Стабилизаторы напряжения и тока
6. Стабилизаторы напряжения и тока
6.1. Общая классификация
Стабилизаторами напряжения (тока) называются устройства, автоматически поддерживающие напряжение (ток) на стороне потребителя с заданной степенью точности.
Основными дестабилизирующими факторами, вызывающими изменение напряжения (тока) потребителя, являются: колебания питающих напряжений; изменения потребляемой нагрузкой мощности; колебания частоты тока сети; изменения температуры окружающей среды и др.
![]() |
Изменения питающих напряжений возникают из-за нестабильности напряжения питающей сети. Большая часть потребителей питается от промышленной сети переменного тока, имеющей частоту 50 Гц. Колебания напряжения такой сети могут достигать -15...+5% от номинального значения. При питании устройств от маломощных энергетических сетей или от автономных источников колебания напряжения могут достигать -20...+10%, а иногда и более.
Изменение мощности, потребляемой аппаратурой, вызывает изменение тока потребителя. Изменение тока приводит к изменению падения напряжения на внутреннем сопротивлении источника и сопротивлении соединительных проводов. Чем больше внутреннее сопротивление источника и сопротивление соединительных проводов, тем большими будут изменения напряжения при изменении тока нагрузки.
Колебания частоты тока сети могут привести к изменению выходного напряжения и к изменению пульсации в источниках постоянного тока. Изменение температуры окружающей среды может вызвать изменение выходного напряжения (тока) из-за изменения параметров элементов, используемых в устройствах электропитания. Назначением стабилизаторов напряжения (тока) является уменьшение влияния всех дестабилизирующих факторов.
Стабилизаторы разделяют в зависимости от рода напряжения (тока) на стабилизаторы переменного напряжения (тока) и стабилизаторы постоянного напряжения (тока). В свою очередь они делятся на стабилизаторы параметрические и компенсационные.
В параметрических стабилизаторах используются нелинейные элементы и стабилизация напряжения (тока) осуществляется за счет нелинейности их вольт-амперных характеристик.
Рекомендуемые материалы
На рис 6.1 изображены вольт-амперные характеристики нелинейных элементов, используемых для стабилизации напряжения и тока. Для стабилизации переменного напряжения используются дроссели с насыщенным ферромагнитным сердечником. Для стабилизации постоянного напряжения находят широкое применение кремниевые стабилитроны, стабисторы. В стабилизаторах тока используются полевые и биполярные транзисторы.
Компенсационные стабилизаторы представляют собой систему автоматического регулирования, содержащую цепь отрицательной обратной связи. Эффект стабилизации в данных устройствах достигается за счет изменения параметров управляемого прибора, называемого регулирующим элементом, при воздействии на него сигнала обратной связи. В компенсационных стабилизаторах напряжения сигнал обратной связи является функцией выходного напряжения, а в стабилизаторах тока - функцией выходного тока.
В зависимости от вида регулирования они, в свою очередь, подразделяются на непрерывные, импульсные и непрерывно-импульсные стабилизаторы.
Параметры стабилизаторов напряжения можно разделить на качественные, энергетические и массогабаритные, характеризующие их удельный объем и массу.
Основными качественными параметрами как параметрических, так и компенсационных стабилизаторов постоянного напряжения и тока являются:
а) для стабилизаторов напряжения
1. Коэффициент стабилизации по входному напряжению - отношение относительных приращений напряжений на входе и выходе стабилизатора:

где ∆Uвх и ∆Uвых - приращения входного и выходного напряжений стабилизатора при неизменном токе нагрузки; соответственно ∆Uвх, ∆Uвых - номинальные значения входного и выходного напряжений стабилизатора.
В некоторых случаях качество стабилизации напряжения оценивается по статической ошибке δ, которая представляет собой отношение приращения выходного напряжения к его номинальному значению. Статическая ошибка, так же как и коэффициент стабилизации, определяется при неизменном токе нагрузки стабилизатора (Iн=const): δ=∆Uвых/Uвых
2. Внутреннее сопротивление стабилизатора ri, равное отношению приращения выходного напряжения ∆Uвых к приращению тока нагрузки ∆IН, при неизменном входном напряжении Uвх=const: ri =∆Uвых /∆Iн
Вместо ri может быть задана статическая ошибка стабилизатора по нагрузке δi при Uвх=const и изменяющемся токе нагрузки δi=∆Uвых/Uвых
Зная внутреннее сопротивление стабилизатора, можно определить изменение выходного напряжения при изменении тока нагрузки. В стабилизаторах напряжения внутреннее сопротивление может достигать тысячных долей ома.
3. Коэффициент сглаживания пульсации


Где Uвх, Uвых - амплитуды пульсации входного и выходного напряжений стабилизатора соответственно.
4. Температурный коэффициент стабилизатора, равный отношению приращения выходного напряжения ∆Uвых к приращению температуры окружающей среды ∆tокр при неизменном входном напряжении и токе нагрузки (Uвх=const, Iвх=const):
γ=∆Uвых/∆tокр
б) для стабилизаторов тока
1. Коэффициент стабилизации стабилизатора тока по входному напряжению

где Iн ,∆Iн - ток и приращение тока в нагрузке соответственно.
Коэффициент Кст т определяется при постоянном сопротивлении нагрузки (Rн=const).
2. Коэффициент стабилизации при изменении сопротивления нагрузки

где Rн,∆Rн - сопротивление нагрузки и приращение сопротивления нагрузки стабилизатора при постоянном входном напряжении соответственно; гi - внутреннее сопротивление стабилизатора. Коэффициент КRн определяется при постоянном входном напряжении (Uвх=const);
3. Температурный коэффициент стабилизатора γ=∆Iн /∆tокр
Энергетическими параметрами стабилизаторов постоянного напряжения и тока являются:
1. Коэффициент полезного действия η равный, отношению активней мощности, к отдаваемой стабилизатором в нагрузку, к активной мощности, потребляемой стабилизатором от сети: η=Pвых/Pвх
2. Мощность, рассеиваемая на регулирующем элементе Ррэ. Массогабаритными параметрами стабилизаторов является удельная мощность
(Pвых/Vст) (Вт/дм3) и (Pвых/Gст) (Вт/кг), где Vст, Gст, - объем и масса стабилизированного источника электропитания соответственно.
Стабилизаторы переменного напряжения (тока) характеризуются дополнительными параметрами, а именно стабильностью выходного напряжения (тока) в зависимости от изменения частоты питающего напряжения, коэффициентом мощности cosφ, коэффициентом искажения формы кривой выходного напряжения (тока).
6.2. Параметрические стабилизаторы напряжения
В качестве параметрических стабилизаторов постоянного напряжения используют нелинейные элементы, напряжение которых мало зависит от тока, протекающего через них. В качестве таких нелинейных элементов чаще всего применяют кремниевые стабилитроны и стабисторы.
Кремниевые стабилитроны — это плоскостные диоды, изготовленные по особой технологии. В отличие от обычных диодов кремниевые стабилитроны работают на обратной ветви вольтамперной характеристики в области пробоя. В области пробоя незначительное увеличение напряжения вызывает существенное увеличение тока через стабилитрон. Однако «пробой» р - n-перехода не приводит к повреждению стабилитрона, если ток не превышает предельно допустимый.
Стабистор отличается от стабилитрона тем, что он работает на прямой ветви вольт-амперной характеристики и поэтому включается в цепь стабилизации в прямом направлении. Конструктивно стабистор представляет собой алюминиевый диск, на одну из
плоскостей которого нанесен слой сплава олова с висмутом и кадмием. Селеновые стабисторы применяют для стабилизации напряжения менее 3 В.
Последнее время промышленность выпускает стабисторы на основе кремния. На рис. 6.2, а, б представлены вольт-амперные характеристики кремниевого стабилитрона и стабистора. Область 1-2 характеристик является рабочей.
Кремниевые стабилитроны и стабисторы характеризуются следующими параметрами:
Ø номинальным напряжением стабилизации Uст.ном при номинальном токе стабилитрона;
Ø минимально допустимым током стабилизации Iст.min, характеризующим начало рабочего участка;
Ø максимально допустимым током стабилизации Iст.max, при котором обеспечивается заданная надежность, а мощность, рассеиваемая на стабилитроне, не превышает максимально допустимого значения;
Ø дифференциальным сопротивлением rст, определяемым как отношение приращения напряжения стабилизации к приращению тока через стабилитрон;
Ø средним температурным коэффициентом напряжения стабилизации αст, определяемым отношением изменения напряжения стабилизации в процентах к абсолютному изменению температуры;
Ø максимально допустимой мощностью, рассеиваемой стабилитроном Рmax, при которой температура p-n перехода не превышает предельно допустимой;
Ø разбросом напряжения стабилизации ΔUст номинального значения при заданном токе стабилитрона и заданной температуре окружающей среды.
Ø
|
|
На рис. 6..3 представлена схема однокаскадного параметрического стабилизатора на стабилитроне. Схема стабилизатора состоит из гасящего резистора RГ, включенного последовательно с нагрузкой параллельно нагрузке.
На рис. 6.4 изображены вольт-амперные характеристики стабилитрона 1 и нагрузки 2. Так как сопротивление нагрузки и стабилитрон включены параллельно, то для построения суммарной характеристики необходимо осуществить сложение по оси токов характеристик сопротивления RН2 и стабилитрона VD1 (I). Полученная суммарная кривая 3 представляет собой зависимость
. Рабочий участок этой кривой получается, как видно из построения, смещением вниз точек характеристики стабилитрона на величину тока нагрузки IН. Отложив на оси ординат входное напряжение Uвх,, строим из этой точки характеристику резистора RГ (прямая 4).
|
|
|
|
Точка пересечения этой характеристики с суммарной характеристикой 3 сопротивления нагрузки и стабилитрона определяет установившийся режим для данного входного напряжения. При изменении входного напряжения характеристика сопротивления RГ 4 перемещается и, соответственно, перемещается рабочая точка на суммарной характеристике
.
Как видно из графиков рис. 6.4, при изменении входного напряжения от Uвх.min до Uвх.max напряжение на нагрузке изменяется от Uвых.min до Uвых.max , причем изменение выходного напряжения значительно меньше изменения напряжения на входе.
Коэффициент стабилизации однокаскадного параметрического стабилизатора можно определить из следующего приближенного выражения:
(6.1)
Как видно из (6.1), при увеличении сопротивления резистора RГ коэффициент стабилизации возрастает. Так как увеличение сопротивления RГ приводит к увеличению входного напряжения, очевидно, существует предельное значение коэффициента стабилизации.
Кст.мах=Uвых(1-amin)/(IH+Icm )rcm
С учетом (6.2) выражение для коэффициента стабилизации можно записать в следующем виде:
(6.3)
где amin=(Uвх-Uвхmin)/Uвх - относительное отклонение входного напряжения в сторону понижения.
Из (6.3) видно, что для выбранного стабилитрона при известном токе нагрузки и относительных отклонениях входного напряжения коэффициент стабилизации не может быть больше Кcm.max
Изменение сопротивления нагрузки стабилизатора вызывает изменение тока IH. Если принять, что напряжение Uвх неизменно, то изменение тока нагрузки DIн вызывает соответствующее изменение тока через стабилитрон, причем
DIH=-DIсm (6.4),
Изменение тока через стабилитрон вызывает соответствующее изменение выходного напряжения стабилизатора
DUвых=-DIсmrcm (6.5)
Из (6.4), (6..5) получим выражение для внутреннего сопротивления стабилизатора
r1=DUвых/DIH » -rcm (6.6)
Выходное сопротивление стабилизатора в основном определяется дифференциальным сопротивлением стабилитрона и мало зависит от гасящего сопротивления;
Изменение окружающей температуры приводит к изменению выходного напряжения стабилизатора. Изменение выходного напряжения в зависимости от температуры характеризуется температурным коэффициентом

![]() |
стабилизатора g. В свою очередь g зависит от температурного коэффициента напряжения стабилизации стабилитрона αст, применяемого в схеме.
Для уменьшения γ в некоторых случаях применяют температурную омпенсацию, включая последовательно со стабилитроном термозависимые
элементы или диоды. Температурный коэффициент напряжения этих
элементов должен иметь знак, противоположный знаку температурного коэффициента напряжения стабилизации стабилитрона.
В схеме рис. 6.3 в качестве компенсирующего элемента используется обычный диод VDК или стабилитрон, включенный в прямом направлении. Такая температурная компенсация применяется для стабилитронов, имеющих положительный температурный коэффициент. Температурный коэффициент напряжения диода или стабилитрона, включенного в прямом направлении, отрицательный. При изменении окружающей температуры (например, увеличении) напряжение на стабилитроне увеличивается, а на диоде падает, в результате суммарное напряжение изменяется незначительно.
В случае, если необходимо получить большую точность стабилизации, применяют многокаскадные схемы параметрических стабилизаторов или схемы мостового типа.
На рис. 6.5 представлена схема двухкаскадного параметрического стабилизатора. Выходной каскад стабилизатора, состоящий из стабилитрона VD1, гасящего резистора RГ, питается от предварительного стабилизатора, выполненного на стабилитронах VD2, VD3 и резистора RГ2.
Коэффициент стабилизации такой схемы равен произведению коэффициентов стабилизации первого и второго каскадов, т. е.

В этом выражении rст1 - дифференциальное сопротивление стабилитрона VD1; rст2.3=(rст2+rст3) - сумма дифференциальных сопротивлений стабилитронов VD2, VD3.
Выходное сопротивление схемы рис. 6.5 так же, как и в однокаскадном параметрическом стабилизаторе, приближенно равно дифференциальному сопротивлению стабилитрона rст. Таким образом, применяя многокаскадные параметрические стабилизаторы, можно значительно повышать коэффициент стабилизации, однако стабильность выходного напряжения при изменении тока нагрузки остается такой же, что и в однокаскадных схемах.
В качестве параметрических стабилизаторов постоянного тока используются нелинейные элементы, ток которых мало зависит от напряжения, приложенного к ним. В качестве такого элемента можно использовать полевой транзистор, выходные характеристики которого приведены на рис. 6.6. Такие выходные характеристики имеют полевые транзисторы с р-n -переходом и МОП-транзисторы обедненного типа.
Из характеристик видно, что если напряжение затвор-исток неизменно, то и ток стока полевого транзистора изменяется незначительно при изменении напряжения сток-исток.


Широкое распространение получила схема параметрического стабилизатора тока на полевом транзисторе, когда затвор и исток закорочены, т.е. Uзи=0 (рис. 6.7). Полевой транзистор включен последовательно с сопротивлением нагрузки. На рис. 6.8, а изображены выходная характеристика полевого транзистора 1 и нагрузочные прямые 2 при различных значениях входного напряжения. Точки пересечения нагрузочных прямых с выходной характеристикой полевого транзистора определяют ток при минимальном и максимальном значениях входного напряжения. Как видно из рис. 6.8, а, ток в цепи нагрузки изменяется незначительно в широком диапазоне изменения входного напряжения.


Точки пересечения нагрузочных прямых с выходной характеристикой полевого транзистора определяют ток при минимальном и максимальном значениях входного напряжения. Как видно из рис. 6.8, а, ток цепи нагрузки изменяется незначительно в широком диапазоне изменения входного напряжения.
Коэффициент стабилизации стабилизатора тока по входному напряжению для данной схемы

где rдиф=ΔUСИ/ΔIC - дифференциальное сопротивление, определяемое из выходной характеристики полевого транзистора..
Изменение сопротивления нагрузки (рис 6.8, б) при постоянном входном напряжении приводит к изменению наклона нагрузочной прямой, при этом ток в цепи нагрузки изменяется незначительно. Изменение тока нагрузки при изменении сопротивления RН равно

Выходное сопротивление стабилизатора тока приближенно равно дифференциальному сопротивлению полевого транзистора.
Недостаток данной схемы заключается в том, что из-за технологического разброса параметров полевых транзисторов значение стабилизируемого тока нельзя установить точно.
| Рис.6.9. Схема параметрического стабилизатора тока |
|
|
На полевом транзисторе можно построить регулируемый стабилизатор тока, включив в цепь истока резистор автоматического смешения (рис. 6.9). Значение этого резистора выбирается по выходным характеристикам или по характеристике тока стока от напряжения затвор-исток.
Стабилизаторы тока применяют в параметрических стабилизаторах постоянного напряжения для стабилизации входного тока. Стабилизатор тока включают вместо гасящего сопротивления, что дает возможность повысить коэффициент стабилизации. Схема такого параметрического стабилизатора напряжения представлена на рис. 6.10, а. На рис. 6.10, б приведены вольт-амперные характеристики стабилитрона (кривая 1) и полевого транзистора (кривая 2). Точка пересечения этих характеристик определяет выходное напряжение и ток стабилитрона.
При изменении входного напряжения входной ток, ток стабилитрона, а следовательно, и выходное напряжение, изменяются незначительно.
|
|
|
|
![]() |
Коэффициент стабилизации такой схемы можно определить из (6.1), заменив в этом выражении RГ на дифференциальное сопротивление полевого транзистора rдиф :
(6.7)
Учитывая, что минимальное напряжение на входе схемы
,а
из (6.1) получаем

Внутреннее сопротивление стабилизатора так же, как и в схеме рис.6.3, равно дифференциальному сопротивлению стабилитрона.
Коэффициент полезного действия однокаскадных параметрических стабилизаторов напряжения (рис. 6.3 и 6.10) из-за потерь мощности в стабилитроне и гасящем резисторе или стабилизаторе тока невысок:

Следует отметить, что схема параметрического стабилизатора напряжения со стабилизатором тока вместо гасящего резистора имеет несколько больший КПД, так как она работает при меньших значениях входного напряжения.
6.3. Компенсационные стабилизаторы постоянного напряжения с непрерывным регулированием
Наиболее широкое применение получили схемы непрерывных стабилизаторов напряжения с последовательным и параллельным включением регулирующего элемента в цепи постоянного тока.
В качестве основной элементной базы в стабилизаторах с непрерывным регулированием используют транзисторы и интегральные схемы в виде операционных усилителей. В настоящее время промышленность выпускает также маломощные непрерывные стабилизаторы напряжения в виде полупроводниковых микросхем.
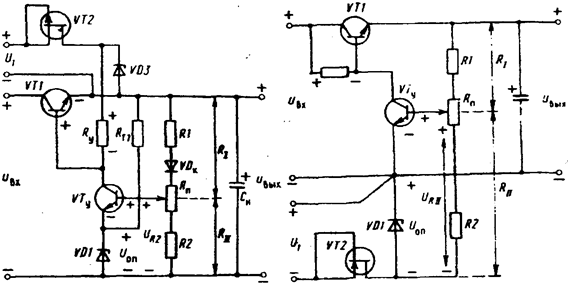
На рис. 6.11 представлена схема транзисторного стабилизатора напряжения с последовательным включением регулирующего элемента. Регулирующий элемент выполнен на транзисторе VT1. Измерительный элемент состоит из сравнивающего делителя, выполненного на резисторах Rl, Rn, R2, и источника опорного напряжения. Источник опорного напряжения представляет собой параметрический стабилизатор, выполненный на стабилитроне VD1, и резисторе RГ1. Он питается от выходного напряжения стабилизатора. Усилитель в схеме состоит из транзистора VТу и резистора Ry.
Принцип действия схемы заключается в следующем. При изменении входного напряжения Uвх например увеличении, в первый момент увеличивается выходное напряжение Uвых, что приводит к увеличению напряжения UR11 на нижнем плече делителя.
Напряжение UR11, сравнивается с опорным напряжением стабилитрона VD1 - Uonp. Увеличение напряжения UR11 приводит к увеличению положительного потенциала на базе транзистора VTy по отношению к его эмиттеру. Увеличиваются токи базы и коллектора транзистора VTy и уменьшается положительный потенциал на базе регулирующего транзистора VTI относительно его эмиттера.
Ток базы транзистора VTI уменьшается, что приводит к увеличению его напряжения коллектор-эмиттер. Напряжение на выходе стабилизатора уменьшается до первоначального значения с определенной степенью точности.
В случае изменения тока нагрузки, например увеличения, выходное напряжение в первый момент уменьшается за счет увеличения падения напряжения коллектор-эмиттер транзистора VTI. Это вызывает уменьшение напряжения UR11, на нижнем плече делителя. Уменьшается положительный потенциал базы транзистора VTy, уменьшаются его базовый
и коллекторный токи. Ток базы транзистора VT1 увеличивается, а напряжение коллектор-эмиттер регулирующего транзистора UКЭ1 уменьшается. Выходное напряжение увеличивается до первоначального значения.
Регулировка выходного напряжения в схеме осуществляется потенциометром Rп. При перемещении движка потенциометра в направлении плюсовой шины стабилизатора увеличивается напряжение UR11, что приводит к увеличению токов базы и коллектора транзистора VTу. Ток базы транзистора VT1 уменьшается, напряжение UКЭ1 увеличивается, а напряжение на выходе стабилизатора уменьшается. При перемещении движка потенциометра в сторону минусовой шины напряжение на выходе стабилизатора увеличивается.
Важнейшими качественными показателями стабилизатора, определяющими точность его работы в установившемся режиме, являются коэффициент стабилизации и внутреннее сопротивление.
Для определения указанных параметров схемы найдем приращение (ошибку) выходного напряжения стабилизатора.
|
|
|
|

Из схемы 6.11 получим:
(6.8)
Считая, что ΔIК1≈ΔIН, имеем:
(6.9)
где rК1 - сопротивление коллектора транзистора VTI в схеме с общим эмиттером; K1 -коэффициент усиления транзистора VTI по напряжению; DUБЭ1 - приращение напряжения база-эмиттер транзистора VTI
Приращение напряжения DUБЭ1 равно разности приращений напряжений на коллекторе транзистора VТу и на выходе стабилизатора, т.е.:
DUБЭ1=DUКЭу-Uвых (6.10)
Так как усилитель постоянного тока питается от изменяющегося напряжения, равного входному (Unу=Uвх), то напряжения на коллекторе транзистора VТу будет изменяться как за счет изменения напряжения питания, так и за счет приращения напряжения на его базе:
(6.11)
где rКу, Ку - сопротивление коллектора и коэффициент усиления по напряжению транзистора VТу в схеме с общим эмиттером; DUвх у - приращение напряжения на входе усилителя постоянного тока; Unу - приращение напряжения питания усилителя постоянного тока (Unу-Uвх).
Приращение напряжения на входе усилителя DUвх у можно определить из схемы рис. 6.17. На рис. 6.17 изображена схема сравнения и усилитель постоянного тока стабилизатора. Стабилитрон VDI в схеме заменен эквивалентным источником с напряжением Uоn и внутренним сопротивлением, равным дифференциальному сопротивлению стабилитрона.
Так как

то DUвх у=DUвыхaa'- DUоna’,
где Rвх у - входное сопротивление усилителя постоянного тока;
a=RH/(R1+RH) - коэффициент передачи делителя; a'=Rвху/(Rвху+R1RH(R1+RH)) – коэффициент, учитывающий влияние входного сопротивления усилителя на коэффициент передачи делителя.
Из (6.8) - (6.12) найдем приращение выходного напряжения в окончательном виде

так как К1 ·КУ ·aa’ >> (1+К1), то

Из (6.13) видно, что ошибка выходного напряжения зависит от приращений входного напряжения, напряжения питания усилителя, опорного напряжения и тока нагрузки. На ошибку стабилизатора DUВЫХ наиболее сказываются изменения опорного напряжения и напряжения питания усилителя постоянного тока. Из (6.13) можно определить основные качественные показатели схемы.
Считая DIП=0, DUОП=0, DUП.У=DUВХ , из (6.13) найдем выражение для коэффициента стабилизации схемы рис. 6.16
Кст=DUВХUВЫХ/DUВЫХUВХ=K1KУaa’(rKy+RУ)UВЫХ/(rKy+RУ+rKy·K1)·UВХ (6.14)
Так как rKyK1>>(rKy+RУ ), то Кст »KУaa’(rKy+RУ )UВЫХ/rKyUВХ
Приравнивая в (6.13) DUВХ, DUП.У, DUОП нулю, найдем внутреннее сопротивление стабилизатора
r1=DU ВЫХDIH= -Rвх1 /h21Э1КУaa’= -1/S1КУaa’, (6.15)
где S1 — крутизна транзистора VT1.
Помимо уменьшения конечных приращений входного напряжения схема транзисторного стабилизатора рис. 6.11 обладает свойствами фильтра, т.е. уменьшает переменную составляющую входного напряжения.
Коэффициент сглаживания стабилизатора приблизительно равен коэффициенту стабилизации. Для увеличения коэффициента сглаживания стабилизатора параллельно верхнему плечу делителя включается конденсатор. Сопротивление конденсатора на частоте основной гармоники переменной составляющей должно быть много меньше сопротивления верхнего плеча делителя. В этом случае коэффициент передачи делителя по переменной
составляющей будет близок к единице и коэффициент сглаживания стабилизатора возрастет.
Стабильность опорного напряжения в значительной мере сказывается на постоянстве выходного напряжения. Как видно из (6.13), при ∆Uвх=0, ∆Un.y.=0и ∆Iн=0, ∆Uвых=∆Uon/α всегда меньше единицы, то изменение выходного напряжения больше изменения напряжения опорного. В связи с этим параметрический стабилизатор (VD1, RГ1), являющийся источником опорного напряжения, питается от выходного стабилизированного напряжения.
Изменение окружающей температуры приводит к изменению опорного напряжения. Изменения опорного напряжения зависят от температурного коэффициента стабилитрона. Если температурный коэффициент стабилитрона положительный, то при увеличении окружающей температуры опорное напряжение возрастает, что вызывает уменьшение положительного потенциала на базе транзистора VTy. Вследствие этого уменьшаются токи базы и коллектора транзистора VTy, увеличивается ток базы и уменьшается напряжение коллектор-эмиттер транзистора VT1, что приводят к увеличению выходного напряжения стабилизатора.
Для уменьшения изменений выходного напряжения, связанных с изменением окружающей температуры, в схемах предусматривается температурная компенсация.
В схеме рис 6.11. термокомпенсирующим элементом является диод или стабилитрон VDК, включенный в прямом направлении в верхнее плечо делителя. Диод или стабилитрон, включенный в прямом направлении, имеет отрицательный температурный коэффициент. Увеличение окружающей температуры приводит к уменьшению напряжения на диоде VDк, а напряжение UR11, увеличивается, что в результате приводит к снижению выходного напряжения, т. е. изменения выходного напряжения, связанные с изменением напряжения стабилитрона VD1, противоположны по знаку изменениям выходного напряжения, связанным с изменением напряжения на компенсирующем диоде VDК. Такая температурная компенсация возможна, если температурный коэффициент стабилитрона VD1 положительный. В случае, если температурный коэффициент стабилитрона отрицательный, в одно из плеч делителя включают термозависимое сопротивление, которое и обеспечивает температурную компенсацию.
Изменение напряжения питания усилителя также в значительной степени сказывается на стабильности выходного напряжения. Поэтому рассмотренная схема стабилизатора имеет относительно низкий коэффициент стабилизации, так как усилитель питается от нестабилизированного входного напряжения.
Из (6.13) видно, что ошибку стабилизатора можно уменьшить, увеличив сопротивление коллекторной нагрузки Ry усилителя постоянного тока или улучшив стабильность его напряжения питания (DUпу =0)
Для уменьшения ошибки в схеме рис.6.13, а вместо резистора Ry в коллекторную цепь транзистора Vty включен стабилизатор тока, состоящий из транзистора VT2, резисторов Rэ, RГ2 стабилитрона VD2. Напряжение на стабилитроне VD2 изменяется незначительно при изменении входного напряжения. Напряжение на сопротивлении Rэ, также изменяется незначительно, так как оно приблизительно равно напряжению на стабилитроне VD2. Вследствие постоянства напряжения на сопротивлении Rэ, токи эмиттера и коллектора транзистора VT2 почти не изменяются при изменении входного напряжения.
Стабилизатор тока имеет большое внутреннее сопротивление и его применение эквивалентно включению в коллекторную цепь транзистора Vty очень большого сопротивления.
Эквивалентное сопротивление коллекторной нагрузки транзистора Vty
(6.16)
где h21Э2, rк2 - статический коэффициент передачи тока и сопротивление коллектора транзистора VT1: rcm2 - дифференциальное сопротивление VD2.
Из (6.16) видно, что значение Ryэкв не может быть больше h21Э2 * rк2. Это возможно, если дифференциальное сопротивление стабилитрона VD2 равно нулю (rcm2=0).
Заменив в (6.13) и (6.14) Ry и Ryэкв можно определить ошибку стабилизатора DUвых и коэффициент стабилизации для этой схемы.
Принцип действия схемы рис. 6.13, а аналогичен принципу действия схемы рис. 6.11.
При изменении напряжения на входе, например, увеличении, в первый момент увеличивается напряжение на выходе. Увеличение напряжения Uвых ведет к увеличению напряжения на нижнем плече делителя URH. Это, в свою очередь, приводит к увеличению положительного потенциала на базе усилительного транзистора VTy и его базовый и коллекторный токи увеличиваются. Так как ток коллектора транзистора VT2 равный сумме
токов IБ1+Iку, величина постоянная, то увеличение тока Iку приводит к уменьшению тока базы регулирующего транзистора IБ1. Уменьшение тока IБ1, приводит к увеличению напряжения коллектор-эмиттер регулирующего транзистора, и выходное напряжение уменьшается до своего первоначального значения. Аналогично схема работает при изменении тока нагрузки и регулировки выходного напряжения.
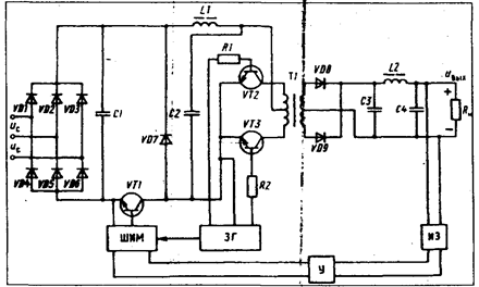
В качестве стабилизатора тока в коллекторной цепи транзистора VTy можно использовать полевой транзистор (рис. 6. 3, б).
В схеме рис. 6.14 усилитель постоянного тока питается от дополнительного источника. В качестве дополнительного источника используют параметрический стабилизатор на кремниевом стабилитроне и полевом транзисторе. Напряжение дополнительного источника суммируется с выходным напряжением стабилизатора.
|
|
При изменении выходного напряжения стабилизатора, например
увеличении, увеличивается напряжение на нижнем плече делителя URН. Потенциал базы транзистора VTy по отношению к эмиттеру станет более положительным, и его базовый IБу и коллекторный IКу токи увеличиваются. Напряжение на резисторе Ry в этой схеме равно разности напряжений дополнительного источника UVD3 и напряжения на переходе база-эмиттер транзистора VT1, т. е. URу=UVD3-UБЭ1. Если учесть, что напряжение на переходе база-эмиттер изменяется незначительно вследствие нелинейности входной характеристики транзистора, а напряжение UVD3 неизменно по величине, то напряжение URy можно считать величиной постоянной. Вследствие постоянства напряжения URy сумму токов IRy=IКy+IБ1, протекающих через сопротивление Ry, можно считать также величиной постоянной. Увеличение тока IКy вызывает уменьшение тока базы IБ1, транзистора VT1, так как IRy=const.
Уменьшение тока базы IБ1 приводит к увеличению напряжения эмиттер-коллектор транзистора VT1 и выходное напряжение стабилизатора уменьшается до своего первоначального значения.
Стабилизация напряжения питания усилителя постоянного тока дает возможность уменьшить ошибку выходного напряжения. Коэффициенты стабилизации и сглаживания пульсации увеличиваются.
Из (6.13), приравнивая ΔUп.у, ΔIH, ΔUоп нулю, найдем для схемы рис. 6.14



![]() |
Коэффициент сглаживания схемы приблизительно равен коэффициенту стабилизации. Внутреннее сопротивление, так же как и для предыдущих схем, определяется из (6.15). Сравнивая схемы рис. 6.11, 6.13, 6.14, необходимо отметить, что наибольший коэффициент стабилизации имеет схема с дополнительным стабилизированным источником питания. Коэффициент сглаживания во всех рассмотренных схемах приблизительно равен коэффициенту стабилизации. Внутреннее сопротивление всех схем приблизительно одинаково.
В рассмотренных схемах источник опорного напряжения включен в цепь эмиттера усилительного транзистора и питается от выходного напряжения стабилизатора. Напряжение коллектор-эмиттер транзистора VTу равно разности (Uвых–Uоп). Из этого следует, что для обеспечения необходимого минимального напряжения коллектор-эмиттер транзистора VTy и необходимого режима по току стабилитрона VD1 выходное напряжение в рассмотренных схемах всегда должно быть больше опорного напряжения. Для получения малых выходных напряжений (Uвых<Uоп) и в случае, если требуется широкая регулировка выходного напряжения, применяется схема рис. 6.15
В этой схеме источник опорного напряжения подключают к минусовой шине стабилизатора, а сравнивающий делитель (R1 RП R2) питается от суммарного напряжения (Uвых+Uоп). При изменении выходного напряжения изменяется напряжение UR11 на нижнем плече делителя, изменяется потенциал базы транзистора VTy, его базовый и коллекторный токи, а, следовательно, изменяется напряжение база-эмиттер регулирующего транзистора VT1. Изменение напряжения база-эмиттер транзистора VT1 вызывает изменение напряжения на его коллекторе, и выходное напряжение возвращается к своему первоначальному значению.
Так как ошибка стабилизатора DUвых, в значительной степени зависит от стабильности опорного напряжения, в схеме применяется параметрический стабилизатор, выполненный на стабилитроне VD1 и полевом транзисторе VT2. Основным энергетическим показателем стабилизаторов является КПД.
Для последовательных стабилизаторов КПД

Так как IH » IK1 ,
h=Uвых /Uвх
Из приведенных выражений видно, что КПД тем больше, чем больше отношение напряжений Uвых /Uвх. Коэффициент полезного действия параллельной схемы несколько меньше из-за большей в одной мощности.
Регулирующий транзистор в рассмотренных ранее схемах был представлен в виде одного транзистора.
|
|
Так как при больших токах нагрузки ток базы регулирующего транзистора может быть значительным, для согласования мощного регулирующего транзистора с маломощным усилителем постоянного тока применяют составной регулирующий транзистор. В схеме рис. 6.16 в качестве регулирующего используют тройной составной транзистор Резисторы R3, R4 включены в схему для обеспечения режимов по току транзисторов VT2, VT3. Для определения параметров схемы составной транзистор заменяют эквивалентным, коэффициент передачи тока h21Э которого будет равен произведению h21Э составляющих транзисторов.
В транзисторных стабилизаторах регулирующий транзистор выбирают, исходя из максимального напряжения коллектор-эмиттер, максимального коллекторного тока и максимальной рассеиваемой мощности.
Диапазон допустимых напряжений, токов и мощностей выпускаемых отечественной промышленностью транзисторов достаточно широк. Тем не менее не всегда удается подобрать по напряжению, току или мощности один силовой транзистор для работы в стабилизаторе. Возможным выходом в таких случаях является параллельное или последовательное включение регулирующих транзисторов.
На рис 6.17 а, показан способ параллельного включения двух транзисторов. Такое включение применяется для разгрузки транзисторов по току и мощности. Для выравнивания токов транзисторов в цепи их эмиттеров включены симметрирующие сопротивления.
|
|
|
|
![]() |
Последовательное включение транзисторов (рис. 6.17, б) позволяет уменьшить напряжение коллектор - эмиттер и снизить рассеиваемую на них мощность. Выравнивание напряжений осуществляется с помощью делителя напряжения.
Предельная мощность, рассеиваемая транзистором без радиатора:

где tП..тах - максимальная температура коллекторного перехода;
tОКР.тах —максимальная окружающая температура; RП.К, RК.С -тепловые сопротивления
переход—корпус, корпус—среда.
Для мощных отечественных транзисторов при окружающей температуре 40... 50 °С значение этой мощности составляет 1,5...2 Вт. На регулирующем транзисторе стабилизатора может рассеиваться мощность, значительно превышающая указанные значения.
От значения мощности, рассеиваемой на регулирующем транзисторе, зависит температура его коллекторного перехода. Температура коллекторного перехода не должна превышать предельно допустимого значения. Для германиевых транзисторов предельная температура перехода составляет 85... 100°С, для кpeмниевых +150...200°C. Превышение температуры перехода выше предельной может вызвать тепловой пробой транзистора.
Для отвода тепла транзисторы устанавливают на радиаторы (теплоотводы). Температура перехода будет тем ниже, чем выше эффективность радиатора. В свою очередь, эффективность радиатора зависит от площади его поверхности, материала и конструкции. Одним из наиболее распространенных материалов, применяемых для изготовления радиаторов, являются алюминий и его сплавы. Конструктивно радиаторы разделяют на пластинчатые, ребристые и штырьковые. Пластинчатые радиаторы целесообразно использовать для рассеяния небольших мощностей. Основное достоинство пластинчатого радиатора - простота изготовления. Ребристые радиаторы значительно эффективнее пластинчатых и в настоящее время получили наибольшее распространение. Наиболее эффективным является штырьковый радиатор, однако, из-за более сложной технологии изготовления радиаторы этого типа применяются реже, чем ребристые.
Размеры радиаторов зависят от мощности, рассеиваемой на транзисторе. Чем больше рассеиваемая мощность, тем больше объем, масса, как радиатора, так и стабилизатора в целом. Снижение мощности, рассеиваемой на регулирующем транзисторе, позволяет
уменьшить размеры радиатора, а следовательно, габариты и массу стабилизатора. Одним из способов уменьшения мощности в последовательных стабилизаторах является шунтирование регулирующего транзистоpa активным сопротивлением RШ (на рис. 6.11 показано штриховой линией). В этом случае часть тока нагрузки протекает через сопротивление, ток коллектора регулирующего транзистора уменьшается, что ведет к снижению мощности, рассеиваемой на нем.
|
|
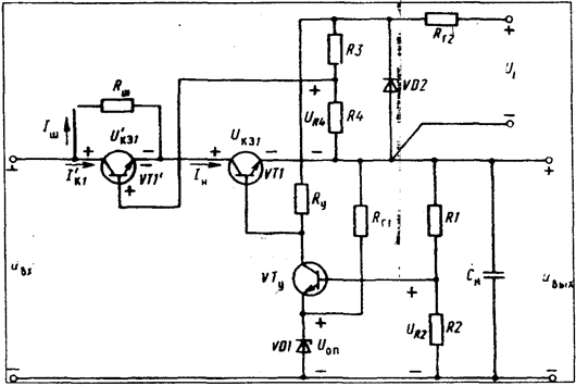
В ряде случаев в последовательных стабилизаторах применяют последовательное включение регулирующих транзисторов, причем один из транзисторов шунтируют резистором. Одна из наиболее распространенных схем, в которой удается в значительной степени уменьшить мощность, рассеиваемую на регулирующих транзисторах, приведена на рис. 6.18.
В данной схеме применяются два регулирующих транзистора, причем один из них — VT1΄ — зашунтирован резистором RШ. Управление регулирующим транзистором VT1' осуществляется разностью напряжений (UR4-UКЭ1). Напряжение UR4 величина постоянная, так как делитель R3, R4 питается от дополнительного стабилизированного источника питания, каким является параметрический стабилизатор, выполненный на стабилитроне VD2.
Принцип действия схемы аналогичен принципу действия схемы рис. 6 14.
При изменении входного напряжения, например увеличении, в первый момент увеличивается выходное напряжение и напряжение UR2 на нижнем плече делителя. Увеличивается положительный потенциал на базе транзистора VTy, что вызывает увеличение его базового и коллекторного токов. Ток базы транзистора VT1 уменьшается, и напряжение коллектор-эмиттер VT1 увеличивается.
При постоянном напряжении на резисторе R4 увеличение напряжения UКЭ1 приводит к уменьшению положительного потенциала на базе транзистора VT1', в результате чего напряжение коллектор - эмиттер VT1' также увеличивается, и выходное напряжение стабилизатора возвращается к своему первоначальному значению.
При номинальном токе нагрузки IH напряжение коллектор-эмиттер транзистора VT1 равно (UR4–U’БЭ1) » UR4=const (так как UR4>>U’БЭ1). Мощность, рассеиваемая на транзисторе VT1, равна RK1=IH(UR4–U’БЭ1) » IHUR4. Если напряжение UR4 выбрать таким, чтобы транзистор VT1 работал при минимально допустимых напряжениях, то на нем будет рассеиваться небольшая мощность.
Так как напряжение коллектор-эмиттер транзистора VT1 при любых изменениях напряжения на входе почти не изменяется и поддерживается минимальным, то все изменения UBX прикладываются между коллектором и эмиттером транзистора VT1'.
Пренебрегая напряжением коллектор - эмиттер VT1-UКЭ1, можно приближенно считать, что U’КЭ1=Uвх-Uвых.
На основании схемы рис. 6.18 для тока коллектора VT1' можно записать
I’K1–IH–IШ=IH–(U’КЭ1/RШ)–IШ–[(Uвых-Uвх)/RШ].
Из этого выражения видно, что при неизменном токе нагрузки и при изменении входного напряжения от минимального до максимального значения ток IK1 будет изменяться от максимального значения IK1 max =IH до минимального.
Сопротивления резистора RШ выбирают таким, чтобы при максимальном входном напряжении через резистор RШ протекал ток, равный току нагрузки, тогда ток коллектора I’K1 в этом режиме будет равен нулю.
Принимая
RШ =(Uвх.max–Uвых)/IH-UКЭ1мах /IH
получаем уравнение для тока
I’K1=IH 
На рис. 6.19 изображены кривые токов I’K1, через регулирующий транзистор и шунтирующий резистор RШ в зависимости от напряжения U’КЭ1.
Мощность, рассеиваемая на регулирующем транзисторе VT΄:

Взяв производную
и приравняв ее нулю, найдем напряжение U’КЭ1, при котором мощность, рассеиваемая на транзисторе VT1, будет максимальной. Максимум мощности будет иметь место при U’КЭ1=(Uвх.max-U’вых)/2.
Максимальное значение мощности, рассеиваемой на транзисторе VT1',:
|
|

Из этого выражения видно, что в схеме на рис. 6.19 максимальная мощность рассеивается на транзисторе VT1'. При номинальном входном напряжении значение рассеиваемой мощности приблизительно в четыре раза меньше, нежели в схеме рис 6.14. Поэтому размеры радиатора для регулирующего транзистора в схеме рис. 6.19 могут быть уменьшены, что особенно важно при больших мощностях рассеяния.
Необходимо отметить, что КПД этой схемы несколько меньше КПД схемы рис 6.14, так как в последней применены два регулирующих элемента.
Стабилизаторы в интегральном исполнении выполняются на основе полупроводниковой планарной технологии в объеме кристалла кремния.
На рис. 6.20 изображена схема интегрального стабилизатора и один из способов ее включения.
В качестве регулирующего элемента в интегральном стабилизаторе используют составной транзистор VT4, VT3.
Источником опорного напряжения является параметрический стабилизатор, выполненный на стабилитроне VD1 и полевом транзисторе VTI. Транзистор VT1 в схеме используется как параметрический стабилизатор для стабилизации тока стабилитрона VD1. Опорное напряжение со стабилитрона VDI поступает на вход эмиттерного повторителя, выполненного на транзисторе VT5 и резисторах RI,R2.
На вход транзистора VT6 подается постоянное стабилизированное напряжение с резистора R2. Транзистор VT6 включен по схеме эмиттерного повторителя, нагрузкой которого является резистор R3. Напряжение на резисторе R3 постоянно и равно напряжению на резисторе R2. Усилитель постоянного тока выполнен на транзисторах VT7 и VT2.Полевой транзистор VT2 является коллекторной нагрузкой транзистора VT7.
Полевой транзистор VT2 имеет большое дифференциальное сопротивление, за счет чего повышается коэффициент усиления усилителя постоянного тока.
Для защиты стабилизатора от короткого замыкания и перегрузок в схему включен транзистор VT9. Предусмотрена возможность выключения стабилизатора внешним сигналом. Для этой цели в схему включен транзистор VT8.
Для работы интегрального стабилизатора необходимо подключить к схеме делитель обратной связи R8, R9, выходную емкость CH и резисторы схемы защиты R5...R7.
Принцип действия схемы рис. 6.25 заключается в следующем. При изменении входного напряжения, например увеличении в первый момент, возрастает выходное напряжение. Увеличивается напряжение на нижнем плече делителя резисторе R9 —UR9 , a также увеличиваются положительный потенциал на базе транзистора VT7 и его базовый и коллекторный токи. Уменьшаются токи базы транзисторов VT3, VT4, которые запираются, и напряжение коллектор - эмиттер транзистора VT4 возрастает.
Увеличение напряжения коллектор-эмиттер транзистора VT4 приводит к уменьшению выходного напряжения до первоначального значения.
Регулировка выходного напряжения осуществляется в схеме переменным резистором R8.
Принцип действия защиты стабилизатора от короткого замыкания и перегрузок основан на запирании составного регулирующего транзистора. В нормальном режиме и при небольших перегрузках по току, когда напряжение на резисторе R7 (датчике тока) меньше напряжения на резисторе R5, база транзистора VT9 имеет отрицательный потенциал по отношению к его эмиттеру, и транзистор VT9 закрыт. При значительных перегрузках и при коротком замыкании возрастает напряжение на резисторе R7. Как только напряжение на резисторе R 7 превысит напряжение на резисторе R5, потенциал базы транзистора VT9 станет положительным по отношению к его эмиттеру, транзистор VT9 откроется, его базовый и коллекторный токи увеличатся. Увеличение коллекторного тока транзистора VT9 приводит к уменьшению токов базы транзисторов VT3, VT4, они запираются, что вызывает ограничение тока в цепи нагрузки.
|
|
Как видно из принципа действия схемы защиты, ток нагрузки, при котором происходит срабатывание, зависит от сопротивления резистора R7. Чем меньше сопротивление резистора R7, тем при больших токах нагрузки срабатывает схема защиты.
На рис 6.21 изображена зависимость выходного напряжения от тока нагрузки стабилизатора. Как видно из рис. 6.21, схема работает в режиме стабилизации напряжения до тока нагрузки IH=I1. При токах нагрузки, превышающих I1, начинает работать схема защиты, и стабилизатор переходит в режим ограничения тока.
Для дистанционного выключения стабилизатора на базу транзистора VT8 (клемма 9) подается внешний положительный сигнал. Транзистор VT8 открывается, запирается составной регулирующий транзистор VT3, VT4, и напряжение на выходе стабилизатора уменьшается до нуля.
В случае если схема не может обеспечить необходимый ток нагрузки, допускается подключение внешнего регулирующего транзистора.
В настоящее время промышленностью освоен серийный выпуск интегральных стабилизаторов с непрерывным регулированием серии К142ЕН. Стабилизаторы данной серии можно разделить на три группы: стабилизаторы с регулируемым выходным напряжением от 3 до 30 В типов К142ЕН 1; 2 (А, Б) и К142ЕНЗ, 4; стабилизаторы с фиксированным выходным напряжением 5 и 6 В — К142ЕН 5 (АБ) и стабилизаторы с двухполярным регулируемым выходным напряжением от 5 до 15 В — К142ЕН6. Из перечисленных типов интегральных стабилизатором наибольшее распространение, в силу своей универсальности имеют стабилизаторы типа К142ЕН 1, 2. Кроме своего основного назначения, они используются в качестве активных сглаживающих фильтров, стабилизаторов тока, пороговых устройств, устройств защиты и т. п.
6.4. Компенсационные стабилизаторы постоянного напряжения с импульсным напряжением
Отличительной чертой всех импульсных стабилизаторов напряжения от стабилизаторов непрерывного действия является работа регулирующего транзистора в режиме переключения. Применение транзистора в режиме переключения позволяет повысить КПД стабилизатора.
Импульсные стабилизаторы являются одной из разновидностей однотактных преобразователей напряжения, охваченных контуром отрицательной обратной связи. В зависимости от построения силовой части стабилизаторы можно разделить на схему с последовательным включением дросселя и регулирующего транзистора (рис. 6.22, а); схему с последовательным включением дросселя и параллельным включением транзистора (рис. 6.22 б); схему с последовательным включением транзистора и параллельным включением дросселя (рис. 6.22,в).
Схема рис. 6,22, а позволяет получить на выходе напряжение меньшее, чем напряжение на входе. Схема рис.6.22, б дает возможность повысить напряжение и получить на выходе напряжение большее, чем напряжение на входе. Схема рис. 6.22, в позволяет получить на выходе напряжение большее или меньшее, чем напряжение на входе, при этом выходное напряжение инвертируется.
По способу регулирования импульсные стабилизаторы разделяют на стабилизаторы с широтно-импульсной модуляцией (ШИМ), с частотно-импульсной модуляцией (ЧИМ) и стабилизаторы релейные или двухпозиционные.
Стабилизаторы включают в себя силовую часть (регулирующий транзистор VT, фильтр L, С, VD); импульсный элемент (ИЭ); схему сравнения (СС), состоящую из измерительного элемента (сравнивающий делитель, источник опорного напряжения) и усилителя.
В стабилизаторах с ШИМ в качестве импульсного элемента используется генератор, длительность выходного импульса или паузы которого изменяется в зависимости от постоянного сигнала, поступающего на вход импульсного элемента с выхода СС.
Принцип действия стабилизатора с ШИМ на примере схемы рис. 6 22, я заключается в следующем. Постоянное напряжение UВХ от выпрямителя или от аккумуляторной батареи подается на регулирующий транзистор, а затем через фильтр на выход стабилизатора.
Выходное напряжение стабилизатора сравнивается с опорным напряжением, а затем усиленный сигнал разности подается на вход ИЭ, преобразующего сигнал постоянного тока в импульсы с определенной длительностью. Длительность импульсов изменяется пропорционально сигналу разности между опорным и измеряемым напряжениями. С импульсного элемента, преобразующего постоянный ток в импульсы, сигнал поступает на регулирующий транзистор. В соответствии с управляющими импульсами регулирующий транзистор периодически переключается, и среднее значение напряжения на выходе фильтра зависит от соотношения между временем нахождения транзистора в открытом и закрытом состояниях. При изменении напряжения на выходе стабилизатора изменяется сигнал на выходе схемы сравнения, а следовательно и соотношение между пазухой и импульсом регулирующего транзистора, и среднее значение выходного напряжения возвращается к своему первоначальному значению.
|
|

![]() |
В стабилизаторах с ЧИМ при изменении сигнала на входе импульсного элемента изменяется длительность паузы, а длительность импульса остается неизменной. Принцип действия таких стабилизаторов аналогичен принципу действия стабилизаторов с ШИМ. Изменение выходного напряжения стабилизатора вызывает изменение паузы, что приводит к изменению частоты импульсов, и среднее значение выходного напряжения остается неизменным.
Принцип действия релейных, или двухпозиционных, стабилизаторов несколько отличается от принципа действия стабилизаторов с ШИМ. В релейных стабилизаторах в качестве импульсного элемента применяется триггер, который в свою очередь управляет регулирующим транзистором. При подаче постоянного напряжения на вход стабилизатора в первый момент регулирующий транзистор открыт и напряжение на выходе стабилизатора увеличивается. Соответственно - растет сигнал на выходе схемы сравнения.
При определенном выходном напряжении сигнал на выходе схемы сравнения станет достаточным для срабатывания триггера. Триггер срабатывает и закрывает регулирующий транзистор. Напряжение на выходе стабилизатора начинает уменьшаться, что вызывает уменьшение сигнала на выходе схемы сравнения, триггер вновь срабатывает и открывает регулирующий транзистор. Напряжение на выходе стабилизатора начинает увеличиваться
Выходное напряжение будет увеличиваться до тех пор, пока триггер вновь не закроет регулирующий транзистор. Таким образом, процесс будет повторяться. Изменение входного напряжения или тока нагрузи стабилизатора приведет к изменению времени открытого состояния регулирующего транзистора и к изменению его частоты переключения, а среднее значение выходного напряжения, будет поддерживаться неизменным с определенной степенью точности.
Отличие стабилизаторов заключается в следующем. В стабилизаторах с ШИМ частота переключения регулирующего транзистора постоянна, в стабилизаторах с ЧИМ и релейных частота зависит от изменение тока нагрузки и входного напряжения; пульсация выходного напряжения в стабилизаторах с ШИМ и ЧИМ принципиально может быть равна нулю, так как импульсный элемент управляется постоянной составляющей сигнала схемы сравнения; пульсация на выходе релейных стабилизаторов принципиально не может быть равна нулю, так как периодическое переключение триггера возможно только при периодическом изменении выходного напряжения.
Основным недостатком релейных стабилизаторов и стабилизаторов с ЧИМ, ограничивающим область их применения, является зависимость частоты от входного напряжения и тока нагрузки. Одним из основных недостатков стабилизаторов с ШИМ и ЧИМ по сравнению с релейным является их меньшее быстродействие.
Рассмотрим энергетические процессы, протекающие в схемах рис. 6.22 при переключении регулирующего транзистора VT коммутирующего диода VD.
На рис. 6.23 приведены временные диаграммы токов и напряжений для схемы рис 6.22, а при безразрывном токе дросселя в установившемся режиме. Как видно из диаграммы, в интервале времени 0 - tн регулирующий транзистор открыт и находится в режиме насыщения, его коллекторный ток возрастает. В этом интервале времени ток коллектора ik равен току дросселя iL. Коммутирующий диод закрыт и находится под обратным напряжением, равным напряжению на входе (uгр=-uвх) ток диода iVD равен нулю.
В интервале открытого состояния регулирующего транзистора напряжение на обмотке дросселя равно разности напряжений uвх-uвых и в дросселе накапливается энергия.
При запирании регулирующего транзистора в момент tи в дросселе наводится ЭДС самоиндукции, в результате чего открывается коммутирующий диод VD. Исходя из постоянства тока в дросселе ток диода iVD в момент его включения равен току коллектора регулирующего транзистора в момент его запирания.
На рис. 6.25 изображены три различные схемы запирания регулирующего транзистора VT1. Транзистор VT1 запирается за счет подключения к переходу база- эмиттер источника отрицательной полярности. В схемах рис. 6.25, а, б таким источником является заряженная емкость, а в схеме рис. 6.25, в — автономный источник.
В схеме рис 6.25, а регулирующий транзистор VT1 открыт, когда через делитель R1, R2 протекает ток базы достаточный для его насыщения. Конденсатор C1 заряжается до напряжения, равного напряжению на резисторе R1 (полярность на обкладках конденсатора показана на рис. 6.25, а). При отпирании транзистора VT2 заряженный конденсатор подключается параллельно переходу база-эмиттер транзистора VT1. Минус емкости подключается к базе транзистора VT1, а плюс - к его эмиттеру. Транзистор VT1 запирается.
Недостатками такой схемы запирания являются: зависимость запирающего напряжения от входного напряжения стабилизатора; шунтирующее действие сопротивление RI в интервале разряда конденсатора С1, что приводит к необходимости значительно увеличивать емкость.
Указанные недостатки устранены в схеме запирания рис. 6.25, б. В ней вместо сопротивления используется стабилитрон VD1 или диоды, включенные в прямом направлении. Так как напряжение на стабилитроне VD1 мало изменяется при изменении тока, амплитуда запирающего напряжения слабо зависит от входного напряжения стабилизатора.
Кроме того, при разряде конденсатора напряжение на стабилитроне уменьшается, что приводит к увеличению его сопротивления и соответственно к уменьшению разрядного тока конденсатора. Уменьшение разрядного тока позволяет уменьшить емкость.
В стабилизаторах, рассчитанных на относительно большие токи нагрузки, из-за большого значения запирающего тока применяют автономный источник запирающего напряжения (рис. 6.2, в ). В этом случае для ограничения тока в цепь коллектора транзистора VT2 включают резистор R3.
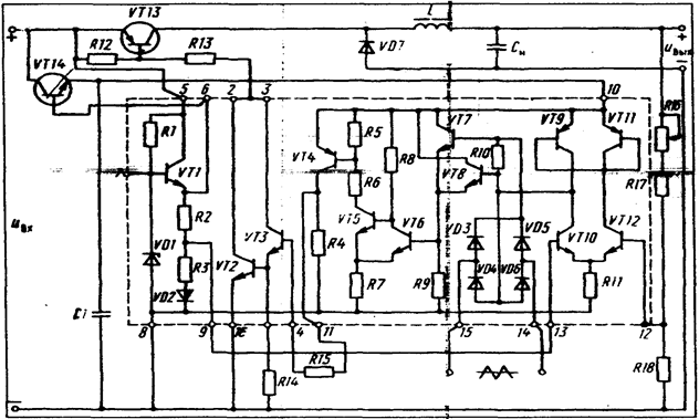
На рис. 6.26 изображена схема импульсного стабилизатора напряжения. В стабилизаторе используется микросхема импульсного управления типа К142ЕП1, обеспечивающая работу схемы как в релейном, так и в режиме широтно-импульсной модуляции. На рис. 6.26 элементы микросхемы ограничены штриховой линией
Рассмотрим назначение основных элементов интегральной микросхемы.
|
|
![]() |
Источник опорного напряжения содержит параметрический стабилизатор, выполненный на стабилитроне VDI и резисторе R1; эмиттерный повторитель - на транзисторе VT1. Напряжение стабилитрона VD1 подается на вход эмиттерного повторителя, опорное напряжение снимается с резистора R3 (вывод 9), включенного в цепь эмиттера транзистора VT1. Диод VD2, включенный в цепь эмиттера VT1 последовательно с резисторами R2, R3, является термокомпенсирующим элементом.
Дифференциальный усилитель постоянного тока выполнен на транзисторах VT10, VT12, резисторе R11. Его коллекторной нагрузкой является генератор тока, выполненный на транзисторах VT9, VT11. Генератор тока имеет большое динамическое сопротивление, благодаря чему коэффициент усиления каскада по напряжению достаточно высок. На один вход усилителя (вывод 12) подается напряжение с внешнего сравнивающего делителя, на другой (вывод 13) — опорное напряжение с резистора R3 микросхемы. Сигнал с выхода дифференциального усилителя поступает на вход эмиттерного повторителя (П8, R9). Широтно-импульсный модулятор содержит триггер Шмитта (VT5, VT6. R5... R8) и диодный мост (VD3 - VD6}, на вход которого поступает внешний пилообразный сигнал. Напряжение пилы выделяется на резисторе R10, складывается с выходным напряжением усилителя постоянного тока и поступает на вход эмиттерного повторителя, выполненного на транзисторе VT7. На входе триггера резисторе R9 напряжение равно сумме выходного напряжения усилителя и напряжения пилообразного синхронизирующего сигнала.
Транзистор VT5 триггера Шмитта через промежуточный усилитель VT4 управляет составным транзистором VT3. VT2. Кроме интегральной схемы К142ЕП1 стабилизатор содержит: регулирующий транзистор VT13, фильтр VD7, L, Сц, сравнивающий делитель
Rib, R17. R18 и параметрический стабилизатор, выполненный на транзисторе VTI4, для питания интегральной схемы.
Рассмотрим принцип действия схем в релейном режиме.
При подключении стабилизатора к источнику постоянного напряжения на вывод 5 микросхемы поступает напряжение питания источника опорного напряжения. Стабилизированное напряжение с вывода б микросхемы поступает на базу транзистора VTI4. Транзистор VT14 совместно с источником опорного напряжения микросхемы и емкостью С1 образуют параметрический стабилизатор, напряжение которого поступает на вывод 10 микросхемы.
При наличии напряжения питания на выводе 10 микросхемы транзистор VT6 триггера закрыт, а транзистор VT5 открыт. Соответственно транзисторы VT4, VT3. VT2 микросхемы находятся также в открытом состоянии.
Через транзисторы VT2, VT3 резистор R13 протекает ток базы регулирующего транзистора VT13, и он открывается. Напряжение на входе фильтра (диоде VD7) станет равным входному напряжению стабилизатора. Выходная емкость Сн, стабилизатора заряжается, и выходное напряжение увеличивается. Увеличение выходного напряжения приводит к увеличению напряжений на нижнем плече сравнивающего делителя - резисторе К18 и базе транзистора VT12 микросхемы. Как только напряжение на базе транзистора VT12 превысит опорное напряжение, поступающее на базу VT19 с вывода 9 микросхемы, токи базы и коллектора VT12 начинают увеличиваться. Увеличивается напряжение коллектор - эмиттер транзистора VT10 и соответственно напряжение на входе триггера UR9. При определенном значении выходного напряжения напряжение на входе триггера UR9 станет равным верхнему порогу его срабатывания. Транзистор VT6 открывается, а транзисторы VT5 ... VT2 запираются. Ток базы внешнего регулирующего транзистора VT13 становится равным нулю, и он запирается. На входе фильтра напряжение UVD7=7. Выходное напряжение стабилизатора начинает уменьшаться. При этом уменьшается напряжение на резисторе RI8 и базе транзистора VT12 микросхемы. Уменьшаются токи базы и коллектора транзистора VT12. Ток коллектора транзистора VT10 микросхемы увеличивается, и напряжение на нем и на входе триггера UR9 уменьшается. При некотором значении выходного напряжения на входе триггера UR9 достигнет нижнего порога его срабатывания. Транзистор VT6 запирается, а транзисторы
VT5 ... VT2 скрываются. Вновь обрывается регулирующий транзистор 'Т13 и напряжение на выходе стабилизатора начинает увеличиваться. Таким образом, процесс непрерывно повторяется.
При изменении входного напряжения или тока нагрузки изменяется скорость заряда или разряда выходной емкости, а среднее значение выходного напряжения, ввиду постоянства порогов срабатывания триггера, остается неизменным с определенной степенью точности. Изменение входного напряжения приводит к изменению относительной длительности импульса регулирующего транзистора, и к изменению частоты его переключения. Амплитуда пульсации выходного напряжения зависит от значений порогов срабатывания триггера, коэффициента усиления усилителя и от коэффициента затухания фильтра стабилизатора. Повышение резонансной частоты фильтра при постоянных значениях порогов срабатывания триггера, коэффициента усиления усилителя и коэффициента затухания фильтра стабилизатора выбывает пропорциональное увеличение частоты и автоколебаний, не изменяя значений пульсации выходного напряжения.
Повышение коэффициента затухания фильтра достигается увеличением индуктивности дросселя при соответствующем уменьшении емкости фильтра (из условия постоянства резонансной частоты фильтра). При больших значениях коэффициента затухания резко возрастают габариты стабилизатора. Однако даже при нулевых порогах срабатывания триггера, бесконечном коэффициенте усиления усилителя и достаточно большом коэффициенте затухания не удается получить малую амплитуду пульсации.
Работа схемы в режиме ШИМ. На вход диодного моста VD3 ... VD6 микросхемы подается внешний пилообразный сигнал, который выделяется на резисторе R10. Напряжение пилы суммируется с выходным напряжением дифференциального усилителя (Uсм1) и поступает на вход триггера (напряжение UR9).
|
|
|
|
![]() | |||
![]() | |||
Переключение транзисторов микросхемы и регулирующего транзистора VT13 осуществляется внешним пилообразным сигналм. На рис. 6.2 изооражены графики, поясняющие работу стабилизатора в режиме ШИМ.
В интервале времени (0 - t1) суммарное напряжение на входе триггера не достигло его верхнего порога срабатывания. В этом интервале транзисторы VT5 ... VT2 микросхемы и регулирующий транзистор VT13 открыты. Напряжение на входе фильтра UVD7 равно входному напряжению стабилизатора Uвх1. В момент времени ti напряжение uR9 достигло верхнего порога срабатывания триггера Uверх.пор. -транзитор VT6 открывается, а транзисторы VT5 ... VT2 и VT13 запираются. В интервале времени t1 - t2 напряжение на входе фильтра UVD7 равно нулю. В интервале t2 - t3 вновь открыт регулирующий транзистор и напряжение на входе фильтра максимально и равно Uвх1. Таким образом, триггер, а соответственно и регулирующий транзистор, непрерывно переключаются за счет внешнего пилообразного сигнала.
Предположим, чтo напряжение на входе стабилизатора уменьшилось до значения Uвх2.
Уменьшение входного напряжения привело в первый момент к уменьшению напряжения на выходе, уменьшилось напряжение на резисторе R18 и уменьшились базовые и коллекторный токи транзистора VT12 микросхемы. Напряжение на выходе дифференциального усилителя и соответственно напряжение смещения на входе триггера стало равно Uсм2.
Смещение пилообразного сигнала на входе триггера привело к увеличению относительной длительности импульсов транзисторов VT5 ... VT2 микросхемы и регулирующего транзистора VT13. Как видно из рис 6.27, длительность импульса на входе фильтра увеличилась, и среднее значение выходного напряжения возвратилось к своему первоначальному значению с определенной степенью точности.
Импульсные стабилизаторы постоянного напряжения по сравнению с непрерывными стабилизаторами позволяют получить более высокий КПД и большую выходную мощность. Однако затруднения, связанные с необходимостью подавления пульсации выходного напряжения, усугубляются с ростом выходной мощности. Импульсные стабилизаторы являются также источниками электрических и электромагнитных помех, что является их недостатком.
В непрерывно-импульсных стабилизаторах реализуются основные достоинства непрерывных и импульсных стабилизаторов.
Структурная схема непрерывно-импульсного стабилизатора представлена на рис. 6.28. Схема состоит из непрерывного (линейного) стабилизатора и импульсного стабилизатора, работающего релейном режиме Импульсный стабилизатор управляется напряжением, снимаемым с резистора Rн, которое включено последовательно с регулирующим транзистором непрерывного ста6илизатора.
Напряжеиие на резисторе Rн изменяется пропорционально току непрерывного стабилизатора.
При подключении стабилизатора к источнику постоянного напряжения начинает увеличиваться ток регулирующего транзистора непрерывного стабилизатора и напряжение на резисторе Rн также увеличиваются. При определенном значении напряжения на этом резисторе срабатывает триггер (ИЭ), который открывает регулирующий транзистор VTн импульсного стабилизатора. Ток дросселя, включенного последовательно с регулирующим транзистором импульсного стабилизатора, начинает увеличиваться, напряжение на выходе ивых также увеличивается, а ток непрерывного стабилизатора уменьшается. Уменьшение тока непрерывного стабилизатора будет происходить до тех пор, пока напряжение на резисторе Rн не достигнет порога отпускания триггера, после чего триггер срабатывает и регулирующий транзистор импульсного стабилизатора закрывается. В интервале закрытого состояния регулирующего транзистора дроссель разряжается через диод VD на нагрузку, и напряжение на выходе стабилизатора уменьшается. Уменьшение напряжения на выходе вызывает увеличение тока непрерывного стабилизатора, напряжение на резисторе Rн увеличивается, вновь срабатывает триггер, регулирующий транзистор импульсного стабилизатора VTн открывается, и процесс повторяется.
При увеличении входного напряжения стабилизатора Uвх увеличивается скорость нарастания тока непрерывного стабилизатора, что приводит к уменьшению времени открытого состояния регулирующего транзистора импульсного стабилизатора. В результате этого выходное напряжение остается неизменным с определенной степенью точности.
При уменьшении сопротивления нагрузки увеличивается скорость спада тока непрерывного стабилизатора, что вызывает уменьшение времени закрытого состояния регулирующего транзистора VTн, и выходное напряжение Uвых остается неизменным с определенной степенью точности. При уменьшении напряжения на входе стабилизатора и увеличении сопротивления нагрузки схема работает аналогично.
Ток в дросселе iдр и ток регулирующего транзистора непрерывного стабилизатора iр н состоят из постоянных и переменных составляющих, причем переменные составляющие токов, iдр и iр н находятся в противофазе и не равны друг другу (iдр > iр н). Ток в сопротивлении нагрузки стабилизатора равен сумме этих токов. Чем ближе по значению переменные составляющие токов iдр и iр н тем меньше переменная составляющая тока в
сопротивлении нагрузки и тем меньше переменная составляющая (пульсация) выходного напряжения стабилизатора.
Переменная составляющая тока непрерывного стабилизатора iP.H зависит от коэффициента усиления цепи обратной связи. В случае если коэффициент усиления равен бесконечности, то переменные составляющие токов равны
(iД.Р=iP.H) и переменная составляющая (пульсация) выходного напряжения будет равна нулю. Из этого следует, что увеличение коэффициента усиления цепи обратной связи приводит к уменьшению переменной составляющей выходного напряжения.
В реальных схемах величины пульсации выходного напряжения непрерывных и непрерывно-импульсных стабилизаторов соизмеримы.
Среднее значение тока регулирующего транзистора непрерывного стабилизатора зависит от порогов срабатывания триггера и не зависит от входного напряжения и тока нагрузки. Пороги срабатывания триггера выбираются такими, чтобы среднее значение тока регулирующего транзистора непрерывного стабилизатора было во много раз меньше среднего значения тока дросселя.
Таким образом, основная мощность от источника в нагрузку передается импульсным стабилизатором, а непрерывный стабилизатор выполняется на небольшую мощность, и потери в его регулирующем транзисторе малы. Отсюда следует, что КПД непрерывно-импульсного стабилизатора близок по своему значению к КПД импульсного стабилизатора.
6.5. Стабилизаторы напряжения с регулирующим элементом в цепи переменного тока
Схемы с регулирующим элементом, включенным в цепь переменного тока, применяются для стабилизации как постоянного, так и переменного напряжения. Структурные схемы стабилизаторов с регулирующим элементом в цепи переменного тока приведены в подразделе 8.1.
В качестве регулирующих элементов в цепи переменного тока используются транзисторы, тиристоры, магнитные усилители с самонасыщением.
На рис. 6.29 изображена схема стабилизатора постоянного напряжения с транзисторным регулятором, включенным в цепь переменного тока. Поскольку транзистор является однонаправленным элементом, для его работы в цепях переменного тока его включают в диагональ моста. Диоды VD1 ... VD4 обеспечивают прохождение переменного тока через первичную обмотку трансформатора Т1, при этом ток через транзистор не меняет своего направления.


Как видно из рис. 6.29, ток первичной обмотки трансформатора Т1 в один полупериод протекает через диоды VD2, VD3 и транзистор VT. а в другой через VD1, VD4 и VT. Ток через транзистор VT имеет пульсирующий характер, но не меняет своего направления.
Напряжение вторичной обмотки трансформатора Т1 выпрямляется выпрямителем (В), фильтруется фильтром (Ф) и поступает на нагрузку (И). Измерительный элемент (ИЭ) схемы сравнивает выходное напряжение с опорным, и на его выходе выделяется сигнал разности опорного и измеряемого напряжений, который усиливается усилителем (У). Сигнал с выхода усилителя поступает на вход устройства согласования (УС). Устройство согласования осуществляет гальваническую развязку между выходом стабилизатора и входом регулирующего элемента и управление регулирующим транзистором VT. Гальваническая развязка осуществляется согласующим трансформатором или оптроном.
При изменении выходного напряжения изменяются сигналы на выходах ИЭ, У, УС, что приводит к изменениям тока базы регулирующего транзистора VT и напряжения на первичной обмотке трансформатора TI. В результате выходное напряжение возвращается к своему первоначальному значению.
По аналогичной схеме может быть построен стабилизатор переменного напряжения. В отличие от схемы рис. 6.29, в стабилизаторе переменного напряжения отсутствуют выпрямитель и фильтр. Измерительный элемент измеряет действующее значение выходного напряжения или среднее значение за половину периода.
Транзисторные регуляторы применяются также в стабилизаторах, питающихся от трехфазной сети переменного тока.
Тиристорные регуляторы по сравнению с транзисторными могут пропустить значительно большие токи и выдерживать значительно большие напряжения. Однако из-за
больших искажений формы кривой переменного напряжения они находят ограниченное применение.
6.6. Стабилизированные источники электропитания с бестрансформаторным входом
Большинство современной радиотехнической аппаратуры выполняется на интегральных микросхемах (ИС). Применение ИС при проектировании радиотехнической аппаратуры привело к значительной диспропорции между массой и объемом функциональной аппаратуры и массой и объемом источников вторичного электропитания (ИВЭП).
Применение ИС привело к расширению функциональных возможностей радиоэлектронной аппаратуры. В то же время возросли требования к выходным параметрам и удельным характеристикам ИВЭП.
Изменились номиналы выходных напряжений и токов нагрузки ИВЭП. Если для транзисторной радиоаппаратуры применялись источники электропитания, имеющие номинальные значения выходных напряжений 12,6; 20; 27; 36В, то для питания устройств на ИС требуются источники с номиналами напряжений 2;5;12,6 В.
Расширение функциональных возможностей радиоаппаратуры привело, в свою очередь, к увеличению мощности, потребляемой от источников электропитания. Снижение уровней питающих напряжений и повышение их мощности делают проблематичным миниатюризацию ИВЭП.
Дня питания транзисторной радиоаппаратуры ранее широко применялась схема ИВЭП, приведенная на рис. 6.30. Схема включает в себя силовой трансформатор (Т), выпрямитель (В), фильтр (Ф), непрерывный или импульсный стабилизатор напряжения (СТ).
Напряжение сети, преобразованное по величине трансформатором, выпрямляется, фильтруется и стабилизируется стабилизатором.
Применение в схеме непрерывного стабилизатора обеспечивает хорошие качественные параметры ИВЭП. Основными элементами, в которых теряется значительная мощность и от которых зависит КПД, масса и объем ИВЭП, являются: стабилизатор напряжения, фильтр и силовой трансформатор.
В схеме на рис. 6.30 широко ранее применялся стабилизатор непрерывного действия с последовательным включением регулирующего элемента.
Коэффициент полезного действия непрерывного стабилизатора в основном зависит от мощности, рассеиваемой на регулирующем элементе. Эта мощность зависит от пределов изменения входного напряжения, пределов регулировки напряжения на выходе и от выходной мощности.
На рис. 6.31 приведены ориентировочные зависимости КПД и мощности, рассеиваемой на регулирующем элементе (кривые 1, 2), для непрерывного стабилизатора, имеющего выходную мощность 50 Вт. Как видно из рис 6.31, при низких уровнях выходного напряжения (2...5 В) КПД стабилизатора мал, а на его
![]() |

![]() |
регулирующем элементе рассеивается значительная мощность, превышающая полезную мощность, отдаваемую им в нагрузку. При повышении уровня выходного напряжения (при Рвых=const) КПД возрастает, а мощность, рассеиваемая на регулирующем элементе, уменьшается. Если использовать ИВЭП с непрерывным стабилизатором для устройств на ИС, то КПД источника в целом составит 17 ... 25%. Это значит, что мощность, рассеиваемая ИВЭП, в 3—5 раз превышает мощность в нагрузке
![]() |
Значительная мощность, рассеиваемая на регулирующем элементе непрерывного стабилизатора, приводит к необходимости применять параллельное включение регулирующих элементов (транзисторов) и устанавливать их на радиаторы. Размеры радиаторов зависят от мощности, рассеиваемой на регулирующем элементе. Таким образом, объем и масса стабилизатора непрерывного действия в основном определяются объемом и массой регулирующего элемента и их теплоотводов. Чем ниже уровень выходного напряжения, тем хуже удельные характеристики непрерывного стабилизатора, т. е. больше масса и объем ИВЭП.
Применение импульсного стабилизатора вместо стабилизатора непрерывного действия позволяет значительно уменьшить мощность, рассеиваемую на регулирующем элементе, повысить КПД, уменьшить массу и объем. На рис. 6.31 приведены зависимости η=f(Uвых) и PРЭ=φ(Uвых) (кривые 3,4) для импульсного стабилизатора, имеющего выходную мощность 50 Вт.
Как видно из рис. 6.31, КПД импульсного стабилизатора значительно превосходит КПД стабилизатора непрерывного действия и равен 90%.
Замена непрерывного стабилизатора импульсным не может в достаточной степени снизить массу и объем ИВЭП, так как его масса и объем определяются также в значительной степени силовым низкочастотным трансформатором. Возникает вопрос, а нельзя ли вообще исключить из схемы силовой низкочастотный трансформатор? Для этой цели можно использовать устройство, состоящее из выпрямителя, фильтра и преобразователя напряжения (рис. 6.32). Напряжение сети выпрямляется выпрямителем, фильтруется фильтром, а затем преобразовывается по величине преобразователем напряжения. Преобразователь напряжения работает на повышенной частоте, значительно превышающей частоту сети, за счет чего его трансформатор имеет массу и объем значительно меньшие, нежели силовой низкочастотный трансформатор той же мощности.
целом замена низкочастотного трансформатора на выпрямитель, фильтр, высокочастотный преобразователь дает значительный выигрыш по объему и массе.
Современные ИВЭП для питания радиоустройств, выполненных на ИС, строятся по схеме с бестрансформаторным входом. Структурные схемы таких ИВЭП изображены на рис. 6.33. В схеме рис. 6.33, а напряжение сети ис после выпрямления выпрямителем В1 и сглаживания фильтром Ф1 поступает на вход высокочастотного преобразователя Пр. Высокочастотный преобразователь преобразует постоянное напряжение в переменное, затем напряжение вновь выпрямляется выпрямителем В2, фильтруется фильтром Ф2 и стабилизируется импульсным стабилизатором напряжения.
Как видно из кривой 3 рис. 6.31, КПД импульсного стабилизатора при понижении уровня выходного напряжения уменьшается, поэтому применение такой схемы в низковольтных ИВЭП нецелесообразно. Для повышения КПД при низких уровнях выходного напряжения импульсный стабилизатор (регулятор) целесообразно включать в цепь повышенного напряжения до преобразователя (рис 6.33,6).
![]() |
Включение импульсного стабилизатора в цепь повышенного напряжения позволяет уменьшить ток через регулирующий элемент, за счет чего мощность. рассеиваемая на нем, уменьшается. При изменении напряжения сети в первый момент изменяется выходное напряжение, что приводит к изменению сигнала обратной связи, который воздействует на импульсный стабилизатор напряжения таким образом, что напряжение питания преобразователя изменяется и компенсирует изменение выходного напряжения. В схеме стабилизация выходного напряжения осуществляется за счет изменения амплитуды выходного напряжения преобразователя.
В стабилизированном источнике, выполненном по схеме рис. 6.33, в, в отличие от предыдущих схем нет импульсного стабилизатора напряжения. Функции регулирования напряжения выполняет преобразователь, при изменении выходного напряжения сигнал обратной связи воздействует на регулируемый преобразователь и длительность импульсов на его выходе изменяется. В данной схеме стабилизация осуществляется за счет широтно-импульсного регулирования напряжения преобразователя. С точки зрения массы и объема эта схема наиболее предпочтительна, так как функции преобразования и регулирования напряжения совмещены.
На рис. 6.34 изображена принципиальная схема ИВЭП с бестраисформаторным входом. Схема состоит из выпрямителя, выполненного по трехфазной мостовой схеме (VD! ... VD6), конденсатора C1, выполняющего роль предварительного фильтра, импульсного стабилизатора напряжения (VT1, VD7, L1, C2), преобразователя напряжения(VT2, VT3, T1), выходного выпрямителя и фильтра (VD8, VD9, СЗ. С4. L2). Транзисторы преобразователя управляются от задающего генератора (ЗГ). Регулирующий транзистор импульсного стабилизатора управляется импульсами, поступающими на его базу с выхода широтно-импульсного модулятора (ШИМ). Частота работы ШИМ синхронизируется импульсами от задающего генератора. Управление ШИМ осуществляется сигналом, поступающим на его вход с выхода усилителя (У). Принцип действия схемы рис. 6.34 заключается в следующем.
Трехфазное напряжение выпрямляется выпрямителем (VDI ... VD6). сглаживается фильтром, состоящим из конденсатора С1, и поступает на вход импульсного стабилизатора напряжения. От входного напряжения стабилизатора питается преобразователь, выполненный по двухтактной схеме. Частота работы преобразователя и импульсного стабилизатора определяется частотой задающего генератора. Преобразователь преобразует постоянное напряжение в переменное, которое затем выпрямляется выпрямителем VD8, VD9, фильтруется фильтром C3 L2 С4 и поступает на нагрузку.


При изменении напряжения сети изменяется напряжение на входе импульсного стабилизатора, что, в свою очередь, приводит к изменению напряжения питания преобразователя и напряжения на выходе стабилизатора. Измерительный элемент (ИЭ) сравнивает выходное напряжение с опорным. На выходе ИЭ появляется сигнал разности между выходным напряжением и опорным. Сигнал разности усиливается и поступает на вход ШИМ, что приводит к изменению длительности импульсов на его выходе. Изменение длительности импульсов на выходе ШИМ приводит к изменению времени открытого состояния регулирующего транзистора VT1 импульсного стабилизатора. Изменяется напряжение на выходе импульсного стабилизатора и выходное напряжение возвращается к своему первоначальному значению. При изменении нагрузки схема работает аналогично.
Контрольные вопросы к главе 6 «Стабилизаторы напряжения и тока»
1. Общая классификация и назначение стабилизаторов.
2. Основные статические параметры стабилизаторов напряжения и тока.
3. Принцип действия параметрического стабилизатора напряжения и тока.
4. Пути повышения технических характеристик параметрических стабилизаторов напряжения.
5. Принцип действия линейного компенсационного стабилизатора напряжения с последовательным включением регулирующего элемента.
6. Пути повышения технических характеристик линейных стабилизаторов.
7. Линейный стабилизатор на низкие выходные напряжения.
8. Стабилизаторы непрерывного действия в интегральном исполнении.
9. Принцип действия схемы защиты от перегрузок по току и к.з.
интегрального стабилизатора (серии K142 EH).
10. Принцип действия релейного стабилизатора.
11. Приицип действия импульсного стабилизатора с ШИМ.
Информация в лекции "7 Законы диалектики" поможет Вам.
12. Сравнить достоинства и недостатки импульсных стабилизаторов с ШИМ и
релейных.
13. Импульсные стабилизаторы напряжения в интегральном исполнении.
14. Непрерывно-импульсные стабилизаторы напряжения.
15. Стабилизаторы напряжения с регулирующим элементом в цепи переменного тока.
16. Бестрансформаторные источники электропитания (структурное построение, принцип действия и область применения).

























































