Лекция 4
17.Влияние законов регулирования на показатели качества процесса регулирования.
Минимально возможное время регулирования tp для различных законов регулирования и типов регуляторов при оптимальной их настройке определяется таблицей 1.
Теоретически, в системе с запаздыванием, минимальное время регулирования tPMIN = 2 Td.
В таблице 1 приведены рекомендации по выбору закона регулирования и типа регулятора исходя из величины отношения запаздывания Td к постоянной времени объекта Т.Если Td /Т < 0,2, то можно выбрать релейный, непрерывный или цифровой регуляторы.Если 0,2 < Td /Т < 1, то должен быть выбран непрерывный или цифровой, ПИ-, ПД-, ПИД-регулятор.
Если Td /Т > 1 , то выбирают специальный цифровой регулятор с упредителем, который компенсирует запаздывание в контуре управления. Однако этот же регулятор рекомендуется применять и при меньших отношениях Td /Т.
Таблица 1 - Выбор закона регулирования и типа регулятора по отношению Td /Т и tP Acd
| Соотношение Td /Т | Соотношение tp /Td | Характеристика обьекта | Рекомендуемые материалыОтчет по практике 4 -60% Ответы к РК №4 FREE Методичка для лабораторной работы № 14 по автоматизации FREE Методичка для лабораторной работы № 14 4 лабы апэс Отчёт по практикуму (Вариант 4) Закон регулирования и тип регулятора | |
| по запаздыванию и инерционности | по степени регулируемости | |||
| 0<Td /Т<0,05 | Без запаздывания | Очень хорошо регулируемый | Релейный, непрерывный П-, ПИ-, ПД-, ПИД-регулятор | |
| 0,05<Td /Т<0,1 | С большой инерционностью и с малым запаздыванием | Очень хорошо регулируемый | Релейный, непрерывный П-, ПИ-, ПД-, ПИД-регулятор | |
| 0,1 <Td /Т<0,2 | С существенным транспортным запаздыванием | Хорошо регулируемый | Релейный, непрерывный П-, ПИ-, ПД-, ПИД-регулятор | |
| 0,2<Td /Т<0,4 | С существенным транспортным запаздыванием | Еще регулируемый | Непрерывный или цифровой ПИ-, ПД-, ПИД-регулятор | |
| 0,4<Td /Т<0,8 | С существенным транспортным запаздыванием | Трудно- регулируемый | Непрерывный или цифровой ПИ-, ПД-, ПИД-регулятор | |
| 0,8<Td /Т<1 | С большим транспортным запаздыванием | Очень трудно- регулируемый | Непрерывный или цифровой ПИ-, ПД-, ПИД-регулятор | |
| Td /Т>1 | С большим транспортным запаздыванием | Очень трудно регулируемый | Цифровой регулятор с упредителем | |
| tP /Td > 6,5 | Непрерывный или цифровой, П-регулятор | |||
| tP /Td > 12 | Непрерывный или цифровой, ПИ-регулятор | |||
| tP /Td > 7 | Непрерывный или цифровой, ПИД-регулятор | |||
| Примечания. tP - время регулирования, Td - запаздывание в объекте, Т - постоянная времени объекта.2. Релейный регулятор - двухпозиционный, трехпозиционный, многопозиционный регулятор. |
18.Основные типы соединения звеньев.
1) Параллельное соединение.

Эта структурная схема преобразуется к виду:

(2.20)
Передаточные функции параллельных звеньев складываются.
2) Последовательное соединение.

Передаточные функции последовательных звеньев перемножаются.
(2.21)
3) Обратная связь.

Для разомкнутой системы общая ПФ: 


Для положительной ОС -, для отрицательной ОС +.
Общая ПФ замкнутой одноконтурной системы:
(2.22)
ПФ для разомкнутой системы:
(2.23)
19.Улучшения качества регулирования посредством введения
корректирующего звена.
Задача коррекции состоит в повышении динамической точности САР в переходных режимах. Она возникает, поскольку стремление снизить ошибки регулирования в типовых режимах, приводит к необходимости использования таких значений общего коэффициента усиления, при которых без принятия спец. мер (внедрения пассивных звеньев) система оказывается неустойчивой.
Способы введения корректирующих звеньев
|
Результирующие ПФ:
| Формулы эквивалентных
|
Показания к применению:
- последовательная коррекция - электрические цепи с немодулированными сигналами (легка в проектировании);
- параллельная коррекция - необходимость ВЧ-шунтирования инерционных звеньев;
- коррекция локальной ОС - необходимость уменьшения нелинейностей, дрейфа параметров или суммы постоянных времени (проста в реализации).
20.Прерывистые импульсные системы регулирования.
Рекомендуем посмотреть лекцию "Лекция 6".
Прерывистой системой называется такая САР, в которой непре-рывное изменение регулируемого параметра соответствует прерывистому изменению воздействия хотя бы в одном из элементов системы.
Прерывистую систему можно разделить на две группы: релейные и импульсные

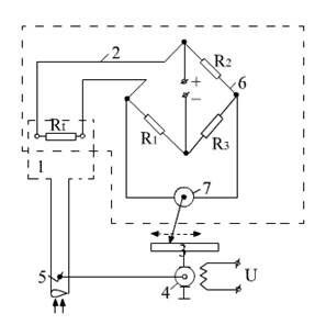
Импульсные системы. Рассмотрим импульсную САР температуры теплового двигателя (рис. 2.11).
Рис. 2.11 Импульсная САР температуры теплового двигателя. 1-регулируемый объект (тепловой двигатель); 2-измерительный элемент (электрический мост с гальванометром); 3-преобразующий импульсный элемент; 4-исполнительный элемент (электродвигатель); 5-регулирующий элемент (шторки радиатора); 6-мост; 7-гальванометр
При изменении регулируемого параметра – температуры, изменяется сопротивление Rt. Вследствие этого нарушается равновесие электри-ческого моста и через гальванометр, включенный в диагональ моста 6, начинает поступать ток, что приводит к перемещению стрелки гальванометра 7. Стрелка воздействует на импульсный элемент 3, который вырабатывает и подает импульсы питания на электродвигатель 4, вследствие чего, происходит перемещение регулирующего элемента (шторки радиатора). Непрерывность нарушается в импульсном элементе, так как отклонение стрелки гальванометра, пропорционально силе тока, проходящего через диагональ моста, что приводит к образованию на выходе импульсов тока (выходной сигнал).





- последовательная коррекция - электрические цепи с немодулированными сигналами (легка в проектировании);
- параллельная коррекция - необходимость ВЧ-шунтирования инерционных звеньев;
- коррекция локальной ОС - необходимость уменьшения нелинейностей, дрейфа параметров или суммы постоянных времени (проста в реализации).



















