Системы сбора и подготовки нефти и газа
Лекция № 14
Системы сбора и подготовки нефти и газа
Последним этапом объема работ по добыче нефти является сбор, нефтепромысловая транспортировка и первичная обработка пластовой жидкости. Организация сбора нефти, газа и воды является неотъемлемым компонентом проекта промыслового обустройства.
1. Факторы, определяющие выбор типа системы сбора. Основные системы сбора продукции скважин
Выбор системы сбора зависит от технической схемы разработки. Ее определяет необходимость:
1. Точного автоматического замера нефти, газа и виды по каждой скважине.
Рекомендуемые материалы
2. Герметизированного сбора компонентов и их движение от скважины до магистрального трубопровода.
3. Изготовление основных узлов системы сбора индустриальным методом.
4. Обеспечение высоких экономических показателей по капитальным и эксплуатационным затратам.
5. Минимальной металлоемкости оборудования.
К основным характеристикам системы сбора относятся: давление, действующее в ней, и способ транспортирования продукции. По давлению различают самотечные и высоконапорные системы. По способу транспортирования продукции – раздельные или совместные.
Самотечные системы сбора нефти предусматривают расположение устройств для замера и сепарации нефти в непосредственной близости от скважин, от которых нефть за счет разности отметок самотеком поступает на сборный пункт. От него насосами перекачивается к установкам подготовки нефти. Если нефть с водой и газ транспортируются по отдельным трубопроводам, то это раздельный способ. В самотечных системах сбора обычно используется раздельная система сбора. В высоконапорных системах продукция скважин может транспортироваться на значительные расстояния под устьевым давлением до 6 МПа.
Высоконапорные однотрубные системы сбора позволяют:
1. Полностью устранить потерю легких фракций нефти.
2. Снизить металлоемкость системы сбора.
3. Сократить эксплуатационные расходы на обслуживание системы.
4. Автоматизировать основные операции подготовки и контроля качества пласта, жидкости.
5. Упростить систему сбора и очистки трубопроводов от парафина и солей.
2. Самотечная система сбора продукции скважин
Самотечная (двухтрубная) система сбора продукции скважин использовалась на старых месторождениях. Эта система предусматривает раздельный сбор нефти и газа. Схема включает в себя: выкидные линии, распределительные коллекторы, замерные установки, сборные пункты, установки подготовки нефти, насосные установки, трапы. Общим для всех самотечных систем сбора является следующее: противодействие на устье скважины при работе системы минимально и практически не оказывает влияния на работу внутрискважинного оборудования. Мерники замерно-сепарационных установок располагаются таким образом, чтобы обеспечить достаточный гидростатический напор перетока жидкости к сборному пункту. Трасса трубопровода должна быть проложена с учетом этого требования.
Достаточно высока точность замера дебитов отдельных скважин и глубокая сепарация газа.
Частая чистка трубопроводов от парафина, солей и механических примесей, отложения которых интенсивны из-за низкой скорости жидкости. Потери легких фракций нефти и газа составляют до 30% из-за негерметизированных резервуаров и мерников.

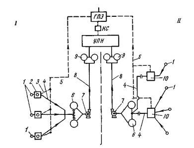
Схема самотечной двухтрубной системы сбора продукции скважин
I — с применением индивидуальных замерно-сепарацнонных установок (ИЗУ), II — с применением групповых замерно-сепарационных установок (ГЗУ). 1 — скважины; 2 — индивидуальные замерные установки ИЗУ; 3 — газопроводы; 4 — выкидные самотечные линии; 5 —сборный газопровод; 6 —участковый негерметизированный резервуар; 7- сырьевой насос; 8 — сборный коллектор, 9 — сырьевой резервуар; 10 — групповая замерная установка
3. Высоконапорные системы сбора
Все, вновь поступающие в разработку месторождения, обустраиваются с применением высоконапорных систем сбора.
Недостатками их являются:
1. Снижение точности замеров дебитов отдельных скважин.
2. Сокращение периода фонтанирования скважин из-за увеличения буферного давления.
3. Необходимость увеличения подачи газа в скважины, эксплуатируемые компрессорным способом.
4. Увеличение нагрузки на элементы насосного оборудования, обусловленное увеличением устьевых давлений.
Существует несколько основных схем, отличающихся друг от друга числом обслуживаемых скважин и перечнем выполняемых операций. Схема сбора продукции с большого числа скважин включает в себя: выкидные линии от скважин, ГЗУ, сборные коллекторы, дожимные насосные станции ДНС, сборные коллекторы нефти и газа, сепараторы, установки подготовки нефти УПН, установки подготовки воды УПВ, компрессорные станции, газоперерабатывающий завод ГПЗ, герметизированные резервуары, автоматизированные установки сдачи товарной нефти и т. д.
4. Система сбора продукции скважин на морских промыслах
Характерным для морских промыслов является кустовое бурение, в результате чего устья большого числа скважин располагаются на одной площадке. Это упрощает их соединение – автоматизированными запорно-сепарационными установками. Когда разработка ведется с площадок, соединенных эстакадами, трубопроводы прокладываются по ним, а в случае отдельного расположения – по дну моря. При эксплуатации кустов скважин с устьями, расположенными на площадках, соединение их с трубопроводом может быть выполнено, как и на суше. Для скважин с подводным устьем схема сбора продукции может состоять из пучка трубопроводов от устья скважин к эксплуатационной платформе, где устанавливается резервуар с манифольдом для подключения и выключения соответствующих скважин, и соединения резервуара с танкером. Обработка продукции – обезвоживание, обессоливание, отделение механических примесей – проводится с помощью оборудования, установленного на берегу. Для сбора продукции скважин, расположенных на глубине, не позволяющей сооружать площадки, разработаны подводные станции-спутники с манифольдами, контрольными и управляющими устройствами. Станция-спутник включает в себя гидравлические насосы для подачи в скважины и извлечения из них инструмента для очистки от парафина, смеси газлифтных клапанов и гидропоршневого насоса. Станции замеряют дебиты отдельных скважин. Все операции могут выполняться автоматически по команде с земли, либо выполняться оператором. Поднятая к станции пластовая жидкость смешивается с продукцией других скважин и направляется по трубопроводу на берег или центральную платформу.
Основные элементы системы сбора и подготовки продукции скважин
1. Оборудование для отделения жидкости от газа
Для отделения пластовой жидкости от газа или газа от конденсата служат сепараторы. Сепараторы состоят из четырех секций: основной для выделения наибольшей доли газа; осадительной секции для выделения пузырьков газа, вышедших из основной секции; секции для сбора нефти перед ее выводом из сепаратора и каплеуловительной секции для улавливания капель жидкости, уносимых газом из сепаратора.
Эффективность работы сепаратора определяется содержанием газа в жидкости, выходящей из сепаратора, и содержанием жидкости в газе, отводящемся в трубопровод для сбора газа. По принципу работы сепараторы можно разделить на гравитационные, центробежные и химические. На промыслах используются горизонтальные и вертикальные конструкции корпусов сепараторов.

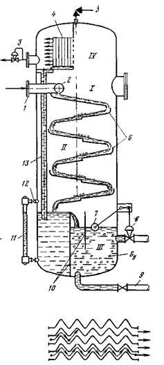
Устройство вертикального сепаратора
1 — ввод продукции скважин; 2 — раздаточный коллектор; 3 — регулятор уровня; 4 — каплеуловительная насадка; 5 — предохранительный клапан; 6 — наклонные плоскости; 7 —датчик регулятора уровня поплавкового типа; 8 — исполнительный механизм, 9 — патрубок; 10 — предохранительный клапан, 11 — водомерное стекло, 12 — кран; 13 — дренажная трубка
Общим недостатком гравитационных сепараторов является низкая производительность. Использование центробежных сил в гидроциклонных и циклонных сепараторах позволяет уменьшить их габариты и увеличить производительность.

Циклонный сепаратор для природного газа
1 – корпус – кожух сепаратора; 2 – сливная трубка; 3 – корпус циклона; 4 – вывод газа из циклона; 5, 6 – тангенциальные выводы газожидкостной смеси; 7 – перегородка; 8 – сливная трубка
Простейшие циклонные сепараторы представляют собой полый цилиндр, в нижней части которого приварен патрубок, обеспечивающий тангенциальный выход газожидкостной смеси. Разделяемая жидкость получает в корпусе сепаратора вращательное движение, газ отделяется от жидкости в объеме, располагающемся у оси цилиндра, а дегазированная жидкость – у периферии.
Сепараторы рассчитываются исходя из требуемой пропускной способности по газу и жидкости, определяются основные размеры поперечных секций.
2. Средства измерения объема продукции скважин
Для разработки регулирования месторождения, контроля за работой системы «пласт- скважина- внутрискважинное оборудование» необходимо измерение количество продукции скважины в единицу времени. Продукция скважин при самотечной системе может быть измерена за счет измерения уровня в мернике. Суточный дебит (м3/сут.) может быть определен по формуле



где D – внутренний диаметр мерника
hж – изменения уровня жидкости за время t
Расход жидкости измеряется так же с помощью расходомеров.

Расходомер жидкости ТОР-1
1—входной патрубок корпуса; 2 — обтекатель; 3 — магнитоиндукционный датчик; 4 — отражатель; 5 — понижающий редуктор; 6 — станина; 7 — муфта съема показаний; 8 — механический счетчик; 9 — диск; 10 — магнитная муфта; 11 — лопатка крыльчатки; 12 — крышка; 13 — регистратор
Принцип действия счетчика основан на измерении числа оборотов крыльчатки, обтекаемой потоком жидкости. Размеры крыльчатки и корпуса подобраны таким образом, чтобы число оборотов крыльчатки было пропорционально объему прошедшей жидкости. Для измерения расхода газа обычно применяются камерные диафрагмы в сочетании с дифференциальными манометрами. Принцип действия основан на измерении перепада давления, обусловленного установкой на газопроводе камерной диафрагмы или сопла меньшего проходного сечения, чем у трубопровода.

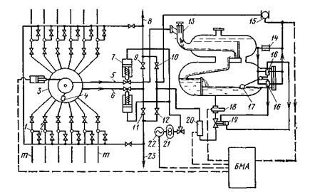
Принципиальная схема «Спутника-Б40»
1 — обратные клапаны; 2— задвижки; 3 — переключатель скважин многоходовой- 4 — роторный переключатель скважин; 5 — замерная линия; 6 — общая линия, 7 — отсекатели; 8— коллектор обводненной нефти; 9, 12 — задвижки (закрыты); 10, 11 — задвижки (открыты); 13 — гидроциклонный сепаратор; 14 — регулятор перепада давления; 15 — расходомер газа; I6 — золотники; 17 — поплавок; 18 — расходомер жидкости; 19 — поршневой клапан; 20 — влагомер; 21 — гидропривод: 22 — электродвигатель; 23 — коллектор безводной нефти; т — выкидные линии от скважины
Автоматический замер продукции скважин обеспечивается с помощью технических схем «Спутник А», «Спутник В», «Спутник Б 40».
3. Оборудование для транспортирования продукции скважин
Продукция скважин транспортируется по трубопроводам. Они различаются:
1. по характеру перекачиваемой продукции – нефтегазопроводы, нефтеводопроводы, нефтепроводы, газопроводы и водопроводы
2. по напорам – высокого (до 6,4 МПа), среднего (до 1,6 МПа), низкого (до 0,6 МПа) давлений
Т.е. работающие с полным заполнением сечения и безнапорные, работающие с неполным заполнением сечения.
3. По способу прокладки – наземные, подземные, подводные.
4. По назначению – выкидные линии скважин, сборные коллекторы, товарные трубопроводы.
5. По гидравлической схеме работы – простые, разветвленные, кольцевые.
При проектировании трубопроводов прежде всего руководствуются расположением скважин, их дебитами, рельефом местности.
Продукция скважин, перекачиваемая по трубопроводам на месторождении, содержит в себе твердые частицы, продукты коррозии, парафин. При течении по трубопроводу твердые частицы оседают, парафин откладывается на стенках труб, уменьшая проходное сечение. Уменьшению отложения парафина способствуют: высоконапорная система сбора продукции, применение ППУ, покрытие лаком, остекление труб, применение ПАВ для разрушения эмульсии «вода - нефть», теплоизоляция трубопроводов, применение резиновых шаров в трубопроводах для снятия налипшего парафина.
4 Оборудование для обессоливания и обезвоживания нефти
Обезвоживание нефти – это не только удаление пластовой воды, отделившейся от нефти, но и разрушение водонефтяных эмульсий. Водонефтяные эмульсии разрушаются следующими способами: гравитационное холодное разделение, центрифугирование, фильтрация, термохимическое воздействие и воздействие электрическим полем.
Гравитационное холодное разделение – применяется при высоком содержании воды в пластовой жидкости с использованием земляных амбаров, резервуаров. Для ускорения разрушения эмульсий добавляется ПАВ.
Разделение в поле центробежных сил производится в центрифугах, где под действием сил инерции эмульсия разделяется по причине разной плотности нефти и воды. Разделенные фракции отводятся по трубопроводам.
Фильтрация применяется для разрушения нестойких эмульсий. В качестве фильтров используются вещества, не смачиваемые водой, т.е. обладающие эффектом селективного смачивания.
Конструкция фильтров представляет собой цилиндрический вертикальный сосуд, в средней части которого располагается фильтр. Эмульсия подается в нижнюю часть колонны, проходящая через фильтр нефть, отводится сверху, а вода сбрасывается снизу колонны.
Термические воздействия используются для обработки более 80 % всей добываемой нефти. Установки подразделяются: на работающие под давлением и без давления. В настоящее время получили распространение большие термохимические установки, в которых производится обезвоживание, обессоливание и сепарация нефти и газа.
Информация в лекции "Смешанное произведение векторов. Условие компланарности трёх векторов. Смешанное произведение в координатной форме" поможет Вам.
Воздействие электрическим полем позволяет эффективно разрушать водонефтяные эмульсии. Интенсификация отделения воды от нефти в электрическом поле обусловлена нарушением отдельными каплями однородности поля, при этом капли воды поляризуются и начинают укрупняться за счет взаимного притяжения. Наиболее эффективно применение переменного тока. Электродегидратор представляет собой цилиндрический корпус, в котором расположены электроды в форме прямоугольных рам. Эмульсия подается в аппарат снизу через коллектор и поднимается вверх через слой отделяемой воды. При этом, часть воды отделяется, а оставшаяся смесь попадает в зону расположения электродов, где действует электрическое поле. Отделенная нефть поднимается в верхнюю часть корпуса, а вода опускается вниз.
Применение ПАВ позволяет не только интенсифицировать процесс разрушения эмульсий, но и предотвратить их образование. Для этого ПАВ подается в скважину, в кольцевое пространство между НКТ и колонной. Смешиваясь с пластовой жидкостью, ПАВ вытесняет с поверхностного слоя капель воды природные эмульгирующиеся вещества, образуя гидрофильный адсорбционный слой, способствующий слиянию капель воды при их столкновении. Этот процесс коалесценции капель происходит в колонне НКТ и трубопроводах при перекачивании по территории промысла, что резко упрощает процесс подготовки нефти. При применении ПАВ – деэмульгаторов, их расход составляет 20-30 г на тонну жидкости.
5. Оборудование для хранения нефти
Для хранения продукции скважин в течении непродолжительного времени с целью накопления, учета или проведения разных технологических процессов используются резервуары. По конструкции резервуары делятся на металлические и бетонные, на земные, полузаглубленные и заглубленные. Вместимость резервуаров изменяется в пределах от 100-10000 м3.
Резервуар представляет собой стальную сварную оболочку. Для хранения, раздачи и приема продукции он оборудован специальной арматурой и устройствами. Для производства ремонтных работ резервуар оборудован специальными люками и лазами. Резервуары оборудованы системой клапанов и запорных устройств, обеспечивающих «дыхание» резервуаров, обусловленное суточными изменениями температуры. Наиболее эффективным средством для снижения потерь продуктов испарения является сведение до минимума газового пространства в резервуаре и обеспечение постоянства его объема независимо от степени наполнения резервуара. Для достижения этого используют плавающие крыши. Для уменьшения «дыхания», резервуары окрашивают в светлый цвет, что уменьшает их нагрев лучами солнца. В резервуарных парках с большим числом резервуаров используется газоуравнительная система. Принцип ее работы заключается в том, что газовые пространства всех резервуаров, соединяются трубопроводами с резервуаром – компенсатором, в качестве которого используется резервуар с плавающей крышей.
Все перечисленное позволяет уменьшить потери легких фракций нефти при ее хранении.





















