Вопросы/задания к тесту/контрольной: Расчетная схема
Описание
- Исходные данные для расчета
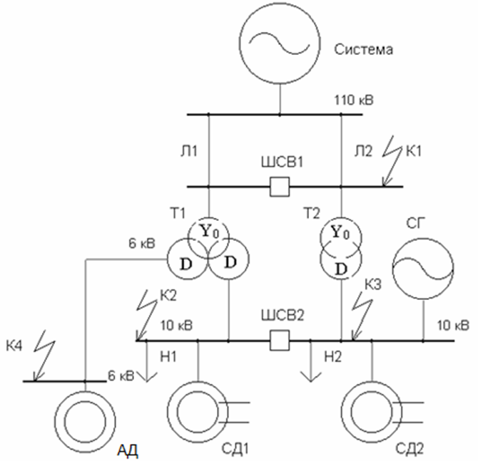
Расчетная схема для варианта 5

Рисунок 1.1 – Расчетная схема для варианта 5
Параметры элементов расчетной схемы представлены в таблицах по каждому из элементов согласно исходному заданию на вариант №5.
Таблица 1.1 — Технические данные внешней системы
Iкз(3), кА | Sкз(3), МВА |
50 |
Таблица 1.2 — Технические данные воздушных линий
№ ВЛ | Длина L, км | X1, Ом/км на одну цепь | х0 / х1 |
1 | 7,5 | 0,4 | 3,5 |
2 | 13 | 0,32 | 3,5 |
Таблица 1.3 — Технические данные синхронного генератора
Тип СГ | PНОМ СГ, МВт | cosjном | x"d, о.е. |
ТВС-25Т3 | 25 | 0,8 | 0,13 |
Таблица 1.4 — Технические данные трансформатора Т1
Тип Т1 | Напряжение, кВ | ΔPКЗ, | uк,% | ||||
ВН | СН | НН | ВН-СН | ВН-НН | СН-НН | ||
ТДТН-10000/110 | 115 | 38,5 (11) | 11 (6,6) | 76 | 10,5 | 17 | 6 |
Таблица 1.5 — Технические данные трансформатора Т2
Тип Т2 | Напряжение, кВ | ΔPКЗ, | uк,% | |
ВН | НН | |||
ТДН-10000/110 | 115 | 11 | 58 | 10,5 |
Таблица 1.6 — Технические данные синхронных двигателей Uном=10 кВ
№ СД | Тип | cosjном | x"d | h, % |
СД1 | СТД-630 | 0,92 | 0,157 | 84 |
СД2 | СТД-800 | 0,89 | 0,162 | 87 |
Таблица 1.7 — Технические данные асинхронного двигателя АД Uном=6 кВ
Тип АД | cosjном | Iп/Iном | h, % |
2АЗЛ-1600 | 0,92 | 6 | 96,8 |
Таблица 1.8 — Технические данные Статической нагрузки
№ | PН, МВт | cosj |
Н1 | 6 | 0,8 |
Н2 | 7 | 0,8 |
Задача 1. Рассчитать для трехфазного к.з. в заданной точке:
- Начальное значение периодической составляющей тока к.з. в точке к.з. и на шинах источников (расчет произвести двумя методами - в именованных и в относительных единицах, осуществлять точный учет коэффициентов трансформации)
- Ударный ток в точке к.з.
- Значение периодической составляющей тока в точке к.з. к моменту его снятия (tоткл).
Задача 2. Рассчитать для трех видов несимметричных к.з. в точке К-1 начальное значение периодической составляющей тока к.з. аварийных фаз в точке к.з. и на шинах источников (расчет провести любым из методов, использовать приближенный учет коэффициентов трансформации)
all_at_700














