Пояснительная записка (986873)
Текст из файла
Содержание:
-
Введение 3
-
Станок мод. ИР500МФ4 5
-
Техническая характеристика станка 5
-
Устройство ЧПУ 6
-
Компоновка, основные механизмы и движения в станке 7
-
Кинематика станка 8
-
Механизм смены инструмента 12
-
Заготовка и деталь 14
-
Способ получения заготовки 14
-
Базирование и закрепление заготовки на станке 14
-
Чертеж заготовки 15
-
Чертеж детали 16
Транспортно-накопительная система 17
-
Описание тактового стола 17
Напольный промышленный робот 18
-
Техническая характеристика робота 18
-
Основные механизмы робота 19
-
Захватное устройство робота 22
Выбор инструмента 24
Расчетная часть 25
-
Расчет режимов резания 25
-
Расчет шпинделя станка на прочность и жесткость 29
-
Расчет схвата руки ПР 31
Список литературы 34
Графическая часть:
-
Лист 1. Компоновка РТК (формат А1).
-
Лист 2. Шпиндельный узел станка (формат А1).
-
Лист 3. Технологические наладки (формат А2).
-
Лист 4. Схват руки ПР (формат А2).
1. Введение
Автоматизация производства в машиностроении представляет собой самостоятельную комплексную проблему. Ее решение направлено на создание нового совершенного оборудования, технологических процессов и систем организации производства, функционирование которых неразрывно связано с улучшением условий труда, ростом качества продукции, сокращением потребности в рабочей силе и с систематическим повышением прибыли.
Эффективность автоматизации прямо зависит от того, насколько рационально организован производственный процесс в целом, как комплексно и полно на всех звеньях технологической цепочки внедрены средства автоматизации, от того, насколько принятая система организации и управления производством позволяет принимать решения на низшем уровне (в целях ликвидации внеплановых простоев). Автоматизация требует рассматривать производственный процесс как единую систему.
Отработка технических решений по созданию автоматизированных технологических комплексов, по-видимому, должна вестись, прежде всего, применительно к серийному производству (оно составляет до 40 % общемашиностроительного производства), поскольку они могут быть применены также в массовом и крупносерийном производстве. Очевидно, что по мере совершенствования технических решений, разработанных для условий серийного производства, внедрения новых исходных средств автоматизации и элементной базы, появится возможность их использования и для автоматизации мелкосерийного производства. Таким образом, принятое направление на развитие автоматизации в серийном производстве не только будет способствовать подъему производительности труда в этой области, но и окажет существенное влияние на уровень мелкосерийного и массового производства.
Появление и развитие промышленных роботов, безусловно, явились одним из крупнейших достижений науки и техники последних лет. Они позволили расширить фронт работ по автоматизации технологических и вспомогательных процессов, открыли широкие перспективы создания автоматических систем машин для гибкого, переналаживаемого производства.
Одной из основных причин разработок и внедрения роботов является экономия средств. По сравнению с традиционными средствами автоматизации применение роботов обеспечивает большую гибкость технических и организационных решений, снижение сроков комплектации и запуска в производство автоматизированных станочных систем. По предварительным данным, использование роботов для автоматической установки и снятия деталей позволяет рабочему обслуживать от четырех до восьми металлорежущих, станков.
С экономическими вопросами, возникающими при применении роботов, тесно связан и социальный аспект их использования. При определении целесообразности применения роботов в том или ином случае (особенно при необходимости замены рабочего на участках с опасными, вредными для здоровья условиями труда) превалирующими должны быть интересы человека, его безопасность и удобство работы. Необходимо также учитывать и фактор непрерывного роста уровня общеобразовательной и специальной подготовки трудящихся. Роботы должны освободить человека от выполнения бездумной механической работы и скомпенсировать потребность в низкоквалифицированном труде. Таким образом, применение роботов в дальнейшем должно оказать существенное влияние (в числе прочих факторов научно-технической революции) на социальную структуру общества.
2. Станок мод. ИР500МФ4
Станок предназначен для сверления, зенкерования, развертывания, растачивания отверстий в корпусных деталях, фрезерования по контуру, нарезания резьб метчиками. Помимо автоматической смены инструментов станок имеет автоматическую смену столов-спутников. Станок имеет трехкоординатную контурно-позиционную систему управления для вертикального перемещения шпинделя перпендикулярно к оси перемещения стола и параллельно оси шпинделя перемещения стойки со шпиндельной бабкой.
2.1. Техническая характеристика станка
| Наибольший диаметр растачиваемых отверстий | 125 мм |
| Наибольший диаметр сверления в стали средней твердости | 40 мм |
| Максимальный диаметр торцевой фрезы | 125 мм |
| Внутренний конус шпинделя (по ГОСТ 15945–70) | 50; 7/24 |
| Размеры рабочей поверхности стола | 500 × 500 мм |
| Максимальное поперечное перемещение подвижного стола | 800 мм |
| Максимальное вертикальное перемещение шпиндельной бабки | 500 мм |
| Максимальное продольное перемещение стойки | 500 мм |
| Частота вращения шпинделя | 21–3000 об/мин |
| Число ступеней частот вращения | 89 |
| Подача стола, шпиндельной бабки, стойки | 1–2000 мм/мин |
| Скорость быстрых перемещений подвижных узлов | до 10 000 мм/мин |
| Наибольшая сила подачи стола | 8000 Н |
| Наибольшая сила подачи бабки | 4000 Н |
| Наибольшая сила подачи стойки | 8000 Н |
| Число инструментов в магазине | 30 |
| Габаритные размеры станка (длина × ширина × высота) | 6000 × 3750 × 3100 мм |
| Масса станка | 1125 кг |
2.2. Устройство ЧПУ
Устройство ЧПУ, используемое в станке, – комбинированное с линейной и круговом интерполяцией. Станок укомплектован разными устройствами ЧПУ и от этого зависит дискретность задания перемещений, но в среднем она составляет 0,002 мм. Число управляемых координат (из них одновременно) 3(2). Имеется 79 корректоров (эта цифра меняется в разных типах устройств ЧПУ). Ввод программы с перфоленты (код ISO, EUA) или от ЭВМ; считывание с перфоленты – фотоэлектрическое, отрабатываются автоматические циклы по ISO. Некоторые из устройств ЧПУ, работающих со станком, имеют диагностику неисправностей механических, электрических, электронных и гидравлических систем станка.
2.3. Компоновка, основные механизмы и движения в станке
По направляющим станины 9 (рис. 1) перемещается в продольном направлении стопка 4 (подача по оси Z). Шпиндельная бабка 3 бесконсольная, расположена внутри стойки и имеет вертикальную подачу по осп Y. Поворотный стол 1 получает поперечную подачу по оси X'. На верхнем торце стойки расположен магазин 6, из которого инструмент передается в шпиндель автооператором 5. Жесткий шпиндель и базовые детали с большим числом ребер обеспечивают высокую жесткость и виброустойчивость.
Двухпозиционный поворотный стол 7 значительно сокращает время смены заготовок. Пока на спутнике 2 ведется обработка одной заготовки, другую устанавливают на столе-спутнике 5. После окончания обработки спутник 2 автоматически передвигается вправо на стол 7, который после этого поворачивается на 180°. Спутник 8 с заготовкой поступает па поворотный стол 1 для обработки, обработанная же деталь снимается со спутника 2 и вместо нее закрепляют следующую заготовку.
Рис. 1. Общий вид станка
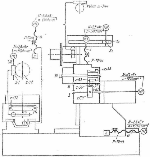
2.4. Кинематика станка
Главное движение шпиндель III (рис. 2) получает от регулируемого электродвигателя постоянного тока M1 (N = 14 кВт, n = 1000 мин-1) через двухступенчатую коробку скоростей. Изменение частоты вращения шпинделя производится в пределах 1000–3150 мин-1 при постоянной мощности и 21–1000 мин-1 при постоянном моменте. Блок Б1 переключается гидравлически. С блока зубчатых колес z = 33, z = 66 крутящий момент на шпиндель передается через зубчатую муфту, таким образом шпиндель полностью разгружен от изгибающих сил, возникающих от приводных колес.
Рис. 2. Кинематическая схема станка
Зажим инструмента происходит от тарельчатых пружин, отжим – гидроцилиндром. Для того чтобы пазы оправки и шпинделя для шпонок совпадали, нужно шпиндель и оправку предварительно сориентировать. Для этого в станке имеется механизм угловой ориентации (рис. 2). При подаче масла в бесштоковую полость гидроцилиндра 1 происходит фиксация шпинделя, при этом шток через рычаг 7 прижимает ролик 8 к диску ориентации 9, жестко связанному со шпинделем. В положении, указанном на схеме, планка 2 заставляет сработать бесконтактный выключатель 3, обеспечивающий снижение скорости вращения и остановку шпинделя. При попадании ролика 8 в паз диска 9 происходит фиксация диска и шпинделя в определенном угловом положении. Для расфиксации масло из левой полости цилиндра сливается и поршень со штоком перемещаются влево пружиной 6. Конечные выключатели 4 и 5 контролируют фиксацию и расфиксацию шпинделя.
Рис. 3. Механизм угловой ориентации шпинделя
Подачи (см. рис. 3) стойки, шпиндельной бабки, стола, осуществляются от высокомоментных двигателей с постоянными магнитами М2, МЗ, М4 (N = 2,8 кВт; n = 1500 мин-1). Ходовые винты качения IV, V, VI соединены с электродвигателями напрямую через специальные сильфонные муфты 4 (рис. 4), обладающие высокой крутильной жесткостью и допускающие некоторую несоосность и перекос вала двигателя 2 и ходового винта 8. Регулировка муфты осуществляется натяжкой конических втулок 3 и 5 при помощи винтов 1. В опорах винтов качения всех приводов подач установлены прецизионные подшипники 9, обладающие высокой нагрузочной способностью и жесткостью. Предварительный натяг в подшипниках создается гайкой 7 до исключения зазора. Гайка 7 стопорится винтом 6.
Рис. 4. Привод подач станка
Направляющие всех подвижных механизмов имеют смешанное трение: боковые и нижние направляющие выполнены на опорах качения, лицевые направляющие скольжения выполнены из полимерного антифрикционного материала.
Характеристики
Тип файла документ
Документы такого типа открываются такими программами, как Microsoft Office Word на компьютерах Windows, Apple Pages на компьютерах Mac, Open Office - бесплатная альтернатива на различных платформах, в том числе Linux. Наиболее простым и современным решением будут Google документы, так как открываются онлайн без скачивания прямо в браузере на любой платформе. Существуют российские качественные аналоги, например от Яндекса.
Будьте внимательны на мобильных устройствах, так как там используются упрощённый функционал даже в официальном приложении от Microsoft, поэтому для просмотра скачивайте PDF-версию. А если нужно редактировать файл, то используйте оригинальный файл.
Файлы такого типа обычно разбиты на страницы, а текст может быть форматированным (жирный, курсив, выбор шрифта, таблицы и т.п.), а также в него можно добавлять изображения. Формат идеально подходит для рефератов, докладов и РПЗ курсовых проектов, которые необходимо распечатать. Кстати перед печатью также сохраняйте файл в PDF, так как принтер может начудить со шрифтами.
















