ДЗ элтех (856001)
Текст из файла
Домашнее задание №1
По курсу “Электротехника”
Выполнил:
Группа:
Вариант: №38
Проверил: Васюков С.А.
Условие:
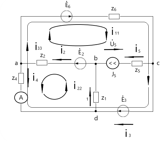
Решение:
1. Изобразим комплексную схему замещения и вычислим комплексные аналоги элементов схемы.
E2 =
(cos(−0,592) + sin(−0,592)) = 550 − 370
E3 =
(cos(1,571) + sin(1,571)) = 100
E2 =
(cos(3,278) + sin(3,278)) = −1090 − 150
J5=
(cos(2,356) + sin(2,356)) = −2 + 2
1 = 20
2 = 40
3 = 0
4 = 50 – j*1000*70*10-3= 50+70j
5 = 30
Z6=90+j*1000*80*10-3=90+80j
2. Определим токи во всех ветвях цепи и напряжение на источнике тока методом контурных токов.
2.1 Выбираем направления контурных токов в контурах так, чтобы через источник тока протекал только один контурный ток, при этом значение этого контурного тока равно току источника тока:
I11=j5=-2+2j
2.2 Таким образом, для рассматриваемой трехконтурной цепи необходимо составить и решить систему из двух уравнений:
I22(z1+z2+z4)+I11x2-I33z4=E2
{
I33(z4+z6)+I11z6-I22z4=E3+E6
2.3 Получены контурные токи:
I11=-2+2j
I22=1-6j
I33=-2
2.4 В соответствии с принятыми направлениями токов в ветвях вычисляем их значения:
I1=I22=1-6j
I2=I11+I22=-1-4j
I3=I33=-2
I4=I22-I33=3-6j
I5=I11=-2+2j
2.5 Определим падение напряжения на источнике тока из уравнения, составленного по второму закону Кирхгофа для первого контура:
I2z2+I5z5+I6z6-Uj=E2+E6
Uj=-80+280j
3. Проверим токи в ветвях и напряжение на источнике тока с помощью программы проверки:
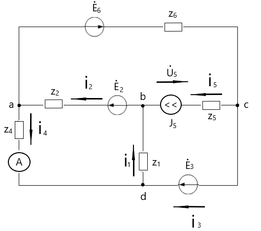
4. Запишем уравнение по методу узловых потенциалов
Принимаем значение узла c равным нулю (̇c = 0). Так как ветвь 3 не содержит сопротивлений, то ̇ d = ̇ 4. Составим систему уравнений по методу узловых потенциалов:
̇a (
) − ̇b ∗
− ̇d ∗
=
−
̇b (
) − ̇a ∗
− ̇d ∗
= ̇5 −
̇d = ̇3
̇c = 0
Определим ток I4 методом эквивалентного генератора.
Определим входное сопротивление относительно узлов a и d. Для этого исключим из цепи все источники энергии, при этом источник ЭДС заменим проводом с нулевым сопротивлением, а ветвь с источником тока – разомкнем.
Входное сопротивление относительно узлов a и d:
Zвх=
=41,3=9,9j
Определим напряжение холостого хода используя уравнение, составленное по второму закону Кирхгофа:
Uxx=E2-I’1z1-I’2z2
Рассчитаем I'2 и I'1 по методу контурных токов:
I’22 = J5
I’11(z1+z2+z6)-I’22(z1) = E2+E3+E6
I’11= -4,06 - 0,36
I’22= -2+2j
I’2 = I’11 = -4,06 -0,36j
I’2 = I’11 – I’22 = -2,06 -2,36j
Uxx = E2-I’1z1-I’2z2 = -753,6+308,4j
Искомый ток I’4 =
= 3 -6j
Результат расчета тока методом эквивалентного генератора совпадает с результатом, полученным при расчете методом контурных токов. В результате работы были найдены токи и напряжение:
I1=I22=1-6j
I2=I11+I22=-1-4j
I3=I33=-2
I4=I22-I33=3-6j
I5=I11=-2+2j
Uj=-80+280j
Характеристики
Тип файла документ
Документы такого типа открываются такими программами, как Microsoft Office Word на компьютерах Windows, Apple Pages на компьютерах Mac, Open Office - бесплатная альтернатива на различных платформах, в том числе Linux. Наиболее простым и современным решением будут Google документы, так как открываются онлайн без скачивания прямо в браузере на любой платформе. Существуют российские качественные аналоги, например от Яндекса.
Будьте внимательны на мобильных устройствах, так как там используются упрощённый функционал даже в официальном приложении от Microsoft, поэтому для просмотра скачивайте PDF-версию. А если нужно редактировать файл, то используйте оригинальный файл.
Файлы такого типа обычно разбиты на страницы, а текст может быть форматированным (жирный, курсив, выбор шрифта, таблицы и т.п.), а также в него можно добавлять изображения. Формат идеально подходит для рефератов, докладов и РПЗ курсовых проектов, которые необходимо распечатать. Кстати перед печатью также сохраняйте файл в PDF, так как принтер может начудить со шрифтами.
















