lektsii (832569), страница 3
Текст из файла (страница 3)
УП запоминается и хранится в оперативной памяти микропроцессорной УЧПУ, которая должна быть энергонезависимой. После отладки и редактирования, УП может быть выведена на специальное внешнее устройство, автоматическое печатающее устройство, графопостроитель, дисплей, накопитель на гибких магнитных дисках и т.п.
Международная организация и стандартизация ISO разработаны символы для использования в различных адресах УП (см. раздаточный материал и лабораторные работы). Подготовительные и вспомогательные функции, используемые в управляющей программы при управлении станком даны в таблицах (см. раздаточный материал).
Интерпретация кадра
Отработка кадра управляющей программы требует проведение ряда предварительных процедур, называемых интерпретацией кадра для обеспечения непрерывности управления приводом, процедура интерпретации последующего кадра должны быть реализованы во время управления задаваемого кадра. Функция интерпретации кадров необходима для того, чтобы перевести команды, записанные в УП в вид, понятный УЧПУ. При интерпретации кадра решаются следующие задачи:
-
Распределение информации кадра по адресам памяти соответствующим буквенно-цифровому коду, в том числе перевод чисел из десятичной системы в двоичную.
-
Анализ вспомогательных функций М и формирование кодов управления элементами электроавтоматики станка.
-
Перевод размерных величин перемещений и скоростей в машинные единицы путем умножения на масштабные коэффициенты.
-
Анализ кодов учета корректирующих поправок на размер инструмента и коррекцию траекторий
-
Расчет исходных данных для интерполяции, анализ признаков торможения и расчет тормозного пути
Интерполяция
Необходимо обеспечить движение инструмента относительно детали по заданной траектории. Интерполяционные вычислительные циклы воспроизводятся с высокой частотой с тем, чтобы получить информацию, необходимую для непрерывного управления следящими приводами подач в целях движения по заданной траектории. Каждый участок траектории задается координатами в начальной и конечной опорных точек и параметрами уравнения участка.
Интерполяция – процесс получения с требуемой точностью координат промежуточных точек траектории по координатам крайних вспомогательных точек аппроксимируемого контура и заданной функции интерполции.
// УП – совокупность опорных точек. Должны задать величину аппроксимации. Цель интерполятора – выдать ряд точек с величиной, равной величине дискретности системы.
Рисунок 1
В микропроцессорных УЧПУ могут быть реализованы различные виды интерполяций: линейная, круговая, винтовая, сплайны. Алгоритмы интерполяции обслуживают тот кадр, который в данный момент времени является рабочим.
Алгоритмы интерполяции можно разнести на 2 группы:
-
Алгоритмы методом оценочных функций
-
Алгоритмы методом цифрового интегрирования
Алгоритмы реализации линейной и круговой интерполяции – экзамен
Управление приводами
С позиции сопряжения с микропроцессорной УЧПУ приводы делятся на регулируемые, параметры которой изменяются под воздействием УЧПУ и нерегулируемые, параметры которого если изменяются то только от возмущающих внешних воздействий. Регулируемые приводы по задачам управления разделяются на стабилизирующий, позиционный и следящий. Структура следящего привода предусматривает два контора обратной связи – по положению и по скорости. В стабилизирующих приводах отсутствует контур обратной связи по положению. В позиционных отсутствует по скорости. Контуры обратной связи реализуются измерительными преобразователями положения и скорости, входящих в состав привода. Сложность управления зависит от типа привода. В общем случае задача сводится к организации цифровых позиционных следящих систем для каждой координаты. На вход такой системы поступают коды соответствующие результатам интерполяции. Этим кодам должно отвечать положение по управляемой координате, т.е. должно соответствовать линейное или круговое перемещение рабочего органа.
5.1 Реализация обратной связи по положению рабочего органа
Рассмотрим работа привода каретки шпинделя многоцелевого токарно-фрезерного станка с ЧПУ.
Рисунок 2
На двигатель М1 из ЧПУ подается сигнал перемещения каретки шпинделя на заданную величину Zзад. Двигатель связан с шарико-винтовой парой, передвижения каретки. Линейный ИП1 посылает в УЧПУ сигнал о фактическом положении рабочего органа. Истинное и заданное положение рабочего органа могут отличаться в следствие погрешностей ШВП, износа и тепловых деформаций. Если разница фактического и заданного положения каретки не равна нулю, то на двигатель М1 посылается сигнал о перемещении каретки на величину
.
Z – каретка перемещается по оси z
5.2 Реализация обратной связи по скорости
На двигатель М1 подается сигнал Fзад. // эта линейка дает ОС по скорости и тахогенератор не нужен в схеме.
5.3 Функция аварийного стопа привода
Чтобы исключить выход рабочего органа за пределы рабочей зоны и превышения допустимого значения величины перемещения по соответствующей управляемой координате устанавливаются как правило 6 концевых выключателей.
Выключатели 3,4 позволяют получать плавное торможение рабочего органа до фиксируемой скорости. Торможение может также осуществляться программным способом, т.е. периодическим сравнением истинного положения с заданной константой (максимальная скорость перемещения рабочего органа)
Сигналы от концевых выключателей 2 и 5 останавливают перемещение рабочего органа
1 и 6 – отключают УЧПУ.
5.4 Функция работы УЧПУ в абсолютной или относительной системе координат
Задаются эти функции в управляющей программе G90 в абсолютной системе координат, G91 в приращении. Без этих сигналов не будут реализованы алгоритмы интерполяции и рабочие органы не начнут движение.
5.5 Функция согласования измерительного преобразователя и УЧПУ
При использовании в следящих системах измерительных преобразователей положения типа вращающийся трансформатор, индуктосины необходимо выполнять функцию согласования перед первым включением станка, фотоимпульсные датчики (ФИТЫ) необходимо выполнять функцию согласования перед первым включением станка. Согласование заключается в подборе из ЧПУ кода задания, отвечающему истинному положению ИП обратной связи. После проведения согласования включение приводов происходит без рывков. В этом случае ИП положения кроме ИП типо Хайденхайн или Лир должен выдать сигнал S в УЧПУ
5.6 Функция автоматического выхода рабочего органа в нулевую точку станка
Токарный станок – пересечение торца с осью (над точкой 5)
Многоцелевые – фиксированная точка (например, центр зеркала станка),
Лекция 5
Функция реферирования
Эта функция предполагает автоматический выход рабочего органа в референтную точку R станка. Данная точка используется для контроля перемещений рабочего органа станка при отсчете перемещений в приращениях. Использование референтной точки на станке позволяет минимизировать холостые ходы в процессе отработки управляющей программы. Положение точки R на станке строго фиксировано относительно нулевой точки станка М и определяется положением специального измерительного преобразователя. На двигатель М1 каретки из устройства ЧПУ подается сигнал G28, при достижении каретки референтной точки измерительный преобразователь 1 (ИП1) посылает сигнал R в устройство ЧПУ. Сигнал R снимается с ИП в случае, если это датчик типо Лир или Хайденхайн. С измерительного преобразователя.
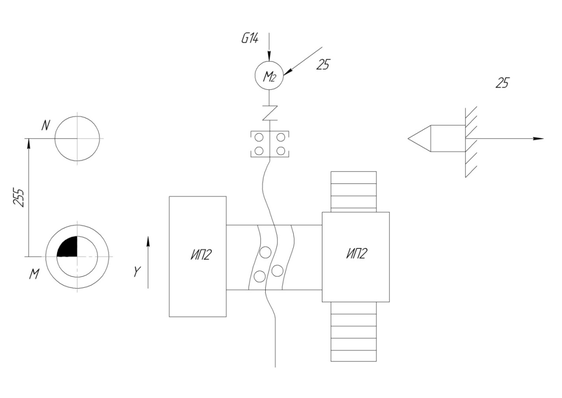
Автоматический выход инструмента из рабочего органа
При выполнении цикла смены инструмента рабочий орган должен выйти в точку N.
Рисунок 1
Эта точка задается относительно нулевой точки М станка и определяется фиксированным положением ИП2. Устройство ЧПУ подает на ИП2 сигнал G14. При достижении точки N подается сигнал 25, останавливающий привод перемещения рабочего органа.
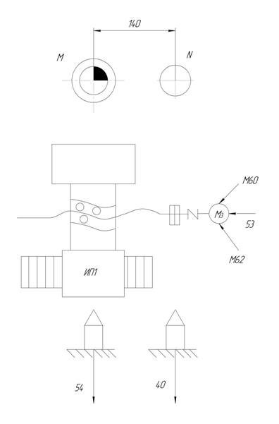
Автоматический выход рабочего органа в точку смены столов-спутников
Рисунок 2
При выполнении цикла смены заготовки рабочий орган должен выйти в фиксированную точку N смены столов-спутников на столе, заданную относительно нулевой точки М станка. Для этого устройство ЧПУ подает сигнал М60 на двигатель М3. При достижении точки N специальный ИП1 выдает сигнал 40 в устройство ЧПУ.
//нумерация сигналов соответствует количеству сигналов на станке
// копи ранее - Функция интерполяции показывается с помощью G01. G17,G18… - интерполяция в какой плоскости.
Работа с постоянными технологическими циклами обработки
Микропроцессорное устройство ЧПУ может автоматически рассчитывать и формировать траектории движения инструмента, если в управляющей программе заданы постоянные технологические циклы обработки. Под программой УП, составленные для различных инструментов и охватывающие наиболее часто повторяющиеся подпрограммы УП называются постоянными технологическими циклами обработки, их использование позволяет сократить управляющую программу. Циклы соответствуют определенным технологическим операциям, таким как сверление, зенкерование, точение, фрезерование и т.д. и позволяют задать всю последовательность действий на станке при выполнении этих операций в одном кадре УП.
Лекция 6
К расточным циклам обработки относятся следующие циклы: G81 – цикл сверления, G82 – растачивание, G83 – глубинное сверление, G84 – нарезание резьбы метчиком, G85 – рассверливание, G86 – развертывание и т.д.
Большим разнообразием пользуются циклы точения.
Например, G70 – черновое продольное точение
G71 – черновое поперечное точение
G817 – черновая продольная обработка контура
G818 – черновая поперечная обработка контура
G76 - цикл прорезки
G799 – резьбофрезерование
И т.д.
К циклам фрезерования можно отнести следующие циклы:
G791 – фрезерование линейного паза на торцевой поверхности
G793 – фрезерование кармана
G797 – фрезерование фигуры
G798 – фрезерование винтовой канавки
и другие (см. материал лабораторной работы №3)
// какие могут выполняться циклы указывается на схеме. Например, G70, G81, G793
Коррекция управляющей программы с учетом фактических размеров и износа инструмента
Микропроцессорная УЧПУ может автоматически выполнять коррекцию управляющей программы, т.е. пересчитывать координаты опорных точек траектории заданной управляющей программы с учетом фактически используемых параметров инструмента, длины, радиуса и износа инструмента. Также могут быть скорректированы подача и частота вращения шпинделя. Учет фактического радиуса инструмента при коррекции сводится к формированию траектории эквидистантной запрограммированной, а коррекция по длине инструмента сводится к параллельному переносу системы координат инструмента, т.е. к смещению положения рабочего органа станка. Коррекция осуществляется, если в управляющей программе заданы ее характер и номера корректоров. В эти корректоры, расположенные в памяти УЧПУ заносят значения корректируемых величин (параметры или износ инструмента). Понятие коррекции включает в себя адрес L и код коррекции, а также номер корректора. Осуществление коррекции см. лабораторные работы №2.















