РПЗ Раздел 1 (777646)
Текст из файла
-
Назначение узла. Анализ технических требований на сборку. Выявление основных технологических задач, разработка схем контроля по основным параметрам
Коробка двигательных агрегатов (КДА) газотурбинного двигателя (ГТД) предназначена для передачи крутящего момента от центральной конической передачи (ЦКП) на агрегаты, обслуживающие системы двигателя и выносной коробки агрегатов (ВКА), а также передачи крутящего момента от ВКА на агрегаты двигателя и на вал ротора высокого давления (РВД) для его раскрутки при запуске двигателя.
Конструктивно КДА представляет собой коробку передач, состоящую из ряда цилиндрических и одной пары конических шестерен, размещенных в литом корпусе. КДА крепится в верхней части двигателя к промежуточному корпусу компрессора с помощью двух кронштейнов.
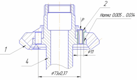
В качестве объекта рассматривается вал-шестерня, которая предназначена для передачи крутящего момента в КДА от вертикальной рессоры, вращающейся от вала КНД.
Данный узел находится в масляной ванне с рабочей температурой 160...180 ºС. В процессе работы двигателя данная шестерня испытывает большие нагрузки, вибрации и скорость вращения до n=2600 мин-1.
Вал-шестерня в сборе:
-
Вал 4 – тело вращения, имеет 2 ступени (одна с отверстиями для посадки шестерни 1, вторая – зубчатая), также есть сквозное отверстие со шлицами и ступенчатой формой.
-
Шестерня 1 – тело вращения конической формы с расположенным на наружной поверхности зубчатым венцом. Имеет сложную конфигурацию и 6 отверстий для соединения с валом 4.
-
Втулка 2 – тело вращения трубчатой формы с внутренней резьбой М8 для дальнейшего резьбового соединения с винтом 4.
-
Винт 3 – винт М8 с внутренним глухим отверстием для развальцовки (обеспечивается плотное соединение с втулкой и исключается развинчивание от вибраций и частоты вращения вала).
Узел представляет собой вал-шестерню с напрессованной на него шестерней и соединенной дополнительно шестью болтами.
Технические требования на изготовления изделия:
1. Деталь поз.1 прессовать до упора на деталь поз.4. Деталь поз.2 прессовать до упора.
2. При сборке допускается охлаждение деталей поз.2 и 4 до 203К (-70°С) и нагрев детали поз.1 до 423К (150°С).
3. Деталь поз.3 затянуть моментом 35 Н м (3.5 кгс м).
4. Деталь поз.3 развальцевать безударно по контрольному образцу. Качество развальцовки проверить с помощью лупы 4-х на предмет отсутствия трещин.
5. Допуск непостоянства диаметра А в поперечном и продольном сечениях не более 0.004 мм.
6. Допуск на радиальное биение зубчатого венца детали поз.1 относительно поверхностей А и Б не более 0.011 мм.
7. *Допуск биения обеспечить инструментом.
8. **Размеры для справки.
9. ***База произвольная, обеспечить инструментом.
10. Допускается отсутствие покрытия на обработанных поверхностях.
11. Взаимное расположение зубьев деталей поз.1 и 4 – безразличное
Основными техническими требованиями являются обеспесение допусков:
- непостоянства диаметра обеспечивается в ходе изготовления детали вал-шестерня использованием люнета, применением чистовых методов обработки (чистовое точение, круглое шлифование);
- на радиальное биение зубчатого венца 1 обеспечивается путем точности запрессовки вала в шестерню, соблюдением всех требований, затем дальнейшей притирки зубчатого венца;
- соосности отверстий вала-шестерни 4 и шестерни 1 необходим для точности сборки узла и дальнейшей запрессовки в них втулок.
Помимо обеспечения допусков необходимо исключить дефекты и перекосы, получаемые при соединениях с натягом шестерни на вал, втулок в шестерню.
Также важно исключить трещины при развальцовке.
Анализ технический требований показал, что к основным задачам процесса сборки узла вал-шестерня относятся исключение дефектов, перекосов при соединении с натягом, обеспечение допусков.
-
Назначение каждого элемента сборки; соединения, которые образуются в ходе сборки.
Основной элемент сборки – вал-шестерня 4, на который под температурой 120-150 ֩С напрессовывается шестерня 1 таким образом, чтобы совпадали 6 отверстий вала с шестерней. Шестерня 1 служит для передачи вращения с вала 4 от вертикальной рессоры. Затем 6 втулок 2 с внутренней резьбой последовательно запрессовываются в совмещенные отверстия вала и шестерни, после чего в них заворачиваются в определенной последовательности 6 винтов 3, имеющих на конце глухое отверстие и сужение для последующей развальцовки.
-
Анализ технологичности конструкции: качественные и количественные критерии оценки технологичности конструкции, выводы.
Качественная оценка
- Подвод-вывод сборочных исполнительных механизмов из зоны сборки – «хорошо»,
- количество требуемых установов для полной сборки сборочной единицы - «хорошо»,
- жесткость (средняя), хрупкость (средняя) - «допустимо»,
- устойчивость базовых поверхностей - «хорошо»,
- применение принципа постоянства баз - «хорошо»,
- возможность применения одного приспособления для конструкций – «допустимо»,
- направление сборки – «вертикальная»,
- количество стандартных унифицированных деталей (отсутствуют) – «плохо»,
- применение специального оборудования – «допустимо»,
- возможность применения повторяющихся операций – «допустимо»,
- соблюдение принципа взаимозаменяемости – «недопустимо».
Сборочная единица имеет простую компоновку и простое конструктивное решение, что не вызывает затруднений при сборке. В конструкции предусматриваются базовые детали, которые являются основой для расположения остальных составных частей узла. Масса всех деталей узла не превышает 10 кг, что не требует применения грузоподъемных механизмов на промежуточных операциях сборки.
Количественная оценка
В сборочном узле отсутствуют стандартные элементы. Коэффициент стандартизации равен нулю.
Коэффициент сборности, показывает возможность расчленения на рациональное число составных частей, сборку которых можно производить независимо друг от друга. В данном случае Ксб = 1, т.к.
где Е- число сборочных единиц ; Д- число деталей, не вошедших в сборочные единицы.
-
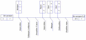
Разработка технологической схемы общей сборки узла
Базовый элемент – вал-шестерня 4 в силу удобства расположения базовых поверхностей и наибольших габаритных размеров и массы.
-
Разработка технологического процесса сборки с выбором оборудования, инструментов, техническим нормированием времени и определением суммарной трудоемкости сборки узла.
005 Комплектовочная
Оборудование: Слесарный верстак
Комплектовать узел.
1. Шестерня – 1 шт.
2. Втулка – 6 шт.
3. Винт – 6 шт.
4. Вал-шестерня.
010 Моечная
Оборудование: Моечная машина
Промыть детали, входящие в узел, в содохромпиковом растворе, просушить сухим, чистым, сжатым воздухом, протереть чистой салфеткой, положить в чистую тару.
015 Контрольная
Оборудование: Контрольный стол
Проверить детали, входящие в узел, визуальным осмотром.
020 Сборочная
Оборудование: Слесарный верстак
Установить деталь вал-шестерня 4 в приспособление. Деталь шестерня 1 нагреть в печи при температуре 120...150 С в течение 30...70 мин. Смазать сопрягающуюся поверхность детали вал-шестерня 4 тонким слоем масла МК-8 ГОСТ 6457-66. Напрессовать шестерню 1, прикладывая усилия к торцевой поверхности на вал-шестерню 4 до упора, центрируя по шести отверстиям.
025 Моечная
Оборудование: Моечная машина
Промыть узел в содохромпиковом растворе, просушить сухим, чистым, сжатым воздухом, протереть чистой салфеткой, положить в чистую тару.
030 Контрольная
Оборудование: Контрольный стол, контрольное приспособления.
Визуальный контроль соединения на наличие трещин. Контроль зацепления.
Для получения контактного отпечатка по вогнутым сторонам зубьев необходимо:
- выпуклые рабочие стороны зубьев шестерни и выпуклые рабочие стороны запуска узла покрыть тонким слоем краски железная лазурь ГОСТ 21121-75,
- ввести шестерни в зацепление, установив базовые расстояния согласно эскизу,
- проверить величину бокового зазора в зацеплении в пределах 0.2...0.4мм. Боковой зазор проверять в четырех равнорасположенных по окружности точках индикатором на радиусе делительной окружности со стороны большого модуля,
- притормаживая узел, вращать шестерню до получения четкого отпечатка на ведомых вогнутых сторонах зубьев узла,
- притормаживая шестерню вращать узел до получения четкого отпечатка на ведомых вогнутых сторонах запуска зубьев шестерни. Отпечаток краски должен соответствовать эскизу.
Протереть зубья шестерен, полностью удалив краску.
Для получения отпечатка краски на выпуклых сторонах зубьев необходимо:
- вогнутые ведомые стороны зубьев узла и вогнутые ведомые стороны запуска шестерни покрыть тонким слоем краски железная лазурь ГОСТ 21121-75,
- притормаживая поочередно шестерню и узел, вращать попеременно детали, передавая вращения выпуклой стороне зубьев, до получения четкого отпечатка краски на выпуклых сторонах зубьев проверяемых шестерен. Отпечаток краски должен соответствовать эскизу.
035 Моечная
Оборудование: Моечная машина
Промыть детали, входящие в узел, в содохромпиковом растворе, просушить сухим, чистым, сжатым воздухом, протереть чистой салфеткой, положить в чистую тару.
040 Вертикально-сверлильная
Оборудование: Вертикально-сверлильный станок
Рассверлить 6 отверстий d=11мм
045 Слесарная
Оборудование: Слесарный верстак
Установ 1
Получить 6 фасок.
045 Слесарная
Оборудование: Слесарный верстак
Установ 2
Получить 6 фасок.
050 Моечная
Оборудование: Моечная машина
Промыть узел в содохромпиковом растворе, просушить сухим, чистым, сжатым воздухом, протереть чистой салфеткой, положить в чистую тару.
055 Сборочная
Оборудование: Слесарный верстак
Установить узел в приспособление. Смазать тонким слоем масла МК-8 ГОСТ 6457-66 стенки шести отверстий под втулки. Тщательно протереть втулки 2. Запрессовать последовательно шесть втулок 2 до упора торца головки втулки в торец шестерни 1.
Щуп 0,02мм не должен проходить.
060 Сборочная
Оборудование: Слесарный верстак
Установить узел на подставку, резьбу винтов 3 смазать маслом МК-8 ГОСТ 6457-66. Ввернуть последовательно шесть винтов 3 предварительно. Закрепить узел на подставке. Затянуть винты по схеме тарированным ключом моментом 3,5-0,5 кгс х м.
065 Слесарная
Оборудование: Слесарный верстак
Характеристики
Тип файла документ
Документы такого типа открываются такими программами, как Microsoft Office Word на компьютерах Windows, Apple Pages на компьютерах Mac, Open Office - бесплатная альтернатива на различных платформах, в том числе Linux. Наиболее простым и современным решением будут Google документы, так как открываются онлайн без скачивания прямо в браузере на любой платформе. Существуют российские качественные аналоги, например от Яндекса.
Будьте внимательны на мобильных устройствах, так как там используются упрощённый функционал даже в официальном приложении от Microsoft, поэтому для просмотра скачивайте PDF-версию. А если нужно редактировать файл, то используйте оригинальный файл.
Файлы такого типа обычно разбиты на страницы, а текст может быть форматированным (жирный, курсив, выбор шрифта, таблицы и т.п.), а также в него можно добавлять изображения. Формат идеально подходит для рефератов, докладов и РПЗ курсовых проектов, которые необходимо распечатать. Кстати перед печатью также сохраняйте файл в PDF, так как принтер может начудить со шрифтами.















