146782 (730217), страница 7
Текст из файла (страница 7)
Механизмы, аппараты, арматуру на время демонтажа необходимо размещать в заранее намеченных местах, не занимая коридоры, проходы. Укладывать их на палубе следует устойчиво, с целью исключения их перемещения при качке судна.
При пользовании переносными электроинструментами необходимо предварительно изучить инструкции по их эксплуатации.
Сварочные и паяльные работы при ремонте на действующем оборудовании должны выполнятся под действующими рефмехаником и представителем портового надзора с обеспечением все мер предосторожности по предохранению смежных аппаратов от повреждений.
Разъединение фланцев, постановку заглушек, отделяющих аппараты, пломбирование в закрытом состоянии маховиков, вентилей следует производить при непрерывной работе аварийной вентиляции.
11.3 Для предотвращение пожара на судах устанавливают огнестойкие или огнесдерживающие конструкции, которые должны выдерживать на огнестойкость стандартные испытания.
Основой конструкции противопожарной защиты корпусной части судов является применение огнестойких конструкций типа В и С.
К конструкциям типа А относятся переборки, палубы, выгородки трапов, шахты, а также закрытия проемов в них. Они выполняются из стали или другого равнопрочного материала, усилены ребрами жесткости и имею термостойкую изоляцию необходимой толщины. Все конструкции типа А сохраняют свою целостность и непроницаемость для дыма и пламени в течении одночасового стандартного испытания на огнестойкость.
 Огнезадерживающие конструкции типа В и С применяют на судах для выполнения в спомогательных переборок и закрытий проемов в них. Конструкции этих классов могут быть изготовлены целиком из любых несгораемых материалов, либо из нескольких слоев различных по степени возгораемости. Они должны быть непроницаемы только для пламени в течении получасового стандартного испытания на огнестойкость.
 спомогательных переборок и закрытий проемов в них. Конструкции этих классов могут быть изготовлены целиком из любых несгораемых материалов, либо из нескольких слоев различных по степени возгораемости. Они должны быть непроницаемы только для пламени в течении получасового стандартного испытания на огнестойкость.
  
 
 
12. Автоматизация СХУ
  
 
 
12. Автоматизация СХУ
12.1 Краткое описание автоматики систем.
Все сосуды, находящиеся под давлением (дренажный ресивер, ресивер запаса хладагента, циркуляционный ресивер линейный ресивер) оборудованы манометром и указателем уровня для контроля параметров хладагента. Для контроля давления конденсации на КД установлен манометр. Для контроля давления нагнетания насоса хладагента установлен манометр.
Подача жидкого хладагента в циркуляционный ресивер осуществляется через ТРВ и соленоидный клапан, которыми управляет реле уровня LCS. Для защиты КМ S3-900 низкой ступени от влажного хода и недопустимого повышения уровня жидкого хладагента в циркуляционном ресивере установлены два аварийных реле уровня LSA.
Для контроля температуры в МА FCP 25-3 установлен датчик температуры (контролирует температуру хладагента, поступающего в МА).
На охлаждение грузовых трюмов используется КМ S3-600, который оборудован следующими приборами автоматики:
- реле давления нагнетания, отключает КМ при недопустимых давлениях нагнетания
- реле давления всасывания, отключает КМ при недопустимом понижении давлеия всасывания
- реле температуры нагнетания, отключает КМ при повышении температуры нагнетания выше установленного значения
- реле температуры всасывания, отключает КМ при понижении температуры всасывания ниже установленного значения
Производительность КМ регулируется в зависимости от всасывающей линии подачи хладагента.
Подача жидкого хладагента в воздухоохладитель осуществляется через ТРВ.
  В охлаждаемом помещении установлен датчик температуры для дистанционного контроля температуры в охлаждаемом помещении.
 В охлаждаемом помещении установлен датчик температуры для дистанционного контроля температуры в охлаждаемом помещении.
Соленоидные клапана сблокированы с пускателем соответствующих КМ. При выключенном КМ соленоидные клапана закрыты.
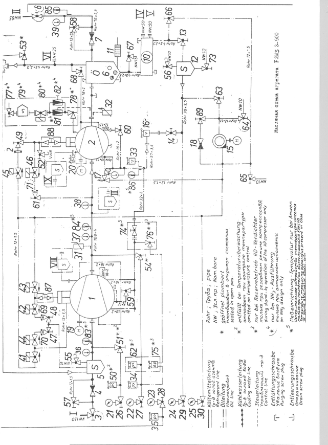
12.2 Автоматизация двухступенчатого тандемного агрегата F2MS3-900
Двухступенчатый тандемный агрегат F2MS3-900 состоит из двух компрессоров S3-900 СНД и S3-315 СВД. оба компрессора с общим маслоотделителем смонтированы на одной раме. В состав агрегата, как видно из рис. 12.1 входят:
1 - компрессор S3-900 СНД
2 – компрессор S3-315 СВД
4,7,18 – обратные клапаны
5 – газовый фильтр
9 – предохранительный клапан
10 – маслоотделитель
11 – электронагреватель масла
12 – масляный фильтр
17 редукционный клапан
19,20 – приводные электродвигатели
21-25 манометры
31-33 сигнализаторы температуры
34,35 – сигнализаторы давления нагнетания
36 – 40 – термометры
41-46, 80 – электромагнитные клапаны
50 – сигнализатор давления всасывания
59 – 60 – дроссельные клапаны в трубопроводах впрыскивания масла
62 – сигнализатор минимального давления для резервного режима компрессора СВД
69 – 72 – дроссельные шайбы
75 – сигнализатор разности давлений
 79 – жидкостн ый фильтр
 ый фильтр
81 – ТРВ
82 – регулирующий клапан
83 – 86 – манометрические дистанционные термометры (при наличии звукоизолирующего кожуха)
87, 88 – резьбовые пробки спуска масла с магнитной вставкой
Последовательно подключенные компрессоры СНД и СВД образуют так называемый тандемный агрегат. Объединительный трубопровод между компрессорами имеет патрубок III для отсоса паров хладагента с промежуточным давлением. Оба компрессора имеют по одному окну зарядки с патрубками VIII и IX чрез которые возможен промежуточный подсос паров. На каждой линии промежуточного пожсоса следует устанавливать газовый фильтр и обратный клапан. Элементы 77 – 82 поставляются по специальному заказу, когда агрегат должен работать на аммиаке. Они обеспечивают впрыск жидкого х.а. ограничения температуры паров.
Двухступенчатый агрегат оснащен одним пусковым масляным насосом. В период пуска масло от него напрямую поступает к электромагнитным клапанам для изменения производительности компрессоров и через редукционный клапан 17 – на впрыск в компрессоры. Запорный клапан 74 для этого пломбируется в открытом состоянии. По команде управляющего устройства открываются клапаны 43,44 и 45, что обеспечивает подачу масла в гидроцилиндры для перемещения фигурный золотников в сторону уменьшения производительности. После размыкания конечных выключателей минимальной производительности обеих компрессоров при отсутствии неисправностей включается электродвигатель компрессора СВД. Пусковой масляной насос останавливается по истечении заданного времени (около 90 секунд). Если же положение минимальной производительности за это время так и не достигнуто, то насос продолжает работат до размыкания конечный выключателей.
 Компрессор СНД запу скается при соблюдении условий: конечный выключатель минимальной производительности разомкнут, компрессор СВД работает, промежуточное давление стало ниже значения, настроенного на сигнализаторе 34, расход циркулирующего масла превышает значение, на которое настроено реле расхода 16, отсутствует сигнал о неисправности агрегата.
 скается при соблюдении условий: конечный выключатель минимальной производительности разомкнут, компрессор СВД работает, промежуточное давление стало ниже значения, настроенного на сигнализаторе 34, расход циркулирующего масла превышает значение, на которое настроено реле расхода 16, отсутствует сигнал о неисправности агрегата.
Во время работы агрегата охлажденное масло через фильтр 12 и реле расхода 16 подается на впрыск в КМ. К электромагнитным клапанам для изменения производительности компрессоров масло поступает через обратный клапан 18 и частично через редукционный клапан 17. Движение масла происходит за счет перепада давления в МО и КМ.
Производительность компрессоров обеих ступеней можно регулировать автоматически и вручную. Существуют два варианта автоматического регулирования: 1 – производительность компрессоров изменяют независимо друг от друга по отклонениям регулируемых параметров, 2 – компрессор СВД связан с компрессором СНД так, что он получает импульс на перемещение фигурного золотника только тогда, когда требуется изменение производительности компрессора СНД. Во втором варианте промежуточное давление оказывается более стабильным и реже включается механизм изменения производительности СВД. Этот вариант можно использовать только при отсутствии отсоса паров при промежуточном давлении через патрубок III. Во всех случаях импульсы на перемещение фигурных золотников поступают в зависимости от рассогласования регулируемых параметров: давления всасывания обеих ступеней или температуры охлаждаемого объекта для СНД.
Управление тандемным агрегатом осуществляется с помощью двух одинаковых управляющих устройств VSE-C. Произведены лишь необходимые блокировки между ними. Обычно предусматривается режим ручного управления. Первым всегда запускается КМ СВД, а КМ СНД может быть включен лишь после снижения промежуточного давления до заданного значения.
 Если для компре ссоров обеих ступеней выбран режим ручного управления, то после запуска КМ СВД и получения сигнала о снижении промежуточного давления необходимо сразу нажать кнопку «Пуск» КМ СНД. Удобнее для КМ СНД задать режим автоматического управления и нажатием кнопки S2 перевести его в состояние готовности к пуску. Сигнализатор промежуточного давления при этом может исполнять роль автоматического прибора, управляющего пуском и остановкой КМ СНД. С учетом сказанного алгоритм управления предварительно подготовленным агрегатом в режиме с опросом загрузки электростанции можно представить в виде:
 ссоров обеих ступеней выбран режим ручного управления, то после запуска КМ СВД и получения сигнала о снижении промежуточного давления необходимо сразу нажать кнопку «Пуск» КМ СНД. Удобнее для КМ СНД задать режим автоматического управления и нажатием кнопки S2 перевести его в состояние готовности к пуску. Сигнализатор промежуточного давления при этом может исполнять роль автоматического прибора, управляющего пуском и остановкой КМ СНД. С учетом сказанного алгоритм управления предварительно подготовленным агрегатом в режиме с опросом загрузки электростанции можно представить в виде:
1. Команда «Пуск» КМ СВД нажатием кнопки S2; проверка исправности системы аварийной защиты, проверка соблюдения условий внешней блокировки; переключение триггера Д11; пуск масляного насоса; начало отсчета времени; ввод в действие защиты по расходу масла через элемент задержки; включение электромагнитного клапана уменьшения производительности КМ СВД; отключение электронагревателя масла.
2. Достижение требуемого расхода масла и предотвращение аварийной остановки из-за неисправности системы смазки.
3. Размыкание конечного выключателя минимальной производительности и получение сигнала о наличии запаса мощности электростанции (в любой очередности); срабатывание пускового устройства КМ СВД.
4. Подача сигнала обратной связи о запуске КМ СВД; снятие ограничений на изменение его производительности.
5. Конец отсчета времени; остановка пускового масляного насоса.
6. Снижение промежуточного давления до заданного значения и выдача сигнала на пуск КМ СНД; включение электромагнитных клапанов уменьшения его производительности.
7. Размыкание конечного выключателя минимальной производительности; срабатывание пускового устройства КМ СНД.
8. Подача сигнала обратной связи о запуске КМ СНД; снятие ограничений на изменение его производительности.
 9. Нормальная работа с  автоматическим и ручным изменением производительности компрессоров обеих ступеней и функционированием САЗ.
 автоматическим и ручным изменением производительности компрессоров обеих ступеней и функционированием САЗ.
10. Команда «Стоп» КМ СВД нажатием кнопки S1; остановка приводного электродвигателя; блокировка защиты по расходу масла; включение электронагревателя масла.
11. Повышение промежуточного давления и выдача сигнала на остановку КМ СНД; отключение его приводного электродвигателя. Ожидание пуска.
Чтобы исключить кратковременную работу компрессора с блокированной защитой по расходу масла и избежать нежелательного повышения промежуточного давления нажатием кнопки S1 можно сначала остановить КМ СНД, а затем КМ СВД. При этом переключается триггер Д11 в управляющем устройстве КМ СНД.
Для подготовки его к очередному пуску необходимо нажать кнопку S2. Можно непосредственно при пуске нажимать кнопки S2 обеих компрессоров. Это приведет к пуску тандемного агрегата в описанной выше последовательности без наблюдения за промежуточным давлением.
 13. Э кономический анализ
 кономический анализ
  
 
 
13. Экономический анализ
Расчет экономических показателей для СХУ производится по корреляционным зависимостям, разработанным в 1985 году профессорами А. И. Константиновым и Л. Г. Мельниченко. С тех пор прошло 18 лет и эти формулы остались справедливы и для нашего времени, однако коэффициенты, использованные в этих формулах для цен 1985 года изменились. В связи с этим, проведя расчет по этим формулам, мы произведем перевод получившихся сумм в доллары по курсу 1985 года.
В 1985 году курс доллара США составлял 82 копейки. Эта цифра позволит примерно получить реальную картину цен оборудования на сегодняшний день.
13.1 Блок расчета экономических показателей потребителя холода
1. Стоимость испарителя, (руб.):
Спр = Fвн * exp(3,937 – 0,0035 * Fвн) (13.1)
Спр = 7,8 * exp(3,937 – 0,0035 * 7,8) = 389 (руб.)
2. Стоимость рассольных насосов, (руб.):















