327815 (692376)
Текст из файла
Размещено на http://www.allbest.ru
Содержание
Введение
1 Сцепление
1.1 Определение усилия на педали сцепления
1.2 Определение показателей износостойкости сцепления
1.3 Расчет коэффициента запаса сцепления при износе накладки на 1мм
1.4 Прочностной расчет ступицы ведомого диска
2. Рулевое управление
2.1 Кинематический расчет рулевого привода
2.2Определение усилия на рулевом колесе при повороте колес на месте
2.3 Прочностной расчет рулевого механизма и рулевого привода
2.4 Расчет гидроусилителя, определение производительности и необходимой мощности на привод насоса гидроусилителя
3. Тормозная система
3.1 Определение усилия на педали тормоза
3.2 Определение показателей износостойкости тормозного механизма
3.3 Расчет тормозного привода
3.4 График оптимального распределения тормозных сил по осям
4. Подвеска
4.1Определение показателей плавности хода автомобиля
4.2 Расчет упругих элементов
4.3 Расчет направляющих элементов
4.4 Расчет демпфирующих элементов
Выводы
Список литературы
Приложение
Введение
Перед автомобильной промышленностью и автомобильным транспортом поставлены задачи совершенствования конструкций транспортных средств, повышения их производительности, снижения эксплуатационных затрат, повышения всех видов безопасности. В результате интенсивного совершенствования конструкции автомобилей, более частого обновления выпускаемых моделей, придания им высоких потребительских качеств, отвечающих современным требованиям, возникает необходимость повышения уровня знаний. Конструкции автомобилей непрерывно совершенствуются. Тенденции развития конструкций автомобилей обусловлены как экономическими, так и социальными причинами. Экономические причины определяют тенденцию повышения топливной экономичности как легковых, так и грузовых автомобилей, что в настоящее время стало одним из ведущих направлений современного автостроения. Социальными причинами обусловлена тенденция повышения безопасности автомобилей. Автомобиль – объект повышенной опасности. Поэтому необходимо совершенствование активной и пассивной безопасности автомобиля. Автомобиль является источником загрязнения окружающей среды отработавшими газами (окись углерода, окислы азота). Это определяет непрерывное повышение требований экологической безопасности автомобиля. Следует также отметить тенденцию автоматизации управления автомобилем, которая обеспечивается современными средствами электронной, микропроцессорной техники и направлена на повышение топливной экономичности и динамики автомобиля (управление двигателем и трансмиссией), активной безопасности (управление тормозной системой), комфортабельности (управление подвеской и др.).
Данный курсовой проект является анализом рабочих процессов агрегатов (сцепления, подвески автомобиля), систем управления автомобиля (рулевого и тормозного управлений) и кинематическим и прочностным расчетом механизмов и деталей автомобиля на примере автомобиля Москвич-2140.
1 Сцепление
автомобиль сцепление рулевое тормозное
-
Определение усилия на педали сцепления
Максимальный момент Mс, передаваемый сцеплением, рассчитывается по формуле:
Н∙м; (1.1)
где: β - коэффициент запаса сцепления;
Меmax - максимальный крутящий момент двигателя;
Pс - усилие пружин сцепления;
= 0,3 - коэффициент трения;
Rcp - средний радиус дисков;
i - число пар поверхностей трения.
Определение прижимного усилия на нажимной диск сцепления:
Н; (1.2)
Средний радиус дисков вычисляется по формуле:
; (1.3)
где: R = 102мм - наружный диаметр диска;
r = 73мм - внутренний радиус диска.
В гидравлическом приводе общее передаточное число рассчитываем по формуле:
(1.4)
где: a,b,c,d,e,f – длины плеч рычагов, мм;
d1 и d2 – диаметры главного и рабочего цилиндра.
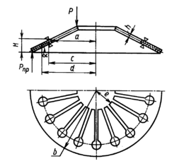
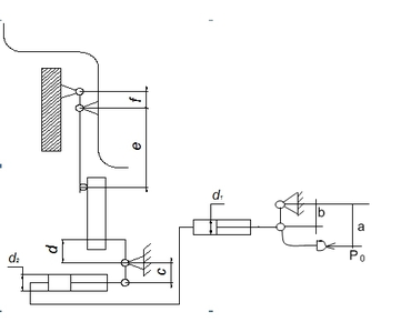
Принимаем: a=326мм; b=48мм; c=116мм; d=64мм; e=56мм; f=16мм; d1=22мм; d2=22мм.
Рисунок 1 - Кинематическая схема привода сцепления
Усилие на педали сцепления
(1.5)
где
- прижимное усилие на нажимной диск сцепления;
- КПД привода.
-
Определение показателей износостойкости сцепления
Минимально возможная работа буксования сцепления определяется по формуле:
(1.6)
где: ne = 800 об/мин - частота включения коленвала перед включением сцепления;
JA-момент инерции автомобиля, приведенный к валу сцепления на 1 передаче КПП:
; (1.7)
где: та- масса автомобиля;
rк- радиус колеса;
uК–передаточное число КПП
UГ- nepeдаточное число главной передачи.
Je =0,19 кгм2–момент инерции вращающихся частей двигателя;
Удельная работа буксования определяется по формуле
; (1.8)
Приращение температуры деталей сцепления при трогании автомобиля с места, без учета теплоотдачи в окружающую среду:
; (1.9)
где: γ - доля работы буксования, приходящаяся на нагреваемую деталь(γ=0,5);
С - теплоемкость детали (0,115 ккал/кг*град);
Gg- масса, детали,кг.
Для нажимного диска:
;
-
Расчет коэффициента запаса сцепления при износе накладки на 1мм.
Cуммарное прижимное усилие пружин определяется по формуле:
; (1.10)
где:
деформация пружины, м;
модуль упругости первого рода;
высота пружины, м;
толщина пружины, м;
a , b и c – параметры пружины.
Параметры пружины а, b, c представлены на рисунке 2:
Рисунок 2 – Диафрагменная пружина
Принимаем:
м;
а=0,078м;
b=0,1м;
c=0,068м;
H=0,0064м;
Модуль упругости определяется по формуле:
; (1.11)
.
В итоге получается:
При
Результаты расчетов занесем в таблицу 1.1
Таблица 1.1 – Результаты расчета прижимного усилия нажимных пружин
| Деформация, м | 0,001 | 0,0015 | 0,002 | 0,0025 | 0,003 | 0,0035 | 0,004 | 0,0045 |
| Прижимное усилие, Н | 2650 | 3488 | 3920 | 4112 | 4005 | 3828 | 3670 | 3580 |
На основании данной формулы построен график зависимости прижимного усилия от деформации пружин рисунок 3;
На графике значению PΣ = 3692 Н соответствует прогиб 0,00425 м. При износе накладки на 1 мм прогиб будет 0,00225 м. Этому значению соответствует PΣ = 4060Н.
Рисунок 3 – График характеристики пружины
Определим коэффициент запаса сцепления при износе накладки на 1 мм:
1.4 Прочностной расчет ступицы ведомого диска.
Шлицы рассчитываются на срез и смятие по формуле:
; (1.12)
где:
(1.13)
(1.14)
(1.15)
L-длина шлиц;
a=0,75;
Допускаемое напряжение:
(1.16)
Где: b-ширина шлиц.
Вывод: Рассчитанные напряжения не превышают допустимых, значит условие выполнено.
2. Рулевое управление
2.1 Кинематический расчет рулевого механизма
При движении автомобиля на повороте рулевой привод должен обеспечивать качение управляемых колес без бокового скольжения. При этом управляемые колеса должны быть провернуты на разные углы, значения которых (без учета угла бокового увода шин) связаны зависимостью:
(2.1)
где:
- база автомобиля;
- расстояние между шкворнями;
и
- углы поворота соответственно наружного и внутреннего колес.
Принимаем:
= 2400мм
=1009мм
Максимальный угол поворота наружного колеса определяется по формуле:
(2.2)
Р
исунок 1 - схема рулевой трапеции
Принимаем
=5,25м.
Определим максимальный угол поворота наружного колеса:
Из формулы (2.1) выводим формулу зависимости угла поворота внутреннего колеса от угла поворота наружного колеса:
;
Рисунок 2- Определение зависимости углов поворота колес графическим методом
Результаты определения зависимости угла поворота внутреннего колеса от угла поворота наружного колеса теоретическим и графическим методами сносим в общую таблицу 2.1
Пример вычисления:
При н=3 град:
;
Таблица 2.1- результаты вычислений
|
| 5 | 10 | 15 | 20 | 25 | 30 | 35 |
|
| 4,5 | 9,3 | 13,4 | 17,3 | 21 | 24,3 | 28 |
|
| 4,4 | 9 | 12,9 | 16,5 | 19,7 | 22,7 | 25,6 |
На рисунке 2.1 изображена теоретическая и графическая зависимости между углами поворота внутреннего и внешнего управляемого колес автомобиля.
2.2 Определение усилия на рулевом колесе при повороте колес на месте
Кинематическое передаточное число рулевого управления определяется по формуле:
(2.3)
где
- угловые передаточные числа соответственно рулевого механизма и рулевого привода.
Принимаем:
=16,12;
=1
Подставив данные значения в формулу (2.3) получим:
(общие технические сведения);
Момент сопротивления повороту управляемых колес складывается из момента сопротивления, связанного с плечом обкатки, трением в пятне контакта, поперечным наклоном шкворня:
(2.4)
Значения
и
определяются по формулам:
(2.5)
Характеристики
Тип файла документ
Документы такого типа открываются такими программами, как Microsoft Office Word на компьютерах Windows, Apple Pages на компьютерах Mac, Open Office - бесплатная альтернатива на различных платформах, в том числе Linux. Наиболее простым и современным решением будут Google документы, так как открываются онлайн без скачивания прямо в браузере на любой платформе. Существуют российские качественные аналоги, например от Яндекса.
Будьте внимательны на мобильных устройствах, так как там используются упрощённый функционал даже в официальном приложении от Microsoft, поэтому для просмотра скачивайте PDF-версию. А если нужно редактировать файл, то используйте оригинальный файл.
Файлы такого типа обычно разбиты на страницы, а текст может быть форматированным (жирный, курсив, выбор шрифта, таблицы и т.п.), а также в него можно добавлять изображения. Формат идеально подходит для рефератов, докладов и РПЗ курсовых проектов, которые необходимо распечатать. Кстати перед печатью также сохраняйте файл в PDF, так как принтер может начудить со шрифтами.
















