15268 (686513)
Текст из файла
Размещено на http://www.allbest.ru/
МИНИСТЕРСТВО СЕЛЬСКОГО ХОЗЯЙСТВА И ПРОДОВОЛЬСТВИЯ РЕСПУБЛИКИ БЕЛАРУСЬ
УЧРЕЖДЕНИЕ ОБРАЗОВАНИЯ
«БЕЛОРУССКИЙ ГОСУДАРСТВЕННЫЙ АГРАРНЫЙ ТЕХНИЧЕСКИЙ УНИВЕРСИТЕТ»
Агроэнергетический факультет
Кафедра АСУП
Курсовой проект
По дисциплине «Автоматизация теплоэнергетических процессов»
Тема: «Автоматизация линии раздачи кормов в свинарнике»
Минск 2010
Реферат
Курсовой проект выполнен в объеме: расчетно-пояснительной запиской на 36 страницах машинописного текста, таблиц – 7, рисунков – 6; графическая часть на 13 листах, в том числе формата А2 – 2, А3 – 4, формата A4 – 7 листов.
Ключевые слова: автоматизация, корм, кормораздатчик, смешивание, насос, питатель.
В данном проекте произведен анализ вариантов и схем реализации управления линии раздачи кормов на свиноводческих фермах, разработано техническое задание и определен объем автоматизации. По результат анализа был составлен алгоритм и разработана структура управления технологической линией. Так же была разработана полная принципиальная схема, щит автоматики и программа для организации управления посредством контроллера.
Курсовой проект оформлен в соответствии с СТБ БАТУ 01.12–06, на текстовом редакторе MS Word 2003, для выполнения графической части применялся графический редактор AutoCAD 2008
автоматизация раздача корм свиноводческая ферма
Содержание
Введение
1. Описание работы технологической линии
2. Анализ вариантов управления и существующего объема автоматизации технологической линии
3. Техническое задание (требования к схеме управления)
4. Разработка алгоритма управления оборудованием технологической линии
5. Разработка структуры управления в автоматическом режиме работы оборудования
6. Разработка полной принципиальной электрической схемы
7. Выбор средств автоматизации
7.1 Расчет параметров потребителей
7.2 Выбор автоматических выключателей
7.3 Выбор магнитных пускателей
7.4 Выбор тепловых реле
7.5 Выбор промежуточного реле
7.6 Выбор сигнальной арматуры
7.7 Выбор кнопок управления
7.8 Выбор контроллера
7.9 Выбор датчиков
8. Описание работы полной принципиальной электрической схемы
9. Разработка щита автоматики
Выводы
Литература
Введение
Автоматизация технологических процессов является одним из решающих факторов повышения производительности и улучшения условий труда. Все существующие и строящиеся промышленные объекты в той или иной степени оснащаются средствами автоматизации. Проектами наиболее сложных производств, предусматривается комплексная автоматизация ряда технологических процессов. Практически все институты, занимающиеся проектированием, ведут разработки проектов автоматизации, а также занимаются подготовкой высококвалифицированных специалистов в этой области. Широкое внедрения средств автоматизации стало возможным только после осуществления комплексной механизации и электрификации сельскохозяйственного производства. В сельском хозяйстве развернута большая организационная и научно - исследовательская работа по созданию систем автоматизации, приборов специфического назначения, которые в ближайшие годы дадут колоссальный экономический эффект.
Автоматизация сельскохозяйственного производства повышает надежность и продлевает срок службы оборудования, облегчает и оздоровляет условия труда, повышает безопасность труда и делает его более приспособленным, сокращается использование рабочей силы и экономические затраты, увеличивается количество и качество продукции, уменьшается процесс стирания различии между трудом.
Автоматизация в сельском хозяйстве имеет и свои особенности. Основные технологические процессы производства сельскохозяйственной продукции непрерывно связаны с биологическими процессами. Нарушения биологического режима приводит не только к недовыполнению плана, но и к порче жилых обетов (животных, птицы, растений). Увеличения выхода продукции можно добиться за счет улучшения условий содержания животных и лучшего воздействия на растений.
1. Описание работы технологической линии
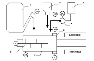
Схема линии раздачи корма в свинарнике представлена на рисунке 1.1.
Линия раздачи кормосмеси в свинарнике состоит из мобильного кормораздатчика и питателей-дозаторов мятого картофеля, обрата и комбикормов.
Если кормораздатчик-смеситель находится в исходном положении под питателями кормов, и в дозаторах-питателях имеется корм минимум на одну дачу, кратковременным срабатыванием контактов суточного реле времени включается линия загрузки, и кормораздатчик загружается кормом, после чего кормораздатчик перемещается к кормушкам, и происходит раздача кормосмеси. После завершения раздачи кормораздатчик возвращается в исходное положение.
Рисунок 1.1 – Технологическая схема линии раздачи корма в свинарнике: 1 — запарник-питатель картофеля; 2 — дозатор-питатель концкормов; 3 — емкость для обрата; 4 — раздатчик-смеситель кормов; 5 — выгрузное устройство; 6 — мешалка; 7 — насос; М5 — привод кормораздатчика (кормораздатчик на рисунке показан в плане).
Включается привод смесителя, и происходит одновременная загрузка кормораздатчика-смесителя кормами. После завершения загрузки кормами кормораздатчик перемещается к началу кормушек, и если процесс смешивания завершен, при движении вдоль кормушек производится раздача корма. Если процесс смешивания незавершен, кормораздатчик останавливается до его завершения, а затем происходит раздача. В конце кормушек кормораздатчик останавливается, и с выдержкой времени необходимой для выгрузки остатков корма и снятия инерционности от прямого движения раздатчика включается реверс привода М5, и кормораздатчик возвращается в исходное положение. При раздаче корм выгружается в оба ряда кормушек.
2. Анализ вариантов управления и существующего объема автоматизации технологической линии
Технологическая схема может иметь различные варианты реализации и автоматизации управления. Схемы приготовления корма могут иметь различную реализацию, определяемую зональными особенностями и принятой практикой кормления. Приготовление корма может осуществляться как в специализированных кормоцехах, либо может быть сблокировано со свинарником, либо иметь с ним транспортную связь. Раздачу корма на свинокомплексе реализуют по средствам передвижных (мобильных) и стационарных кормораздатчиков. Выбор типа зависит от способа кормления, зональных особенностей, условий содержания свиней, организации работ на ферме и других. Так же возможны два основных типа дозирования: объемный и весовой.
Схему управления можно реализовать как на основании релейно-контактной схемы, так и на базе контроллера. В курсовой работе схему реализуем на базе контроллера, что обусловлено следующими факторами:
1 надежность (исключение из схемы большого количества релейно-контактных элементов и регуляторов, что повышает надежность и позволяет проще устранять неполадки (сокращает возможные места их появления));
2 простота исполнения (удобный и доступный интерфейс контроллера позволяет реализовывать на нем требуемые задачи при минимуме затрачиваемых усилий);
3 возможность мониторинга (контроллер позволяет выполнять контроль и мониторинг, выполняемого процесса в реальном времени);
4 функциональность (в случае изменения технологического процесса (времени срабатывания, задержек, очередности выполняемых процессов, уставок), можно обойтись без внедрения новых элементов схемы, путем перепрограммирования контроллера);
5 экономическая целесообразность (стоимость контроллера при значительных реализуемых схемах, ниже стоимости аппаратуры, используемой без применения контроллера. Во многих случаях, применение контроллеров, не требует наличия постоянного обслуживающего персонала).
Таким образом, целесообразность применения контроллера при реализации алгоритма управления обоснована.
В целях автоматизации линии раздачи кормов в коровнике, рассмотрим агрегаты, входящие в состав линии:
Питатель картофеля, приводящийся в движение электродвигателем АИР90L4 мощностью 2,2 кВт и синхронной частотой вращения 1500 мин-1, дозатор – питатель кормнцкормов и насос обрата, приводящиеся в движение электродвигателями АИР71В4 мощностью 0,75 кВт и синхронной частотой вращения 1500 мин-1 , мешалка, приводящийся в движение электродвигателем АИР100S4 мощностью 3 кВт и синхронной частотой вращения 1500 мин-1 , выгрузные устройства с двигателем АИР80А4 мощностью 1,1 кВт и синхронной частотой вращения 1500 мин-1.
3. Техническое задание (требования к схеме управления)
Схема управления должна обеспечить работу системы в автоматическом и наладочном режимах и технологическую сигнализацию о работе оборудования и обеспечивать защиту от повторного включения приводов после пропадания напряжения в сети.
При работе системы необходимо предусмотреть:
-
включение по суточному реле времени;
-
включение линии при наличии комбикорма и концкормов в питателях, на одну раздачу;
-
начало раздачи после завершения процесса смешивания;
-
одновременная загрузка корма в смеситель;
-
возврат кормораздатчика после раздачи в исходное положение.
4. Разработка алгоритма управления оборудованием технологической линии
Как видно из анализа описания работы технологической линии и технического задания, для реализации управления, необходимо предусмотреть следующий объем технических средств автоматики:
-
датчик уровня в питателях, емкости для обрата и смесителе, для контроля их заполнения;
-
концевой выключатель, срабатывающий при положении раздатчика под питателем;
-
концевые выключатели в конце и начале кормушек, для контроля положения кормораздатчика;
-
суточное реле времени, функцию которого будет выполнять котроллер, для реализации включения линии по расписанию.
На основании вышеизложенного, составляем алгоритм управления, при этом примем следующие обозначения:
X1 – привод питателя картофеля;
X2 – привод питателя концкормов;
Х3 – привод насоса обрата;
X4 – привод мешалки раздатчика;
X5 – привод кормораздатчика (раздача);
X6 – привод выгрузного устройства 1
X7 – привод выгрузного устройства2;
X8 – привод кормораздатчика (обратный ход);
z’с– контакт суточного реле времени;
Z2 – реле времени (смешивание);
z'2 – контакт реле времени Z2;
Z3 – реле времени (реверс кормораздатчика);
z'3 – контакт реле времени Z3;
b1 – датчик уровня питателя картофеля;
b2 – датчик уровня питателя концкормов;
b3 – датчик уровня емкости для обрата;
b4 – датчик уровня смесителя;
b5 – концевик, срабатывающий при положении кормораздатчика под питателем;
b6 – концевик (начало кормушек);
b7 – концевик (конец кормушек).
Лини работает циклически по срабатыванию контакта суточного реле времени z'c. При наличии картофеля в питателе (сработал b1), концкормов (сработал b2) и обрата в емкости (сработал b3) включается Х4, Х1, Х2, Х3. Так же включается Z2, которое отсчитывает время смешивания. После заполнения смесителя срабатывает b4, отключается Х1, Х2, Х3 и включается Х5. Начинается движение кормораздатчик. После завершения смешивания срабатывает z’2 и отключается Х4. После достижения кормораздатчиком начала кормушек срабатывает b6 и включаются Х6 и Х7. При достижении кормораздатчиком конца кормушек срабатывает b7, отключается Х5 и с задержкой времени z’3 включается Х8, который отключается после срабатывания b5.
На основании всего вышеизложенного составляем схему алгоритма управления технологическим процессом.
Рисунок 4.1 – Алгоритм управления
Вывод: Алгоритм реализуем, так как суммарное весовое состояние равно нулю. Схем управления реализуема без дополнительных элементов, так как в тактах алгоритма включения нет повторяющихся весовых состояний.
5. Разработка структуры управления в автоматическом режиме работы оборудования
Разработку начинаем с составления структурной формулы. Для этого воспользуемся таблицами частных включений исполнительных механизмов. В нее входят: само исполнительное устройство, контакты командного аппарата, включающего исполнительный механизм, и контакты аппаратов, срабатывающих и обеспечивающих выполнение всех условий, предъявляемых к данной технологической линии.
Структурная схема исполнительного элемента Х1
Таблиц 5.1 – Таблица частных включений ИЭ Х1
| Э | Вес Э | Такты | |||||||||||||||||||||||
| 1 | 2 | 3 | 4 | 5 | 6 | 7 | 8 | 9 | 10 | 11 | 12 | ||||||||||||||
| x1 | 1 | - | - | - | - | + | + | + | + | + | + | - | - | ||||||||||||
| b1 | 2 | + | + | + | + | + | - | - | - | - | - | - | - | ||||||||||||
| b2 | 4 | - | + | + | + | + | + | - | - | - | - | - | - | ||||||||||||
| b3 | 8 | - | - | + | + | + | + | + | - | - | - | - | - | ||||||||||||
| z’c | 16 | - | - | - | + | + | + | + | + | - | - | - | - | ||||||||||||
| b4 | 32 | - | - | - | - | - | - | - | - | - | + | + | - | ||||||||||||
| Весовое состояние | 2 | 6 | 14 | 30 | 31 | 29 | 25 | 17 | 1 | 33 | 32 | 0 | |||||||||||||
Из анализа весового состояния видно, что схему можно реализовать без дополнительных элементов.
Характеристики
Тип файла документ
Документы такого типа открываются такими программами, как Microsoft Office Word на компьютерах Windows, Apple Pages на компьютерах Mac, Open Office - бесплатная альтернатива на различных платформах, в том числе Linux. Наиболее простым и современным решением будут Google документы, так как открываются онлайн без скачивания прямо в браузере на любой платформе. Существуют российские качественные аналоги, например от Яндекса.
Будьте внимательны на мобильных устройствах, так как там используются упрощённый функционал даже в официальном приложении от Microsoft, поэтому для просмотра скачивайте PDF-версию. А если нужно редактировать файл, то используйте оригинальный файл.
Файлы такого типа обычно разбиты на страницы, а текст может быть форматированным (жирный, курсив, выбор шрифта, таблицы и т.п.), а также в него можно добавлять изображения. Формат идеально подходит для рефератов, докладов и РПЗ курсовых проектов, которые необходимо распечатать. Кстати перед печатью также сохраняйте файл в PDF, так как принтер может начудить со шрифтами.
















