Avtomatizacia (682828)
Текст из файла
Министерство общего и профессионального образования
Российской Федерации
Волгоградский государственный технический университет
Кафедра'' Технологии материалов''
Курсовая работа
По дисциплине: '' Автоматизация металлургических процессов''
Тема работы: '' Разработать схему автоматического регулирования и контроля параметров управления методической печи ''
Выполнил:
Студент гр. М-434
Синявин Д.А.
Проверил:
Доцент
Ласенко В.В.
Волгоград 2000
Автоматизация управления методическими печами
Для нагрева металла перед прокаткой на сортовых и листопрокатных станах широко распространены методические печи.
Продвижение заготовок, размеры которых составляют: толщина 0,06—0,4, ширина 0,06—1,85 и длина 1,0—12,0 м, осуществляется с помощью толкателей. Металл в своем движении последовательно проходит зоны печи: методическую (зону предварительного подогрева), сварочные (нагревательные) и томильную (зону выдержки). Продукты сгорания движутся навстречу металлу. Количество зон определяется заданным температурным режимом нагрева.
В сварочной зоне происходит сжигание топлива, температура в ней постоянна по длине. В методической зоне происходит утилизация тепла уходящих газов, и ее температура снижается к окну посада. Задачей нагрева является получение допустимого перепада температур по сечению заготовки при заданной конечной температуре поверхности. Для уменьшения величины перепада необходимо приближать температуру сварочной зоны к конечной температуре поверхности, а для увеличения интенсивности нагрева необходимо стремиться к увеличению температуры этой зоны. Это противоречие разрешается при трехзонном режиме, где появляется специальная томильная зона, в которой поддерживают постоянную температуру, более низкую, чем в сварочной зоне: на 30—50° С выше необходимой температуры металла, и в которой происходит выравнивание температур по сечению. В ряде случаев при нагреве массивных заготовок на печах предусматриваются нижние сварочные зоны, которые позволяют интенсифицировать процесс за счет двустороннего нагрева металла. Методические печи являются агрегатом непрерывного действия с распределенными по длине и постоянными во времени температурным и тепловым режимами (при определенной производительности).
Отопление печей осуществляется смешанным газом с теплотой сгорания 5—8 МДж/м3 (1200--2400 ккал/м3), природным газом или мазутом. Тепловая мощность современных крупных методических печей достигает 150 МВт (150 млн. ккал/ч), производительность 100 т/ч и выше.
Температура нагрева металла зависит от марки металла и составляет для рядовых марок стали 1200—1250° С. Для более глубокой утилизации тепла на печах устанавливают рекуператоры: керамические и металлические — для подогрева воздуха, металлические — для подогрева низкокалорийного газа.
Прокатный стан обслуживается несколькими печами, из которых нагретый металл через окно выдачи поступает на общий рольганг и подается к стану. Методические печи работают в условиях переменной производительности стана, изменяющихся параметров загружаемого металла: температуры, размеров, марки. Задача управления процессом нагрева металла в методических печах заключается в выборе и поддержании режима работы, обеспечивающего получение металла заданного качества с минимально возможным удельным расходом топлива в условиях переменной производительности агрегата. Температура в зонах печи измеряется термопарами 1-1, работающими в комплекте с потенциометрами 1-2. Напряжение выходных ферродинамических преобразователей потенциометров суммируется с напряжением, снимаемым с ферро-динамического дистанционного задатчика ДЗФМ-1 1-3, которым устанавливается заданная величина температуры. Алгебраическая сумма напряжений поступает на вход И-регулятора 1-4. При несоответствии между заданным и фактическим значением температуры от регулятора исполнительному механизму 1-8 , через усилитель (1-7) поступает сигнал на открытие или закрытие регулирующей заслонки 1-9 на зональном подводе газа. Управление системой осуществляется ключами (1-5,1-6).Система регулирования соотношения газ—воздух по зонам печи .Расходы газа и воздуха в томильной зоне контролируют диафрагмами (2-1,2-2) и дифманометрами (2-3,2-4) и вторичными самопишущими приборами ВФСМ-10 (2-5,2-6). Заданное значение величины соотношения устанавливается задатчиком ДЗФМ-5 2-7. Разность между текущим и заданными значением соотношения поступает на вход регулятора 2-8, который через усилитель 2-11 воздействует на исполнительный механизм 2-12, связанный с регулирующей заслонкой ДГ-550 2-13 на воздухопроводе. Для сварочных зон схемы регулирования соотношения выполнены аналогично. Давление контролируется отборным устройством 3-1, манометром 3-2 и вторичным самопишущим прибором 3-3. Заданное значение этого давления устанавливается задатчиком ДЗФМ-4 3-4. Разность между текущей и заданной величинами давления на вход регулятора 3-5, который воздействует на исполнительный механизм 3-9 дымового шибера 3-10. Величина давления фиксируется на вторичном самопишущем приборе -ВФСМ-10 3-3. Качество регулирования давления в печи хорошее.
Приборы для измерения температуры
Т
ермопара
Термопара представляет собой два электрода с диаметром 0,5мм для благородных металлов. Эти электроды скручены и сварены на рабочем конце 1, который находится в изоляционном фарфоровом наконечнике 2. Электроды 3 изолированы друг от друга одноканальными или двухканальными фарфоровыми бусами 4. Для защиты от механических воздействий термопара помещается в защитный чехол 5. Чехлы изготавливают из фарфора или карбокорундовых материалов. В головке термопары 6 помещается пластмассовая панель 7, к которой прикреплены клеммы 8. На одной из них указана положительная полярность. Для защиты клеммы термопары от пыли и влаги головка ее закрывается крышкой 9, а соединительные провода выводятся через штуцер с асбестовым уплотнением.
Потенциометр
Автоматические потенциометры исключают участие человека в проведении операций компенсации входного сигнала и поэтому нашли широкое распространение для измерения, регистрации, сигнализации и автоматического регулирования температуры в металлургических агрегатах.
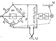
Н
а рисунке приведена упрощенная схема устройства автоматического потенциометра. Сигнал сравнивается с компенсирующим напряжением Uk, снимаемым с диагонали неуравновешенного измерительного моста ИМ. Мостовая измерительная схема является более совершенной и позволяет непрерывно вводить коррекцию на изменяющуюся температуру свободных концов термоэлектрического термометра.
Е
сли сигнал
Uk, то на вход вибропреобразователя ВП подается сигнал дисбаланса ΔU. Происходит преобразование напряжения постоянного тока в электрический сигнал переменного тока, который затем усиливается в усилителе и подается на реверсивный двигатель РД. Последний одновременно перемещает движок реохорда Rp и стрелку относительно шкалы прибора. Изменение положения движка Rp приводит к такому изменению Uk, которое влечет за собой уравновешивание измеряемой т. э. д. с. компенсирующим напряжением. При этом ΔU =0 и двигатель останавливается. Таким образом, любые изменения т. э. д. с. приводят к перемещению РД, т. е. прибор непрерывно автоматически компенсирует измеряемый сигнал известным напряжением.
Автоматические потенциометры выпускаются различных модификаций: показывающие, самопишущие (ленточная или круглая диаграмма); одно- и многоточечные (2; 3; 6; 12 каналов); миниатюрные, малогабаритные, нормальных размеров; регулирующие, с выходными устройствами дистанционной передачи показаний с различным временем пробега стрелкой всей шкалы.
Задатчик расхода и количества.
Ферродинамический датчик может быть применен как дистанционный задатчик. Дистанционный ферродинамический задатчик типа ДЗФМ является бесконтактным устройством, вырабатывающим ЭДС переменного тока, пропорционально углу поворота стрелки задатчика.
Он применяется в схемах регулирования в комплекте с регуляторами и первичными приборами, снабженными входящими ферродинамическими датчиками.
Основным узлом дистанционного задатчика ДЗФМ является ферродинамический датчик ПФ рамка которого кинематически через сектор 1 и шестерню 2 соединена с рукояткой 3 и стрелкой задатчика 4. Задатчик снабжен шкалой градуированной в единицах заданной величин
ы.
Напряжение рамки датчика (Д), зависящее от угла поворота служит входным напряжением задатчика (3). Питание его осуществляется от приборов работающих в комплекте с ним.
Задатчики ДЗФМ выпускаются шести модификаций (ДЗФМ-1—ДЗФМ-6) в зависимости от модификации встраиваемого преобразователя ПФ. Задатчики всех типов предназначены для утопленного монтажа на щитах или пультах. Задатчики ДЗФМ имеют габаритные размеры диаметром (155 Х 105)
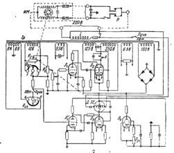
Регулятор.
ПИ-регулятор (см. рис.) предназначен для работы с измерительными приборами, снабженными реостатными датчиками сопротивлением 120 ом.
И
змерительная схема регулятора состоит из двух электрических мостов: в один мост входят обмотка трансформатора и датчика измерительного прибора Rиз, в другой — реостат обратной связи Ro.с, исполнительный механизм ИМ и переменное сопротивление R2. Напряжение рассогласования Uc между заданным и действительным значениями регулируемой величины в диагонали первого моста складывается с напряжением Uo.с в диагонали второго моста (моста обратной связи).
Напряжение Uc поступает на вход И-части регулятора, а разность напряжений
(Uc—Uo. с) подается на вход П-части регулятора, причем соотношение между напряжениями Uc и Uo с определяется положением движка переменного сопротивления R5 с помощью которого настраивают коэффициент передачи регулятора. П-часть регулятора состоит из каскада предварительного усиления напряжения, выполненного на правой половине двойного триода Л1 и электронного нуль-реле, выполненного на двойном триоде Л2.
При появлении напряжения рассогласования одна из пар контактов реле замыкается и включает исполнительный механизм, который перемещает регулирующий орган и одновременно движок реостата Ro.c до тех пор, пока разность Uc — Uo.с не станет равна нулю.
И-часть регулятора представляет собой двухкаскадный усилитель, состоящий из каскада усиления напряжения (левая половина лампы Л1), и каскада усиления мощности (лампа Л3). Анодной нагрузкой лампы Л3 является управляющая обмотка асинхронного конденсаторного двигателя Д-32. Выходной вал двигателя перемещает движок реостата R2, благодаря чему измерительная схема регулятора будет разбалансирована и исполнительный механизм переместится в ту же сторону, что и при работе П-части.
Характеристики
Тип файла документ
Документы такого типа открываются такими программами, как Microsoft Office Word на компьютерах Windows, Apple Pages на компьютерах Mac, Open Office - бесплатная альтернатива на различных платформах, в том числе Linux. Наиболее простым и современным решением будут Google документы, так как открываются онлайн без скачивания прямо в браузере на любой платформе. Существуют российские качественные аналоги, например от Яндекса.
Будьте внимательны на мобильных устройствах, так как там используются упрощённый функционал даже в официальном приложении от Microsoft, поэтому для просмотра скачивайте PDF-версию. А если нужно редактировать файл, то используйте оригинальный файл.
Файлы такого типа обычно разбиты на страницы, а текст может быть форматированным (жирный, курсив, выбор шрифта, таблицы и т.п.), а также в него можно добавлять изображения. Формат идеально подходит для рефератов, докладов и РПЗ курсовых проектов, которые необходимо распечатать. Кстати перед печатью также сохраняйте файл в PDF, так как принтер может начудить со шрифтами.















