168846 (625207), страница 3
Текст из файла (страница 3)
В СССР были разработаны различные варианты технологии вяжущих материалов на основе дистиллерных шламов содовых производств. В соответствии с наиболее простым из них дистиллерный шлам, влажность которого составляет 25 – 30%, экскаватором отбирают из шламонакопителя, подсушивают и затем измельчают с кварцевым песком (82,2 – 86,3% SiO2) в шаровой мельнице. Получаемый при этом продукт представляет собой бесклинкерный вяжущий материал автоклавного твердения с достаточно сложным химическим составом. Однако из-за низкой активности исходного дистиллерного шлама, содержание активных СаО и MgO в котором составляет 12 – 14%, получаемые на основе такого вяжущего изделия обладают невысокой прочностью, примерно соответствующей маркам 200 – 230. Обеспечение стабильных прочностных характеристик, кроме того, осложнено непостоянством состава дистиллерного шлама, затрудняющим оптимизацию состава получаемого вяжущего материала.
Включение в технологию стадии обжига сырьевых материалов при 800 – 1050 С позволяет устранить перечисленные недостатки: при оптимальном режиме обжига получаемый продукт характеризуется содержанием активных СаО и MgO 40%, что обеспечивает возможность достижения прочности затвердевшего камня на его основе, соответствующей марки вяжущего 500. Принципиальная технологическая схема производства вяжущего на основе обоженного дистиллерного шлама.
При подготовке дистиллерного шлама к обжигу его с целью снижения влажности смешивают с высушенным шламом, полученную массу гранулируют, гранулы опудривают пылью из электрофильтров системы пылеочистки и сушат при 200 – 300 С теплом отходящих газов обжиговой печи. Высушенные гранулы обжигают в течение 20 мин при 800 – 900 С, охлаждают и, смешивая с песком и гипсом, измельчают, получая готовый продукт, содержание в котором активных CaO и MgO составляет 58%. Предел прочности при сжатии изделий, получаемых при использовании такого вяжущего в песчаном растворе при отношении вяжущее: песок = 1: 3, составляет 34,1 – 68,6 МПа. Вместе с тем, сроки схватывания получаемого вяжущего весьма коротки: начало схватывания – через 10 мин, конец через 16 – 25 мин, что влечет за собой трудности при формовке изделий в производстве. Поэтому с целью удлинения сроков схватывания при помоле в смесь вводят 2 – 3% гипса.
На основе получаемого согласно описанной технологии вяжущего в СССР в промышленных масштабах было организовано производство блоков ячеистого бетона по литьевой технологии.
В опытно-промышленных масштабах на основе дистиллерного шлама содового производства Стерлитамакского ПО «Сода» реализована технология автоклавного вяжущего известково-белитового типа, характеризующегося высокими физико-механическими свойствами, относительной простотой производстваи высокой эффективностью применения. по существу она мало отличается от традиционной технологии производства известково-белитовых вяжущих материалов и включает совместную сушку дозируемых дистиллерных шламов (кальциевый карбонатный компонент) и кварцевого песка (кремнеземистый компонент) с последующим обжигом высушенной смеси. Однако присутствие в перерабатываемых отходах содового производстватаких эффективных минерализаторов, как CaCl2 и гипс, способствует значительной интенсификации процессов минералообразования во время обжига Продуктом обжига является серый сыпучий материал в размерами зерен 1 – 2 мм. Его охлаждают в барабанном холодильнике до 90 С и отправляют на склад готовой продукции. На основе получаемого вяжущего на Стерлитамакском заводе строительных материалов организовано производство силикатного кирпича по традиционной (как при использовании извести) технологии. Экономический эффект от внедрения такого вяжущего вместо извести на этом заводе оценен в 400 тыс. руб./год.
Таким образом, имеющийся производственный опыт указывает на эффективность утилизации дистиллерных шламов содовых производств в качестве сырья для производства бесцементных вяжущих материалов.
Наряду с перечисленными направлениями утилизации дистиллерных шламов содовых производств перспективным считают их использование (через бесцементное вяжущее) для замены цемента при приготовлении тампонажных материалов, для производства асфальтобетонов (в качестве активизатора гидратации и наполнителя) и по некоторым другим технологическим направлениям [1, 2, 5].
Переработка отходов производства фосфорных удобрений
Основное количество добываемых фосфатных руд служит для производства фосфорсодержащих минеральных удобрений. Наиболее важны апатитовые и фосфоритные руды, содержащие минералы апатитовой группы с общей формулой 3М3(РО4)2. СаХ2 (где М – ионы кальция, натрия, стронция и других элементов, а X – ионы фтора, хлора к группа ОН-). Кроме апатита, фосфатные руды содержат минералы-примеси.
В зависимости от состава руд и ряда других факторов применяют различные методы химической переработки природных фосфатов, причем руду в большинстве случаев предварительно размалывают и подвергают обогащению различными способами. Процессы обогащения руд сопровождаются образованием больших количеств твердых отходов в виде хвостов и пыли, уносимой с воздухом аспирационных систем и с газами сушильных установок.
Концентраты фосфатного сырья перерабатывают химическим путем двумя группами, методов. К первой группе относится прямая кислотная или термическая переработка сырья с непосредственным получением готовых продуктов: суперфосфатов, обесфторенных фосфатов и др. Вторая группа – это разложение фосфатов с получением термической и экстракционной фосфорных кислот, которые служат для производства различных продуктов, в том числе и минеральных удобрений.
Например, при прямой сернокислотной обработке фосфатов получают простой суперфосфат, являющийся низкоконцентрированным фосфорным удобрением, содержание усвояемой Р2О5 в котором обычно не превышает 20%. В этой связи вполне понятно стремление частично или полностью заменить серную кислоту на фосфорную. Последнюю в промышленности получают из фосфатов двумя методами: сернокислотным (экстракционным, или мокрым) и электротермическим [1, 2].
Отходы производства экстракционной фосфорной кислоты
В качестве твердого отхода производства фосфорной кислоты сернокислотным способом образуется фосфогипс – сульфат кальция с примесями фосфатов. На 1 т Р2О5 в фосфорной кислоте в зависимости от используемого сырья получают от 3,6 до 6,2 т фосфогипса в пересчете на сухое вещество (7,5–8,4 т в пересчете на дигидрат). В зависимости от условий получения фосфорной кислоты в осадке образуется дигидрат СаSО4.2Н2О, полугидрат СаSО4.0,5Н2О или безводный сульфат кальция, что и обусловливает соответствующие названия продуктов – фосфогипс, фосфополугидрат и фосфоангидрит. Эти отходы представляют собой серый мелкокристаллический комкующийся порошок влажностью до 25–40% (в зависимости от условий получения фосфорной кислоты). В пересчете на сухое вещество они содержат до 94% СаSО4. Основными примесями в них являются непрореагировавшие фосфаты, полуторные оксиды, соединения фтора и стронция, неотмытая фосфорная кислота, органические вещества. В них присутствуют соединения марганца, молибдена, кобальта, цинка, меди, редкоземельных и некоторых других элементов.
Основную массу образующегося фосфогипса в настоящее время сбрасывают в отвалы. Транспортирование фосфогипса в отвалы и его хранение связаны с большими капитальными и эксплуатационными затратами, достигающими 40% стоимости сооружения и эксплуатации основного производства, и осложняет работу заводов. В настоящее время на отвалах предприятий СССР находится более 150 млн. т фосфогипса и его количество продолжает увеличиваться ежегодно примерно на 10 млн. т (в пересчете на дигидрат). В этой связи уже давно возникла и продолжает усугубляться необходимость использования этого отхода в народном хозяйстве. Ниже рассмотрены внедренные методы и перспективные пути использования фосфогипса.
По агрохимической значимости для растений сере отводят четвертое место среди питательных элементов. В этой связи фосфогипс, содержащий до 22,1% серы и до 0,5% неотмытой фосфорной кислоты, может быть использован как содержащее серу и фосфор минеральное удобрение. Однако использование такого низкоконцентрированного удобрения экономически оправданно только на сравнительно небольших расстояниях от заводов, не превышающих 500 км.
Утилизация фосфогипса возможна в цементной промышленности (в качестве минерализатора при обжиге и добавки к цементному клинкеру), для химической мелиорации солонцовых почв, для получения сульфата аммония, цемента и серной кислоты, элементной серы и цемента (или извести), извести и серной кислоты, гипсовых вяжущих материалов и изделий из них и по ряду других направлений.
Для использования в цементном производстве фосфогипс гранулируют и подсушивают в барабанных сушилках до содержания гигроскопической влаги около 5%. Применение фосфогипса в этом производстве уменьшает расход топлива, повышает производительность печей и качество цементного клинкера, удлиняет срок службы футеровки печей. Вместе с тем широкомасштабное потребление фосфогипса в цементной промышленности сдерживается значительным содержанием таких регламентируемых для сырьевых материалов примесей, как водорастворимый P2О5 и соединения фтора. С целью кондиционирования фосфогипса в этой связи разработаны различные приемы его обработки (перед дегидратацией и гранулированием) водой, кислотами, щелочами, частично реализованные в производственной практике как в нашей стране, так и за рубежом. Утилизация фосфогипса в качестве минерализатора при обжиге сырьевых смесей на цементный клинкер обеспечивает экономический эффект по сравнению с использованием природного гипсового камня в размере 1,95 руб./т. Добавка фосфогипса к цементному клинкеру для регулирования сроков схватывания цемента дает эффект, составляющий 1,22 руб./т.
Процесс переработки фосфоангидрита или природного гипса с получением серной кислоты и цемента осуществлен в промышленном масштабе в ряде стран (Австрия, ГДР, ПНР, ЮАР), значительное внимание его освоению уделяется и в нашей стране. Для получения цементного клинкера и диоксида серы приготовляют шихту, содержащую фосфоангидрит, кокс, песок и глину.
Разработанные схемы различаются в основном способом приготовления шихты и некоторыми элементами аппаратурного оформления. Различают три способа приготовления шихты: сухой, мокрый и комбинированный. При сухом способе этот процесс сводится к простому смешиванию компонентов, при мокром процесс ведут в присутствии воды. Комбинированный способ предусматривает мокрое приготовление шихты, а для получения диоксида серы и цементного клинкера используют дегидратированный шлам. В этом случае шихта имеет более однородный состав, что улучшает ее последующую переработку. Кроме того, улучшаются санитарные условия производства.
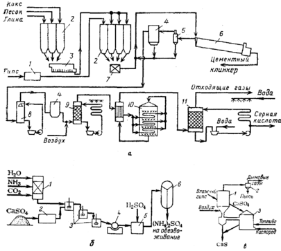
Технологический процесс (рис. 4, а) включает стадии сушки гипса, размола добавок и подготовки сырья для обжига (сухой способ). В процессе обжига шихты при температуре до 1400–1450 °С идет восстановление сульфата кальция коксом и образование клинкера. Присутствующие в шихте песок и глина способствуют интенсификации протекающей при обжиге конверсии сульфата кальция. В качестве топлива для обжиговой печи используют мазут, газ или распыленный уголь. Получающийся клинкер размалывают.
Горячий газ, содержащий диоксид серы, очищают в циклонах и электрофильтрах и подают на сернокислотную установку. На получение 1 т 98%-ной серной кислоты (для типовой установки производительностью 1000 т/сут) расходуется 1,6 т фосфоангидрита, 0,14 т глины, 0,08 т песка, 0,11 т кокса, 85 м3 воды, 160 кВт‑ч электроэнергии и 6,3 ГДж (1,5–106 ккал) топлива.
Реакция разложения СаSO4 в присутствии восстановителя протекает в две стадии. На первой стадии образуются сульфид кальция и диоксид углерода (частично и СО):
СаSО4 + 2С СаS + 2СО2. (1)
Вторая стадия может быть представлена двумя параллельными процессами:
СаS + 3СаSO4 4СаО + 4SО2, СаS + 2SО2 СаSО4 + S2. (2)
При 900 °С скорости этих процессов близки, а при более высокой температуре преобладает первый из них. Процесс сопровождается побочными реакциями и прямым термическим разложением фосфоангидрита (при 1100 °С достигает 5%). На побочные реакции расходуется углерод, поэтому его берут с избытком по отношению к стехиометрическому количеству согласно суммарной реакции
2СаSО4 + С 2СаО + 2SО2 + СО2 (3)
Избыток углерода составляет 20% при переработке фосфоапгидрита, полученного при экстракции кислоты из фосфоритов, и 30%–в случае переработки апатитов. При больших избытках восстановителя получается слишком много сульфида кальция, при недостатке – велик процент неразложившегося сульфата кальция.
Рис. 4. Схемы утилизации отходов производства экстракционной фосфорной кислоты: а – при переработке фосфоангидрита в серную кислоту и цемент: 1 – сушилка; 2 – силосы; 3 – мельница; 4 – электрофильтры; 5 – циклон; 6 – вращающаяся печь; 7 – смеситель; 8 – холодильник; 9 – сушильная башня; 10 – конвертер; 11 – абсорбер; б – при переработке фосфогипса в сульфат аммония: 1‑реактор для приготовления (NH4)2СО3; 2 – мельница; 3 – реакторы двойного замещения; 4‑барабанный фильтр; 5 – реактор-нейтрализатор; 6 – многокорпусный выпарной аппарат; в-при переработке фосфогипса в сульфид кальция; 1‑реактор 1; 2 – циклон; 3 – реактор II
Процесс очень чувствителен к кислороду: при высоком его содержании в газе выгорает сера (СаS + 2О2 СаSО4), а образование сульфата кальция приводит к формированию в печи трудноудаляемых наростов, колец, сваров и настылей. Поэтому обжиг ведут при содержании в газовой фазе 0,5–0,6% кислорода. При 1200 °С в присутствии 20–30%-го избытка восстановителя получают газ концентрацией 10–13% SО2. Остаточное содержание серы в твердой фазе составляет 0,2–0,5%.
Установлено, что присутствие в сульфате кальция фосфатов (до 15% Р2О5) не влияет на процесс его диссоциации, но ухудшает образование и кристаллизацию силикатов кальция в цементном клинкере. Фтор, переходящий в процессе обжига фосфогипса в газовую фазу, отравляет катализатор процесса конверсии SО2 в SО3. Поэтому, хотя одновременное присутствие фосфатов и фтора способствует стабилизации фазы трехкальциевого силиката 3СаО • SO2, являющегося основным компонентом цементного клинкера, концентрация фтора и Р2О5 в фосфогипсе должна ограничиваться соответственно 0,15 и 0,5%.
Технико-экономические расчеты показывают, что себестоимость серной кислоты из фосфогипса в 1,4 раза выше, чем из флотационного колчедана, но может быть снижена при увеличении масштабов производства и его интенсификации.















