166356 (624987), страница 4
Текст из файла (страница 4)
1 – усреднитель; 2, 13 – насосы; 3 – фильтр; 4 – смеситель; 5,6 – аппараты коагуляции; 7 – вибросито, 8 – промывная емкость; 9 – барабанный вакуум-фильтр; 10 – молотковая дробилка; 11 – многоходовая конвейерная сушилка; 12 – ковшовый элеватор; 14 – сборник серума; 15 – вакуум-ресивер, 16 – вакуум-насос.
I – латекс; II – раствор хлорида натрия; III – раствор серной кислоты; IV – вода; V – вода на очистку от примесей; VI – каучук на брикетирование и упаковку.
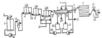
Рис. 8. Схема выделения и сушки эмульсионных каучуков в виде ленты [4]:
1 – усреднитель; 2, 16, 18 – насосы; 3 – фильтр; 4,5,6 – аппараты коагуляции; 7 – лентоотливочная машина; 8 – приемный ящик; 9 – равнительные валки; 10 – вакуум-коробки; 11 – рифлительные валки; 12 – ленточная многоходовая сушилка; 13 – пудровочная машина; 14 – намоточный станок; 15 – сборник серума; 17 – сборник воды.
I – латекс; II – раствор хлорида натрия; III – раствор серной кислоты; IV – вода иа очистку от примесей; V – умягченная вода; VI – к линии вакуума; VII – каучук на упаковку.
Высокотемпературные каучуки выделяют и сушат в виде ленты по схеме, приведенной на рис. 8. Дегазированный латекс из усреднителя 1 насосом 2 через фильтр 3 подается на каскад коагуляции (аппараты 4, 5, 6), каучук выделяется из латекса растворами хлорида натрия и серной кислоты. Промывка каучука и формование ленты осуществляются на лентоотливочной машине 7. Для этого пульпа каучука с каскада коагуляции поступает в приемный ящик лентоотливочной машины 8, откуда крошка каучука захватывается движущейся перфорированной лентой. Крошка каучука разравнивается по всей ширине ленты и уплотняется валками 9, промывается обратной и свежей умягченной водой для удаления электролитов. Вода удаляется из ленты каучука на вакуум-коробках 10, после чего лента проходит через рифлительные валки 11 и поступает на сушку в многоходовую конвейерную сушилку 12, обогреваемую горячим воздухом с максимальной температурой 140 °С. Затем лента каучука охлаждается до 40 °С в нижней зоне сушилки, опудривается тальком на пудровочной машине 13, наматывается в рулоны на намоточном станке 14, упаковывается в мешки, маркируется и направляется на склад.
Вода, отходящая из первой зоны лентоотливочной машины, собирается в сборнике 15, откуда насосом 16 подается на каскад коагуляции; вода, отходящая из второй зоны лентоотливочной машины, выводится на очистку; вода, отходящая из третьей зоны лентоотливочной машины, собирается в cборнике 17, откуда насосом 18 подается в качестве промывной воды на лентоотливочную машину.
Для выделения каучука из латексов, содержащих некаль, используют систему трубопроводов, в которых смешиваются потоки латекса и коагулирующих агентов – хлорида кальция и уксусной кислоты.
Параметры коагуляции (расход электролитов, рН среды) зависят от типа эмульгаторов, способа выделения и сушки каучука. Так, низкотемпературные бутадиен-стирольные каучуки, полученные с применением мыл диспропорционированной канифоли и жирных кислот, выделяют при 50 °С в виде крошки с помощью электролитов (хлорида натрия и серной кислоты), при рН среды 2,5–3,5 в присутствии небольших добавок костного клея или в виде ленты при рН среды 7,2–8,5 без костного клея теми же электролитами.
Рис. 9. Схема получения сажемаслонаполненных эмульсионных каучуков [4]:
1 – емкость для масла; 2 – емкость для эмульгатора; 3 – емкость для латекса; 4 – бункер; 5 – смеситель; 6 – диспергатор; 7, 8, 9 – аппараты коагуляции; 10, 12 – вибросита; 11 – аппарат для промывки пульпы; 13 – молотковая дробилка; 14, 15, 17, 18 – насосы; 16 – емкость для электролита; 19 – сборник серума.
I – технический углерод; II – вода; III – углеводородное масло; IV – эмульгатор; V – латекс; VI – электролит; VII – умягченная вода; VIII – каучук на сушку; IX – вода на очистку.
Выпускаемые за рубежом сажемаслонаполненные бутадиен-стирольные каучуки получают по схеме, представленной на рис. 10. В емкости 1 с мешалкой и рубашкой, в которую подается водяной пар, минеральное масло подогревается для снижения вязкости. Одновременно готовится грубая дисперсия технического углерода, для чего в смеситель 5 дозируются необходимые количества умягченной воды и технического углерода из бункера 4 при включенной мешалке и циркуляции дисгшрсии с помощью насоса 14. Дисперсия технического углерода из смесителя 5, подогретое масло из емкости 1 и эмульгатор из емкости 2 гомогенизируются в аппарате 6, после чего смесь насосом 15 направляется в первый аппарат каскада коагуляции 7 на смешение с латексом, подаваемым из мерника 3. Латекс, заправленный эмульсией технического углерода и масла, поступает на коагуляцию в нижнюю часть аппарата 8, куда одновременно из емкости 16 насосом 17 подается электролит – раствор серной кислоты. Формование мелкозернистой крошки заканчивается в аппарате 9, куда из сборника 19 насосом 18 подается серум. Крошка каучука промывается на вибросите 10, отделяемая вода собирается в сборнике 19. Далее крошка промывается водой в аппарате с мешалкой 11, отделяется от воды на вибросите 12, поступает в молотковую дробилку 13 и направляется на сушку и упаковку.
Дисперсию технического углерода можно приготовить и без эмульгатора. В этом случае используют аппараты, обеспечивающие интенсивное смешение технического углерода с водой без поверхностно-активных веществ (пароструйные эжекторы, струйно-вибрационные мельницы, механические устройства, обеспечивающие высокие сдвиговые усилия, форсунки высокого давления и др.).
Свойства и применение бутадиен-стирольных каучуков, получаемых полимеризацией в эмульсии
Макромолекула бутадиен-стирольных каучуков, получаемых эмульсионной полимеризацией, характеризуется наличием следующих структур:
Около 80% звеньев бутадиена присоединены в положение 1,4-, около 20% – в положение 1,2– Относительное содержание 1,4-цис-и 1,4-транс-звеньев зависит от температуры полимеризации:
Звенья стирола распределены в макромолекуле нерегулярно.
Бутадиен-стирольные каучуки относятся к аморфным некристаллизующимся полимерам. Ниже приведены их физико-химические свойства [4]:
Таблица 1. Основные требования, предъявляемые к каучукам по ГОСТ 11138–78 [3]
Бутадиен-стирольные каучуки растворяются в ароматических и алифатических углеводородах, не стойки к действию смазочных масел, однако достаточно стойки к действию разбавленных кислот и полярных углеводородов, стойки к действию воды. Воздействие теплоты, кислорода, озона и света вызывает глубокие структурные изменения: на ранних стадиях преобладают процессы деструкции, а с развитием термического окисления – процессы структурирования. Каучуки, заправленные стабилизаторами, не изменяют свойств при хранении в течение двух и более лет.
В СССР и России выпускаются следующие марки каучуков (в том числе и α-метилстирольные):
Высокотемпературные: СКМС-10, СКМС-50, СКМС-ЗОРП, БС-45АК
Низкотемпературные: СКС-30 АРКП, СКС-30 АРПД, СКМС-30 АРК, СКМС-30 АРКМ-15, СКМС-30 АРКМ-27, СКС-30 АР КМ-15.
На предприятии ОАО «Воронежсинтезкаучук» выпускаются бутадиен-стирольные синтетические каучуки СКС-30 АРКМ-15 (ГОСТ 11138–78, ТУ 38.403121–98), СКС-30 АРКПН (ТУ 38.40384–99), СКС-30 АРКМ-27 (ТУ 38.303–03070–2001), СКС-30 АРК (ТУ 38.40355–99) [7].
Эти каучуки не требуют специальной пластикации. Они хорошо смешиваются с различными ингредиентами резиновых смесей, а также хорошо совмещаются с другими типами каучуков общего назначения (полибутадиеновыми, полиизопреновыми). Они используются в шинной промышленности для приготовления протекторов и других деталей шин.
Таблица 2. Технические показатели каучука СКС-30 АРК, выпускаемого ОАО «Воронежсинтезкаучук» [7]
| Наименование показателя | СКС(СКМС) – 30 АРК | |
| 1 сорт | 2 сорт | |
| Вязкость по Муни, МБ 1÷4 (100 °С) | 45–57 | 46–57 |
| Разброс по вязкости внутри партии, не более | 5 | 6 |
| Условная прочность при растяжении МПа (кгс/см2), не менее | 26,0 (265) | 25,5 (260) |
| Относительное удлинение при разрыве, %, не менее | 550–750 | 550–750 |
| Относительная остаточная деформация после разрыва, %, не более | 20 | 20 |
| Эластичность по отскоку, %, не менее | 39 | 38 |
| Потери массы при сушке, %, не более | 0,35 | 0,40 |
| Массовая доля золы, %, не более | 0,6 | 0,6 |
| Массовая доля органических кислот, % | 5,0–6,5 | 5,0–6,5 |
| Массовая доля мыл органических кислот, %, не более | 0,15–0,20 | 0,15–0,20 |
| Массовая доля связанного мономера, % | 22,5–24,5 22–25 - | 22,5–24,5 22–25 - |
| Массовая доля антиоксиданта, %, не более, | - | - |
Эмульсионные бутадиен-стирольные каучуки относятся к наиболее распространенным синтетическим каучукам общего назначения. Основная область их применения – производство шин. Их широко используют также при изготовлении транспортерных лент, различных резинотехнических изделий, обуви и др. Специальные марки бутадиен-стирольных каучуков (например, СКМС-30 АРПД), не содержащие электропроводящих примесей, используются в кабельной промышленности. Бутадиен-стирольные каучуки с низким содержанием стирола (10%) применяются для изготовления изделий, работающих в условиях низких температур. На основе бутадиен-стирольных каучуков изготовляют защитные резины, стойкие к воздействию γ-радиации.
Бутадиен-стирольные каучуки вулканизуются серой и перерабатываются на обычном оборудовании резиновой промышленности; высокотемпературные каучуки подвергаются термоокислительной пластикации. Ненаполненные вулканизаты на основе бутадиен-стирольных каучуков отличаются низкими физико-механическими показателями и не находят технического применения. В качестве наполнителя используется технический углерод.
Выводы
Бутадиен-стирольный каучук является одним из самых распространенных промышленно выпускаемых каучуков общего назначения и выпускается в широком ассортименте и большом объеме.
Распределение звеньев бутадиена и стирола в макромолекуле полимера – нерегулярное, статистическое.
Производство бутадиен-стирольных каучуков может проводиться как в растворе, так и в эмульсии. Эмульсионные бутадиен-стирольные каучуки в настоящее время являются наиболее распространенными и дешевыми, они выпускаются на пяти заводах: в Воронеже, Стерлитамаке, Тольятти, Омске и Красноярске.
Эмульсионную полимеризацию проводят при высокой (50С – «горячая» полимеризация) и при пониженной (5С – «холодная» полимеризация) температуре.















