166356 (624987)
Текст из файла
Введение
Бутадиен-стирольные каучуки (дивинил-стирольные каучуки, БСК, СКС, СКМС, ДССК, америпол, интол, карифлекс, крилен, нипол, плайофлекс, SBR, синпол, солпрен, стереон, тьюфден, филпрен, юниден) – синтетические каучуки, продукты сополимеризации бутадиена (I) и стирола (II) общей формулы:
Бутадиен-стирольный каучук, выпускается в широком ассортименте и большом объеме, что объясняется относительной доступностью исходных мономеров (бутадиена и стирола), высокой однородностью свойств и хорошим качеством получаемого полимера, а также освоенной технологией производства.
Мощности производства Б.-с. к. составляют около 50% всех мощностей по синтетическому каучуку, их ежегодное производство в капиталистических странах составляет 2–2,5 млн. т.
Основная масса БСК получается эмульсионной сополимеризацией бутадиена стирола.
В зависимости от условий полимеризации и состава применяемых компонентов выпускают бутадиен-стирольные каучуки, различающиеся по составу и свойствам.
Распределение звеньев бутадиена и стирола в макромолекуле полимера – нерегулярное, статистическое.
Каучуки выпускают с содержанием связанного стирола 10, 30 или 50.
Важным этапом в развитии промышленности синтетических каучуков явилась организация производства бутадиен-стирольных каучуков, получаемых полимеризацией в водных эмульсиях по радикальному механизму. Эмульсионные бутадиен-стирольные каучуки и в настоящее время являются наиболее распространенными и дешевыми, они выпускаются на пяти заводах: в Воронеже, Стерлитамаке, Тольятти, Омске и Красноярске [1].
Эмульсионную полимеризацию проводят при высокой (50С – «горячая» полимеризация) и при пониженной (5С – «холодная» полимеризация) температуре, получая при этом, соответственно, «горячие каучуки» и «холодные каучуки» [2].
Снижение температуры полимеризации приводит к уменьшению содержания в каучуке низкомолекулярных фракций, уменьшению степени разветвленности и увеличению регулярности структуры полимера, что, в целом, приводит к улучшению качества полимера.
Можно получить полимер заданной средней молекулярной массы, которую регулируют в процессе полимеризации введением регуляторов, осуществляющих передачу цепи. С увеличением содержания регуляторов молекулярная масса полимера понижается.
В качестве эмульгаторов, необходимых для получения устойчивых эмульсий мономеров, а также готовых продуктов полимеризации – латексов, применяют натриевые или калиевые мыла синтетических жирных кислот (парафинаты), диспропорционированной или гидрированной канифоли, а также соли сульфокислот или алкилсульфонатов [3].
Канифоль подвергают специальной обработке – диспропорционированию при 230–250 °С в присутствии катализатора – палладия [2].
При выделении каучука коагуляцией латекса растворами хлорида натрия и серной кислоты часть эмульгаторов в виде свободных жирных или смоляных кислот остается в каучуке. В латекс вводят противостарители, которые при коагуляции также переходят в каучук.
Эмульсионные бутадиен-стирольные каучуки обозначаются СКС, а бутадиен-метилстирольные-СКМС. Цифры в обозначении марки каучука отражают содержание стирола (в масс. ч.) в 100 масс. ч. полимера. Буква А указывает на низкотемпературную полимеризацию. Буква Р обозначает, что полимеризация проводилась в присутствии регуляторов полимеризации. Буквы П, К и С указывают на применявшиеся в процессе полимеризации эмульгаторы – соответственно парафинаты, соли диспропорционированной или гидрированной канифоли и алкилсульфонаты. Буква Н указывает на то, что полимер заправлен неокрашивающим противостарителем [4].
Буква Д в марке каучука обозначает, что он предназначен для производства изделий с повышенными диэлектрическими свойствами и содержит очень незначительное количество водорастворимых компонентов за счет коагуляции латекса в присутствии солей алюминия.
Получены бутадиен-стирольные каучуки методом растворной полимеризации в присутствии литийорганических соединений. При добавках полярных соединений в цепи наблюдается статистическое распределение звеньев бутадиена и стирола. Структура таких сополимеров будет существенно отличаться от структуры эмульсионных каучуков. Уменьшается число звеньев бутадиена, присоединенных в положении 1,2 (до 10) и транс – 1,4. но увеличивается содержание звеньев со структурой цис – 1,4 (до 40). Растворные бутадиен-стирольные каучуки обозначаются ДССК и цифрами указывают содержание присоединенного стирола.
Содержание полимера в эмульсионных каучуках составляет около 92–95, а в растворных – около 98.
В зависимости от условий получения средняя молекулярная масса эмульсионных каучуков колеблется от 200 до 400 тыс. [4] при широком ММР и достаточно большой разветвленности цепей. Растворные каучуки имеют очень узкое ММР.
Бутадиен-стирольные каучуки, получаемые полимеризацией в растворе
При сополимеризации бутадиена со стиролом в полярном растворителе на литийорганических катализаторах или в присутствии добавок, сближающих активность мономеров, образуются статистические сополимеры, близкие по структуре и свойствам к эмульсионным аналогам. Представителем каучуков этого типа является ДССК-25, образующийся при сополимеризации 75% (масс.) бутадиена и 25% (масс.) стирола:
нерегулярный сополимер
При полимеризации в неполярном углеводородном растворителе и последовательной подаче мономеров получаются блоксополимеры типа полистирол-полибутадиен-полистирол, в частности ДСТ-30, обладающий свойствами термоэластопласта:
Аналогичным методом производят бутадиеновые каучуки СКД-Л литиевой полимеризации, отличающиеся от каучуков типа СКД нерегулярной структурой и высокой морозостойкостью.
Производство ДССК-25
Технологическое оформление производства ДССК-25 во многом аналогично процессу получения каучуков типа СКИ-3 и СКД. Сополимеризация осуществляется в батарее полимеризаторов (рис. 1). Шихта готовится смешением очищенных и осушенных стирола, бутадиена и смешанного растворителя, состоящего из циклогексана и гексановой фракции в соотношении 75: 25. Состав шихты, ч. (масс):
Компоненты шихты подаются на смешение в диафрагмовый смеситель 8 из мерников 1–4, а затем направляются на тонкую химическую очистку от микропримесей в аппарат с мешалкой и рубашкой 9, куда из мерников 5 и 6 подаются растворы литийорганических соединений в гексановой фракции. Время титрования примесей 15–20 мин, температура не должна превышать 25 °С. О степени очистки судят по окраске шихты, проходящей через смотровой фонарь 10. Слабо-коричневый цвет шихты свидетельствует об отсутствии микропримесей. Шихта на полимеризацию подается дозировочным насосом 11. Перед полимеризатором она смешивается с раствором катализатора, который готовится смешением растворов литийорганического соединения и полярной добавки, сближающей константы сополимеризации бутадиена и стирола в гексановой фракции.
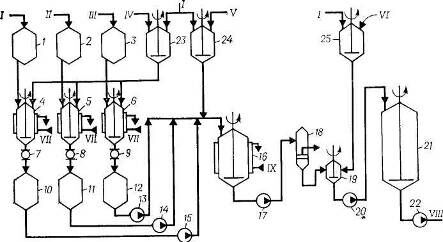
Рис. 1. Схема полимеризации при получении ДССК-25 [4]:
1, 2, 3, 4, 5, 6, 7, 14 – мерники; 8 – диафрагмовый смеситель, 9 – титратор, 10 – смотровой фонарь; 11 – дозировочный насос, 121 – 123 – полимеризаторы; 13 – фильтр, 15, 18 – насосы; 16 – интенсивный смеситель; 17 – усреднитель.
I – стирол; II – бутадиен; III – циклогексан; IV – гексановая фракция; V – дилитий-полидивинил; VI – бутилитий; VII – бутилат калия; VIII – вода; IX – стабилизатор; X – рассол; XI – полимеризат на дегазацию.
Сополимеризация происходит в батарее, состоящей из трех стандартных полимеризаторов (аппараты 12) объемом 20 м3 при последовательной непрерывной подаче шихты снизу и выводе полимеризата из верха аппарата. В полимеризаторах поддерживается температура 50–80 °С, при этом на выходе из последнего аппарата достигается практически полная конверсия. Общее время полимеризации составляет 5–6 ч. Теплота, выделяющаяся при полимеризации, отводится промышленной циркуляционной водой, подаваемой в рубашки аппаратов 12. Полимеризат через фильтр 13, где отделяются нерастворимый в углеводородах полимер, подается в интенсивный смеситель 16 на смешение с 20%-ной водной дисперсией стабилизатора. При необходимости получения масло- или саженаполненного каучука в раствор каучука на стадии дезактивации катализатора вводят наполнители – углеводородное масло или технический углерод.
Дисперсия стабилизатора готовится в аппарате 14 и дозируется на смешение с полимеризатом насосом 15. Заправленный стабилизатором полимеризат после усреднения в аппарате 17 насосом 18 откачивается на водную дегазацию, которая осуществляется по обычным схемам при температуре 100–130 °С и давлении 0,15–0,30 МПа. Дальнейшая переработка полимеризата, сушка и упаковка каучука проводятся по схемам, описанным при получении СКИ-3. По аналогичной схеме осуществляется получение каучука СКД-Л.
Производство ДСТ-30
Бутадиен-стирольный тройной блоксополимер ДСТ-30 получается периодическим способом в стандартных полимеризаторах объемом 20 м3. Технологический процесс включает следующие стадии: химическая очистка компонентов шихты; получение блоксополимера; стабилизация; дегазация; гранулирование и упаковка каучука.
Для дезактивации примесей, реагирующих с катализатором, растворитель, стирол и бутадиен из мерников 1, 2 и 3 (рис. 2) подаются на титрование раствором литийорганических соединений в аппараты 4, 5 и 6, снабженные мешалками и рубашками для подачи рассола. Растворы литийорганических соединений готовятся в аппаратах с мешалками 23 и 24 разбавлением концентрированных продуктов растворителем, очищенным от примесей и осушенным, по обычным схемам. В качестве растворителя при получении ДСТ-30 используют толуол или смешанный циклогексан-гексановый растворитель.
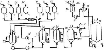
Рис. 2. Схема подготовки исходных продуктов и полимеризации при получении ДСТ-30 [4]:
1, 2, 3, 10, 11, 12 – меринки; 4,5,6 – титраторы; 7, 8, 9 – смотровые фонари; 13, 14, 15. 17, 20, 22 – насосы; 16 – полимеризатор; 18 – фильтр; 19 – интенсивный смеситель; 21 – усреднитель; 23, 24 – аппараты для приготовления катализатора; 25 – аппарат для приготовления стабилизатора.
I – толуол; II – стирол; III – бутадиен; IV – дилитийполидивинил; V – бутиллитий; VI – стабилизатор; VII – рассол; VIII – полимеризат на выделение; IX – вода.
Оттитрованные до слабо-коричневой окраски компоненты шихты через соответствующие смотровые фонари сливаются в мерники 10, 11 и 12, откуда насосами 13, 14 и 15 дозируются в полимеризатор 16 в такой последовательности: вначале из мерника 10 насосом 15 подается рассчитанное количество растворителя, затем из мерника 11 насосом 14 загружается половина стирола, после чего из мерника 24 – необходимое количество раствора катализатора. Состав шихты, ч. (масс) [4]:
| Стирол | 6 |
| Бутадиен | 14 |
| Растворитель | 80 |
Процесс полимеризации ведут при заданной температуре до полной конверсии стирола; для отвода теплоты, выделяющейся при реакции, в рубашку полимеризатора подается охлаждающая вода. Перед подачей бутадиена снижают температуру в полимеризаторе до 35 °С, после чего дозируют бутадиен с такой скоростью, чтобы температура не поднималась выше 60 °С. При достижении конверсии бутадиена не менее 90% в полимеризатор подают оставшуюся половину стирола и продолжают полимеризацию. Для достижения полной конверсии мономеров температуру в реакторе повышают и проводят дополимеризацию. Первая стадия полимеризации протекает при 40–45 °С в течение 1 ч, вторая стадия – при 50 – 60 °С в течение 5 ч, третья стадия – при 70–80 °С в течение 1 ч. По окончании процесса полимеризации раствор полимера насосом 17 через фильтр 18 подается на смешение с раствором стабилизатора, который готовится в аппарате 25 и дозируется из расчета 0,7 ч. (масс.) на 100 ч. (масс.) полимера в интенсивный смеситель 19. Заправленный стабилизатором полимеризат поступает в усреднитель 21, откуда насосом 22 направляется на выделение.
Характеристики
Тип файла документ
Документы такого типа открываются такими программами, как Microsoft Office Word на компьютерах Windows, Apple Pages на компьютерах Mac, Open Office - бесплатная альтернатива на различных платформах, в том числе Linux. Наиболее простым и современным решением будут Google документы, так как открываются онлайн без скачивания прямо в браузере на любой платформе. Существуют российские качественные аналоги, например от Яндекса.
Будьте внимательны на мобильных устройствах, так как там используются упрощённый функционал даже в официальном приложении от Microsoft, поэтому для просмотра скачивайте PDF-версию. А если нужно редактировать файл, то используйте оригинальный файл.
Файлы такого типа обычно разбиты на страницы, а текст может быть форматированным (жирный, курсив, выбор шрифта, таблицы и т.п.), а также в него можно добавлять изображения. Формат идеально подходит для рефератов, докладов и РПЗ курсовых проектов, которые необходимо распечатать. Кстати перед печатью также сохраняйте файл в PDF, так как принтер может начудить со шрифтами.















