166356 (624987), страница 2
Текст из файла (страница 2)
Рис. 3. Схема безводной дегазации, гранулирования и упаковки каучука при получении ДСТ-30 [4];
1 – концентратор; 2 – безводный дегазатор; 3,5 – червячные прессы; 4 – шнековый транспортер; 6 – вибросито; 7 – виброподъемннк; 8 – дозирующее устройство; 9 – калорифер; 10, 12 – сепараторы; 11, 13 – конденсаторы; 14 – сборник растворителя; 16 – насос.
I – полимеризат; II – пар; III – вода охлажденная; IV – растворитель в рецикл- V – каучук на упаковку; VI – воздух.
Выделение каучука осуществляется безводной дегазацией (рис. 3), позволяющей исключить из процесса стадию регенерации растворителя. Полимеризат, содержащий 20% сополимера, поступает в горизонтальный концентратор 1, обогреваемый через рубашку паром и снабженный перемешивающим устройством. Упаренный полимеризат, содержащий не менее 26% полимера, стекает в двухвалковый дегазатор 2, состоящий из двух камер – верхней (приемной) и нижней, где происходит окончательная дегазация полимера на поверхности рабочих валков; валки обогреваются паром давлением 0,9 МПа. Раствор полимера, попадая на горячие валки, равномерно распределяется по всей их длине. В верхней камере дегазатора происходит первичное удаление растворителя, пары которого поступают в сепаратор 10, объединяясь с парами, отходящими из концентратора 1. Возвратные продукты конденсируются в конденсаторе 11, охлаждаемом промышленной водой, несконденсированные пары после отделения от конденсата в сепараторе 12 поступают в конденсатор 13, охлаждаемый охлажденной водой. Несконденсированные продукты направляются на абсорбцию, а конденсат стекает в сборник 14, откуда насосом 15 направляется в отделение полимеризации на приготовление шихты.
Пленка каучука выводится из дегазатора через зазор между рабочим и уплотнительным валками, снимается ножами и собирается в бункере. Для предотвращения утечки паров растворителя в помещение цеха на уплотнительные поверхности подается азот давлением 0,13 МПа.
Каучук из бункера дегазатора 2 поступает в червячный пресс 3, гомогенизируется и шнековым транспортером 4 подается в червячный пресс 5, снабженный гранулятором, который позволяет получать гранулы размером 5x5x5 мм при температуре на выходе из фильер 150–180 °С. При необходимости для достижения заданной температуры в рубашку гранулятора подается пар давлением 1,85 МПа или вода. На выходе из гранулятора каучук охлаждается фузельной водой, которая отделяется на вибросите 6 и направляется на очистку, а гранулы поступают на виброподъемник 7, где вода с поверхности гранул удаляется подогретым воздухом. Гранулы через автоматические весы засыпаются в бумажные мешки и по конвейеру направляются на склад готовой продукции.
Недостатком этого способа являются значительные потери энергоресурсов, в частности электроэнергии, потребляемой двигателями каждого насоса для подачи раствора полимера на соответствующую систему дегазации каучука, сложность регулирования давления в линии подачи раствора полимера путем сброса на всас насоса, что способствует увеличению удельных расходов электроэнергии, неудовлетворительный фракционный состав крошки каучука, а также потери мелкой крошки каучука с избытком циркуляционной воды
В патенте [5] предлагается способ получения каучуков растворной полимеризацией, включающий полимеризацию мономеров, дезактивацию катализатора, водную отмывку от остатков катализатора и стабилизацию полимера антиоксидантом, усреднение раствора полимера, эмульгирование усредненного раствора полимера горячей циркуляционной водой и обработку острым водяным паром, водную дегазацию в двух и более системах дегазации, концентрирование и сушку каучука в червячно-отжимных сушильных агрегатах или воздушных сушилках, заключающийся в том, что раствор полимера из усреднителей направляют в первый общий коллектор и выводят на предварительное эмульгирование горячей циркуляционной водой, подаваемой в количестве 5–25% от объема раствора полимера в линию всаса насосов, повышают давление до 1,0–1,3 МПа, выводят во второй общий коллектор и подают на окончательное эмульгирование раствора полимера горячей циркуляционной водой и обработку острым водяным паром, затем на каждую из систем водной дегазации избыток горячей циркуляционной воды, выводимой из концентраторов крошки каучука, направляют на очистку от мелкой крошки каучука с дальнейшим использованием ее в производстве.
В качестве горячей циркуляционной воды на предварительное эмульгирование раствора полимера при необходимости используют водный конденсат паров дегазации с температурой 60–75 °С или смесь горячей циркуляционной воды, выводимой из концентраторов крошки каучука, и водного конденсата паров дегазации [5].
Свойства и применение бутадиен-стирольных сополимеров, получаемых полимеризацией в растворе
Статистические сополимеры бутадиена со стиролом типа ДССК-25 рассматриваются как каучуки, способные заменять эмульсионные бутадиен-стирольные сополимеры в резиновых смесях для шин, электроизоляции, обуви и других изделий.
Сравнительные свойства растворных бутадиен-стирольных каучуков и каучуков, получаемых эмульсионной полимеризацией (типа СКС-30 АРК), приводятся ниже [4]:
По комплексу других физических и химических свойств эти каучуки близки друг к другу. Наиболее ценными свойствами растворных каучуков являются: низкое содержание примесей; узкое молекулярно-массовое распределение, что обеспечивает лучшие динамические свойства резин; низкая усадка резиновых смесей; более высокая износостойкость и отличная морозостойкость.
Блоксополимеры полистирол-полибутадиен-полистирол при содержании стирола в концевом блоке свыше 10% имеют в интервале температур от –60 до +60 °С свойства вулканизованных резин (высокое относительное удлинение, высокая упругость, хорошее сопротивление разрыву) и относятся к новому классу эластомеров – термоэластопластам. С другой стороны, им присущи свойства термопластов и при температурах 150–220 °С они могут перерабатываться шприцеванием и литьем под давлением. При понижении температуры свойства термоэластопластов восстанавливаются, тем самым обеспечивается возможность многократной переработки отходов производства и утилизации изделий, отслуживших свой срок.
Термоэластопласты обладают высокой стойкостью к воде, едкому натру, кислотам, аммиаку, спиртам, ограниченно стойки к маслам и не стойки к ацетону, бензину, толуолу, этилацетату. Они отличаются высокой износостойкостью, не проводят электричества, их морозостойкость находится на уровне вулканизатов натурального каучука, а стойкость к озону и УФ-облучению – на уровне вулканизатов бутадиен-стирольных эмульсионных каучуков. Термоэластопласты хорошо совмещаются с натуральным каучуком, СКИ-3, бутадиен-стирольными каучуками, смолами и наполнителями, легко окрашиваются в любой цвет.
Кроме ДССК-25 в нашей стране производят статистические сополимеры бутадиена со стиролом ДССК-10, ДССК-18, ДССК-45, ДССК-65, ДССК-85, отличающиеся содержанием связанного стирола.
Наряду с ДСТ-30 выпускаются бутадиен-стирольные (ДСТ-50, ДСТ-80) и изопрен-стирольные (ИСТ-17, ИСТ-25, ИСТ-50) термоэластопласты, отличающиеся содержанием связанного стирола в полистирольных блоках.
Бутадиен-стирольные статистические каучуки типа ДССК-25 относятся к каучукам общего назначения. По сравнению с эмульсионными аналогами они дают в протекторах повышенное сопротивление растрескиванию, лучшее сцепление с мокрой дорогой, пониженное теплообразование и повышенную эластичность. Хорошая текучесть и шприцуемость позволяет использовать эти каучуки для производства обуви, шприцованных изделий и покрытий для полов.
Бутадиен-стирольные термоэластопласты типа ДСТ-30 используются для изготовления товаров народного потребления: пленочных материалов для упаковки пищевых продуктов, уплотнителей холодильников, масок, ластов, мячей, игрушек, спортивной обуви и других изделий. Их применяют также в дорожных покрытиях, в производстве стройматериалов, в составах для покрытия полов и пропитки бумаги, в клеевых составах и др [6].
Бутадиен-стирольные каучуки, получаемые полимеризацией в эмульсии
Сополимеризацию бутадиена со стиролом проводят в водных эмульсиях, образование полимера протекает по механизму радикальной полимеризации. Основное количество бутадиен-стирольных каучуков производят при 5 °С (низкотемпературные каучуки), некоторые марки получают при 50 °С (высокотемпературные каучуки). Требования к чистоте мономеров приведены ниже, % (масс) [4]:
Высокотемпературные бутадиен-стирольные каучуки получают с применением в качестве инициатора персульфата калия, для регулирования молекулярной массы используют диизопропилксантогендисульфид (дипроксид), который вводят в систему в несколько приемов; или трет-додецилмеркаптан, который вводят в начале процесса. В качестве эмульгатора применяют смесь натриевых солей дибутилнафталинсульфокислоты (некаль) и синтетических жирных кислот С10–С16 или калиевую соль жирных кислот. Массовое соотношение мономеры: вода = 100: 125. Полимеризацию проводят до конверсии 60%, в качестве стоппера используют нафтам-2, одновременно являющийся стабилизатором каучука, диметилдитиокарбамат натрия или древесно-смоляной антиполимеризатор.
Низкотемпературные бутадиен-стирольные каучуки получают с применением в качестве инициатора полимеризации окислительно-восстановительных систем. В настоящее время за рубежом наиболее распространена необратимая железопирофосфатная система (инициатор – гидропероксид п-ментана, активатор – пирофосфатный комплекс двухвалентного железа) с добавкой небольших количеств этилендиаминтетраацетата натрия (трилон Б), образующего комплекс с трехвалентным железом. В отечественной промышленности низкотемпературные бутадиен-стирольные каучуки получают с использованием гидропероксидов изопропилбензола и изопропилциклогексилбензола. В качестве регулятора молекулярной массы применяют тpeт-додецилмеркаптан. Для создания и стабилизации эмульсии мономеров в воде используют эмульгаторы – калиевые мыла высших жирных кислот или диспропорционированной канифоли. Вспомогательными компонентами полимеризации являются: электролиты (тринатрийфосфат и хлорид калия), способствующие поддержанию заданного рН системы и понижению вязкости латекса, и вещества, повышающие стабильность латекса (натриевая или калиевая соль продукта конденсации формальдегида с нафталинсульфокислотой или алкилнафталинсульфокислотой – лейканол, даксад). Для прекращения полимеризации при достижении заданной конверсии в систему вводят стоппер – диметилдитиокарбамат натрия. Массовое соотношение мономеры: вода = = 100: (185÷250); конверсия 60%. В последнее время конверсия при получении бутадиен-стирольных каучуков низкотемпературной полимеризации доводится до 70%. Чтобы при этом не ухудшались свойства товарного каучука, прибегают к более глубокому регулированию молекулярной массы сополимеров, а для сохранения высоких скоростей процесса при глубокой конверсии рекомендуется использовать более активные инициирующие системы.
Соотношение мономеров и состав шихты для получения бутадиен-стирольных каучуков определяются маркой выпускаемого каучука.
Технологический процесс получения бутадиен-стирольных каучуков, осуществляемый по непрерывной схеме, состоит из следующих стадий:
-
приготовление углеводородной и водной фаз;
-
приготовление растворов инициатора, активатора, регулятора и стоппера и дисперсии антиоксиданта;
-
полимеризация и ее обрыв;
-
отгонка незаполимеризовавшихся мономеров из латекса; выделение и сушка каучука.
Подготовительные операции и сополимеризация
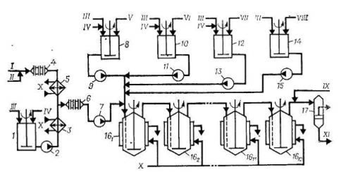
Схема установки для получения низкотемпературных бутадиен-стирольных каучуков непрерывной полимеризацией в эмульсии показана на рис. 4. Водная фаза, включающая раствор основного эмульгатора, электролита и второго эмульгатора (лейканола), готовится в аппарате 1 смешением указанных компонентов, дозируемых в соответствии с заданной рецептурой, и имеет рН 10–11. Готовая водная фаза насосом 2 через холодильник 3, охлаждаемый рассолом, подается на смешение с углеводородной фазой в диафрагмовый смеситель 6.
Рис. 4. Схема полимеризации при получении низкотемпературных бутадиен-стирольных эмульсионных каучуков [4]:
1 – емкость для приготовления водной фазы, 2, 7, 9, 11, 13, 15 – насосы; 3, 5 – холодильники; 4, 6 – диафрагмовые смесители; 8, 10, 12, 14 – аппараты для приготовления компонентов; 161 –1612 – полимеризаторы; 17 – фильтр.
I – бутадиен; II – стирол; III – умягченная вода; IV – эмульгаторы; V – инициатор; VI – комплекс железа; VII – ронгалит; VIII – регулятор молекулярной массы; IX – стоппер; X – рассол; XI – латекс на дегазацию.















