166356 (624987), страница 3
Текст из файла (страница 3)
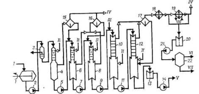
Углеводородная фаза готовится непрерывным смешением бутадиена и стирола, подаваемых в заданном соотношении дозировочными насосами в диафрагмовый смеситель 4, охлаждается в рассольном холодильнике 5, смешивается с водной фазой в диафрагмовом смесителе 6, после чего насосом 7 подается в первый по ходу аппарат батареи полимеризаторов, состоящей, как правило, из 12 стандартных полимеризаторов объемом 12 или 20 м3. Эмульсия инициатора готовится в аппарате 8 из умягченной воды, инициатора и эмульгатора, дозируемых из соответствующих мерников, и насосом 9 подается на смешение с эмульсией углеводородов в воде в линию шихты перед первым полимеризатором 16.
Регулятор молекулярной массы каучука (трет-додецилмеркаптан) применяется в виде раствора в стироле. Комплекс железа готовится в отсутствие воздуха в виде тонкой взвеси в воде при нагревании смеси растворов пирофосфата калия и сульфата железа (II) при перемешивании или в виде раствора омылением этилендиаминтетрауксусной кислоты едким калием с последующим взаимодействием образовавшейся соли с рассчитанным количеством сульфата железа (II). Ронгалит растворяется в воде при перемешивании. Приготовленные в соответствии с рецептом полимеризации растворы подаются на смешение в линию шихты перед первым полимеризатором. Все растворы исходных компонентов готовятся и хранятся в атмосфере азота.
Полимеризаторы в батарее соединены так, что полимеризуемая шихта поступает в нижнюю часть аппарата через сифон и направляется в следующий аппарат из верха. Полимеризатор представляет собой автоклав с рубашкой и встроенными пучками труб, через которые рассолом отводится теплота, выделяющаяся при полимеризации. Аппарат имеет мешалку рамного типа. Все полимеризаторы (аппараты 161–1612) связаны между собой тремя линиями: по одной из них – основной – продукт передается из одного аппарата в другой, вторая – шунтовая линия – предназначена для вывода любого аппарата в случае отключения его из батареи на ремонт и чистку, третья – разгрузочная – служит для разгрузки выключенного из работы полимеризатора. Обычно в работе находится 10–11 полимеризаторов.
При достижении конверсии мономеров 60–70% (время полимеризации обычно 10–11 ч) в латекс вводят 1%-ный водный раствор стоппера – диметилдитиокарбамата натрия. Стоппер подается в линию латекса после последнего по ходу полимеризатора, затем латекс проходит через фильтр 17, где отделяются твердые включения, и поступает на дегазацию. При необходимости одновременно со стоппером в латекс вводят антиоксидант.
По аналогичной схеме получают высокотемпературные каучуки. Основные отличия при этом связаны с меньшим числом компонентов, используемых при получении высокотемпературных каучуков, отсутствием встроенных поверхностей или дополнительного теплосъема, использованием промышленной воды в качестве теплоносителя для отвода теплоты, выделяющейся при сополимеризации. Для инициирования полимеризации в рубашку первого по ходу процесса полимеризатора подают горячую воду, при этом шихта в аппарате подогревается до 50 °С; в охлаждающие устройства последующих аппаратов подают холодную воду.
Дегазация латексов
Дегазация низкотемпературных латексов осуществляется по схеме, приведенной на рис. 5. Латекс из батареи полимеризаторов поступает в промежуточную емкость 1, снабженную рамной мешалкой, откуда насосом 2 через фильтр 3 подается в колонну предварительной дегазации 4, работающую в режиме прямотока латекс – пар давлением 0,6 МПа. В колонне 4 удаляется основная масса не-прореагировавшего бутадиена, который через сепаратор 6 направляется на выделение и регенерацию, а частично дегазированный латекс насосом 5 подается в верхнюю часть дегазационной колонны первой ступени 7, где окончательно удаляется из латекса бутадиен и отгоняется основная масса стирола. Для окончательного удаления стирола латекс из куба колонны 7 насосом 8 подается в колонну второй ступени дегазации 9. Дегазированный латекс, содержащий менее 0,3% (масс.) стирола, выводится из куба колонны 9 через гидрозатвор 10 и насосом 11 откачивается на выделение каучука. Отгоняемые в колоннах 7 и 9 углеводороды поступают в сепаратор 12, где отделяются от захваченных частиц каучука, возвращаемых в нижнюю часть колонны 9, и далее в систему конденсации, состоящую из двух последовательно соединенных конденсаторов, которые охлаждаются промышленной (аппарат 13) и охлажденной (аппарат 14) водой. Сконденсированные продукты (стирол и вода) через гидрозатвор 15 насосом 16 подаются в отстойник 17, а несконденсированные (бутадиен) вместе с газообразными веществами из колонны 4 подаются на разделение и регенерацию. Углеводородный слой из отстойника 17 поступает на очистку от примесей, а нижний водный слой сливается и направляется на очистку.
Колонны дегазации, работающие при прямотоке греющий пар – латекс, имеют пакетную насадку диск-кольцо, скорость прохождения латекса через колонну регулируется шиберами.
Рис. 5. Схема дегазации латекса с предварительной отгонкой мономеров [4]:
1 – промежуточная емкость; 2, 5, 8, 11, 16 – насосы; 3 – фильтр; 4 – колонна предварительной дегазации; 6, 12 – сепараторы; 7 – дегазатор первой ступени; 9 – дегазатор второй ступени; 10, 15 – гидрозатворы; 13, 14 – конденсаторы; 17 – отстойник.
I – латекс из полимеризаторов; II – пар; III – углеводороды на компремирование; IV – углеводороды на осушку; V – вода на отпарку органических соединений; VI – латекс на выделение; VII – охлажденная вода.
Предварительная отгонка бутадиена может быть осуществлена в промежуточной емкости 1, которая в этом случае для подогрева латекса глухим паром снабжается рубашкой.
Дегазация высокотемпературных латексов осуществляется в двухступенчатом отгонном агрегате при температуре около 80 °С и остаточном давлении 52 кПа.
С целью уменьшения содержания стирола в латексе, сокращения удельного расхода водяного пара и увеличения межремонтного пробега оборудования используют противоточную дегазацию латекса. Одним из условий, определяющих стабильную работу противоточных колонн, является тщательная предварительная отгонка бутадиена из латекса. Содержание бутадиена не должно превышать 0,2% (масс.), в противном случае возможно снижение вакуума в колонне и повышенное пенообразование на тарелках. Наилучшие результаты достигаются при использовании для отгонки бутадиена трех колонн с насадкой диск-кольцо, работающих в режиме прямотока. Отгонка стирола осуществляется в колоннах с ситчатыми тарелками и переливными стаканами. Для предотвращения пенообразования на тарелках противоточной колонны в латекс вводится пеногаситель на основе полиметилсилоксана.
Схема противоточной дегазации латекса представлена на рис. 6. Латекс из батареи полимеризаторов поступает в промежуточную емкость 1, снабженную рамной мешалкой, откуда насосом 2 через фильтр 3 подается в колонну предварительной дегазации 4, работающую под давлением в режиме прямотока латекс – пар давлением 0,6 МПа. В колонне 4 удаляется основная масса бутадиена, который через сепаратор 15 направляется на компремирование, выделение и регенерацию, а латекс из куба колонны 4 насосом 5 подается в колонну 6 и далее насосом 7 на окончательную отгонку бутадиена в колонну 8. Колонны 6 и 8 работают под вакуумом, при прямотоке латекса и пара. Бутадиен, отгоняемый в колоннах 6 и 8, отделяется от увлеченных капель латекса в сепараторе 16 и направляется на компремирование.
Из куба колонны 8 насосом 9 латекс подается в колонну 10, работающую в режиме противотока. Для предотвращения пенообразования в линию латекса подается пеногаситель. Пар подступает под нижние ситчатые тарелки дегазационных частей колонн 10 и 12. Окончательная дегазация латекса происходит в колонне 12. Пары углеводородов из верха колонн 10 и 12 подаются в сепаратор 17, где отделяется латекс, увлекаемый парами. Латекс возвращается в кубовую часть колонны 12, а углеводороды конденсируются в конденсаторе 18, охлаждаемом промышленной водой, и в конденсаторе 19, охлаждаемом охлажденной водой.
Несконденсировавшиеся продукты направляются на компримирование, а конденсат сливается в гидрозатвор 20, откуда насосом 21 направляется в отстойник 22.
Рис. 6. Схема противоточной дегазации латекса [4]:
1 – емкость с мешалкой; 2, 5, 7, 9, 11, 14, 21 – насосы; 3 – фильтр; 4, 6, 8, 10, 12 – дегазационные колонны; 13, 20 – гидрозатворы; 15, 16, 17 – сепараторы; 18, 19 – конденсаторы; 22 – отстойник.
I – латекс на дегазацию; II – пар; III – пеногаситель; IV – бутадиен на компремирование; V – латекс иа выделение каучука; VI – углеводороды на очистку; VII – вода на отпарку органических соединений; VIII – охлажденная вода.
Верхний углеводородный слой из отстойника 22 направляется на регенерацию, а нижний водный слой – на очистку от органических продуктов. Дегазированный латекс из куба колонны 12 через гидрозатвор 13 насосом 14 откачивается на выделение каучука из латекса.
Выделение и сушка эмульсионных каучуков
При получении маслонаполненных каучуков, содержащих 17 или 37 ч. (масс.) минерального масла ПН-6 или МИНХ-1 на 100 ч. (масс.) каучука, дегазированный латекс смешивается с эмульсией масла, одновременно в латекс вводится дисперсия стабилизатора, после чего смесь поступает на выделение каучука в виде крошки (рис. 7). Латекс, заправленный маслом, усредняется в емкости 1, имеющей рамную мешалку, насосом 2 через фильтр 3 подается в смеситель 4 на смешение с 25%-ным раствором хлорида натрия и серумом, подаваемым из сборника 14 насосом 13. Смесь поступает в аппараты коагуляции 5 и 6, в нижнюю часть которых подается серум, подкисленный 1–2%-ным раствором серной кислоты. Хлорид натрия вызывает агломерацию полимерных частиц в латексе, а серная кислота переводит молекулы эмульгатора, стабилизирующие латексные частицы от самослипания, в свободные карбоновые кислоты и вызывает тем самым коагуляцию полимерных частиц с образованием пористой крошки каучука.
Водная суспензия крошки каучука поступает на вибросито 7, где каучук отделяется от серума (вода, содержащая свободные карбоновые кислоты, хлорид натрия, серную кислоту и др.), который собирается в сборнике 14 и возвращается в аппараты коагуляции насосом 13. Крошка каучука в промывной емкости 8 отмывается водой от свободных карбоновых кислот и электролита, после чего пульпа поступает на барабанный вакуум-фильтр 9, куда одновременно подается промывная вода, для окончательного удаления растворимых примесей. Каучук в виде шкурки поступает в молотковую дробилку 10, образующаяся крошка каучука пневматическим транспортером подается в сушилку 11, а вода отсасывается вакуум-насосом 16 через вакуум-ресивер 15 и сбрасывается в канализацию. Каучук сушится горячим воздухом в многоходовой конвейерной сушилке 11 при температуре не выше 105 °С до содержания влаги менее 0,5% (масс). Высушенный каучук охлаждается до 40 °С в нижней зоне сушилки 11 и ковшовым элеватором 12 подается на брикетирование и упаковку. Каучук упаковывают в брикеты массой 30 кг. Брикеты упаковываются в полиэтиленовую пленку и укладываются в четырехслойный бумажный мешок [7].
Рис. 7. Схема выделения и сушки маслонаполненных эмульсионных каучуков [4]:















