125919 (593183), страница 3
Текст из файла (страница 3)
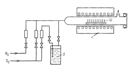
1.1.2. Жидкие источники
Суть метода диффузии из жидких источников заключается в следующем. Пластины кремния помещают в кварцевую трубу, находящуюся внутри нагретой однозонной печи. Через трубу пропускается поток газа-носителя, чаще всего азота или аргона, к которому добавляется примесь источника диффузанта, находящегося при обычных условиях в жидком состоянии. Кроме того, в газовую смесь на все время или на часть времени процесса добавляется некоторое количество кислорода. Метод в основном используется для диффузии бора и фосфора, причем в качестве источников диффузантов применяют такие вещества, как PCl3, POCl3, PBr3, BBr3 и борнометиловый эфир.
Рис. 1.2. Диффузия в потоке газа-носителя из жидкого источника: 1 – однозонная печь; 2 – жидкий источник.
Жидкие источники позволяют двуступенчато разбавлять пары потоком газа, проходящим через дозатор, и общим потоком, идущим непосредственно в кварцевую трубу. Схема диффузии при использовании жидкого источника диффузии представлена на рис. 1.2 [5].
Рассмотрим диффузию из жидкого источника, когда в качестве жидкого источника используется POCl3 [6]. Через барботер с POCl3 может пропускаться или азот, или кислород, или их смесь. Двухступенчатое разбавление обеспечивает возможность получения малых концентраций POCl3 в газовой смеси. Температура POCl3 может меняться в интервале 15 – 40ºС (удобнее всего поддерживать ее около 20ºС). Полный поток газа составляет 2 л/мин. Если пропускать через печь POCl3 в токе инертного газа, то в результате происходящих на поверхности кремния реакций будут, по-видимому, получаться P4O10, PCl3 и свободный Cl2, который будет травить поверхность кремния. Это обычно и наблюдается в отсутствие кислорода. При достаточном содержании кислорода в газовой смеси травление будет приостанавливаться растущей пленкой окисла :
4POCl3 + 3O2 → P4O10 +6Cl2,
P4O10 + 5Si → 4P + 5SiO2.
Дополнительное окисление кремния будет вызываться кислородом, находящимся в газовой смеси. Двуокись кремния, реагируя с P4O10, будет образовывать фосфорно-силикатное стекло, из которого и будет идти диффузия в кремний. Как и при диффузии в двухзонных печах, наилучшая однородность будет достигаться при насыщении стекла фосфором и при достаточно высокой поверхностной концентрации фосфора в кремнии. Также было установлено, что при высоких температурах и сравнительно высоких (~ 0,2 – 0,3 %) концентрациях POCl3, когда получаются низкие значения ρs, результаты наиболее воспроизводимы и меньше всего зависят от содержания кислорода. При малых концентрациях POCl3 (порядка 0,02 %) и при низких температурах зависимость результатов от содержания O2 довольно резкая, но зато имеется возможность получать ρs порядка нескольких сотен Ом на квадрат. Следует отметить, что во избежание повреждения поверхности кремния в процессе диффузии POCl3 целесообразно пропускать не сразу, а через небольшое время после начала пропускания азота с кислородом.
Альтернативным жидким источником для диффузии фосфора является трибромид фосфора PBr3, который имеет превосходные геттерирующие свойства, по сравнению с POCl3, и рабочую температуру 170°С.
К жидким источникам для диффузии бора относятся триметилборат (CH3O)3B и трехбромистый бор BBr3, которые окисляются с образованием B2O3. BBr3 – галоген и может служить одновременно геттером металлических примесей в процессе диффузии. Схема установки для диффузии бора из BBr3 такая же, как на рис. 1.2. Скорость потока N2 над BBr3 равна нескольким кубическим сантиметрам в минуту, а общая скорость газового потока около 1 л/мин [6]. Добавляемое количество O2 невелико, несколько десятков кубических сантиметров в минуту, но, как и при диффузии фосфора из POCl3, отсутствие O2 может привести к нежелательным последствиям – в данном случае к появлению на поверхности кремния нерастворимых налетов черного цвета. Однако при использовании BBr3, как и любого другого галогенного источника, возможно образование ямок травления, если завышена концентрация паров BBr3 или концентрация кислорода в потоке газа мала. Другим недостатком является возможность засорения газовой системы порошкообразной B2O3, а в результате – невоспроизводимость значений поверхностной концентрации [3].
К преимуществам метода диффузии из жидких диффузантов следует отнести то, что его осуществление просто и что не требуется второй высокотемпературной зоны. Кроме того, метод позволяет осуществлять непрерывным образом процесс, несколько напоминающий двухстадийную диффузию (когда поток POCl3 или BBr3 пропускается над кремнием только в течение части процесса). Этот процесс нельзя считать обычной двухстадийной диффузией, так как перед второй стадией с поверхности не удаляется фосфорно-силикатное или боро-силикатное стекло. Метод позволяет осуществить процесс в замкнутой системе и не требует частой смены источника.
1.1.3. Газообразные источники
Диффузия примесей в кремний может также осуществляться из газообразных источников – гидридов фосфора, бора и мышьяка – фосфина PH3, диборана B2H6 и арсина AsH3, а также из BCl3.
Схема установки для диффузии фосфора с использованием фосфина напоминает схему на рис. 1.2 с той разницей, что источником диффузанта служит не поток газа носителя, пробулькивающий или проходящий над жидким источником, а баллон, содержащий смесь PH3 и инертного газа, например аргона. В качестве газа-носителя может использоваться азот в смеси с кислородом. Систематическое изучение результатов диффузии при различных температурах в зависимости от концентрации фосфина и кислорода показало слабую зависимость результатов от этих величин в довольно широких пределах [6]. В процессе диффузии из фосфина идут, по-видимому, следующие реакции :
2PH3 → 3H2 + 2P (в трубе);
4P + 5O2 → 2P2O5 (в трубе);
2P2O5 + 5Si → 5SiO2 + 4P (непосредственно на поверхности Si).
Образующийся водород, соединяясь с кислородом, дает пары воды, образующей с P2O5 ортофосфорную кислоту. Так как и она достаточно летуча и хорошо реагирует с кремнием, это, по всей видимости, не сказывается на результатах диффузии. Диффузия из фосфина позволяет воспроизводимо получать ρs от 0,2 до 200 Ом/ٱ (в диапазоне температур 800 – 1200°С и объемных концентраций PH3 от 0,05 до 2%), а при более низкой температуре 750°С и при содержании кислорода 50% и фосфина 0,1% возможно получение ρs около 1000 Ом/ٱ [6] К недостаткам данного метода диффузии фосфора является затрудненная регулировка концентрации фосфора, так как стенки из кварцевого стекла поглощают некоторое количество P2O5 из газа-носителя в течение каждого процесса диффузии, что образует дополнительный источник примеси [7].
Диффузия бора из диборана осуществляется аналогично диффузии фосфора из фосфина. Диборан подается в смеси с аргоном и дальше перед поступлением в рабочую трубу смешивается с азотом и сухим кислородом. При проведении процесса диффузии имеют место следующие реакции:
B2H6 → 2B + 3H2 (в потоке газа);
4B + 3O2 → 2B2O3 (в потоке газа);
Si + O2 → SiO2 (на поверхности кремния);
SiO2 + B2O3 → B2O3∙SiO2 (стекло на поверхности окисла);
2B2O3 + 3Si → 3SiO2 + 4B (на поверхности кремния).
Помимо этого, в процессе диффузии образуется вода, несколько ускоряющая рост пленки окисла, но делающая его не столь прочным, так что после диффузии облегчается снятие боросиликатного стекла [6]. Среди факторов, определяющих в этом методе поверхностную концентрацию бора, следует отметить условия, связанные с потоком газа: его состав, скорость течения, характер течения (ламинорный или турбулентный) и температуру процесса. Непосредственно на поверхностную концентрацию влияют толщина и состав боросиликатного стекла, скорость диффузии через него B2O3 и т.п. Но все эти параметры определяются названными факторами. При изменении объемной концентрации B2H6 от 1 до 50∙10−4 % и температуры от 1050 до 1250°С поверхностная концентрация бора может меняться от 1017 см–3 до предельной. Довольно резко зависит поверхностная концентрация и от скорости общего потока газа. Если говорить об однородности результатов, то имеется разброс (увеличение поверхностного сопротивления) по ходу течения газа. Однако все же этот метод позволяет получить малый разброс поверхностного сопротивления в широком интервале поверхностных концентраций.
Диборан используется разбавленным на 99 % по объему. Так как продуктом реакции окисления при 300°С в кислороде является только вода, то дефектов типа ямок травления не образуется. Для захвата неиспользованного газа на входе в трубу устанавливают ловушку с концентрированной соляной кислотой [3]. Если вместо кислорода использовать углекислый газ, то на стадии загонки примеси при низкой температуре (800 – 900°С) можно достичь высокой поверхностной концентрации бора:
B2H6 + CO2 → B2O3 + 6CO + 3H2O.
Поскольку CO2 более слабый окислитель, чем кислород, в процессе диффузии кремний окисляется в меньшей степени и, следовательно, образующийся SiO2 меньше маскирует поверхность кремния от атомов бора.
При работе с дибораном необходимо тщательно следить за герметичностью трубопроводов диффузионной установки. Диффузию следует проводить при работающей вытяжной вентиляции и постоянно контролировать концентрацию диборана в атмосфере рабочего помещения.
Трихлорид бора BCl3, как и трибромид бора, может вызвать травление поверхности кремния. На практике значительно сложнее получить равномерное легирование пластин по длине лодочки с применением BCl3, чем BBr3. Это обусловлено тем, что в аналогичных условиях реакция окисления BCl3 длительная (~100 с), а BBr3 – короткая (~3 с). Следовательно, BBr3, быстро окислившись до B2O3, может служить источником бора еще до того, как передний край лодочки с пластинами попадает в рабочую зону. Реакция окисления BCl3 ускоряется в присутствии паров воды, поэтому вместе с кислородом в газовый поток добавляют незначительное количество водорода [3].
По поводу методов диффузии из газообразных источников можно сделать одно общее замечание: при слишком малом содержании O2 в газовой смеси на поверхности могут образовываться трудно устранимые пленки.
Достоинства методов диффузии из газообразных диффузантов те же, что и в случае диффузии из жидких источников, и недостаток тот же – токсичность исходных диффузантов.
-
Твердые источники
Наиболее распространенными твердыми источниками диффузии бора в кремний являются окись бора B2O3 и борная кислота H3BO3 (обе в виде порошка), которые разлагаются при 200°С с образованием B2O3 и H2O. Эффективное испарение B2O3 начинается с 770 – 800°С, а максимальная температура, до которой обычно нагревают B2O3, равна 1200°С. Источник диффузанта необходимо вводить в печь медленно, чтобы предотвратить его вскипание и вытекание из контейнера и загрязнение самого реактора, который в этом случае становится дополнительным источником примеси. Элементарный металлический бор обычно непригоден для диффузии в потоке газа из-за низкого давления его паров [7].
Диффузию бора в полупроводниковый материал с использованием борной кислоты проводят в открытой трубе в двухзонной печи или в контейнере в атмосфере воздуха. После проведения диффузии на поверхности полупроводниковых пластин образуются пленки, стойкие к кислотам и щелочам. После диффузии эту пленку удаляют механическим способом [8].
В качестве твердого источника фосфора обычно используется безводная пятиокись фосфора P2O5 [7]. Температура ее испарения должна поддерживаться в интервале 215 – 300°С, так как при более высоких температурах испарение полностью происходит за слишком короткое время, а при более низких температурах значения концентрации плохо воспроизводимы. Применяются и другие соединения, содержащие фосфор, например, фосфат аммония NH4H2PO4, однако конечной стадией в обоих случаях является взаимодействие паров P2O5 с поверхностью кремниевой подложки:















