Куросовой готово - 2016 (559864)
Текст из файла
Содержание
Задание 3
1. Выбор полиспаста и составление кинематической схемы 4
2. Выбор каната 5
3. Выбор крюка и крюковой подвески 7
4. Расчёт барабана 8
4.1 Определение диаметра барабана 8
4.2 Выбор параметров винтовой нарезки 8
4.3 Определение длины барабана 9
4.4 Определение толщины стенки и расчет прочности барабана 10
4.5 Расчет узла крепления каната к барабану 11
5.Выбор двигателя механизма 14
6. Выбор редуктора и уточнение фактической скорости подъёма груза 16
6.1 Общее передаточное число механизма 16
6.2 Расчётная мощность редуктора 16
7. Выбор тормоза и муфты 18
7.1 Выбор тормоза 18
7.2 Выбор муфты 19
8. Проверка тормоза по времени торможения, ускорению и пути торможения 21
9. Проверка двигателя на пусковой момент по времени пуска и остановки 22
10. Проверка двигателя на нагрев по среднеквадратичному моменту 23
Список используемой литературы 28
Задание
| Наименование параметра | Ед. измер. | Обозначение | Значение |
| Грузоподъёмность | Т | Q | 1 |
| Высота подъёма груза | м | H | 9 |
| Скорость подъёма груза | м/мин | V | 7,2 |
| Режим работы механизма подъема группа режима работы класс нагружения | M В | 3 2 |
Спроектировать механизм подъёма тележки мостового крана.
Графическая часть: компоновочный чертёж механизма подъёма подробное решение https://www.engineer-oht.ru
1. Выбор полиспаста и составление кинематической схемы
По таблице 2.2 ([1], с. 55) для мостового крана, грузоподъёмностью до 8 тонн, выбираем сдвоенный полиспаст, для того, чтобы груз поднимался строго вертикально.
Uп – кратность полиспаста, Uп=2;
zп – число полиспастов в системе, zп=2.
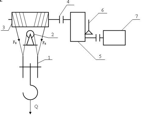
Предварительная кинематическая схема механизма подъема тележки мостового крана.
Рис 1. Предварительная кинематическая схема механизма подъема тележки мостового крана:
-
Крюковая подвеска.
-
Уравновешивающий блок.
-
Барабан.
-
Муфта.
-
Редуктор.
-
Тормоз, совмещённый с муфтой.
-
Электродвигатель.
2. Выбор каната
В соответствии с требованиями РОСТЕХНАДЗОРА канат выбираем по условию:
Fразр > K·Fmax ,
где Fразр – разрывное усилие каната, (Н);
К – коэффициент запаса прочности каната. Так как по табл. 1.9 ([1], с. 10) продолжительность включения ПВ = 60%, то по табл. 2.3 ([1], с. 55) для машинного привода механизма и тяжёлого режима работы выбираем: К = 6;
Fmax – максимальное усилие, действующее на канат, без учёта динамических нагрузок:
Fmax = Fб ,
где Fб – натяжение ветви каната, набегающей на барабан при подъеме груза (Н);
где Q – номинальная грузоподъемность крана (т); Q=1 т;
ускорение свободного падения (м/с2):
м/с2;
Qп – масса крюковой подвески (т):
Qп = (0,01 – 0,03)·Q = (0,01 – 0,03)·1 = 0,01…0,03;
Принимаем Qп = 0,02 т;
zп – число полиспастов, zп = 2;
Uп – кратность полиспаста, Uп = 2;
ηп – КПД полиспаста:
где ηб – КПД блока. Выбираем по табл. 2.1 ([1], с. 54) для подшипников качения с нормальной смазкой, ηб = 0,98;
ηобn – КПД обводных блоков, т.к. обводные блоки отсутствуют: ηобn = 1
n – число обводных блоков;
Расчетное разрывное усилие каната (Н):
По разрывному усилию, в соответствии с табл. 2.5 ([1], с. 57) и табл. III.1.1 ([1], с. 277) выбираем канат: канат двойной свивки типа ЛК–Р, конструкции 6x19(1+6+6/6)+1о.с. по ГОСТ 2688–80
Fразр= 34800 Н > F /разр= 15160,8 Н
dк=8,3 мм, при маркированной группе 1568 МПа. Ориентировочная масса 1000 м смазанного каната М=256 кг.
Согласно табл. 2.4 ([1], с. 56) канат обозначается: стальной канат диаметром 8,3 мм, грузовой (Г), изготовленного из материала марки 1, с правой свивкой прядей, крестовой свивкой элементов каната, из проволок маркировочной группы 1568 МПа, по ГОСТ 2688–80:
КАНАТ – 8,3 – Г – 1 – 1568 ГОСТ 2688–80.
Фактический коэф. запаса прочности каната:
Условие прочности выполняется.
3. Выбор крюка и крюковой подвески
Выбор крюка:
по табл. III.2.4 ([1], с. 297) для режима работы М (В), Q=1 т и машинным приводом выбираем однорогий крюк №10 по ГОСТ 6627–74.
Выбор крюковой подвески:
по табл. III.2.5 ([1], с. 298) в соответствии полиспасту Uп=2, zп=2, грузоподъёмности Q=1 т и режиму работы М (В), выбираем подвеску: тип 1, грузоподъёмность 3,2т и диаметре каната 8,3 мм, режим работы – весьма тяжёлый,
dблока=320 мм,
dк – жёлоб блока под канат, dк=8,4 мм;
b – расстояние между центрами блоков b=200 мм.
m – масса подвески m=68 кг.
DУР≈0,8DБЛ.
Обозначение Подвеска 3,2-8,3А-1Д336-Д13
4. Расчёт барабана
4.1 Определение диаметра барабана
В соответствии с требованиями РОСТЕХНАДЗОРА диаметр по средней линии навивки стального каната на барабан:
D ≥ e∙dк ,
где dк – диаметр каната (мм:), dк =8,3;
e – коэффициент, зависящий от типа машины, привода механизма и режима работы. По табл. 2.7 ([1], с. 59) для мостового крана с машинным приводом при весьма тяжелом режиме работы: e = 35.
D = 35∙8,3 = 290,5 мм => Примем D = 300мм.
4.2 Выбор параметров винтовой нарезки
Рисунок 2 - Профиль канавок на барабане
По табл. 2.8 ([1], с. 60) выбираем размеры профиля канавок барабана при диаметре каната dк = 8,3 мм:
t – шаг витка, t = 10 мм;
h – глубина канавки, h = 2,5 мм;
r – радиус канавки, r = 5 мм;
D – диаметр барабана по средней линии навивки;
Dб – диаметр барабана по дну канавки (мм):
Dб = D – dк ;
Dб = 300 – 8,3 = 291,7 мм ≈ 292 мм.
4.3 Определение длины барабана
Рисунок 3 - Вид барабана для сдвоенного полиспаста.
Полная длина барабана для сдвоенного полиспаста:
Lб = 2L'б + l,
где L'б – длина нарезанной части барабана для намотки каната с одного полиспаста:
L'б = z∙t ,
где t - шаг витков (t=11мм); z – число витков каната:
где Н – номинальная высота подъема, Н = 9 м;
Uп – кратность полиспаста, Uп = 2;
z1 – число запасных (несматываемых) витков каната перед узлом крепления каната к барабану (для уменьшения силы, действующей на узел крепления каната к барабану), z1 =1,5 – 2 витка, примем z1 = 2;
z2 – число витков, необходимое для размещения узла крепления каната к барабану, z2 = 3 – 4 витка, примем z2 = 4.
Принимаем z = 25.
L'б = 25∙10 = 250 мм
Lб = 2∙L'б + l
Lб = 2∙250 + 200 = 700 мм,
где l – длина средней (ненарезанной) части барабана, l = b = 200 мм
Принимаем Lб = 700 мм.
4.4 Определение толщины стенки и расчет прочности барабана
Т.к. барабан из стали и литой, то толщину стенки барабана определяем по формуле:
δ = 0,01Dб + 3 = 0,01∙292 + 3 = 5,91 мм, но т.к. δ ≥ 12 мм, то принимаем толщину стенки барабана δ = 12 мм.
Материал барабана по табл. 5.2 ([2], с. 75):
Принимаем в качестве материала барабана Сталь 35Л: σТ = 280 МПа,
[σсж] = 140 МПа ([σсж] = 0,5∙σТ)
Lб /Dб = 700 /292 = 2,4 < 3 - т.е. при проверке барабана на прочность учитываем только напряжение сжатия (МПа):
где
напряжение сжатия в стенке барабана (МПа);
допустимое напряжение сжатия (МПа);
А – коэффициент, учитывающий влияние второго и последующей навивки.
где
предельное напряжение (МПа);
= 1,5-2,0 – для стали, примем
= 2
Условие выполняется.
4.5 Расчет узла крепления каната к барабану
В данном случае используем крепление каната двуболтовую накладку с трапецеидальной канавкой.
Рисунок 4 – Узел крепления каната двуболтовую накладку с трапецеидальной канавкой.
Натяжение каната в месте крепления на барабане (Н):
где Fб – натяжение ветви каната;
коэффициент трения между канатом и барабаном
0,1…0,16, примем
0,13;
угол обхвата барабана запасными витками каната
3π…4π (рад), примем
4π, т.к. z1=2;
При креплении конца каната на барабане накладкой сила, растягивающая один болт (Н):
где z – число болтов в накладке, z =2;
угол обхвата барабана витком крепления каната (рад),
;
приведенный коэффициент трения между канатом и канавой накладки с трапецеидальным сечением канавки:
угол наклона боковой грани канавки (град).
Изгибающая сила, действующая на болт (Н):
Суммарное напряжение в каждом болте (Па):
где
допускаемое напряжение на растяжение материала болта (Па),
;
Характеристики
Тип файла документ
Документы такого типа открываются такими программами, как Microsoft Office Word на компьютерах Windows, Apple Pages на компьютерах Mac, Open Office - бесплатная альтернатива на различных платформах, в том числе Linux. Наиболее простым и современным решением будут Google документы, так как открываются онлайн без скачивания прямо в браузере на любой платформе. Существуют российские качественные аналоги, например от Яндекса.
Будьте внимательны на мобильных устройствах, так как там используются упрощённый функционал даже в официальном приложении от Microsoft, поэтому для просмотра скачивайте PDF-версию. А если нужно редактировать файл, то используйте оригинальный файл.
Файлы такого типа обычно разбиты на страницы, а текст может быть форматированным (жирный, курсив, выбор шрифта, таблицы и т.п.), а также в него можно добавлять изображения. Формат идеально подходит для рефератов, докладов и РПЗ курсовых проектов, которые необходимо распечатать. Кстати перед печатью также сохраняйте файл в PDF, так как принтер может начудить со шрифтами.
















