Главная » Просмотр файлов » курсовая -1. ИР500

курсовая -1. ИР500 (539096)

Файл №539096 курсовая -1. ИР500 (курсовые работы от Макарова Николая)курсовая -1. ИР500 (539096)2015-07-22СтудИзба
Просмтор этого файла доступен только зарегистрированным пользователям. Но у нас супер быстрая регистрация: достаточно только электронной почты!

Текст из файла

1. ТЕХНИЧЕСКОЕ ОПИСАНИЕ

ГОРИЗОНТАЛЬНО-СВЕРЛИЛЬНО-ФРЕЗЕРНО-РАСТОЧНОГО СТАНКА ИР500ПМФ4

Многоцелевой специальный станок модели ИР500ПМФ4 с контурной системой программного управления автоматической сменой инструмента и столов-спутников предназначен для высокопроизводительной обработки корпусных деталей из различных материалов.

Широкие диапазоны частоты вращения шпинделя и скоростей подач наличие поворотного стола, высокая степень автоматизации вспомогательных работ расширяют технологические возможности станков и позволяют использовать их в составе гибких производственных систем.

Техническая характеристика станка ИР500ПМФ4:



Наибольший диаметр сверления

40 мм

Количество крепежных отверстий на поверхности стола

25

Расстояние между крепежными отверстиями

100 мм

Максимальный диаметр растачиваемого отверстия

125 мм

Вместимость магазина

30 инструментов

Число частот вращения шпинделя

89

Пределы частот вращения шпинделя

21—3000 мин"1

Предел скорости быстрых перемещений подвижных механизмов

До 10000 мм/мин

Пределы подач по осям X,Y,Z

1—3600 мм/мин

Мощность главного привода

16 кВт

Габаритные размеры станка

6000 X 3750 X 3100 мм

2.СОСТАВ СТАНКА

Рис. 1. Станок ИР5000ПМФ4.

Перечень составных частей станка

Номер позиции на рис. 1

Наименование

1

Поворотный стол

2

Спутник

3

Шпиндельная бабка

4

Стойка

5

Автооператор

6

Магазин

7

Стол

8

Стол-спутник

9

Станина

По направляющим станины 9 (рис, 1) перемещается в продольном направлении стойка 4 (подача по оси Z). Шпиндельная бабка 3 бесконсольная, расположена внутри стоики и имеет вертикальную подачу по оси У. Поворотный стол I получает поперечную подачу ПО ОСИ X'. На верхнем торце стойки расположен магазин 6, из которого инструмент передается в шпиндель автооператором 5. Жесткий шпиндель и базовые детали с большим числом ребер обеспечивают высокую жесткость и виброустойчивость.

Двух позиционный поворотный стол 7 значительно сокращает время смены заготовок. Пока на спутнике 2 ведется обработка одной заготовки, другую устанавливают на столе-спутнике 8. После окончания обработки спутник 2 автоматически передвигается вправо на стол 7, который после этого поворачивается на 180°. Спутник 8 с заготовкой поступает на поворотный стол / для обработки, обработанная же деталь снимается со спутника 2 и вместо нее закрепляют следующую заготовку.

3. УСТРОЙСТВО И РАБОТА СТАНКА И ЕГО СОСТАВНЫХ ЧАСТЕЙ

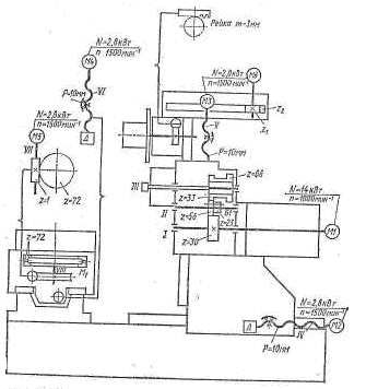
Рис. 2. Кинематическая схема станка ИР500ПМФ4.

Кинематика станка (рис. 2). Главное движение шпиндель !И получает от регулируемого электродвигателя постоянного тока Ml (JV = 14 кВт, n = 1000 мин"1) через двухступенчатую коробку скоростей. Изменение частоты вращения шпинделя производится в пределах 1000—3150 мин"1 при постоянной мощности и 21 — 1000 мин""1 при постоянном моменте. Блок Ы переключается гидравлически. С блока зубчатых колес z — 33, z = 66 крутящий момент на шпиндель передается через зубчатую муфту, таким образом шпиндель полностью разгружен от изгибающих сил, возникающих от приводных колес. Зажим инструмента происходит от тарельчатых пружин, отжим — гидроцилиндром. Для того чтобы пазы оправки и шпинделя для шпонок совпадали, нужно шпиндель и оправку предварительно сориентировать. Для этого в станке имеется механизм угловой ориентации (рис. 3). При подаче масла в бесштоковую полость гидроцилиндра 1 происходит фиксация шпинделя, при этом шток через рычаг 7 прижимает ролик 8 к диску ориентации 9, жестко связанному со шпинделем. В положении, указанном на схеме, планка 2 заставляет сработать бесконтактный выключатель 3, обеспечивающий снижение скорости вращения и остановку шпинделя. При попадании ролика 8 в паз диска 9 происходит фиксация диска и шпинделя в определенном угловом положении. Для расфиксацни масло из левой полости цилиндра сливается и поршень со штоком перемещаются влево пружиной 6. Конечные выключатели 4 и 5 контролируют фиксацию и расфиксацию шпинделя.

Рис 3. Механизм угловой ориентации шпинделя.

Подачи (см. рис. 2) стойки, шпиндельной бабки, стола, осуществляются от высокомоментных двигателей с постоянными магнитами М2, N13, М4 (N = 2,8 кВт; я = 1500 мин"1). Ходовые винти качения IV, V, VI соединены с электродвигателями напрямую через специальные муфты 4, обладающие высокой крутильной жесткостью и допускающие некоторую несоосность и перекос вала двигателя 2 и ходового винта 8. Регулировка муфты осуществляется натяжкой конических втулок 3 и 5 при помощи винтов 1. В опорах винтов качения всех приводов подач установлены прецизионные подшипники 9Б обладающие высокой нагрузочной способностью и жесткостью. Предварительный натяг в подшипниках создается гайкой 7 до исключения зазора. Гайка 7 стопорится винтом 6.

Направляющие всех подвижных механизмов имеют смешанное трение; боковые и нижние направляющие выполнены на опорах качения, лицевые направляющие скольжения выполнены из поли¬мерного антифрикционного материала.

Приводы подач комплектуются датчиками обратной связи типа индуктосин или резольвер. При комплектации с резользером станок имеет класс точности Н и обозначается ИР500МФ4.

Рис 4. Привод подач станка ИР500ПМФ4.

Поворотный стол (см, рис. 2) получает вращение от высоко-моментного электродвигателя М5 (N = 2,8 кВт, n —1500 мин"1) через червячную пару г = 1—72, Перед поворотом от гидросистемы происходит расцепление двух зубчатых полумуфт г = 72 муфты M1с торцовыми зубьями треугольного профиля. После поворота происходит сцепление зубчатых муфт и зажим стола.

Шпиндельная бабка. Жесткий шпиндель, изготовленный из легированной стали с высокой поверхностной твердостью, ■ монтируется на прецизионных подшипниках, _ что обеспечивает высокую точность, жесткость и виброустойчивость.

Вращение шпинделя осуществляется от электродвигателя постоянного тока через трехступенчатую коробку скоростей В пределах каждой ступени скорость вращения шпинделя регулируется бесступенчато с заданием оборотов от ЧПУ.

Гидромеханическое устройство зажима инструмента гарантирует надежность и быстроту крепления режущего инструмента в шпинделе

Рис.5 Шпиндельная бабка. Поворотный стол.

Механизм смены инструмента состоит из магазина вместимостью 30 инструментов и автооператора. Цикл смены инструмента происходит следующем порядке: 1) магазин поворачивается для поиска инструмента; 2) автооператор делает ход вверх, захватывает инструмент за оправку и, выдвигаясь вдоль оси, вытаскивает отправку из гнезда, затем перемещается вниз и назад вдоль оси; 3) шпиндельная бабка движется вверх в позицию смены инструмента; автооператор в конце хода захватывает отработавший инструмент; 4) про-

исходит смена инструмента, для этого автооператор совершает ход вперед, поворот на 180°, ход назад; 5) шпиндельная бабка опускается в рабочую позицию, а автооператор переносит отработавший инструмент в свое гнездо магазина; 6) автооператор опускается, чтобы не мешать повороту магазина при поиске следующего инструмента. Так как большая часть перечисленных действий происходит в период обработки, то непосредственно на смену инструмента в шпинделе затрачивается 6 с.

Магазин получает вращение от высокомоментного электродвигателя Мб (N = 2,8 кВт, n = 1500 мин"1) с возбуждением от постоянных магнитов через зубчатую пару z1 и z2 (колеса z2 закреплено на корпусе инструментального магазина) (см, рис, 2).

Рис. 6 Устройство автоматической смены инструмента.

Устройство автоматической смены столов спутников на 2 позиции обеспечивает работу стан ка в автоматическом режиме и позволяет исключить из техно/югического цикла время на установку и снятие детали. Устройство располагается справа от станка, обеспечивая к нему удобный подход

Рис 7. Устройство автоматической смены столов-спутников.

Устройство ЧПУ — комбинированное с линейной и круговой интерполяцией, Станок укомплектован разными устройствами ЧПУ и от этого зависит дискретность задания перемещений, но в среднем она составляет 0,002 мм. Число управляемых координат /из них одновременно 3/2. Имеется 79 корректоров (эта цифра меняется в разных типах устройств ЧПУ). Ввод программы с перфоленты (код. ISO, EUA) или от" ЭВМ; считывание с перфоленты — фотоэлектрическое, отрабатываются автоматические циклы по ISO. Некоторые из устройств ЧПУ, работающих со станком, имеют -диагностику неисправностей механических, электрических, электронных и гидравлических систем станка.

Рис 8. Система программного управления.

Расчет режимов резания

В детали, изготовленной из серого чугуна СЧ-18 с НВ 190 необходимо получить отверстие D65 Н7. Отверстие будет получено в пять проходов. В первом проходе фрезерованием получаем отверстие диаметром 70 мм, во втором проходе отверстие необходимо зенкеровать до 63 мм, а в третьем проходе опять зенкуем до 64.75 мм, в четвертом проходе развернем до 64.94 мм, в пятом – развернем до требуемых 65 H7

В данной технологической операции будут использоваться:

1) Торцевая фреза 2210-0073 из быстрорежущей стали P6M5 ГОСТ 9304-69

d = 70 мм, d(H7) = 32 мм, L = 45 мм, z = 12.

2) Зенкер 2320-2058, оснащенный пластинами из твердого сплава ВК6

ГОСТ 3231-71

D = 63 мм, d = 27 мм, L =60 мм, l = 16 мм.

3 ) Зенкер 2320-2741 цельный P6M5 ГОСТ 12489-71

D = 63,75 мм, d = 27 мм, L = 71 мм, l = 25 мм.

4) Развертка машинная со вставными ножами из быстрорежущей стали

P6M5 2364-0401/001 ГОСТ 883-80

D = 64.75, d = 43 мм, L = 76 мм.

5) Развертка машинная со вставными ножами быстрорежущей стали

P6M5 2364-0401/001 ГОСТ 883-80

D = 65H7 мм, d = 43 мм, L = 76 мм.

1. Первый проход - фрезерование отверстия 150 мм.

а) Ширина фрезерования


Глубина фрезерования


б) Подача

Подачу берем из справочника «Технолога машиностроителя Том 2».(на один зуб) Sz= 0.15мм/об,

и рассчитываем подачу на один оборот фрезы и минутную подачу


где

в) Скорость резания


Значения коэффициентов Cv и Т берем из справочника «Технолога

машиностроителя Том 2». Таблица 39 и 40 соответственно.

Cv =445; q = 0.2; x= 0.15; y = 0.35; u=0.2; p=0; m = 0.32; Т = 100

О бщий поправочный коэффициент на скорость резания, учитывающий фактические условия резания.

- коэффициент, учитывающий качество обрабатываемого материала

- коэффициент, учитывающий состояние поверхности заготовки

- коэффициент, учитывающий материал инструмента

П осле нахождения всех необходимых коэффициентов найдём скорость резания в м/мин.


г) Сила резания


Значения коэффициентов Cp и др. берем из справочника «Технолога

машиностроителя Том 2». Таблица 41 и 9.

Cp =50; q = 1.14; x= 0.9; y = 0.72; u=1.14; w=0; Kmp = 1

д) Крутящий момент

е) Эффективная мощность резания

2. Второй проход - зенкерование отверстия 63 мм.

Характеристики

Тип файла
Документ
Размер
588 Kb
Тип материала
Высшее учебное заведение

Тип файла документ

Документы такого типа открываются такими программами, как Microsoft Office Word на компьютерах Windows, Apple Pages на компьютерах Mac, Open Office - бесплатная альтернатива на различных платформах, в том числе Linux. Наиболее простым и современным решением будут Google документы, так как открываются онлайн без скачивания прямо в браузере на любой платформе. Существуют российские качественные аналоги, например от Яндекса.

Будьте внимательны на мобильных устройствах, так как там используются упрощённый функционал даже в официальном приложении от Microsoft, поэтому для просмотра скачивайте PDF-версию. А если нужно редактировать файл, то используйте оригинальный файл.

Файлы такого типа обычно разбиты на страницы, а текст может быть форматированным (жирный, курсив, выбор шрифта, таблицы и т.п.), а также в него можно добавлять изображения. Формат идеально подходит для рефератов, докладов и РПЗ курсовых проектов, которые необходимо распечатать. Кстати перед печатью также сохраняйте файл в PDF, так как принтер может начудить со шрифтами.

Список файлов курсовой работы

Курсачи от Макарова Николая
курсовая-зубофрезерный 5М32
зубофрезерный станок 5М32
Первый лист курсовой.cdw
кинематическая схема 5М32.cdw
последний лист.cdw
способ крепления заготовки.cdw
курсовая
Спецификация.doc
Чертеж.cdw
кин сх.cdw
наладка2.cdw
привод подач.cdw
станки
16k20
16k20.cdw
Zadnaya Babka.cdw
Спецификация - оборудование -2.cdr
Спецификация - оборудование.cdr
Структурная схема-2вариант.xls
1720opf30
1720opf30
$$$-$_1.CDW
stnk-kp2
чертежи
Лист-1.cdw
Лист-2.cdw
Лист-3.cdw
Лист-4.cdw
Транспортер.frw
деталь.frw
заготовка.frw
наладка 2.frw
наладка 3.frw
наладка 4.frw
спец.cdw
цикл.frw
режимы резания.mcd
режимы резания2.mcd
режимы резания3.mcd
режимы резания4.mcd
stnk-lab
Кулачок
Кулачок-2.frw
Кулачок.frw
Маршрут обработки.cdw
Свежие статьи
Популярно сейчас
Почему делать на заказ в разы дороже, чем купить готовую учебную работу на СтудИзбе? Наши учебные работы продаются каждый год, тогда как большинство заказов выполняются с нуля. Найдите подходящий учебный материал на СтудИзбе!
Ответы на популярные вопросы
Да! Наши авторы собирают и выкладывают те работы, которые сдаются в Вашем учебном заведении ежегодно и уже проверены преподавателями.
Да! У нас любой человек может выложить любую учебную работу и зарабатывать на её продажах! Но каждый учебный материал публикуется только после тщательной проверки администрацией.
Вернём деньги! А если быть более точными, то автору даётся немного времени на исправление, а если не исправит или выйдет время, то вернём деньги в полном объёме!
Да! На равне с готовыми студенческими работами у нас продаются услуги. Цены на услуги видны сразу, то есть Вам нужно только указать параметры и сразу можно оплачивать.
Отзывы студентов
Ставлю 10/10
Все нравится, очень удобный сайт, помогает в учебе. Кроме этого, можно заработать самому, выставляя готовые учебные материалы на продажу здесь. Рейтинги и отзывы на преподавателей очень помогают сориентироваться в начале нового семестра. Спасибо за такую функцию. Ставлю максимальную оценку.
Лучшая платформа для успешной сдачи сессии
Познакомился со СтудИзбой благодаря своему другу, очень нравится интерфейс, количество доступных файлов, цена, в общем, все прекрасно. Даже сам продаю какие-то свои работы.
Студизба ван лав ❤
Очень офигенный сайт для студентов. Много полезных учебных материалов. Пользуюсь студизбой с октября 2021 года. Серьёзных нареканий нет. Хотелось бы, что бы ввели подписочную модель и сделали материалы дешевле 300 рублей в рамках подписки бесплатными.
Отличный сайт
Лично меня всё устраивает - и покупка, и продажа; и цены, и возможность предпросмотра куска файла, и обилие бесплатных файлов (в подборках по авторам, читай, ВУЗам и факультетам). Есть определённые баги, но всё решаемо, да и администраторы реагируют в течение суток.
Маленький отзыв о большом помощнике!
Студизба спасает в те моменты, когда сроки горят, а работ накопилось достаточно. Довольно удобный сайт с простой навигацией и огромным количеством материалов.
Студ. Изба как крупнейший сборник работ для студентов
Тут дофига бывает всего полезного. Печально, что бывают предметы по которым даже одного бесплатного решения нет, но это скорее вопрос к студентам. В остальном всё здорово.
Спасательный островок
Если уже не успеваешь разобраться или застрял на каком-то задание поможет тебе быстро и недорого решить твою проблему.
Всё и так отлично
Всё очень удобно. Особенно круто, что есть система бонусов и можно выводить остатки денег. Очень много качественных бесплатных файлов.
Отзыв о системе "Студизба"
Отличная платформа для распространения работ, востребованных студентами. Хорошо налаженная и качественная работа сайта, огромная база заданий и аудитория.
Отличный помощник
Отличный сайт с кучей полезных файлов, позволяющий найти много методичек / учебников / отзывов о вузах и преподователях.
Отлично помогает студентам в любой момент для решения трудных и незамедлительных задач
Хотелось бы больше конкретной информации о преподавателях. А так в принципе хороший сайт, всегда им пользуюсь и ни разу не было желания прекратить. Хороший сайт для помощи студентам, удобный и приятный интерфейс. Из недостатков можно выделить только отсутствия небольшого количества файлов.
Спасибо за шикарный сайт
Великолепный сайт на котором студент за не большие деньги может найти помощь с дз, проектами курсовыми, лабораторными, а также узнать отзывы на преподавателей и бесплатно скачать пособия.
Популярные преподаватели
Добавляйте материалы
и зарабатывайте!
Продажи идут автоматически
7213
Авторов
на СтудИзбе
248
Средний доход
с одного платного файла
Обучение Подробнее