Seminar_4 (528180)
Текст из файла
Судаков В.Ф. Семинар IV Универсальные методы расчета ЭЦ
Семинар IV
Тема: Универсальные методы расчета ЭЦ
1Метод контурных токов (МКТ)
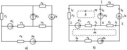
1.1Выбор системы независимых контуров: каждый ИТ в одном из контуров, не более одного ИТ в контуре, не более одного контура с данным ИТ
1.2Уравнения для контурных токов
1.2.1Формализованный вид уравнений МКТ
1.2.2Решение системы двух уравнений МКТ с двумя неизвестными контурными токами по правилу Крамера
1.2.3Определение токов ветвей и напряжений на ИТ (основная задача) по найденным контурным токам.
2Метод узловых потенциалов (МУП)
2.1Выбор системы независимых узловых потенциалов (системы независимых узлов): выделение зависимых узлов и выбор узла с нулевым потенциалом
2.2Уравнения для узловых потенциалов
2.2.1Формализованный вид уравнений МУП
2.2.2Решение системы двух уравнений МУП с двумя неизвестными контурными токами по правилу Крамера
2.2.3Определение токов ветвей и напряжений на ИТ (основная задача) по найденным узловым потенциалам.
2.3Метод двух узлов
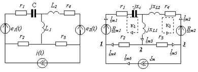
3Расчет методом эквивалентного генератора
3.1Эквивалентная схема
3.2Определение эквивалентной э.д.с.
3.3Определение эквивалентного сопротивления
4Вопросы для самопроверки
-
Привести пример трехконтурной цепи, в которой надо искать только один контурный ток
-
Привести пример двухконтурной цепи, в которой не нужно искать контурные токи
-
В двухконтурной цепи два источника тока (рИТ и ИТ) не соединенные ни последовательно, ни параллельно. Есть ли в такой ЭЦ неизвестные контурные токи?
-
Комплексная «звезда» подсоединена к ИТ и имеет резистивную нагрузку. Найти все токи ветвей. Что проще в данной задаче: МКТ или другие методы (указать все возможные)?
-
Комплексный «треугольник» подсоединен к ИН и имеет резистивную нагрузку. Найти все токи ветвей. Что проще в данной задаче: МКТ или другие методы (указать все возможные)?
-
Комплексная «звезда» подсоединена к ИН и имеет резистивную нагрузку. Найти все токи ветвей. Что проще в данной задаче: МКТ или другие методы (указать все возможные)?
-
Комплексный «треугольник» подсоединен к ИТ и имеет резистивную нагрузку. Найти все токи ветвей. Что проще в данной задаче: МКТ или другие методы (указать все возможные)?
-
Комплексная «звезда» слева подсоединена к рИТ, а справа – к рИН. Сколько независимых контуров? Можно ли уменьшить их число эквивалентными преобразованиями?
-
Комплексный «треугольник» слева подсоединен к рИТ, а справа – к рИН. Сколько независимых контуров? Можно ли уменьшить их число эквивалентными преобразованиями?
-
Комплексный «треугольник» слева подсоединен к ИТ, а справа – к рИН. Сколько независимых контуров? Можно ли уменьшить их число эквивалентными преобразованиями?
-
Два узла связанны через ИН. Почему формально нельзя для любого из этих потенциалов писать формализованное уравнение МУП?
-
Два узла связанны через рИН и не связаны через ИН с другими узлами. Почему для любого из этих потенциалов можно писать формализованные уравнения МУП?
-
Почему связь двух узлов через ИТ (при отсутствии связи через ИН с другими узлами) позволяет писать формализованные уравнения МУП для этих узлов?
-
Укажите вид двухконтурной ЭЦ, расчет которой с помощью МУП заведомо проще, чем с помощью МКТ.
-
Укажите вид трехконтурной ЭЦ, расчет которой с помощью МКТ заведомо проще, чем с помощью МУП.
-
В ЭЦ есть только реальные источники (как рИН, так рИТ). Какое предварительное эквивалентное преобразование упрощает последующее применение МКТ?
-
В ЭЦ есть только реальные источники (как рИН, так рИТ). Какое предварительное эквивалентное преобразование упрощает последующее применение МКТ?
-
Почему реализация МКТ проще, если в ветви связи между контурами МКТ есть ИН?
-
Почему реализация МУП проще, если в ветви связи между некоторыми узлами есть ИТ?
-
Может ли ИН быть одной из ветвей двухузловой ЭЦ (ответ только в рамках МУП)?
-
Приведите пример двухконтурной ЭЦ, которую проще рассчитывать с помощью законов Кирхгофа (делители тока и напряжения), чем с использованием МУП или МКТ.
-
Приведите пример двухконтурной ЭЦ, которую проще рассчитывать с помощью МУП или МКТ, чем с использованием законов Кирхгофа
5Литература
Семинар IV 1
Тема: Универсальные методы расчета ЭЦ 1
1 Метод контурных токов (МКТ) 1
1.1 Выбор системы независимых контуров: каждый ИТ в одном из контуров, не более одного ИТ в контуре, не более одного контура с данным ИТ 1
1.2 Уравнения для контурных токов 1
1.2.1 Формализованный вид уравнений МКТ 1
1.2.2 Решение системы двух уравнений МКТ с двумя неизвестными контурными токами по правилу Крамера 2
1.2.3 Определение токов ветвей и напряжений на ИТ (основная задача) по найденным контурным токам. 2
2 Метод узловых потенциалов (МУП) 2
2.1 Выбор системы независимых узловых потенциалов (системы независимых узлов): выделение зависимых узлов и выбор узла с нулевым потенциалом 2
2.2 Уравнения для узловых потенциалов 3
2.2.1 Формализованный вид уравнений МУП 3
2.2.2 Решение системы двух уравнений МУП с двумя неизвестными контурными токами по правилу Крамера 3
2.2.3 Определение токов ветвей и напряжений на ИТ (основная задача) по найденным узловым потенциалам. 3
2.3 Метод двух узлов 4
3 Расчет методом эквивалентного генератора 4
3.1 Эквивалентная схема 4
3.2 Определение эквивалентной э.д.с. 4
3.3 Определение эквивалентного сопротивления 5
4 Вопросы для самопроверки 6
5 Литература 7
9
Судаков В.Ф. страниц 9 стр.Характеристики
Тип файла документ
Документы такого типа открываются такими программами, как Microsoft Office Word на компьютерах Windows, Apple Pages на компьютерах Mac, Open Office - бесплатная альтернатива на различных платформах, в том числе Linux. Наиболее простым и современным решением будут Google документы, так как открываются онлайн без скачивания прямо в браузере на любой платформе. Существуют российские качественные аналоги, например от Яндекса.
Будьте внимательны на мобильных устройствах, так как там используются упрощённый функционал даже в официальном приложении от Microsoft, поэтому для просмотра скачивайте PDF-версию. А если нужно редактировать файл, то используйте оригинальный файл.
Файлы такого типа обычно разбиты на страницы, а текст может быть форматированным (жирный, курсив, выбор шрифта, таблицы и т.п.), а также в него можно добавлять изображения. Формат идеально подходит для рефератов, докладов и РПЗ курсовых проектов, которые необходимо распечатать. Кстати перед печатью также сохраняйте файл в PDF, так как принтер может начудить со шрифтами.
Судаков В.Ф. Семинар IV Универсальные методы расчета ЭЦ















