Lektsia_4 (528179)
Текст из файла
Судаков В.Ф. Лекция IV Универсальные методы расчета ЭЦ
Лекция IV
Тема: Универсальные методы расчета ЭЦ
1Основная задача расчета ЭЦ
1.1 Токи ветвей и напряжения на ИТ
1.2Переменные состояния
2Методы расчета ЭЦ
2.1Специальные методы.
2.1.1Использование законов Кирхгофа (ЗКН и ЗКТ)
2.1.2Метод эквивалентного генератора (МЭГ)
2.1.3Использование эквивалентных преобразований.
2.2Универсальные методы.
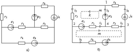
2.2.1Метод контурных токов (МКТ). Система независимых контуров.
2.2.2Метод узловых потенциалов (МУП). Система независимых узлов. Узел с нулевым потенциалом.
2.2.3Условия выбора МКТ или МУП.
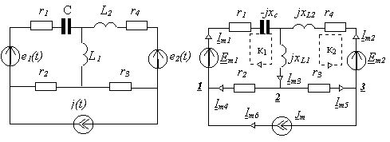
3Метод контурных токов (МКТ)
3.1Контурные токи
3.1.1Искомые контурные токи
3.1.2Заданные контурные токи
3.2Выбор системы независимых контуров
3.2.1Включение каждого из ИТ в один из контуров
3.2.2Недопустимость более одного ИТ в контуре
3.2.3Недопустимость ИТ в ветви связи любой пары контуров.
3.3Уравнения для контурных токов
3.3.1Контурные сопротивления, их обозначение
3.3.2Сопротивления связи, их обозначение
3.3.3Контурные э.д.с., их обозначение
3.3.4Уравнения МКТ в формализованном виде
3.3.5Решение системы двух уравнений МКТ с двумя неизвестными контурными токами по правилу Крамера
3.3.6Определение токов ветвей и напряжений на ИТ (основная задача) по найденным контурным токам.
4Метод узловых потенциалов (МУП)
4.1Узловые потенциалы
4.1.1Заданные и зависимые узловые потенциалы
4.1.2Искомые узловые потенциалы
4.2Выбор системы независимых узловых потенциалов (системы независимых узлов)
4.2.1Выделение узлов, связанных через ИН, в особую группу зависимых узлов
4.2.2Недопустимость ИН между двумя независимыми узлами системы
4.3Уравнения для узловых потенциалов
4.3.1Узловые проводимости, их обозначение
4.3.2Проводимости связи, их обозначение
4.3.3Узловые токи, их обозначение
4.3.4Уравнения МУП в формализованном виде
4.3.5Решение системы двух уравнений МУП с двумя неизвестными контурными токами по правилу Крамера
4.3.6Определение токов ветвей и напряжений на ИТ (основная задача) по найденным узловым потенциалам.
4.3.7Метод двух узлов
5Вопросы для самопроверки
-
Почему можно произвольно выбирать узел с нулевым потенциалом?
-
Что такое зависимые узлы?
-
Что такое независимые узлы, может ли их не быть?
-
Сколько всего уравнений МУП?
-
Как понимать выражение «два узла, связанных через ИН»?
-
Пусть в ветви, связывающей два узла, находится рИН. Зависимы эти узлы или нет?
-
Пусть в ветви, связывающей два узла, находится ИТ. Зависимы эти узлы или нет?
-
Что в итоге ищется с помощью МКТ?
-
Что в итоге ищется с помощью МУП?
-
В каких случаях предпочтение отдается МКТ?
-
В каких случаях предпочтение отдается МУП?
-
В каких случаях предпочтение отдается применению ЗКН и ЗКТ?
-
Могут ли специальные методы и универсальные быть эквивалентны по трудности расчетов?
-
Существуют ли контурные токи?
-
Могут ли контурные токи совпадать с токами ветвей или быть им равными?
-
Могут ли токи ветвей совпадать с контурными токами или быть им равными?
-
Почему в ветви связи меду контурами не может быть ИТ?
-
Может ли в ветви связи меду контурами МКТ быть ИН? А рИН?
-
Какова узловая проводимость узла, связанного через ИН с другим узлом?
-
Надо ли учитывать проводимость связи между узлами, не примыкающими к общей ветви?
-
Надо ли учитывать сопротивление связи между контурами, не примыкающими общего узла?
-
Почему не существует понятия узловое напряжение в МУП?
-
Каковы особенности расчета по МУП, если два узла связаны ветвью с ИТ?
6Литература
Лекция IV 1
Тема: Универсальные методы расчета ЭЦ 1
1 Основная задача расчета ЭЦ 1
1.1 Токи ветвей и напряжения на ИТ 1
1.2 Переменные состояния 1
2 Методы расчета ЭЦ 1
2.1 Специальные методы. 1
2.1.1 Использование законов Кирхгофа (ЗКН и ЗКТ) 1
2.1.2 Метод эквивалентного генератора (МЭГ) 1
2.1.3 Использование эквивалентных преобразований. 1
2.2 Универсальные методы. 2
2.2.1 Метод контурных токов (МКТ). Система независимых контуров. 2
2.2.2 Метод узловых потенциалов (МУП). Система независимых узлов. Узел с нулевым потенциалом. 2
2.2.3 Условия выбора МКТ или МУП. 2
3 Метод контурных токов (МКТ) 2
3.1 Контурные токи 2
3.1.1 Искомые контурные токи 2
3.1.2 Заданные контурные токи 3
3.2 Выбор системы независимых контуров 3
3.2.1 Включение каждого из ИТ в один из контуров 3
3.2.2 Недопустимость более одного ИТ в контуре 3
3.2.3 Недопустимость ИТ в ветви связи любой пары контуров. 3
3.3 Уравнения для контурных токов 3
3.3.1 Контурные сопротивления, их обозначение 3
3.3.2 Сопротивления связи, их обозначение 4
3.3.3 Контурные э.д.с., их обозначение 4
3.3.4 Уравнения МКТ в формализованном виде 4
3.3.5 Решение системы двух уравнений МКТ с двумя неизвестными контурными токами по правилу Крамера 4
3.3.6 Определение токов ветвей и напряжений на ИТ (основная задача) по найденным контурным токам. 4
4 Метод узловых потенциалов (МУП) 5
4.1 Узловые потенциалы 5
4.1.1 Заданные и зависимые узловые потенциалы 5
4.1.2 Искомые узловые потенциалы 5
4.2 Выбор системы независимых узловых потенциалов (системы независимых узлов) 6
4.2.1 Выделение узлов, связанных через ИН, в особую группу зависимых узлов 6
4.2.2 Недопустимость ИН между двумя независимыми узлами системы 6
4.3 Уравнения для узловых потенциалов 6
4.3.1 Узловые проводимости, их обозначение 6
4.3.2 Проводимости связи, их обозначение 6
4.3.3 Узловые токи, их обозначение 6
4.3.4 Уравнения МУП в формализованном виде 7
4.3.5 Решение системы двух уравнений МУП с двумя неизвестными контурными токами по правилу Крамера 7
4.3.6 Определение токов ветвей и напряжений на ИТ (основная задача) по найденным узловым потенциалам. 7
4.3.7 Метод двух узлов 7
5 Вопросы для самопроверки 8
6 Литература 9
10
Судаков В.Ф. страниц 10 стр.Характеристики
Тип файла документ
Документы такого типа открываются такими программами, как Microsoft Office Word на компьютерах Windows, Apple Pages на компьютерах Mac, Open Office - бесплатная альтернатива на различных платформах, в том числе Linux. Наиболее простым и современным решением будут Google документы, так как открываются онлайн без скачивания прямо в браузере на любой платформе. Существуют российские качественные аналоги, например от Яндекса.
Будьте внимательны на мобильных устройствах, так как там используются упрощённый функционал даже в официальном приложении от Microsoft, поэтому для просмотра скачивайте PDF-версию. А если нужно редактировать файл, то используйте оригинальный файл.
Файлы такого типа обычно разбиты на страницы, а текст может быть форматированным (жирный, курсив, выбор шрифта, таблицы и т.п.), а также в него можно добавлять изображения. Формат идеально подходит для рефератов, докладов и РПЗ курсовых проектов, которые необходимо распечатать. Кстати перед печатью также сохраняйте файл в PDF, так как принтер может начудить со шрифтами.
















