Белов- БЖД (1183106), страница 38
Текст из файла (страница 38)
S=A+N (4.9)
Несчастный случай N и авария А могут наступать совместно. Поэтому формула (4.3) для определения вероятности P{S} не пригодна. Однако с помощью карты Карно (рис. 4.5) можно выделить полную группу событий: АN, AN, AN AN. Тогда для аварии A=AN+AN, несчастного случая N= NA + AN и н-чепе S= N +А=AN + NA +AN можно записать:
Из этих соотношений находим вероятность н-чепе:
Если катастрофа невозможна K=AN=Ø, то P{AN} =0. Формула (4.13) останется справедливой, если вместо чепе А и Nв нее подставить любые другие события Х и Y. Заметим также, что при использовании понятия объективной вероятности (4.8) выражению (4.12) будет соответствовать соотношениегде общее число случаев п = nAN+nAN+nAД+nAN (см. рис. 4.5, а).
Вероятность чепе E1 при условии E2 обозначают P{E1/E2}. Справедливы следующие соотношения (P{E1}≠0; P{E2}≠0):
Вычислим условную вероятность несчастного случая N при условии, что произошла авария А. Чтобы вычислить P{N/A}, выделим на карте Карно (рис. 4.5, б) только ту область, в которой осуществилось чепе А. Общее число случаев, в которых наступает авария А, равно nA=nAN+nAN. Тогда вероятность
Если чепе Е1 и E2 независимые, т. е. если Р{Е1/Е2} = Р{Е1}и Р{Е2/Е1} = P{E2}, то
Распространяя эту формулу на п взаимно независимых чепе Е1,,Е2, .... Еn получим
Если события нельзя считать независимыми, то справедливо более сложное выражение
Условные вероятности, входящие в выражение (4.19), эмпирически определить трудно или невозможно. Поэтому всегда стараются поставить задачу так, чтобы воспользоваться более простой формулой (4.18).
4.2. КАЧЕСТВЕННЫЙ АНАЛИЗ ОПАСНОСТЕЙ
Общий подход к анализу опасностей. Анализ опасностей позволяет определить источники опасностей, потенциальные н-чепе, чепе-инициаторы, последовательности развития событий, вероятности чепе, величину риска, величину последствий, пути предотвращения чепе и смягчения последствий.
На практике анализ опасностей начинают с грубого исследования, позволяющего идентифицировать в основном источники опасностей. Затем при необходимости исследования могут быть углублены и может быть проведен детальный качественный анализ. Выбор того или иного качественного метода анализа зависит от преследуемой цели, предназначения объекта и его сложности. Установление логических связей необходимо для расчета вероятностей чепе. Методы расчета вероятностей и статистический анализ являются составными частями количественного анализа опасностей. Когда удается оценить ущерб, то можно провести численный анализ риска. При анализе опасностей всегда принимают во внимание используемые материалы, рабочие параметры системы, наличие и состояние контрольно-измерительных средств. Исследование заканчивают предложениями по минимизации или предотвращению опасностей. Главные этапы анализа опасностей показаны на рис. 4.6.
Качественные методы анализа опасностей включают: предварительный анализ опасностей, анализ последствий отказов, анализ опасностей с помощью дерева причин, анализ опасностей с помощью дерева последствий, анализ опасностей методом потенциальных отклонений, анализ ошибок персонала, причинно-следственный анализ.
Предварительный анализ опасностей (ПАО) обычно осуществляют в следующем порядке:
– изучают технические характеристики объекта, системы, процесса, а также используемые энергетические источники, рабочие среды, материалы; устанавливают их повреждающие свойства;
– устанавливают законы, стандарты, правила, действия которых распространяются на данный технический объект, систему, процесс;
– проверяют техническую документацию на ее соответствие законам, правилам, принципам и нормам стандартов безопасности;
– составляют перечень опасностей, в котором указывают идентифицированные источники опасностей (системы, подсистемы, компоненты), повреждающие факторы, потенциальные чепе, выявленные недостатки.
При проведении ПАО особое внимание уделяют наличию взрыво-пожароопасных и токсичных веществ, выявлению компонентов объекта, в которых возможно их присутствие, потенциальным чепе от неконтролируемых реакций и при превышении давления. После того как выявлены крупные системы технического объекта, которые являются источниками опасности, их можно рассмотреть отдельно и более детально исследовать с помощью других методов анализа, описанных ниже.
Анализ последствий отказов (АЛО) – преимущественно качественный метод идентификации опасностей, основанный на системном подходе и имеющий характер прогноза. Этим методом можно оценить опасный потенциал любого технического объекта. АЛО обычно осуществляют в следующем порядке:
– техническую систему (объект) подразделяют на компоненты;
Рис. 4.6. Процедура анализа опасностей
Рис. 4.7. Алгоритм исследования отказов
Рис. 4.8. Схема управления пуском машины (пример)
– для каждого компонента выявляют возможные отказы, используя, например, алгоритм, представленный на рис. 4.7;
– изучают потенциальные чепе, которые может вызвать тот или иной отказ на исследуемом техническом объекте;
– результаты записывают в виде таблицы;
– отказы ранжируют по опасностям и разрабатывают предупредительные меры, включая конструкционные изменения.
Анализ последствий отказов может выявить необходимость применения других, более емких методов идентификации опасностей. Кроме того, в результате анализа отказов могут быть собраны и документально оформлены данные о частоте отказов, необходимые для количественной оценки уровня опасностей рассматриваемого технического объекта.
Рассмотрим пример. На рис 4.8 представлена схема управления с двумя кнопками А1 и а2 которые при нажатии на них замыкают контакты В1 и B2, при этом включается катушка реле R и производится пуск машины (не показана)
Результаты выполненного АПО представлены в табл. 4.5. Отметим только, что опасность возникает, если происходит чепе –случайный пуск машины Обозначим: L – короткое замыкание между точками 1и 1'; Аi –замыкание i-го контакта вследствие нажатия кнопки; Вi – замыкание i-го контакта вследствие механического повреждения. Тогда для чепе М– случайный пуск машины при исправном реле – имеем следующую логическую формулу: M=L+(B1+A1)*(B2+A2).
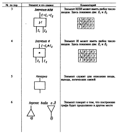
Анализ опасностей с помощью дерева причин потенциального чепе (АОДП) обычно выполняют в следующем порядке. Сначала выбирают потенциальное чепе (например, н-чепе или какой-либо отказ, который может привести к н-чепе). Затем выявляют все факторы, которые могут привести к заданному чепе (системы, подсистемы, события, связи и т. д.). По результатам этого анализа строят ориентированный граф. Вершина (корень) этого графа занумерована потенциальным чепе. Поэтому граф является деревом. В нашем случае дерево состоит из всех тех причин-событий, которые делают возможным заданное чепе. При построении дерева можно использовать символы, представленные в табл. 4.6.
Таблица 4.5. Представление результатов
АПО для схемы управления с двумя кнопками
| Компонент | Наименование отказа, инцидент | Генерируемые последствия | Потенциальное чепе | Предупредительные меры |
| Участок цепи - линия 11' | Короткое замыкание междуточками 11' | Включение катушки реле, случайный пуск машины | Несчастный случай | Инструктаж персонала |
| Кнопка только А1 или только A2, | Случайное нажатие (инцидент) | Без немедленных последствий | Без немедленных последствий, снижается уровень безопасности | Определить частоту инцидента |
| Контакты только B1 или только В2 | Случайное замыкание вследствие механического повреждения | То же | То же | Определить частоту отказа |
| Участок цепи–линия 22' | Обрыв провода | Нельзя включить машину | Без немедленных последствий | Не требуется |
Таблица 4.6. Элементы и символы,
используемые для построения дерева причин потенциального чепе
Проведение АОДП возможно только после детального изучения рабочих функций всех компонентов рассматриваемой технической системы. На работу системы оказывает влияние человеческий фактор, например, возможность совершения оператором ошибки. Поэтому желательно все потенциальные инциденты – «отказы операторов» вводить в содержание дерева причин. Дерево отражает статический характер событий. Построением нескольких деревьев можно отразить их динамику, т. е. развитие событий во времени.
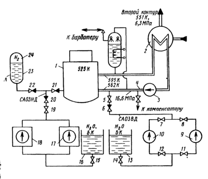
Рис. 4.9. Примерная схема–вариант аварийного охлаждения зоны ядерной
энергетической установки
Рассмотрим пример. Допустим, что ядерная энергетическая установка (ЯЭУ) включает первый контур (рис. 4.9), состоящий из реактора 1, парогенератора 2, главного циркуляционного насоса (ГЦН) 3 и главных циркуляционных трубопроводов 4, заполненных теплоносителем –водой (в процессе работы реактора вода получает высокую наведенную радиоактивность). В парогенераторе вода охлаждается и, отдав теплоту теплоносителю второго контура, возвращается ГЦН в реактор для охлаждения твэлов. Перегрев оболочек твэлов и их разрушение можно рассматривать как катастрофу. Поэтому все ЯЭУ снабжены системами аварийного охлаждения активной зоны реактора –САОЗ, которые обеспечивают отвод теплоты из активной зоны в случае разгерметизации циркуляционного контура и потери теплоносителя САОЗ включает насосы низкого (ННД) 17и 18 высокого (НВД) 9 и 10давления, гидроаккумулятор (ГА) 23, в котором вода находится под давлением азота 24, и баки запаса воды и раствора борной кислоты 13 и 16. Условно примем следующий порядок работы САОЗ при большой разгерметизации циркуляционного контура сначала работает САОЗ высокого давления (ВД), состоящая из НВД и необходимой арматуры, затем работает САОЗ низкого давления (НД) – ГА и ННД В процессе эксплуатации ЯЭУ при возникновении «малых» течей допускается временная работа без аварийной остановки, при этом происходит автоматическая компенсация теплоносителя (работают компенсаторы, барботер) или принимаются другие срочные меры к локализации течи и устранению загрязнений помещения радиоактивностью.















