Реферат-курсовая. Проблемы очистки сточных вод (1094344), страница 6
Текст из файла (страница 6)
1. Коэффициент Kset определяет гидравлическую эффективность отстойника и зависит от конструкции водораспределительных и водосборных устройств; указывается организацией-разработчиком.
2. Величину турбулентной составляющей vtb , мм/с, в зависимости от скорости рабочего потока vw , мм/с, надлежит определять по табл. 6
Таблица 6
|
| 5 | 10 | 15 |
|
| 0 | 0,05 | 0,1 |
3. Расчет производительности отстойников.
Производительность одного отстойника
, м
/ч, следует определять исходя из заданных геометрических размеров сооружения и требуемого эффекта осветления сточных вод по формулам:
а) для горизонтальных отстойников
; (7)
б) для отстойников радиальных, вертикальных и с вращающимся сборно-распределительным устройством
; (8)
в) для отстойников с нисходяще-восходящим потоком
; (9)
г) для отстойников с тонкослойными блоками при перекрестной схеме работы
; (10)
д) то же, при противоточной схеме
, (11)
где
- коэффициент использования объема, принимаемый по табл. 5;
- длина секции, отделения, м;
Ls - длина тонкослойного блока (модуля), м;
- ширина секции, отделения, м;
Bs - ширина тонкослойного блока, м;
- диаметр отстойника, м;
- диаметр впускного устройства, м;
- гидравлическая крупность задерживаемых частиц, мм/с, определяемая по формуле (5);
- турбулентная составляющая, мм/с, принимаемая по табл. 6 в зависимости от скорости потока в отстойнике
, мм/с;
Hs - высота тонкослойного блока, м;
- высота яруса тонкослойного блока (модуля), м;
- коэффициент сноса выделенных частиц, принимаемый при плоских пластинах равным 1,2, при рифленых пластинах - 1.
Основные конструктивные параметры следует принимать:
а) для горизонтальных и радиальных отстойников:
впуск исходной воды и сбор осветленной - равномерными по ширине (периметру) впускного и сборного устройств отстойника;
высоту нейтрального слоя для первичных отстойников - на 0,3 м выше днища (на выходе из отстойника), для вторичных - 0,3 м и глубину слоя ила 0,3-0,5 м;
угол наклона стенок илового приямка - 50-55°;
б) для вертикальных отстойников:
длину центральной трубы - равной глубине зоны отстаивания;
скорость движения рабочего потока в центральной трубе - не более 30 мм/с;
диаметр раструба - 1,35 диаметра трубы; диаметр отражательного щита - 1,3 диаметра раструба; угол конусности отражательного щита - 146°;
скорость рабочего потока между раструбом и отражательным щитом - не более 20 мм/с для первичных отстойников и не более 15 мм/с для вторичных;
высоту нейтрального слоя между низом отражательного щита и уровнем осадка - 0,3 м;
угол наклона конического днища - 50-60°;
в) для отстойников с нисходяще-восходящим потоком:
площадь зоны нисходящего потока - равной площади зоны восходящего;
высоту перегородки, разделяющей зоны, - равной 2/3
;
уровень верхней кромки перегородки - выше уровня воды на 0,3 м, но не выше стенки отстойника;
распределительный лоток переменного сечения - внутри разделительной перегородки. Начальное сечение лотка следует рассчитывать на пропуск расчетного расхода со скоростью не менее 0,5 м/с, в конечном сечении скорость - не менее 0,1 м/с.
Для равномерного распределения воды кромку водослива распределительного лотка следует выполнять в виде треугольных водосливов через 0,5 м
г) для отстойников с тонкослойными блоками - угол наклона пластин от 45 до 60°.
Для повышения степени очистки или для обеспечения возможности увеличения производительности эксплуатируемых станций, существующие отстойники (горизонтальные, радиальные, вертикальные) могут быть дополнены блоками из тонкослойных элементов. В этом случае блоки необходимо располагать на выходе воды из отстойника перед водосборным лотком.
Количество осадка
, м
/ч, выделяемого при отстаивании, надлежит определять исходя из концентрации взвешенных веществ в поступающей воде
и концентрации взвешенных веществ в осветленной воде
:
, (12)
где
- расход сточных вод, м
/ч;
- влажность осадка, %;
- плотность осадка, г/см
.
4. Условия выгрузки осадка.
Исходя из объема образующегося осадка и вместимости зоны накопления его в отстойнике следует определять интервал времени между выгрузками осадка. При удалении осадка под гидростатическим давлением вместимость приямка первичных отстойников и вторичных отстойников после биофильтров надлежит предусматривать равной объему осадка, выделенного за период не более 2 сут, вместимость приямка вторичных отстойников после аэротенков - не более двухчасового пребывания осадка.
При механизированном удалении осадка вместимость зоны накопления его в первичных отстойниках надлежит принимать по количеству выпавшего осадка за период не более 8 ч.
Перемещение выпавшего осадка к приямкам надлежит предусматривать механическим способом или созданием соответствующего наклона стенок (не менее 50°).
Удаление осадка из приямка отстойника надлежит предусматривать самотеком, под гидростатическим давлением, насосами, предназначенными для перекачки жидкости с большим содержанием взвешенных веществ, гидроэлеваторами, эрлифтами, ковшовыми элеваторами, грейфером и т. д.
Гидростатическое давление при удалении осадка из отстойников бытовых сточных вод необходимо принимать, не менее, кПа : первичных - 15, вторичных - 12 после биофильтров и 9- после аэротенков.
Для вторичных отстойников рекомендуется предусматривать возможность изменения высоты гидростатического напора.
Диаметр труб для удаления осадка необходимо принимать не менее 200 мм.
Для удержания всплывших загрязняющих веществ перед водосборным устройством следует предусматривать полупогруженные перегородки и удаление накопленных на поверхности воды веществ.
Глубина погружения перегородки под уровень воды должна быть не менее 0,3 м.
Высоту борта отстойника над поверхностью воды надлежит принимать 0,3 м.
Водоприемные лотки должны быть оборудованы водосливами с тонкой стенкой. Крепление водослива к лотку должно обеспечивать возможность его регулирования по высоте. Водосливная кромка может быть прямой или с треугольными вырезами. Нагрузка на 1 м водослива не должна превышать 10 л/с.
I
V. Рассмотрение выгодности внесения отстойников в систему очистки сточных вод на примере получения NPK-удобрения (нитроаммофоска)
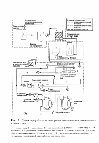
Система очистки сточных вод азотной промышленности представлена на рис. 10.
Начальная стадия очистки сточных вод характеризуется наличием взвешенных частиц (2,5 – 3,0 г/дм3), которые оседают в отстойнике 2. Учитывая необходимые объемы осветления воды, в качестве отстойника берется горизонтальный отстойник. Осадок, образующийся в процессе отстаивания, идет на переработку. На стадии I возможны:
-
образование веществ в результате химической реакции;
-
кристаллизация малорастворимых соединений;
-
адсорбция ионов на поверхности твердой фазы с образованием двойного электрического слоя.
На второй стадии осветленная вода поступает в зону фильтрования 3, где проходит стадию механической очистки. В данной системе водоочистки используют фильтры скоростного типа. Промывка этого фильтра сопровождается также осаждением в отстойнике 2.
О
сновным сырьем для получения нитроаммофоски является апатит (Ca5F(PO4)3), который под действием разложения азотной кислотой (реакц. 1) приводит к образованию азотнокислотной вытяжки – раствора, содержащего нитрат кальция и свободную фосфорную кислоту.
Осадок
Осадок
Рис. 11. Функциональная схема получения нитроаммофоски на основе азотнокислотного разложения фосфатов
C
a5F(PO4)3 + 10HNO3 3H3PO4 + 5Ca(NO3)2 + HF. (Реакция 1)
Существует ряд методов дальнейшей обработки азотнокислотной вытяжки. Во многих процессах вытяжку нейтрализуют аммиаком, получая фосфаты аммония (NP-удобрений). Если перед гранулированием нейтрализованной пульпы к ней добавляют соли калия (KCl, K2SO4), то получают тройное NPK-удобрение – нитроаммофоску.
















