Методика кинематической наладки металлорежущих станков
Методика кинематической наладки металлорежущих станков.
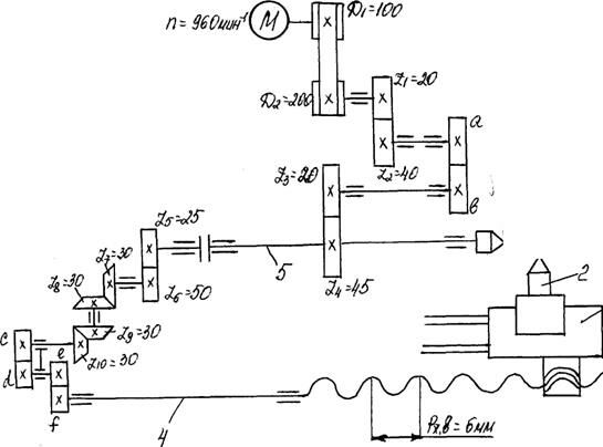
Кинематическая наладка станка заключается в согласовании движений исполнительных органов. Методика наладки одинакова для большинства станков и не зависит от их сложности. Для примера рассмотрим наладку токарно-винторезного станка на нарезание резьбы.


















Чтобы нарезать резьбу на заготовке 1, необходимо сообщить суппорту 3 с резцом 2 продольную подачу вдоль оси заготовки, согласованную с частотой вращения шпинделя 5. Следовательно, нужно рассчитать две кинематические цепи: скоростную (цепь главного движения) и нарезания резьбы.
Рассмотрим кинематическую цепь главного движения. Шпиндель 5 с заготовкой 1 получает вращение от электродвигателя через ременную передачу и три пары зубчатых колес. Частоту вращения шпинделя рассчитывают по формуле

где V- скорость резания, м/мин (выбирается по справочнику режимов резания)
d - диаметр заготовки, мм.
Составим уравнение кинематической цепи от электродвигателя к шпинделю при условии, что шпиндель должен вращаться с частотой
Рекомендуемые материалы

где n - частота вращения вала электродвигателя, мин-1;
0,985 - коэффициент, учитывающий скольжение ремня.
Уравнение можно представить в общем виде:

где iпост - постоянное передаточное отношение характеризующее цепь,
iсм - сменное передаточное отношение механизма наладки.
В рассматриваемой кинематической цепи известны все величины, за исключение сменных колес а - в, являющихся механизмом наладки.
Подставив численные значения, получим

откуда

так как

Определим значение

Определим колеса а и b и тем самым произведем наладку цепи главного движения. Затем приступим к наладке кинематической цепи движения подачи или цепи нарезания резьбы. Резец 2, укрепленный на суппорте 3, получает движение от ходового винта 4, который приводится во вращение от шпинделя 5 через пару цилиндрических колес, две пары конических колес и сменные зубчатые колеса с – d и е-f.
Составим уравнение кинематического баланса, исходя из условия, что за один оборот шпинделя резец переместится вдоль оси заготовки на величину шага Рр нарезаемой резьбы

В общем виде это уравнение будет выглядеть следующим образом:

откуда

где Рр - шаг нарезаемой резьбы; Рх.в. - шаг ходового винта,
В рассматриваемой цепи

откуда

Подобрав сменные колеса c – d, e – f, произведем наладку цепи движения подачи. При кинематической наладке станков необходимо:
1. Выяснить характер движения рабочих органов и их согласованность;
2. Выявить все кинематические цепи станка;
3. Составить уравнение кинематической цепи, связывающих попарно рабочие органы станка;
24 Деформация сдвига - лекция, которая пользуется популярностью у тех, кто читал эту лекцию.
4. Определить передаточные отношения механизма наладки и подобрать в соответствии с ними сменные зубчатые колеса или другие элементы наладки.
Пример. Настроить станок по следующим данным: n = 240 мин-1; Рр = 4 мм; А=В = 80
Решение:

Проверяем условие сцепляемости























