Особенности ректификации различных нефтей, нефтепродуктов и газовых конденсатов
11. Особенности ректификации различных нефтей, нефтепродуктов и газовых конденсатов
Процессы перегонки и ректификации нефтей и нефтепродуктов предназначены для их разделения на относительно узкие фракции (дистилляты), различающиеся температурами кипения.
В основе теории разделения нефти, конденсата и газов методами перегонки и ректификации лежат законы Рауля и Дальтона. Закон Рауля устанавливает: для идеального жидкого раствора парциальное давление компонента равно произведению давления насыщенных паров того же компонента при заданной температуре на его мольную концентрацию.
Закон Дальтона устанавливает: общее давление системы равно сумме парциальных давлений компонентов, входящих в эту систему.
Перегонка (дистилляция) - это тепловой процесс физического разделения сложной смеси углеводородов нефти, конденсатов и газов на отдельные фракции (компоненты), отличающиеся друг от друг и от исходной смеси по температурным пределам (или температуре) кипения путем испарения нефти (конденсата) с последующей дробной конденсацией образовавшихся паров. По способу проведения процесса различают простую и сложную перегонку.
Простая перегонка осуществляется постепенным, однократным или многократным испарением.
Перегонка с постепенным испарением состоит в постепенном нагревании нефти от начальной до конечной температуры с непрерывным отводом и конденсацией образующихся паров. Этот способ перегони нефти и нефтепродуктов в основном применяют в лабораторной практике при определении их фракционного состава.
Кубовые установки для постепенной перегонки нефти представляют собой горизонтальные емкости - кубы, работающие периодически. Под кубом имеется топка. Сверху куба имеется шлемовая труба, пары из которой направляются в конденсатор-холодильник и приемные емкости. В куб загружают сырье и разжигают топку. Пары, образующиеся при нагреве продукта в кубе, выводятся в конденсатор-холодильник и в приемные емкости. По окончании перегонки куб охлаждается и из него выводится в отдельную емкость остаток перегонки – мазут. После этого в куб заливается новая порция сырья и перегонку повторяют.
При однократной перегонке (однократное испарение) жидкость (нефть, конденсат) нагревается до заданной температуры, образовавшиеся и достигшие равновесия пары, однократно отделяются от жидкой фазы — остатка. Этот способ, по сравнению с перегонкой с постепенным испарением, обеспечивает при одинаковых температуре и давлении большую долю отгона. Это важное его достоинство используют в практике нефтеперегонки для достижения максимального отбора паров при ограниченной температуре нагрева во избежание крекинга нефти.
Рекомендуемые материалы
Перегонка с многократным испарением заключается в последовательном повторении процесса однократной перегонки при более высоких температурах или низких давлениях по отношению к остатку предыдущего процесса.
Из процессов перегонки различают перегонку с дефлегмацией и перегонку с ректификацией.
При перегонке с дефлегмацией образующиеся пары конденсируют и часть конденсата в виде флегмы подают навстречу потоку пара. В результате однократного контактирования парового и жидкого потоков уходящие из системы пары дополнительно обогащаются низкокипящими компонентами, тем самым несколько повышается четкость разделения смесей.
Перегонка с ректификацией — наиболее распространенный в нефтегазовой и химической технологии массообменный процесс, осуществляемый в аппаратах — ректификационных колоннах — путем многократного противоточного контактирования паров и жидкости. Ректификация – дистилляция с многократно повторяющейся дефлегмацией паров и одновременным испарением низкокипящих компонентов из образующейся флегмы, чем достигают максимальной концентрации низкокипящих фракций в парах до их полной конденсации.
Ректификация заключается в разделении фракций, различающихся температурами кипения, путем многократного контактирования поднимающихся в колонне низкокипящих паров с опускающейся в колонне более высококипящей жидкостью, при котором происходят процессы массо- и теплообмена: облегчение паров низкокипящими компонентами и насыщение жидкости высококипящими компонентами.
Контактирование потоков пара и жидкости может производиться либо непрерывно (в насадочных колоннах), либо ступенчато (в тарельчатых ректификационных колоннах). При взаимодействии встречных потоков пара и жидкости на каждой ступени контактирования (тарелке или слое насадки) между ними происходит тепло- и массообмен, обусловленные стремлением системы к состоянию равновесия. В результате каждого контакта компоненты перераспределяются между фазами: пар несколько обогащается низкокипящими, а жидкость — высококипящими компонентами. При достаточно длительном контакте и высокой эффективности контактного устройства пар и жидкость, уходящие из тарелки или слоя насадки, могут достичь состояния равновесия, то есть температуры потоков станут одинаковыми и при этом их составы будут связаны уравнениями равновесия. Такой контакт жидкости и пара, завершающийся достижением фазового равновесия, принято называть равновесной ступенью, или теоретической тарелкой. Подбирая число контактных ступеней и параметры процесса (температурный режим, давление, соотношение потоков, флегмовое число и др.), можно обеспечить требуемую четкость фракционирования нефтяных смесей.
Основой ректификации является контакт между восходящим потоком паров и стекающим вниз конденсатом флегмой. Пары имеют более высокую температуру, чем флегма, поэтому при контакте происходит тепло- и массообмен. В результате этого низкокипящие компоненты из флегмы переходят в паровую фазу, а высококипящие – конденсируются, переходят в жидкость. Для успешного ведения процесса ректификации необходимо возможно более тесное соприкосновение между паровой и жидкой фазами. Это достигается при помощи особых контактирующих устройств, размещенных в колонне (насадок, тарелок и т.д.). От числа ступеней контакта и количества флегмы (орошения), стекающей навстречу парам, в основном и зависит четкость разделения компонентов смеси.
Место ввода, в ректификационную колонну нагретого перегоняемого сырья называют питательной (эвапорационной) секцией или зоной. Здесь осуществляется однократное испарение. Часть колонны, расположенная выше питательной секции, служит для ректификации парового потока и называется концентрационной (укрепляющей), а другая — нижняя часть в которой осуществляется ректификация жидкого потока, — отгонной, или исчерпывающей, секциями.
Различают простые и сложные колонны.
Простые колонны обеспечивают разделение исходной смеси (сырья) на два продукта: ректификат (дистиллят), выводимый с верха колонны в парообразном состоянии, и остаток — нижний жидкий продукт ректификации.
Сложные ректификационные колонны разделяют исходную смесь более чем на два продукта. Различают сложные колонны с отбором дополнительных фракций непосредственно из колонны в виде боковых погонов и колонны, у которых дополнительные продукты отбирают из специальных колонн, именуемых отпарными колоннами или стриппингами. Последний тип колонн нашел широкое применение на установках первичной перегонки нефти.
Для разделения бинарных или многокомпонентных смесей на 2 компонента достаточно одной простой колонны (если не предъявляются сверхвысокие требования к чистоте продукта). Для разделения же многокомпонентных непрерывных или дискретных смесей на более чем 2 компонента (фракции) может применяться одна сложная колонна либо система простых или сложных колонн, соединенных между собой в определенной последовательности прямыми или обратными паровыми или (и) жидкими потоками. Выбор конкретной схемы и рабочих параметров процессов перегонки определяется технико-экономическими и технологическими расчетами с учетом заданных требований по ассортименту и четкости разделения, термостабильности сырья и продуктов, возможности использования доступных и дешевых xладагентов, теплоносителей и т.п.
Неполные колонны – колонны не имеющие концентрационной или отгонной частей.
Четкость погоноразделения (четкость ректификации) — основной показатель эффективности работы ректификационных колонн - характеризует ее разделительную способность. Она может быть выражена в случае бинарных смесей концентрацией целевого компонента в продукте. Применительно к ректификации нефтяных смесей она обычно характеризуется групповой чистотой отбираемых фракций, то есть долей компонентов, выкипающих по кривой ИТК до заданной температурной границы деления смеси в отобранных фракциях (дистиллятах или остатке), а также отбором фракций от потенциала. Как косвенный показатель четкости (чистоты) разделения на практике часто используют такую характеристику как налегание температур кипения соседних фракций в продукте (разницу температур начала кипения одного продукта и конца кипения предыдущего продукта). В промышленной практике обычно не предъявляют сверхвысоких требований по отношению к четкости погоноразделения, поскольку для получения сверхчистых компонентов или сверх узких фракций потребуются соответственно сверхбольшие капитальные и эксплуатационные затраты. В нефтепереработке, например, в качестве критерия достаточно высокой разделительной способности колонн перегонки нефти на топливные фракции считается налегание температур кипения соседних фракций в пределах 10...30°С.
Установлено, что на разделительную способность ректификационных колонн значительное влияние оказывают число контактных ступеней, их конструкция и соотношение потоков жидкой и паровой фаз. Для получения продуктов, отвечающих заданным требованиям, необходимо, наряду с другими параметрами ректификационной колонны (давление, температура, место ввода сырья и т. д.), иметь достаточное число тарелок (или высоту насадки) и соответствующее флегмовое и паровое числа.
Флегмовое число (R) характеризует соотношение жидкого и парового потоков в концентрационной части колонны и рассчитывается как R = L/D, где L и D — количества соответственно флегмы и ректификата.
Паровое число (П) характеризует соотношение контактирующихся потоков пара и жидкости в отгонной секции колонны, рассчитывается как П = G/W, где G и W— количества соответственно паров и кубового продукта.
Число тарелок (N) колонны (или высота насадки) определяется числом теоретических тарелок, обеспечивающим заданную четкость разделения при принятом флегмовом (и паровом) числе, а также эффективностью контактных устройств (обычно кпд реальных тарелок или удельной высотой насадки, соответствующей 1 теоретической тарелке).
Для обеспечения заданной четкости разделения число тарелок в колонне будет изменяться соответственно от бесконечно большой величины до минимальной. Очевидно, при увеличении количества орошения будут расти эксплуатационные затраты (связанные с расходом энергии на перекачку, тепла в кипятильнике и холода в конденсаторах), а капитальные затраты вначале будут существенно уменьшаться в результате снижения высоты, а затем расти из-за увеличения диаметра колонны. Из опыта эксплуатации колонн установлено, что оптимальное значение флегмового числа, соответствующее минимуму общих затрат на ректификацию, не намного превышает минимально необходимое Rмин:
Rопт = βRмин,
где β — коэффициент избытка флегмы (в пределах 1,0... 1,3).
Фактическое число тарелок N определяется либо аналитическим расчетом (на ЭВМ с использованием уравнений равновесия фаз, материального и теплового балансов потоков), либо исходя из опытных данных с учетом эффективного кпд тарелки. Число тарелок может быть также определено расчетом по имеющимся формулам и уравнениям, а также может быть принято исходя из опыта работы промышленных установок.
В зависимости от конструкции и места расположения в колонне кпд тарелки изменяется в пределах 0,3...0,9. На технико-экономические показатели и четкость погоноразделения ректификационной колонны, кроме ее разделительной способности, в значительной степени влияют физические свойства (молекулярная масса, плотность, температура кипения, летучесть и др.), компонентный состав, число (би- или многокомпонентный) и характер распределения (непрерывный, дискретный) компонентов перегоняемого сырья. В наиболее обобщенной форме разделительные свойства перегоняемого сырья принято выражать коэффициентом относительной летучести.
Коэффициент относительной летучести — отношение летучестей компонентов (фракций) перегоняемого сырья при одинаковых температуре и давлении:
α = K1/K2,
где К1 и К2 — константы фазового равновесия соответственно низко- и высококипящего компонентов (фракций). Поскольку К1 >К2, то α > 1.
Коэффициент α косвенно характеризует движущую силу процесса перегонки применительно к разделяемому сырью. Сырье, у которого α >> 1, значительно легче разделить на компоненты, чем при его значении, близком к единице.
Относительная летучесть зависит от давления и температуры, при которых находятся компоненты. С увеличением давления и температуры величина α снижается. Вблизи критической области значение коэффициента α приближается к единице.
Особенности нефти, конденсата, нефтепродуктов и газа как сырья процессов перегонки. Нефть и нефтяные смеси как сырье для ректификации характеризуются рядом специфических свойств, обусловливающих некоторые особенности в технологии их переработки.
1. Нефть и особенно ее высококипящие фракции и остатки характеризуются невысокой термической стабильностью. Для большинства нефтей температура термической стабильности соответствует температурной границе деления примерно между дизельным топливом и мазутом по кривой ИТК, то есть ≈ 350...360°С. Нагрев нефти до более высоких температур будет сопровождаться ее деструкцией и, следовательно, ухудшением качества отбираемых продуктов перегонки. В этой связи перегонку нефти и ее тяжелых фракций проводят с ограничением по температуре нагрева. В условиях такого ограничения для выделения дополнительных фракций нефти, выкипающих выше предельно допустимой температуры нагрева сырья, перегонку необходимо проводить под вакуумом. Так, перегонка мазута при остаточных давлениях в зоне питания вакуумной колонны ≈ 100 и ≈ 20 мм. рт. ст. (≈ 133 и 30 гПа) позволяет отобрать газойлевые (масляные) фракции с температурой конца кипения соответственно до 500 и 600 °С. Обычно для повышения четкости разделения при вакуумной (а также и атмосферной) перегонке применяют подачу водяного пара для отпаривания более легких фракций. В последние годы в колонны для этой цели подают испаряющийся агент. Следовательно, с позиций термической нестабильности нефти технология ее глубокой перегонки (то есть с отбором фракций до гудрона) должна включать как минимум 2 стадии: атмосферную перегонку до мазута с отбором топливных фракций и перегонку мазута под вакуумом с отбором газойлевых (масляных) фракций и в остатке гудрона.
2. Нефть, конденсаты, нефтепродукты и газы представляют собой многокомпонентное сырье с непрерывным характером распределения фракционного состава и соответственно летучести компонентов. Значение коэффициента относительной летучести непрерывно (экспоненциально) убывает по мере утяжеления их фракций, а также, но мере сужения температурного интервала кипения фракций. Эта особенность нефтяного сырья обусловливает определенные ограничения как на четкость погоноразделения, особенно относительно высококипящих фракций, так и по отношению к «узости» фракций. С экономической точки зрения, нецелесообразно требовать от процессов перегонки выделить, например, индивидуальный чистый углеводород или сверх узкие фракции нефти. Поэтому в нефтепереработке довольствуются получением топливных и газойлевых фракций, выкипающих в достаточно широком интервале температур:
— бензиновые н. к.÷ 140°С (180°С);
— керосиновые 140 (180) ÷ 240°С;
— дизельные 240 ÷ 350°С;
— вакуумный дистиллят (вакуумный газойль) 350 ÷ 400 °С, 400 ÷ 450 С и 450 ÷ 500 и до 620°С;
— тяжелый остаток — гудрон > 500°С (> 620°С).
Иногда ограничиваются неглубокой атмосферной перегонкой нефти с получением в остатке мазута >350оС, используемого в качестве котельного топлива.
3. Высококипящие и остаточные фракции нефти содержат значительное количество гетероорганических смолисто-асфальтеновых соединений и металлов, попадание которых при перегонке в дистилляты резко ухудшает их эксплуатационные характеристики и значительно усложняет последующую их переработку. Это обстоятельство обусловливает необходимость организации четкой сепарации фаз в секции питания атмосферной и особенно вакуумной колонн. Эффективная сепарация фаз в секции питания колонн достигается установкой специальных сепараторов (отбойных тарелок, каплеотбойников и т.д.), улавливающих мельчайшие капли (туман, пена, брызги) кубовой жидкости, а также промывкой потока паров стекающей жидкостью в специальной промывной тарелке. Для этого необходимо обеспечить некоторый избыток орошения, называемый избытком однократного испарения, путем незначительного перегрева сырья (но не выше предельно допустимой величины). Доля отгона при однократном испарении в секции питания колонны должна быть на 2 ÷ 5% больше выхода продуктов, отбираемых в виде дистиллята и боковых погонов.
Разгонку нефтей, конденсатов и газов проводят при: атмосферном давлении, под вакуумом, при повышенном давлении, а также низкотемпературную при температурах от минус 30 до минус 90оС.
Стабилизацию нефти и конденсатов осуществляют дегазацией, а также ректификацией.
Процессы перегонки и ректификации служат для разделения нефтей, нефтепродуктов и газов, их стабилизации, отгонки растворителей, дегазации нефтей и нефтепродуктов и т.п. путем ректификации. Колонны для ректификации входят неотъемлемой частью в состав практически всех установок переработки нефти и нефтепродуктов.
Взаимодействие паров и жидкости достигается в ректификационных колоннах, снабженных контактными устройствами — ректификационными тарелками или насадкой различной конструкции, на которых осуществляется контакт жидкой фазы и паров.
Сырье, которое необходимо разделить на две фракции — высококипящую и низкокипящую, подается в среднюю часть колонны на тарелку питания (эвапорационное пространство). В этой секции производится однократное испарение сырья – разделение на паровую и жидкую фазу. Узел ввода сырья должен равномерно распределять паровую фазу в эвапорационном пространстве и эффективно отделять жидкую фазу. Сырье чаще всего подают нагретое и частично испаренное в теплообменниках и печах. Для улавливания капель жидкости из паров в эвапорационном пространстве ставят каплеотбойники. Они имеют большую удельную поверхность и способны на 98 - 99% отделять капли жидкости от паров.
Введенная в колонну жидкая смесь стекает по контактным устройствам в низ колонны. Часть колонны, расположенная ниже питательной секции, называется отгонной секцией. Она служит для отгонки от остатка колонны легких фракций. Часть колонны ниже отгонной секции не имеет тарелок и используется в качестве емкости для сбора остатка колонны и создания уровня жидкости для нормальной работы насосов, откачивающих продукт (кубовый остаток).
Навстречу потоку жидкости, стекающей с тарелки на тарелку по переточным устройствам, поднимаются пары, проходя через ее слой. Пары образуются в результате кипения жидкости в кубе колонны. Пары, поступающие на тарелку с нижележащей, имеют более высокую температуру, чем стекающая с вышележащей тарелки жидкость. На тарелке в результате контакта паров и жидкости (флегмы) происходит массо- и теплообмен. Температуры потоков выравниваются. При этом из охлаждающихся паров выделяется в жидкую фазу некоторое количество высококипящего компонента, а из стекающей жидкости испаряется некоторое количество низкокипящего компонента. В парах, по мере их подъема по колонне, уменьшается содержание высококипящего компонента и соответственно возрастает концентрация низкокипящего компонента, а в опускающейся флегме возрастает концентрация высококипящего компонента и уменьшается концентрация низкокипящего компонента.
Часть колонны, находящаяся выше эвапорационного пространства (укрепляющая или концентрационная секция) служит для получения качественных легких продуктов - бензина, керосина и дизтоплива. Пары с верха колонны отводятся в конденсатор, где они охлаждаются и частично или полностью конденсируются. Несконденсировавшиеся углеводороды выводятся с установки. Часть сконденсированного верхнего продукта (дистиллята, ректификата) подается насосом на верх колонны в качестве острого (испаряющегося) орошения. Избыточная часть дистиллята откачивается за пределы установки или направляется в качестве сырья в другую колонну.
Флегма с низа колонны отводится в кипятильник (рибойлер), где она в результате подвода тепла подвергается частичному испарению. Выделившиеся в кипятильнике из флегмы пары возвращаются в колонну под нижнюю тарелку и образуют восходящий паровой поток. В низ колонны для этих же целей подают перегретый водяной пар либо испаряющийся агент.
Важным элементом технологии ректификации являются подвод и отвод тепла в колонны, что позволяет формировать температурный профиль по высоте колонны и соответственно движущую силу процесса ректификации. Чем больший тепловой поток подводится в ректификационную колонну (и соответственно - отводится), тем больше будет в колонне кратность орошения и тем выше будет в итоге четкость ректификации.
Подвод тепла в ректификационных колоннах осуществляется в двух сечениях - ниже укрепляющей части, потоком нагретого сырья, и внизу отгонной части. Возможности нагрева теплового потока сырьем обычно ограничены, так как нефть можно нагревать в печи без заметного термического разложения только до 350 - 360°С, а мазут - до 400 - 410°С. Отвод тепла осуществляется в укрепляющей части колонны и служит для создания жидкого потока орошения тарелок (флегмы). В простых колоннах, не имеющих отбора боковых дистиллятов, тепло отводится всегда на верху колонн. Для этого пары дистиллята выводятся из колонны, конденсируются, и часть их подается на верх колонны в жидком виде в качестве орошения. В сложных колоннах, где кроме верхнего дистиллята выводятся боковые дистилляты через отпарные колонны, тепло может отводиться как наверху острым орошением, так и в нескольких сечениях по высоте колонны неиспаряющимся циркуляционным орошением. В этом случае часть флегмы, стекающей с верхней тарелки, выводится из колонны, забирается насосом, прокачивается через теплообменники и холодильник и охлажденной возвращается на верхнюю тарелку колонны (ВЦО). В некоторых случаях на верху колонны сочетают ВЦО и острое орошение.
Сложные колонны - это основные колонны переработки нефти, в частности колонны установок - атмосферной и вакуумной перегонки нефти. На НПЗ на установках первичной перегонки (АТ и АВТ), коксования, каталитического крекинга и др. получили широкое распространение сложные колонны, в которых совмещается несколько простых колонн (рис. 22).

Рис. 22. Схема сложной колонны для ректификации четырехкомпонентной смеси:
I—III - контуры (части) сложной колонны; F – ввод сырья; D – вывод дистиллята; g – жидкая фаза; G – паровая фаза; В.П. – подача водяного пара; W – вывод жидкого продукта
Сложная колонна состоит из нескольких секций, причем, как правило, все секции, кроме нижней секции, представляют собой концентрационные части простых колонн. На выводимых из основной ректификационной колонны боковых погонах ставят отпарные колонны, в которых легкие фракции отгоняют острым водяным паром. В сложных колоннах организуют промежуточное циркуляционное неиспаряющееся орошение (ПЦО). Для этого на одной-двух верхних тарелках соответствующей секции циркулирует часть флегмы, охлаждаемой в теплообменниках. Число ПЦО обычно бывает не более 2-х (по числу укрепляющих секций в сложной колонне). Сочетание острого орошения (или ВЦО) в верхней секции с ПЦО позволяет создать более равномерный поток флегмы по колонне и сократить за счет этого ее диаметр.
Для выделения одного компонента или для предварительного разделения газовой смеси иногда используют ректификационные колонны, в которых отсутствует отгонная или концентрационная часть – неполные колонны.
Атмосферная перегонка. Установки перегонки нефти составляют основу всех НПЗ и вместе с ЭЛОУ являются головными процессами переработки нефти. От их работы зависят ассортимент и качество получаемых компонентов и технико—экономические показатели последующих процессов переработки нефтяного сырья. Перегонку осуществляют на атмосферных трубчатых (АТ), вакуумных трубчатых (ВТ) или атмосферно — вакуумных трубчатых (АВТ) установках. В зависимости от направления использования фракций нефти установки принято именовать топливными и масляными. На установках АТ осуществляют перегонку нефти с получением топливных (бензиновых, керосиновых, дизельных) фракций и мазута. Установки ВТ предназначены для перегонки мазута. Получаемые на них вакуумные фракции и гудрон используют в качестве сырья для последующей переработки с получением топлив, смазочных масел, кокса, битумов и других нефтепродуктов.
Современные процессы перегонки нефти являются комбинированными с процессами обезвоживания и обессоливания, вторичной перегонки и стабилизации бензиновой фракции: ЭЛОУ-АТ, ЭЛОУ—АВТ, ЭЛОУ-АВТ - вторичная перегонка, ДВП и т.д. На таких установках продукты без охлаждения и нагрева подаются с одного блока на другой.
При выборе технологической схемы и режима атмосферной перегонки нефти руководствуются главным образом ее фракционным составом и, прежде всего, содержанием в ней газов и бензиновых фракций.
Атмосферное давление в ректификационной колонне или некоторое превышение давления над атмосферным принимаются в том случае, когда пары дистиллята при данном давлении могут быть сконденсированы при помощи воды или воздуха, и разделяемая смесь стойка к термическому воздействию. Некоторое превышение давления (приблизительно на 100—300 мм рт. ст.) необходимо в верхней части колонны для преодоления потерь напора при движении паров нефтепродукта через трубопроводы и аппараты, расположенные после ректификационной колонны. Для атмосферных колонн ориентировочно принимается такое давление, при котором пары дистиллята будут иметь температуру на 15—20°С выше температуры охлаждающего агента на выходе из конденсатора-холодильника. В низу колонны давление возрастает на величину, соответствующую гидравлическому сопротивлению тарелок.
Перегонку стабилизированных нефтей постоянного состава с небольшим количеством растворенных газов (до 1,2 % по С4 включительно), относительно невысоким содержанием бензина (12—15%) и выходом фракций до 350оС не более 45% осуществляют на установках (блоках) АТ по схеме с однократным испарением, то есть в одной сложной ректификационной колонне с боковыми отпарными секциями. Они просты и компактны, требуют минимальной температуры нагрева нефти для обеспечения заданной доли отгона, характеризуются низкими энергетическими затратами и металлоемкостью. Основные их недостатки — меньшая технологическая гибкость, пониженный (на 2,5—3,0%) отбор светлых продуктов по сравнению со схемой двукратного испарения, кроме того, они требуют более качественной подготовки нефти.
Для перегонки легких нефтей с высоким содержанием растворенных газов (1,5—2,2 %), бензиновых фракций (до 20—30%) и фракций до 350оС (50—60%) применяют атмосферную перегонку двукратного испарения, то есть установки с предварительной отбензинивающей колонной и сложной ректификационной колонной с отпарными колоннами для разделения частично отбензиненной нефти на топливные фракции и мазут. Такие установки обладают достаточной технологической гибкостью, универсальностью и способностью перерабатывать нефти различного фракционного состава, так как первая колонна, в которой отбирается 50-60% бензина от потенциала, выполняет функции стабилизатора, сглаживает колебания фракционного состава нефти и обеспечивает стабильную работу основной ректификационной колонны. Применение отбензинивающей колонны позволяет также снизить давление на сырьевом насосе, предохранить частично сложную колонну от коррозии, разгрузить печь от легких фракций, тем самым несколько уменьшить требуемую тепловую мощность. Недостатками двухколонной АТ является более высокая температура нагрева отбензиненной нефти, необходимость поддержания температуры низа первой колонны горячей струей, на что требуются затраты дополнительной энергии. Кроме того, установка оборудована дополнительной аппаратурой: колонной, насосами, конденсаторами—холодильниками и т.д.
На современных зарубежных установках обычно ставят 1 атмосферную колонну, в которой отбирают 5 фракций: легкий и тяжелые бензины, керосин, дизельное топливо и сырье для крекинга, последние 4 фракции выводят через отпарные колонны.
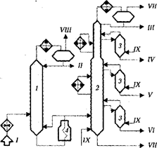
Блок атмосферной перегонки нефти, распространенной в нашей стране высокопроизводительной установки ЭЛОУ-АВТ-6, функционирует по схеме двукратного испарения и двукратной ректификации (рис. 23).
Если Вам понравилась эта лекция, то понравится и эта - 4 Однофазные электрические цепи синусоидального тока.

Рис. 23. Принципиальная схема блока атмосферной перегонки нефти установки
ЭЛОУ - АВТ-6:
1 - отбензинивающая колонна; 2 - атмосферная колонна; 3 — отпарные колонны; 4 — атмосферная печь; I - нефть с ЭЛОУ; II - легкий бензин; III - тяжелый бензин; IV - фракция 180-220оС; V - фракция 220-280оС; VI - фракция 280-350оС; VII - мазут; VIII - газ; IХ - водяной пар
Обезвоженная и обессоленная на ЭЛОУ нефть дополнительно подогревается в теплообменниках и поступает на разделение в колонну отбензинивания 1. Уходящие с верха этой колонны углеводородный газ и легкий бензин конденсируются и охлаждаются в аппаратах воздушного и водяного охлаждения и поступают в емкость орошения (рефлюксная емкость). Часть конденсата возвращается на верх колонны 1 в качестве острого орошения. Температура ввода нефти в колонну 1 составляет 180¸250°С, давление до 0,4¸0,6 МПа., температура верха колонны – 110¸170°С, температура внизу - 240¸260°С. Отбензиненная нефть с низа колонны 1 подается в трубчатую печь 4, где нагревается до требуемой температуры и поступает в атмосферную колонну 2. Часть отбензиненной нефти из печи 4 возвращается в низ колонны 1 в качестве горячей струи. Температура нагрева отбензиненной нефти в печи составляет 330¸370°С, температура верха колонны 2 - 120¸190°С, температура в низу колонны 320¸355°С, температура горячей струи 320 - 370оС, давление в колонне составляет 0,07¸0,2 МПа. С верха колонны 2 отбирается тяжелый бензин, а сбоку через отпарные колонны 3 выводятся топливные фракции 180-220 (230), 220 (230)-280 и 280-350°С. Атмосферная колонна, кроме острого орошения, имеет 2 циркуляционных орошения, которыми отводится тепло ниже тарелок отбора боковых погонов. В нижние части атмосферной колонны и отпарных колонн подается перегретый водяной пар для отпарки легкокипящих фракций. С низа атмосферной колонны выводится мазут, который либо проходит теплообменник, охлаждается до 90°С и отправляется в парк, либо направляется на блок вакуумной перегонки.
В атмосферных ректификационных колоннах рекомендуется принимать следующее число тарелок: в отбензинивающей колонне, в укрепляющей части 10¸14, в отгонной 6¸8, в главной ректификационной колонне в верхней укрепляющей секции - 8¸12, в средней секции - 10¸14, в нижней укрепляющей секции - 10¸12, в отгонной секции - 4¸6. В отпарных колоннах принимается по 4¸7 ректификационных тарелок.
























