Сезонная и суточная неравномерность потребления газа
Лекция 43
Тема: Подземное хранение газа.
План: 1. Сезонная и суточная неравномерность потребления газа.
2. Цели и преимущества подземного хранения газа.
1. Сезонная и суточная неравномерность потребления газа.
Расходование газа промышленными и особенно коммунально-бытовыми потребителями, как правило, неравномерно и колеблется в течении суток, недели и года.
В часы приготовления и потребления пиши (рис. 16.1) расходование газа выше, чем в другое время суток. В выходные дни расход газа выше, чем в будни. Зимой расход газа всегда больше, чем летом, когда выключается отопительная система. Поскольку газ по газопроводу подается в одном и том же количестве, исходя из среднечасового расхода, то в одни периоды времени (днем, в выходные и воскресные дни) возможно возникновение его нехватки, а в другие (ночью, в будни) - появляется избыток газа.
Чтобы газоснабжение потребителей было надежным, избыток газа необходимо где-то аккумулировать с тем, чтобы выдавать его в газовую сеть в периоды пикового газопотребления.
Для компенсации неравномерности потребления газа в течении суток, недели широко используется метод его аккумулирования в последнем участке газопровода В принципе газопровод представляет собой протяженную емкость большого геометрического объема. Чем больше давление, тем больше газа она вмещает. Увеличивая противодавление в конце газопровода в периоды пониженного газопотребления, можно накапливать газ в трубопроводе, не прекращая при этом его перекачки.
Рекомендуемые материалы
Для компенсации суточной неравномерности газопотребления используют также газгольдеры высокого и низкого давления – сосуды специальной конструкции.
Для покрытия сезонной неравномерности газопотребления требуются крупные хранилища. На газгольдеры в этом случае расходуется слишком много стали и требуются значительные площади для их установки. Поэтому компенсацию сезонной неравномерности газопотребления осуществляют с помощью подземных хранилищ, удельный расход металла на сооружение которых в 20...25 раз меньше.
Хранение газа в газгольдерах
Газгольдерами пазывают сосуды большого объема, предназначенные для хранения газов под давлением. Различают газгольдеры низкого (4000 Па) и высокого (от 7? * до 30910* Па) давления. В газгольдерах первого типа рабочий объем является переменным, а давление газа в процессе наполнения или опорожнения изменяется незначительно. Они бывают мокрые и сухие. Мокрые газгольдеры (рис. 16.2 а) состоят из двух основных частей - вертикального цилиндрического резервуара 1, заполненного водой (неподвижная часть) и колокола 2, помешенного внутри резервуара и представляющего собой цилиндр, открытый снизу и имеющий сферическую кровлю
(подвижная часть). Для облегчения перемещения колокола служат ролики 3. Закачка и отбор газа осуществляются по газопроводу 4.

Рис. 16.1. График суточного потребления газа
---- среднесуточный расход газа;
- - фактический расход газа;
- избыток газа;
шш - нехватка газа.

Рис. 16.2. Принципиальная схема газгольдеров низкого давления:
а) мокрый; б) сухой;
1 - резервуар; 2 - колокол; 3 - ролики; 4 - газопровод; .5 - шайба; 6 - уплотнение; 7 - ограничитель хода.
Принцип работы мокрого газгольдера следующий. При закачке газа в газгольдер давление под колоколом возрастает и вода частично вытесняется в кольцевое пространство между резервуароми колоколом. Она играет роль гидравлического уплотнения. Как только давление газа превысит нагрузку, создаваемую массой колокола, последний начинает перемещаться вверх, освобождая объем для новых количеств газа. При опорожнении газгольдера давление газа под колоколом уменьшается и он опускается.
Для более полного использования объема колокола его высота должна быть равна высоте резервуара. У газгольдеров большого (свыше 6000 м3) объема подвижную часть разбивают на несколько звеньев, вкладывающихся друг в друга подобно телескопу. Чтобы избежать перекосов при перемещении подвижных частей, а также для восприятия горизонтальных нагрузок (например, ветровых) к резервуару крепят направляющие, по которым перемещаются ролики, закрепленные в верхней части колокола (на рисунке не показаны).
Сухие газгольдеры (рис. 16.2 б) состоят из вертикального корпуса цилиндрической или многогранной формы с днищем и кровлей, внутри которого находится подвижная шайба (поршень), снабженная специальным уплотнением. Принцип работы сухого газгольдера аналогичен работе паровой машины. Под давлением газа, подаваемого под шайбу, она поднимается вверх до определенного предела, а при отборе газа - опускается вниз, поддерживая своей массой постоянное давление в газгольдере. Сухие газгольдеры менее надежны, чем мокрые, но и менее металлоемки.
Недостатком газгольдеров низкого давления является то, что они обладают относительно низкой аккумулирующей способностью.
Газгольдеры высокого давления имеют неизменный геометрический объем, но давление в них по мере наполнения или опорожнения изменяется. Хотя геометрический объем газгольдеров этого класса много меньше объема газгольдеров низкого давления, количество хранимого в них газа может быть значительным, благодаря высокому давлению. Так, если в мокром газгольдере объемом 100
м3 под давлением 4000 Па можно хранить 104 м1 газа, то в газгольдере с давлением 1,6 МПа того же геометрического объема - 1700 м;|, т.е. почти в 17 раз больше.
Газгольдеры высокого давления бывают цилиндрические и сферические. Цилиндрические газгольдеры (рис. 16.3) имеют геометрический объем от 50 до 270 м3. Поскольку у всех них внутренний диаметр равен 3,2 м, то различаются они лишь длиной цилиндрической части - обечайки 1. С обеих сторон к обечайке приварены днища 2, имеющие вид полусферы. Для контроля за давлением газа в газгольдере используются манометры 3. Газгольдер устанавливается на фундамент 4 горизонтально, либо вертикально.
Цилиндрические газгольдеры рассчитаны на давление от 0,25 до 2 МПа. Толщина их стенки может достигать 30 мм.
Сферические газгольдеры в нашей стране имеют геометрический объем от 300 до 4000 м3 и толщину стенки от 12 до 34 мм.
Сферическая форма сосуда для хранения газа под высоким давлением является наиболее выгодной по металлозатратам и общей стоимости. Монтируют сферические газгольдеры из отдельных лепестков, раскроенных в виде апельсиновых долек, а также из верхнего и нижнего днищ, имеющих форму шарового сегмента. Опоры газгольдеров выполняют в виде цилиндрического стакана из железобетона со стальным опорным кольцом или в виде стоек-колонн, прикрепленных к шару по экваториальной линии и связанных между собой системой растяжек.
Батареи стальных газгольдеров высокого давления (до 1,5 МПа) были применены в Москве с целью компенсации неравномерности потребления газа, поступавшего в относительно небольших количествах по газопроводу Саратов-Москва. Однако с развитием газопроводов и ростом объемов потребления газа потребовались газохранилища вместимостью в миллионы кубических метров. Обеспечить хранение таких количеств газа могли только подземные газохранилища.
2. Цели и преимущества подземного хранения газа.
Подземные газохранилища
Подземным газохранилищем (ПХГ) называется хранилище газа, созданное в горных породах.
Первое в мире ПХГ было сооружено на базе истощенного газового месторождения в провинции Онтарио (Канада) в 1915 г. В нашей стране первое подземное газохранилище - Башкатовское ПХГ на западе Оренбургской области - было введено в эксплуатацию в 1958 г.

Рис. 16.3. Цилиндрические газгольдеры высокого давления:а) горизонтальный; 6) вертикальный.
Различают два типа ПХГ: в искусственных выработках и в пористых пластах. Первый тип хранилищ получил ограниченное распространение. Так, в США по состоянию на 1.09.94 г. на них приходилось лишь 6 % из 371 ПХГ: 1 - в переоборудованной угольной шахте и 21 - в отложениях каменной соли. Остальные 349 ПХГ относятся к хранилищам второго типа: из них 305 размешены в отработанных нефтяных и газовых месторождениях, а 44 - в водоносных пластах.
Широкое использование хранилищ в истощенных нефтегазовых месторождениях объясняется минимальными дополнительными затратами на оборудование ПХГ, поскольку саму ловушку с проницаемым пластом природа уже «изготовила».
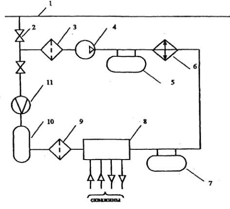
Принципиальная схема подземного газохранилища приведена на рис. 16.4.
Газ из магистрального газопровода 1 по газопроводу-отводу 2 поступает на компрессорную станцию 4, предварительно пройдя очистку в пылеуловителях 3. Сжатый и нагревшийся при компримировании газ очищается от масла в сепараторах 5, охлаждается в градирне (или АВО) 6 и через маслоотделители 7 поступает на газораспределительный пункт (ГРП) 8. На ГРП осуществляется распределение газа по скважинам.
Давление закачиваемого в подземное хранилище газа достигает 15 МПа. Для закачки, как правило, используются газомотокопрессоры.
При отборе газа из хранилища его дросселируют на ГРП 8, производят очистку и осушку газа в аппаратах 9,10, а затем после замера количества расходомером 11 возвращают в магистральный газопровод 1. Если давление газа в подземном хранилище недостаточно высоко, его предварительно компримируют и охлаждают (на рис. 16.4 не показано).
При отборе газа из хранилища его дросселируют на ГРП 8, производят очистку и осушку газа в аппаратах 9,10, а затем после замера количества расходомером 11 возвращают в магистральный газопровод 1. Если давление газа в подземном хранилище недостаточно высоко, его предварительно компримируют и охлаждают (на рис. 16.4 не показано).
Очистка газа от пыли, окалины и частиц масла перед его закачкой в хранилище имеет очень большое значение, т.к. в противном случае засоряется призабойная зона и уменьшается приемистость скважин.
Оптимальная глубина, на которой создаются подземные газохранилища, составляет от 500 до 800 м. Это связано с тем, что с увеличением глубины возрастают затраты на обустройство скважин.С другой стороны, глубина не должна быть слишком малой, т.к. в хранилище создаются достаточно высокие давления.
Подземное хранилище заполняют газом несколько лет, закачивая каждый сезон несколько больший объем газа, чем тот, который отбирается.

Рис. 16.4. Принципиальная схема наземных сооружений ПХГ:
I - магистральный газопровод; 2 - газопровод-отвод; 3,9 - пылеуловители; 4 - компрессорная станция; 5 - сепаратор;
6 - холодильник (градирня); 7 - маслоотделитель; 8 - газораспределительный пункт; 10 - установка осушки газа;
II – расходомер
Общий объем газа в хранилище складывается из двух составляющих: активной и буферной. Буферный объем обеспечивает минимально необходимое заполнение хранилища, а активный – это тот объем газа, которым можно оперировать.
По состоянию на 1.09.94 г. общий объем природного газа в ПХГ США превысил 206 млрд. м3, из которых 86,9 млрд. м3 (42,3 %) составляет активный газ и 119,1 млрд. м3 - буферный. Общий максимальный темп закачки в ПХГ США составляет 865 млн. м3/сут, а отбора - 1900 млн. м3/сут.
В России в 1995 г. объем активного газа в ПХГ составлял около 45 млрд. м3. По прогнозам к 2000 г. он достигает 50...55 млрд. м3, а к 2010 г. - 70...75 млрд. м3.
Контрольные вопросы:
1. Принцип работы газгольдера?
2. Когда было создано первое в мире подземное зранилеще?
3. Для чего используются газомотокопрессоры?
Литература
1. Баграмов Р.А. Буровые машины и комплексы: Учеб. для вузов. — М.: Недра,1988. — 501 с.
2. Басарыгин Ю.М., Булатов А.И., Проселков Ю.М. Заканчивание скважин: Учеб. пособие для
вузов. — М: ООО «Недра-Бизнесцентр», 2000. — 670 с.
"5 Внутренняя политика царизма" - тут тоже много полезного для Вас.
3. Басарыгин Ю.М., Булатов А.И., Проселков Ю.М. Осложнения и аварии при бурении нефтяных
и газовых скважин: Учеб. для вузов. — М.: ООО «Недра-Бизнесцентр», 2000. —679 с.
4. Басарыгин Ю.М., Булатов А.И., Проселков Ю.М. Технология бурения нефтяных и газовых
скважин: Учеб. для вузов. — М.: ООО «Недра-Бизнесцентр», 2001. — 679 с.
5. Болденко Д.Ф., Болденко Ф.Д., Гноевых А.Н. Винтовые забойные двигатели. — М.:Недра,
1999. — 375 с





















