Дигидратный, гемигидратный и ангидритный способы получения экстракционной фосфорной кислоты
Лекция №9
Дигидратный, гемигидратный и ангидритный способы получения экстракционной фосфорной кислоты.
Получение ЭФК дигидратным способом
Схемы дигидратного процесса различаются применением или отсутствием циркуляции пульпы, распределением реагентов между реакторами, способами охлаждения пульпы, методами разделения твердой и жидкой фаз и промывки фосфогипса.
Основная цель процесса – ведение без резких колебаний концентраций, температуры и образование более крупных кристаллов сульфата кальция, поэтому создают условия:
· чем больше продолжительность взаимодействия реагентов, тем крупнее и однороднее получаются кристаллы (τ=4-6 ч);
· для увеличения скорости кристаллизации процесс проводят в присутствии большого количества растущих кристаллов сульфата кальция (затравка);
· оптимальная концентрация серной кислоты в жидкой фазе при осаждении сульфата кальция поддерживается 1-1,8% (в пересчете на SO3);
· для выращивания крупных кристаллов гипса в экстракторах поддерживают температуру 70-750С.
Рекомендуемые материалы
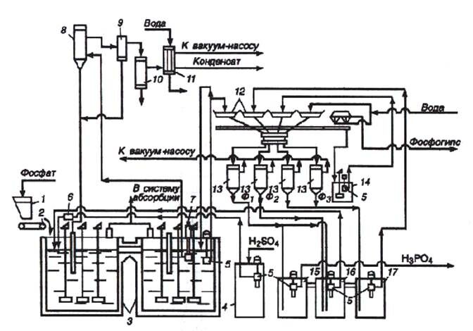
На рис. 1 приведена принципиальная схема получения фосфорной кислоты (28-32% Р2О5) из апатитового концентрата. Фосфорную кислоту (20-22% Р2О5) можно получить по этой же схеме из фосфоритов.
По схеме в первый реактор экстрактора 3 из бункера 1 дозатором 2 непрерывно вводят апатитовый концентрат. В этот же реактор погружными насосами 5 вводят оборотную фосфорную кислоту из барометрического сборника 16 и циркуляционную суспензию после вакуум-испарительной установки 8 (кратность циркуляции (8÷12) : 1) и серную кислоту из сборника 4. Серную кислоту возможно частично или полностью вводить во второй реактор.
Соотношение Ж : Т в суспензии в экстракторе поддерживают равным (1,7÷2,5) : 1. Из первого реактора суспензия протекает во второй, откуда основная часть ее погружным насосом 7 подается в вакуум-испаритель 8, представляющий собой резервуар, в котором вакуум-насосом поддерживают пониженное давление. Вследствие этого поступающая в него жидкость оказывается перегретой и закипает с выпаркой части воды. Это приводит к понижению температуры на 3-50С. Газы из вакуум-испарителя через брызгоуловитель отводят в поверхностный конденсатор 10, в котором конденсируются пары воды и улавливается часть соединений фтора. Окончательную очистку газа от соединений фтора производят в барботажном нейтрализаторе 11.

Рис 1. Схема получения экстракционной фосфорной кислоты дигидратным способом
1- бункер фосфатного сырья; 2- дозатор; 3 – двухступенчатый экстрактор; 4- сборник серной кислоты; 5- погружные насосы, 6- расходомер серной кислоты; 7- погружной насос; 8- испаритель; 9- брызгоуловитель; 10- конденсатор; 11- барботажный нейтрализатор; 12- лотки карусельного вакуум-фильтра; 13- ресиверы (сепараторы); 14- промежуточный сборник суспензий – после регенерации фильтровальной ткани; 15,16,17 – барометрические сборники: для первого (основного) фильрата (15), для оборотной фосфорной кислоты (16), для промывного фильтрата (17).
Продукционная суспензия поступает на лотковый карусельный вакуум-фильтр, в котором гипс отделяется от раствора, а осадок промывается по трехфильтратной системе.
Карусельный лотковый фильтр состоит из 24 отдельных лотков на днищах которых уложена фильтровальная ткань (капрон, лавсан и т.п.), лотки установлены на каретках с колесами, движущимися по круговым рельсам. С помощью двух шайб, образующих головку фильтра, - подвижных, вращающейся вместе с лотками, и неподвижной – фильтраты отсасываются в соответствующие вакуум-сборники (15,16,17). После прохождения зон фильтрации и промывок каждый лоток с помощью направляющих автоматически опрокидывается для выгрузки лепешки фосфогипса. Фильтровальная ткань промывается водой и подсушивается воздухом. Затем лоток вновь принимает рабочее положение и перемещается в зону основного фильтрования. Воду, используемую для регенерации фильтровальной ткани, подают на последнюю или предпоследнюю зону промывки осадка, что сокращает потери Р4О10 и позволяет создать на экстракционных установках замкнутую систему водооборота. Гигроскопическая влажность фосфогипса 15-40%. Количество фосфогипса (в пересчете на сухое вещество) составляет 1,2-1,6т на 1т переработанного природного фосфата. В процессе переработки 1т апатита выход гемигидрата кальция равен 1,4; гипса -1,6т.
Газожидкостная смесь разделяется в сепараторах 13, в которых поддерживается разрежение 65-85 кПа. Первый фильтрат Ф1 направляется в сборник готовой продукции, а часть его переливается в барометрический сборник оборотной кислоты 16, куда также поступает и второй фильтрат Ф2, полученный в процессе промывки осадка третьим фильтратом Ф3. Фильтрат Ф3 образуется при промывке осадка суспензией, получаемой в процессе регенерации фильтровальной ткани, и свежей горячей (60-700С) водой. Промытый гипс передается с лотка в сборник 14, из которого в виде суспензии перекачивается в отстойник гипса. Содержание Р2О5 в фильтратах: Ф1- 28-32%, Ф2-22-25%, Ф3 – 5-10%.
В процессе получения фосфорной кислоты дигидратным способом выделение фтора в атмосферу невелико - 3-5% от содержащегося в исходном сырье (около 80% переходит в целевой продукт, 15-17% - в фосфогипс). Соответственно концентрация фторидов в отводимых из экстрактора газах в зависимости от способа охлаждения и вытяжки вентилятора в пересчете на фтор составляет 0,2 - 2,5 г/м3.
Согласно дигидратному способу, на 1т продукционного Р2О5 расходуется 2,65 – 2,73 т апатита и 2,45 – 2,48 т 100%-ной серной кислоты. Экстракционная фосфорная кислота, полученная из апатита дигидратным способом, содержит: 25-32% Р2О5, 1,8-2,8% СаО, 0,3-0,4% Al2O3, 0,3-0,5% Fe2O3, 1,7-2,20% F.
Получение ЭФК полугидратным способом
Способ заключается в практически полном разложении апатита в избытке фосфорной кислоты и в обработке полученной пульпы серной кислотой при регулируемой кристаллизации CaSO4•0,5Н2О. Полугидратный процесс отличается от дигидратного температурным режимом, а также растворимостью, устойчивостью, размером и формой кристаллов сульфата кальция. Гемигидратный (полугидратный) способ осуществляется точно так же, как и дигидратный с введением всех исходных реагентов в реактор.
Разложение апатита производится в 2-3 кратном избытке фосфорной кислоты (45 – 48% Р2О5) от стехиометрического количества, при температуре 95 – 1020С, в течение 1,2 - 1,7 часа. Образовавшаяся суспензия содержит дигидрофосфат кальция, который обрабатывается 92-93% H2SO4. Степень разложения апатита составляет 98,5 – 99%. Полученная концентрированная фосфорная кислота содержит 45 -48 % Р2О5.
По полугидратному способу в процессе разложения к апатиту добавляют немного соды, с целью удаления в осадок переходящего в раствор иона SiF42-. При этом ~50% фтора осаждается в виде Na2SiF6 и 35% фтора выделяется в газовую фазу.
Размеры одиночных кристаллов зависят от концентрации кислоты и плотности пульпы, а также от наличия примесей. Присутствие до 2% Fe2O3 и или Al2O3 в фосфорнокислых растворах, содержащих 45-50% Р2О5, ведет к уменьшению размеров кристаллов полугидрата.
Наличие в растворе 0,5 - 0,6% фтористых и кремнефтористых соединений приводит к резкому уменьшению размеров кристаллов и получению их в игольчатой форме. Увеличение содержания фтористых соединений до 1% замедляет фильтруемость в 5 раз.
Совместное присутствие соединений алюминия и ионов фтора в количестве до 2% Al2O3 и 0,4 - 0,5% F приводит к образованию изометричных кристаллов с лучшими фильтрующими свойствами.
Полугидратный процесс отличается от дигидратного температурным режимом, концентраций фосфорной и свободной серной кислот, соединений фтора; растворимостью, устойчивостью, размером и формой кристаллов сульфата кальция, а также режимом промывки сульфата кальция.
Получение ЭФК ангидритным способом
В настоящее время в промышленности ангидритным способом ЭФК не производят, т.к. процесс протекает при высоких температурах 100 - 1100 С, при этом образуется концентрированная фосфорная кислота ~50% Р2О5, которая создает интенсивные коррозионные условия и образование труднофильтруемого мелкокристаллического сульфата кальция, что требует большего числа ступеней противоточной промывки.
Преимущество ангидритного способа от других способов заключается в том, что позволяет без упаривания получать кислоту, содержащую 50% Р2О5, а также в процессе экстракции большая часть фтора выделяется в газовую фазу и получаемая кислота меньше загрязнена CaSО4.
Получение ЭФК комбинированными способами
Комбинированные способы (дигидратно-гемигидратный и гемигидратно-дигидратный) получения ЭФК наиболее распространены за рубежом, так как более технологичны и экономичны. Они обеспечивают повышение степени использования исходного фосфатного сырья, повышение концентрации целевого продукта, более чистого CaSO4 с большими возможностями его дальнейшей переработки. Комбинированные процессы усложнены двойным фильтрованием или нетехнологичны из-за продолжительной стадии перекристаллизации в гемигидратном-дигидратном способе.
В комбинированных процессах предусмотрено регулирование условий гидратации с получением крупнокристаллического гипса с незначительным содержанием Р2О5. Комбинированный процесс получения ЭФК предусматривает следующие стадии:
1) осаждение гемигидрата смешением исходного фосфорита с оборотной фосфорной и серной кислотами при температуре 90-950С;
2) охлаждение суспензии до 50-650С;
3) гидратация гемигидрата с введением затравочных кристаллов гипса, серной кислоты и активного диоксида кремния для связывания фторид-ионов, замедляющих в сочетании с ионами алюминия обводнение. Продолжительность процесса гидратации составляет 5-16 часов.
Описанный способ позволяет получать фосфорную кислоту, содержащую не более 32% Р2О5.
Наибольший интерес из комбинированных технологий представляет разработанный в НИУИФ дигидратно-гемигидратный процесс с промежуточным фильтрованием. По этому способу можно получить фосфорную кислоту, содержащую 33-34% Р2О5 – из апатитового концентрата и фосфорную кислоту, содержащую 28-30% Р2О5 - из фосфоритов. Степень извлечения Р2О5 из исходного сырья составляет около 99%. Продолжительность процесса не превышает 6ч. Фосфогемигидрат содержит менее 0,5% Р2О5 и 0,15% F и может быть применен в качестве вяжущего вещества с в строительных материалах, для производства цемента, сухой штукатурки, алебастра и т.д.
Оборудование.
Для апатитового концентрата применяется экстракторы (Vp=670, 740, 900, 1625 м3-рабочий объем)
1- фосфатное сырье
2- серная кислота
3- оборотная кислота
4- пульпа
Для Каратауского сырья применяются реакторы Vp=900, 450, 650 м3

1- фосфатное сырье
2- серная кислота
3- пульпа
Экстрактор- это ж /б сооружение, имеет фундамент, изнутри футирован из плавленого диабаза и кислотостойкого кирпича, изготовлен из стали. Снабжен мешалками, количество мешалок зависит от пульпы. Мешалки различаются: турбинные, лопастные и другие.
Коэффициент заполнения экстракторов
Кз=0,7-0,8 -для апатитового концентрата
Кз= 0,6 —Каратауский фосфорит
Отделение и промывание фосфогипса производят на ленточных, конвейерно-лотковых, план-фильтров и карусельных вакуумных фильтров (работает под разрежением).
Карусельный вакуум-фильт

Вакуум -испаритель представляет собой резервуар, где с помощью вакуумного насоса поддерживают пониженное давление.
В вакуумном испарителе происходит одновременное охлаждение пульпы (на 5-10°С ) и некоторое увеличение концентрации Н3РО4 за счет удаления (испарения) воды.
С помощью в-и Т пульпы поддерживается около 70°С, а соотношение Ж: Т=(2-3):1.
Выделяющийся в экстракторах водяной пар и газы отсасываются в абсорбер, где промываются водой для улавливания фтористых соединений, затем выбрасываются в атмосферу.
Технологический выход Р2О5.

где Г-гипсовое число, выход сухого фосфогипса на единицу фосфата. Коэффициент извлечения Р2О5

Коэффициент отмывки фосфогипса:


Очистку фосфорной кислоты, полученной из Каратауских фосфоритов от соединений Mg можно произвести выпариванием ее до концентрации 37-39% Р2О5 при Т =80-90°С, в смеси с H2SiF6, добавляемой в количестве, необходимом для образования MgSiFg.
Отходом производства является фосфогипс.
Показатели в производстве ЭФК
Апатитовая ЭФК Каратауская ЭФК
Р2О5 -28-32% Р2О5 18-21%
F—1,5-1,8% F- 1,5-1,7%
SO3 -1,8-2,8% SO3 -2,5 -3,0%
MgO нет MgO -2 -2,5%
СаО -0,2 -0,4% СаО -0,3%
К(разе) < 97% К(разл) < 95-96%
К(отм) <до99% К(отм) < 97-98%
Люди также интересуются этой лекцией: Жизненный цикл товара.
Фосфогипс 1,6 т/апатита Фосфогипс 1,4т/ фосфорного сырья
Р2 О5 в фосфогипсе Р2О5 В фосфогипсе {_Р2О5 общ-0.8-0.9%
Н2О в фосфоргипсе -30 -40% {Р2О5вод 0.2-0.4%
Расход H2SO4 на 1тР2О5 Н2О в фосфогипсе 40%
Расход H2SO4 на 1т Р2О5 в кислоте -2,46-2,64т в кислоте -3,0-4,0т
Контрольные вопросы:
- Получение ЭФК дигидратным способом.
- Получение ЭФК полугидратным способом.
- Получение ЭФК ангидритным способом.
- Получение ЭФК комбинированными способами.
- Основное оборудование в производстве ЭФК.
- Показатели в производстве ЭФК.























