Для студентов СФУ по предмету Теория автоматического управления (ТАУ)Система автоматического регулирования давления в ресивереСистема автоматического регулирования давления в ресивере
5,0053867
2025-11-07СтудИзба

Курсовая работа: Система автоматического регулирования давления в ресивере

Описание

Задание:
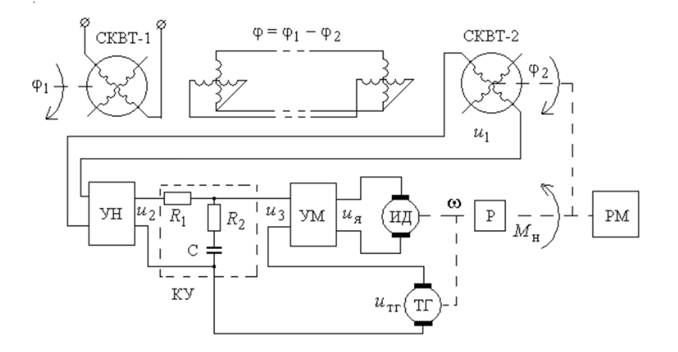
1. Описать устройство и работу элементов и всей системы.
2. Составить структурную схему системы и определить передаточные функции разомкнутой и замкнутой систем между задающим воздействием и выходом САР. Составить соответствующие дифференциальные уравнения и уравнения статики.
3. Построить область устойчивости в функции параметров элементов САУ, указанных преподавателем.
4. Определить основные показатели переходного процесса (перерегулирование, время переходного процесса).
5. Построить асимптотическую ЛАЧХ.
6. Для полученной передаточной функции замкнутой системы рассчитать нули и полюса системы. Рассчитать степень устойчивости и колебательность системы.
7. Провести выбор параметров регулятора из условия минимума среднеквадратичного отклонения.
8. Вычислить коэффициенты ошибок по задающему воздействию для параметров регулятора.
9. Сравнить показатели качества регулирования.

Содержание

ВВЕДЕНИЕ. 3
1. Исходные данные и задание…………………………………………………4
2.Описание элементов и работы системы.. 4
3. Составление структурной схемы системы и определение передаточной функции, разомкнутой и замкнутой систем между задающим воздействием и выходом САР. Составление соответствующих дифференциальных уравнений и уравнений статики. 6
4. Построить область устойчивости в функции параметров элементов САУ указанных преподавателем. 8
5. Определение основных показателей переходного процесса (перерегулирование, время переходного процесса) 9
6. Построение асимптотической ЛАЧХ……………………………………….10
7. Расчет нулей и полюсов системы, степень устойчивости и колебательность системы. 122
8.Выбор параметров регулятора из условия минимума среднеквадратичного отклонения. 132
9. Вычисление коэффициентов ошибок по задающему воздействию для параметров регулятора. 154
10. Сравнение показателей качеств регулирования. 198
ЗАКЛЮЧЕНИЕ. 219
СПИСОК ИСПОЛЬЗОВАННЫХ ИСТОЧНИКОВ. 20

Характеристики курсовой работы

Учебное заведение
Просмотров
1
Качество
Идеальное компьютерное
Размер
1,02 Mb

Список файлов

kur-2.docx
Картинка-подпись
Если нужен другой вариант работы или отдельная задача из любой работы, пишите в комментарии

Комментарии

Нет комментариев
Стань первым, кто что-нибудь напишет!
Поделитесь ссылкой:
Цена: 800 руб.
Расширенная гарантия +3 недели гарантии, +10% цены
Рейтинг автора
5 из 5
Поделитесь ссылкой:
Сопутствующие материалы

Подобрали для Вас услуги

-17%
Вы можете использовать курсовую работу для примера, а также можете ссылаться на неё в своей работе. Авторство принадлежит автору работы, поэтому запрещено копировать текст из этой работы для любой публикации, в том числе в свою курсовую работу в учебном заведении, без правильно оформленной ссылки. Читайте как правильно публиковать ссылки в своей работе.
Свежие статьи
Популярно сейчас
Как Вы думаете, сколько людей до Вас делали точно такое же задание? 99% студентов выполняют точно такие же задания, как и их предшественники год назад. Найдите нужный учебный материал на СтудИзбе!
Ответы на популярные вопросы
Да! Наши авторы собирают и выкладывают те работы, которые сдаются в Вашем учебном заведении ежегодно и уже проверены преподавателями.
Да! У нас любой человек может выложить любую учебную работу и зарабатывать на её продажах! Но каждый учебный материал публикуется только после тщательной проверки администрацией.
Вернём деньги! А если быть более точными, то автору даётся немного времени на исправление, а если не исправит или выйдет время, то вернём деньги в полном объёме!
Да! На равне с готовыми студенческими работами у нас продаются услуги. Цены на услуги видны сразу, то есть Вам нужно только указать параметры и сразу можно оплачивать.
Отзывы студентов
Ставлю 10/10
Все нравится, очень удобный сайт, помогает в учебе. Кроме этого, можно заработать самому, выставляя готовые учебные материалы на продажу здесь. Рейтинги и отзывы на преподавателей очень помогают сориентироваться в начале нового семестра. Спасибо за такую функцию. Ставлю максимальную оценку.
Лучшая платформа для успешной сдачи сессии
Познакомился со СтудИзбой благодаря своему другу, очень нравится интерфейс, количество доступных файлов, цена, в общем, все прекрасно. Даже сам продаю какие-то свои работы.
Студизба ван лав ❤
Очень офигенный сайт для студентов. Много полезных учебных материалов. Пользуюсь студизбой с октября 2021 года. Серьёзных нареканий нет. Хотелось бы, что бы ввели подписочную модель и сделали материалы дешевле 300 рублей в рамках подписки бесплатными.
Отличный сайт
Лично меня всё устраивает - и покупка, и продажа; и цены, и возможность предпросмотра куска файла, и обилие бесплатных файлов (в подборках по авторам, читай, ВУЗам и факультетам). Есть определённые баги, но всё решаемо, да и администраторы реагируют в течение суток.
Маленький отзыв о большом помощнике!
Студизба спасает в те моменты, когда сроки горят, а работ накопилось достаточно. Довольно удобный сайт с простой навигацией и огромным количеством материалов.
Студ. Изба как крупнейший сборник работ для студентов
Тут дофига бывает всего полезного. Печально, что бывают предметы по которым даже одного бесплатного решения нет, но это скорее вопрос к студентам. В остальном всё здорово.
Спасательный островок
Если уже не успеваешь разобраться или застрял на каком-то задание поможет тебе быстро и недорого решить твою проблему.
Всё и так отлично
Всё очень удобно. Особенно круто, что есть система бонусов и можно выводить остатки денег. Очень много качественных бесплатных файлов.
Отзыв о системе "Студизба"
Отличная платформа для распространения работ, востребованных студентами. Хорошо налаженная и качественная работа сайта, огромная база заданий и аудитория.
Отличный помощник
Отличный сайт с кучей полезных файлов, позволяющий найти много методичек / учебников / отзывов о вузах и преподователях.
Отлично помогает студентам в любой момент для решения трудных и незамедлительных задач
Хотелось бы больше конкретной информации о преподавателях. А так в принципе хороший сайт, всегда им пользуюсь и ни разу не было желания прекратить. Хороший сайт для помощи студентам, удобный и приятный интерфейс. Из недостатков можно выделить только отсутствия небольшого количества файлов.
Спасибо за шикарный сайт
Великолепный сайт на котором студент за не большие деньги может найти помощь с дз, проектами курсовыми, лабораторными, а также узнать отзывы на преподавателей и бесплатно скачать пособия.
Популярные преподаватели
Добавляйте материалы
и зарабатывайте!
Продажи идут автоматически
6933
Авторов
на СтудИзбе
266
Средний доход
с одного платного файла
Обучение Подробнее
{user_main_secret_data}