Вопросы/задания к контрольной работе: Наладка зубообрабатывающего станка на нарезание зубчатых колёс: зубофрезерование
Описание
Вариант №5
Цель работы: в соответствии с вариантом произвести полный расчёт настройки зубообрабатывающих станков на изготовление зубчатого колеса.
Дано (исходные данные): необходимые данные принять из табл. 1.
Табл. 1. Исходные данные
Модель станка, рис. | Модуль зубчатого колеса , мм | Число зубьев колеса, Z | Длина зуба В, мм | Диаметр отверстия D, мм | Угол наклона зуба , град | Направление наклона зуба | Число заходов фрезы, Z | Направление винтовой фрезы |
Рис.1 | 4 | 38 | 40 | 50 | 15 | правое | 1 | правое |
Для настройки зубофрезерного станка в соответствии с заданием [см. табл. 1] для определённой модели станка предварительно устанавливаем его назначение, основные части станка и органы управления, техническую характеристику.
Станок: зубофрезерный универсальный полуавтомат модели 53А30.

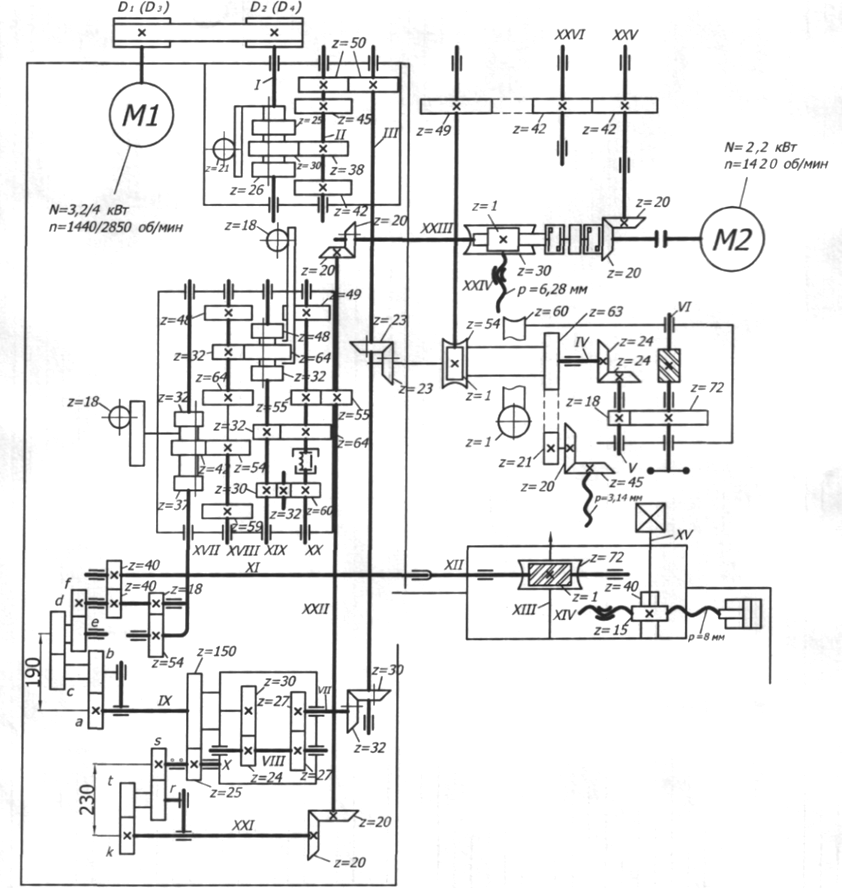
Рис. 1. Кинематическая схема зубофрезерного станка модели 53А30
Назначение станка: предназначен для нарезания прямозубых и косозубых цилиндрических колес, звездочек, а также для фрезерования шлицевых валов червячными фрезами методом обката в условиях серийного, мелкосерийного и единичного производства; полуавтомат может быть использован как для получистовой обработки зубьев под последующее шевингование, так и для окончательной обработки по 6…8-й степеням точности (ГОСТ 1643-81[1]) в зависимости от точности фрез в соответствии с требованиями ГОСТ 9324-2015[2].
Табл. 2. Техническая характеристика станка
Наибольший диаметр устанавливаемого изделия | мм | 320 |
Наибольшая длина нарезаемых колёс - прямозубых - с углом наклона зубьев = 300 | мм | 220 150 |
Наибольший модуль нарезаемых колёс | мм | 6 |
Диаметр стола | мм | 250 |
Конус отверстия фрезерного шпинделя Морзе | - | 5 |
Пределы частот вращения шпинделя фрезы | мм/об | 50-400 |
Пределы подач - вертикальной - радиальной | мм/об | 0,63-7,0 0,3-2,0 |
Скорость быстрого перемещения салазок суппорта | мм/мин | 300 |


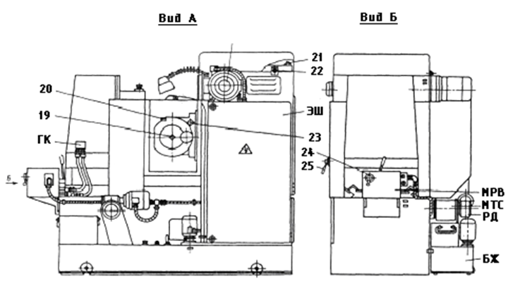
а
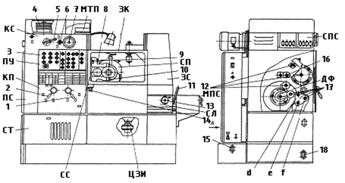
б
Рис. 2. Основные части и органы управления зубофрезерного полуавтомата модели 53А30:
а – вид спереди; б – вид сзади и справа
Табл. 3. Основные части и органы управления станка (рис. 2, а, б)
Основные части станка | Органы управления станка | ||
СТ | станина | 1,2 | рукоятки переключения подач |
ПС | передняя стойка | 3 | панель управления станком |
КП | коробка подач | 4 | сменные шкивы |
ПУ | пульт управления | 5 | рукоятка переключения скоростей |
КС | коробка скоростей | 6 | квадрат переключения вертикальной и тангенциальной подач |
МТП | механизм тангенциальной подачи | 7 | квадрат вертикального перемещения салазок суппорта |
ЗК | защитный кожух | 8 | винты закрепления суппорта |
СП | суппорт | 9 | лимб и нониус установки угла поворота суппорта |
ЗС | задняя стойка | 10 | винты закрепления контрподдержки |
МПС | механизм подвода стола | 11 | рукоятка предварительного натяга в паре винт-гайка наладки межцентрового расстояния |
СЛ | стол | 12 | гитара дифференциала |
ЦЗИ | цилиндр зажима изделия | 13 | квадрат наладки межцентрового расстояния |
СС | салазки суппорта | 14 | квадрат поворота суппорта |
СПС | смазка передней стойки | 15 | указатель уровня охлаждающей жидкости |
ДФ | дифференциал | 16 | промежуточный палец гитары дифференциала |
ГК | гидрокоммуникация | 17 | гитара обката и деления |
ЭД | электродвигатель | 18 | указатель уровня масла гидропривода |
ЭШ | электросиловой шкаф | 19 | квадрат затяжки оправки фрезы |
МРВ | механизм радиального врезания | 20 | квадрат осевого перемещения фрезы |
МТС | магнитный транспортер стружки | 21 | винт фиксации подмоторной плиты |
РД | редуктор | 22 | квадрат винта натяжения ремней |
БЖ | бак для охлаждающей жидкости | 23 | винт установки разового перемещения фрезы |
24 | дроссель, регулирующий скорость радиального врезания | ||
25 | рукоятка наладки величины радиального врезания | ||
Задачи:
1. Из табл. 1 по варианту взять модель станка и характеристику нарезаемого зубчатого колеса. Материал обрабатываемой детали и его физико-механические свойства взять из приложения. [см. Прил. А].
2. Назначить материал режущего инструмента, характеристику инструмента по ГОСТу и определить режимы резания. Выбрать режущий инструмент и его параметры. [см. Прил. Б, В].
3. Разобрать кинематическую схему и описать работу станка и его основных узлов.
4. По кинематической схеме составить расчётные перемещения, уравнения кинематического баланса и вывести формулы настройки для следующих цепей:
а) главного движения (вращение фрезы);
б) движения обкатки;
в) движения подачи;
г) дифференциального движения.
5. Подобрать сменные колеса для вышеперечисленных цепей.
6. Отобразить кинематическую схему станка с выбранными колёсами и обвести расчётные цепи станка цветными линиями.
all_at_700













