Для студентов УрГУПС по предмету Техника высоких напряженийРабочая документация по ремонту системы молниезащиты и заземленияРабочая документация по ремонту системы молниезащиты и заземления
5,0053332
2025-06-232025-06-23СтудИзба
ДЗ: Рабочая документация по ремонту системы молниезащиты и заземления
Описание
Рабочая документация по ремонту системы молниезащиты и заземления
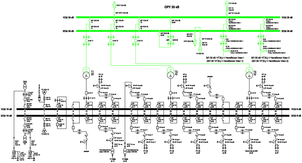
ПС 35 кВ Ленинская
Исходные данные
ПС 35 кВ Ленинская расположена в г. Челябинске.
Тип грунта – сухой суглинок.
Удельное сопротивление грунта – 40 Ом*м.
Тип элементов ЗУ – стержень диаметром 12 мм.
1. Разработка мероприятий по ремонту системы молниезащиты по СО 153-34.21.122-2003
Разработка мероприятий по ремонту системы заземления
Расчёт сметной стоимости мероприятий по ремонту системы молниезащиты и заземления
ПС 35 кВ Ленинская
Исходные данные
ПС 35 кВ Ленинская расположена в г. Челябинске.
Тип грунта – сухой суглинок.
Удельное сопротивление грунта – 40 Ом*м.
Тип элементов ЗУ – стержень диаметром 12 мм.

1. Разработка мероприятий по ремонту системы молниезащиты по СО 153-34.21.122-2003
Разработка мероприятий по ремонту системы заземления
Расчёт сметной стоимости мероприятий по ремонту системы молниезащиты и заземления
Характеристики домашнего задания
Предмет
Учебное заведение
Просмотров
1
Качество
Идеальное компьютерное
Размер
11,54 Mb
Список файлов
__MACOSX
ЭЭ-312 РГР пример
._.DS_Store
._26_Ленинская_Челябэнерго_пример.dwg
._26_Ленинская_Челябэнерго_пример.dwl
._26_Ленинская_Челябэнерго_пример.dwl2
._Linesum.lsp
._ЭЭ-312 РГР пример.docx
._ЭЭ-312 РГР пример.pdf
._ЭЭ-312 РГР пример.xls
ЭЭ-312 РГР пример
.DS_Store
26_Ленинская_Челябэнерго_пример.dwg
26_Ленинская_Челябэнерго_пример.dwl
26_Ленинская_Челябэнерго_пример.dwl2
Linesum.lsp
ЭЭ-312 РГР пример.docx
ЭЭ-312 РГР пример.pdf
ЭЭ-312 РГР пример.xls

Если нужен другой вариант работы или отдельная задача из любой работы, пишите в комментарии