Для студентов РГАУ — МСХА им. К. А. Тимирязева по предмету Электрические и электронные аппаратыВыбор аппаратуры защиты и управленияВыбор аппаратуры защиты и управления
5,0053151
2025-04-212025-04-21СтудИзба
Курсовая работа: Выбор аппаратуры защиты и управления
Описание
Задание на выполнение расчетно-графической работы:
1) Исходя из индивидуально заданных параметров произвести необходимые расчеты и выбрать по каталогам рекомендуемых серий оборудования аппараты защиты и управления для соответствующей схемы вводно-распределительного устройства (ВРУ) с напряжением сети Uсети = 380 В, f =50 Гц, с учетом следующих условий:
- все аппараты ВРУ размещаются в закрытом шкафу со степенью защиты IP 54;
- ВРУ расположено в помещении с регулированием климатических условий, в зоне с умеренным климатом, высота над уровнем моря Hs = 250 м;
- напряжение цепей управления переменное (AC) Uц.упр. = 220 В.
2) После выбора произвести проверку всех аппаратов по условиям термической стойкости в режиме максимального сверхтока (3-х фазное к. з. на сборке ВРУ).
3) Произвести проверку всех автоматических выключателей и предохранителей на надежность отключения режима к. з. фаза-ноль в наиболее удаленной точке защищаемых линий.
4) Произвести проверку на неотключение пусковых токов электродвигателей М1 и М2 электромагнитными расцепителями автоматических выключателей при прямом пуске, либо реверсивном пуске с режимом противовключения (режимы пуска электродвигателей указаны в варианте задания).
5) Произвести проверку селективности действия реле перегрузки электротеплового и теплового расцепителя автоматического выключателя на линиях питания электродвигателей М1 и М2 графоаналитическим методом построив карты селективности защитных характеристик (отдельно для каждой линии).
Рекомендации:
1) Предохранители на вводе выбрать из серии ПН2.
2) Вводной разъединитель (разъединитель-переключатель) выбрать из серии ВР32.
3) Автоматические выключатели для защиты отходящих от ВРУ линий выбирать из серии ВА51 или АП50Б, сообразно номинальной установленной нагрузке каждого присоединения с учётом пусковых токов электродвигателей при прямом (Iп) и при реверсивном пуске(Iпв). Ток в режиме реверсивного пуска с противовключением принять:
Iпв = 1,3 Iп
где: Iп - пусковой ток электродвигателя Iп = ki·Iн.дв.;
ki – кратность пускового тока электродвигателя (из паспортных данных),
Iн.дв. – номинальный ток электродвигателя (из паспортных данных).
4) Контакторы выбрать из серии ПМЛ с учетом условий коммутации нагрузок по категории применения контакторов и пускателей согласно ГОСТ 50030 часть 4.1, для напряжения сети Uсети = 380 В и режима пуска электродвигателей М1 и М2 согласно варианту задания.
5) Реле перегрузки тепловые для защиты электродвигателей М1 и М2 выбрать из серии РТЛ, указать диапазон регулировки и требуемое значение тока уставки (Iуст.).
Вариант задания № 8
Исходные данные к расчетно-графической работе:
Заданные условия:
Для проверки аппаратов на термическую стойкость принять условно ожидаемый ток 3-х фазного к. з. на сборке ВРУ – Iкз.max = 2,2 кА.
Для проверки надежности отключения режима к. з. при замыкании фаза-ноль в наиболее удаленной точке принять условно токи короткого замыкания:
- на сборке ВРУ – Iкз.min = 1,4 кА.
- в конце линий питания электродвигателей М1 и М2 – Iкз.min = 0,45 кА (до 15 кВт), Iкз.min = 0,95 кА (свыше 15 кВт);
- в конце линии питания электронагревателя ЕК – Iкз.min = 0,6 кА;
- в щите электрического освещения ЩО – Iкз.min = 0,18 кА.
- все аппараты ВРУ размещаются в закрытом шкафу со степенью защиты IP 54;
- ВРУ расположено в помещении с регулированием климатических условий, в зоне с умеренным климатом, высота над уровнем моря Hs = 250 м;
- напряжение цепей управления Uц.упр. = 220 В переменного тока.
Оглавление
Введение. - 2 -
Задание на выполнение расчетно-графической работы: - 5 -
Исходные данные к расчетно-графической работе: - 6 -
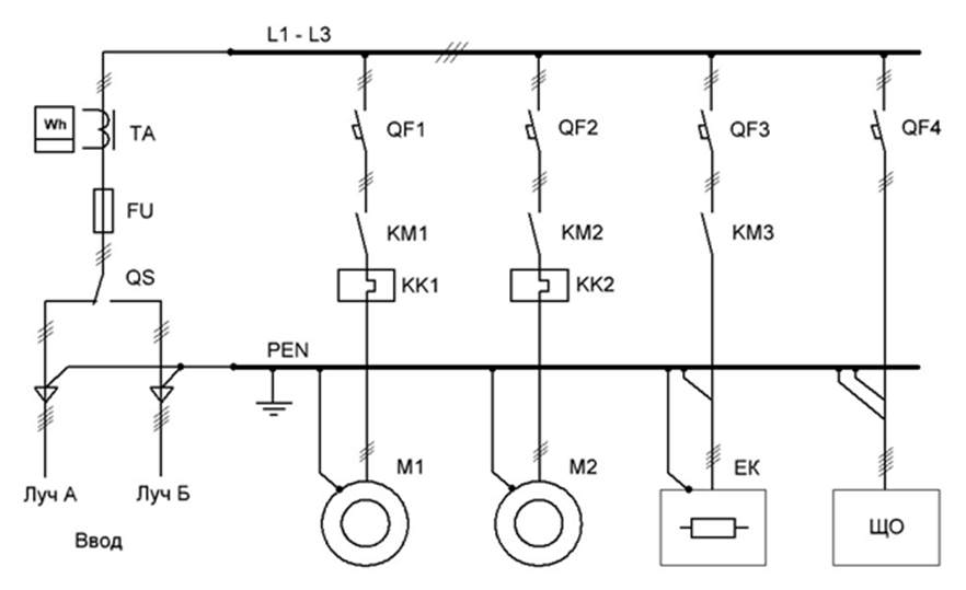
Однолинейная схема ВРУ.. - 7 -
РАСЧЕТ ТОКОВЫХ НАГРУЗОК, ВЫБОР АППАРАТУРЫ. - 7 -
1. Определение максимальной токовой нагрузки на вводе ВРУ.. - 7 -
2. Выбор разъединителя QS на вводе ВРУ.. - 7 -
3. Выбор предохранителей FU на вводе ВРУ.. - 8 -
4. Выбор автоматического выключателя QF1 для линии питания электродвигателя М1 - 9 -
5. Выбор автоматического выключателя QF2 для линии питания электродвигателя М2 - 10 -
6. Определение рабочего тока линии питания электронагревателя ЕК.. - 11 -
7. Выбор автоматического выключателя QF3 для линии питания электронагревателя ЕК - 11 -
8. Определение рабочего тока линии питания щита освещения ЩО.. - 11 -
9. Выбор автоматического выключателя QF4 для линии питания щита освещения ЩО - 12 -
10. Выбор контактора КМ1 для пуска электродвигателя М1. - 12 -
11. Выбор контактора КМ2 для пуска электродвигателя М2. - 13 -
12. Выбор контактора КМ3 для включения электронагревателя ЕК.. - 14 -
13. Выбор реле перегрузки электротеплового токового КК1 для защиты электродвигателя М1. - 14 -
14. Выбор реле перегрузки электротеплового токового КК2 для защиты электродвигателя М2. - 15 -
Время-токовые характеристики автоматических выключателей серии ВА-51 - 16 -
Время-токовые характеристики автоматических выключателей АП-50Б на токи 6,3…50 А.. - 17 -
Время-токовые характеристики реле перегрузки электротеплового токового серии РТЛ.. - 18 -
1) Исходя из индивидуально заданных параметров произвести необходимые расчеты и выбрать по каталогам рекомендуемых серий оборудования аппараты защиты и управления для соответствующей схемы вводно-распределительного устройства (ВРУ) с напряжением сети Uсети = 380 В, f =50 Гц, с учетом следующих условий:
- все аппараты ВРУ размещаются в закрытом шкафу со степенью защиты IP 54;
- ВРУ расположено в помещении с регулированием климатических условий, в зоне с умеренным климатом, высота над уровнем моря Hs = 250 м;
- напряжение цепей управления переменное (AC) Uц.упр. = 220 В.
2) После выбора произвести проверку всех аппаратов по условиям термической стойкости в режиме максимального сверхтока (3-х фазное к. з. на сборке ВРУ).
3) Произвести проверку всех автоматических выключателей и предохранителей на надежность отключения режима к. з. фаза-ноль в наиболее удаленной точке защищаемых линий.
4) Произвести проверку на неотключение пусковых токов электродвигателей М1 и М2 электромагнитными расцепителями автоматических выключателей при прямом пуске, либо реверсивном пуске с режимом противовключения (режимы пуска электродвигателей указаны в варианте задания).
5) Произвести проверку селективности действия реле перегрузки электротеплового и теплового расцепителя автоматического выключателя на линиях питания электродвигателей М1 и М2 графоаналитическим методом построив карты селективности защитных характеристик (отдельно для каждой линии).
Рекомендации:
1) Предохранители на вводе выбрать из серии ПН2.
2) Вводной разъединитель (разъединитель-переключатель) выбрать из серии ВР32.
3) Автоматические выключатели для защиты отходящих от ВРУ линий выбирать из серии ВА51 или АП50Б, сообразно номинальной установленной нагрузке каждого присоединения с учётом пусковых токов электродвигателей при прямом (Iп) и при реверсивном пуске(Iпв). Ток в режиме реверсивного пуска с противовключением принять:
Iпв = 1,3 Iп
где: Iп - пусковой ток электродвигателя Iп = ki·Iн.дв.;
ki – кратность пускового тока электродвигателя (из паспортных данных),
Iн.дв. – номинальный ток электродвигателя (из паспортных данных).
4) Контакторы выбрать из серии ПМЛ с учетом условий коммутации нагрузок по категории применения контакторов и пускателей согласно ГОСТ 50030 часть 4.1, для напряжения сети Uсети = 380 В и режима пуска электродвигателей М1 и М2 согласно варианту задания.
5) Реле перегрузки тепловые для защиты электродвигателей М1 и М2 выбрать из серии РТЛ, указать диапазон регулировки и требуемое значение тока уставки (Iуст.).
Вариант задания № 8
Исходные данные к расчетно-графической работе:
- Вариант схемы ВРУ: №2
- Разрешенная мощность на вводе (Sед): 60 кВА
- Номинальное напряжение сети (Uсети): 380 В, 50 Гц
- Марка электродвигателя М1: АИР100L4
- Режим пуска эл. двигателя М1: Р
- Номинальный ток электродвигателя М1 (Iн.дв. при Uн.дв. = 380 В): 9.3 А
- Марка электродвигателя М2: АИР132М4
- Режим пуска эл. двигателя М2: Н
- Номинальный ток электродвигателя М2 (Iн.дв. при Uн.дв. = 380 В):22.2 А
- Электронагреватель EK, номинальная мощность (Pн.эн.): 22 кВт
- Щит освещения ЩО, установленная мощность нагрузки (Pщо): 7.5 кВт
- Щит освещения ЩО, коэффициент мощности нагрузки, (cosf): 0.88
Заданные условия:
Для проверки аппаратов на термическую стойкость принять условно ожидаемый ток 3-х фазного к. з. на сборке ВРУ – Iкз.max = 2,2 кА.
Для проверки надежности отключения режима к. з. при замыкании фаза-ноль в наиболее удаленной точке принять условно токи короткого замыкания:
- на сборке ВРУ – Iкз.min = 1,4 кА.
- в конце линий питания электродвигателей М1 и М2 – Iкз.min = 0,45 кА (до 15 кВт), Iкз.min = 0,95 кА (свыше 15 кВт);
- в конце линии питания электронагревателя ЕК – Iкз.min = 0,6 кА;
- в щите электрического освещения ЩО – Iкз.min = 0,18 кА.
- все аппараты ВРУ размещаются в закрытом шкафу со степенью защиты IP 54;
- ВРУ расположено в помещении с регулированием климатических условий, в зоне с умеренным климатом, высота над уровнем моря Hs = 250 м;
- напряжение цепей управления Uц.упр. = 220 В переменного тока.

Оглавление
Введение. - 2 -
Задание на выполнение расчетно-графической работы: - 5 -
Исходные данные к расчетно-графической работе: - 6 -
Однолинейная схема ВРУ.. - 7 -
РАСЧЕТ ТОКОВЫХ НАГРУЗОК, ВЫБОР АППАРАТУРЫ. - 7 -
1. Определение максимальной токовой нагрузки на вводе ВРУ.. - 7 -
2. Выбор разъединителя QS на вводе ВРУ.. - 7 -
3. Выбор предохранителей FU на вводе ВРУ.. - 8 -
4. Выбор автоматического выключателя QF1 для линии питания электродвигателя М1 - 9 -
5. Выбор автоматического выключателя QF2 для линии питания электродвигателя М2 - 10 -
6. Определение рабочего тока линии питания электронагревателя ЕК.. - 11 -
7. Выбор автоматического выключателя QF3 для линии питания электронагревателя ЕК - 11 -
8. Определение рабочего тока линии питания щита освещения ЩО.. - 11 -
9. Выбор автоматического выключателя QF4 для линии питания щита освещения ЩО - 12 -
10. Выбор контактора КМ1 для пуска электродвигателя М1. - 12 -
11. Выбор контактора КМ2 для пуска электродвигателя М2. - 13 -
12. Выбор контактора КМ3 для включения электронагревателя ЕК.. - 14 -
13. Выбор реле перегрузки электротеплового токового КК1 для защиты электродвигателя М1. - 14 -
14. Выбор реле перегрузки электротеплового токового КК2 для защиты электродвигателя М2. - 15 -
Время-токовые характеристики автоматических выключателей серии ВА-51 - 16 -
Время-токовые характеристики автоматических выключателей АП-50Б на токи 6,3…50 А.. - 17 -
Время-токовые характеристики реле перегрузки электротеплового токового серии РТЛ.. - 18 -
Характеристики курсовой работы
Учебное заведение
Просмотров
1
Качество
Идеальное компьютерное
Размер
630,89 Kb
Список файлов
rgr-elektronnie-apparati.docx

Если нужен другой вариант работы или отдельная задача из любой работы, пишите в комментарии