протокол к десятой лабе (987560)
Текст из файла
Московский Энергетический Институт
(технический университет)
Кафедра АСУ ТП
Лабораторная работа №10
по курсу
Метрология и теплотехнические измерения
«ИЗУЧЕНИЕ И ИСПЫТАНИЕ ПРЕОБРАЗОВАТЕЛЕЙ
ДАВЛЕНИЯ "САПФИР - 22" »
| Группа: | |
| Бригада: | |
| Студенты: | |
| Преподаватель: | |
| К работе допущен: | |
| Дата выполнения: | |
| Работу сделал: | |
| Работу сдал: |
МОСКВА 2006
Цель работы: является закрепление знаний студентов по разделу "Измерение давления и разности давлений". В процессе выполнения работы студент должен:
1. Ознакомиться с устройством тензометрических преобразователей давления "Сапфир-22" с токовым выходным сигналом 0-5 мА;
2. Изучить влияние температуры на характеристики преобразователей и ознакомиться с методом температурной компенсации;
3. Ознакомиться со способами настройки преобразователей и изменения диапазона измерения.
Описание установки:
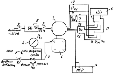
Схема установки, используемой для снятия характеристик измерительных преобразователей "Сапфир-22", представлена на рис.1. Давление воздуха Pвх, подаваемое в преобразователь 1, поступает от компрессора при открытых кране 2 и пневмотумблере 3. Требуемое значение давления Pвх
устанавливается редуктором входа и контролируется по образцовому манометру 4. Кран 2 и редуктор входа находятся на наклонной панели стенда.
Питание преобразователя напряжением 36 В производится от источника питания 5 постоянного тока БП-36; цифровой вольтметр 6 служит для измерения сигналов преобразователя: выходного U, измерительного блока Uтм, цепи температурной компенсации Uк. Магазин 7 используется для балансировки моста температурной компенсации.
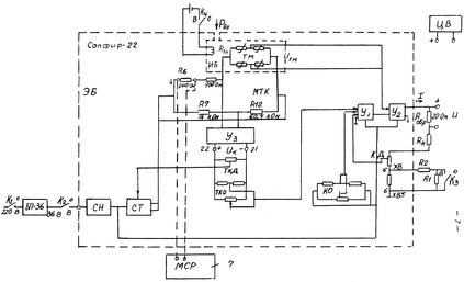
Мнемосхема установки для испытания преобразователя "Сапфир-22" представлена на рис.2. Преобразователь давления включает измерительный ИБ и электронный ЭБ блоки. Последний содержит усилители У1,У2,У3, стабилизаторы тока СТ и напряжения СН. Измеряемое давление Рвх поступает в измерительный блок, который содержит тензомост ТМ. Его сигнал Uтм поступает на вход усилителя У2 электронного блока.
Мост температурной компенсации МТК в двух плечах содержит постоянные резисторы R7, R12, в третьем - настроечный резистор Rв, в качестве которого в работе использованы резисторы 700 и 200 Ом. Последний шунтирован магазином сопротивлений 7, который используется для балансировки моста температурной компенсации. Четвертым плечом служит тензомост, диагональное сопротивление которого зависит только от температуры. Таким образом, МТК представляет неуравновешенный мост, его пропорциональный температуре и усиленный усилителем Уз сигнал Uк измеряется цифровым вольтметром между точками 21, 22 усилителя.
Сигнал Uk используется для питания цепей температурной компенсации диапазона ТКД и начального сигнала ТКО. Первый воздействует на стабилизатор тока СТ, изменяя ток питания тензомоста; второй, поступая на сумматор У1, создает сигнал, компенсирующий температурные изменения начального выходного сигнала. На сумматор У1 поступают также сигналы обратной связи с резисторов корректора диапазона КД и компенсации начального сигнала КО. Резисторы КД и КО находятся в верхней части корпуса электронного блока 8 (рис.1). Через отверстие в шильдике доступен для отвертки шлиц корректора начального сигнала КО. Для получения доступа к корректору диапазона КД необходимо отвернуть и сдвинуть шильдик. Операции коррекции начального сигнала и диапазона выполняются лаборантом. Выходной ток преобразователя измеряется по падению напряжения U на образцовом сопротивлении 20 Ом.
Диапазон измерения преобразо- вателя определяется сопротивле-нием обратной связи. При включении тумблера К3 сопротивление R1 шунтируется, диапазон измерения снижается. Питание усилителя, стабилизатора тока СТ и корректора нуля КО производится от стабилизатора напряжения ОН.
На вертикальной панеле стенда находится переключатель К5, который при выполнении лабораторной работы должен находиться в положении "U".
Протокол измерений:
Приложение 1
Градуровочная характеристика измерительного блока преобразователя давления "Сапфир-22"
Паспортные характеристики приборов
Преобразователь ДИ 2130,верхний предел измерения __________ предел основной погрешности 0.5%.
Цифровой вольтметр __________ верхний предел измерения __________
предельная погрешность ___________
Магазин ____________ предельная погрешность ____________
| РВХ кгс/м2 | 0 | 500 | 1000 | 1500 | 2000 | 2500 | |
| Utm, мВ | . | ||||||
| Дтм - ____________, мB; | Sтм - ____________, мB/(кгс/м2) | ||||||
Приложение 2
Градуировочная характеристика моста температурной компенсации
tH= ____________
| Rм, Ом | Rмб - 20 | Rмб - 10 | Rмб | Rмб+10 | Rмб+20 | |||
| Uк,мВ | ||||||||
| Rтмt, Ом | ||||||||
| t,°C | ||||||||
| Rвб = ________ Ом; | Skt = ________ ,mB/Ом; | Sкt = ________ ,мВ/°С | ||||||
Приложение З
Протокол поверки преобразователя
| Рвх, кгс/м2 | Up, мB | Прямой ход | Обратный ход | Вариация Н, мВ | ||||
| U1, мВ | Δ1, мВ | U2, мВ | Δ2, мВ | |||||
| 0 | ||||||||
| 500 | ||||||||
| 1000 | ||||||||
| 1500 | ||||||||
| 2000 | ||||||||
| 2500 | ||||||||
| Д = _______, мВ; | Δр= ________, мВ | |||||||
Приложение 4
Протокол определения температурных характеристик преобразователя
| Рвх, кгс/м2 | 0 | 500 | 1000 | 1500 | 2000 | 2500 | |||
| Ut, мВ | |||||||||
| ΔUt, мВ | |||||||||
| Uк = _________, мВ; | t = __________, °С; | Δt = ___________, мВ | |||||||
Приложение 5
Градировочные характеристики измерительного блока и преобразователя при
максимальном диапазоне измерения
| Рвх, кгс/м2 | 0 | 1000 | 2000 | 3000 | 4000 | ||
| Uтм, мВ | |||||||
| U, мВ | ' | ||||||
| Дтм = _________, мВ; | Д= __________, мВ | ||||||
Характеристики
Тип файла документ
Документы такого типа открываются такими программами, как Microsoft Office Word на компьютерах Windows, Apple Pages на компьютерах Mac, Open Office - бесплатная альтернатива на различных платформах, в том числе Linux. Наиболее простым и современным решением будут Google документы, так как открываются онлайн без скачивания прямо в браузере на любой платформе. Существуют российские качественные аналоги, например от Яндекса.
Будьте внимательны на мобильных устройствах, так как там используются упрощённый функционал даже в официальном приложении от Microsoft, поэтому для просмотра скачивайте PDF-версию. А если нужно редактировать файл, то используйте оригинальный файл.
Файлы такого типа обычно разбиты на страницы, а текст может быть форматированным (жирный, курсив, выбор шрифта, таблицы и т.п.), а также в него можно добавлять изображения. Формат идеально подходит для рефератов, докладов и РПЗ курсовых проектов, которые необходимо распечатать. Кстати перед печатью также сохраняйте файл в PDF, так как принтер может начудить со шрифтами.
















