Пояснительная записка (986869)
Текст из файла
Содержание:
-
Введение 3
-
Станок мод. 1512Ф2 5
-
Техническая характеристика станка 5
-
Система ЧПУ 6
-
Компоновка, основные узлы и движения в станке 7
-
Кинематика станка 8
-
Стол станка 12
-
Напольный промышленный робот 13
-
Техническая характеристика робота 13
-
Основные механизмы робота 14
-
Захватное устройство робота 17
Транспортно-накопительная система 19
-
Описание тактового стола 19
Заготовка и деталь 20
-
Способ получения заготовки 20
-
Базирование и закрепление заготовки на станке 20
-
Чертеж заготовки 21
-
Чертеж детали 22
Выбор инструмента 23
Расчетная часть 26
-
Расчет режимов резания 26
-
Расчет подшипников шпинделя на долговечность 28
-
Расчет жесткости руки ПР 31
Список литературы 33
Графическая часть:
-
Лист 1. Компоновка РТК
-
Лист 2. Шпиндельный узел станка мод. 2611Ф2
-
Лист 3. Технологические наладки.
-
Лист 4. Схват руки робота
1. Введение
Автоматизация производства в машиностроении представляет собой самостоятельную комплексную проблему. Ее решение направлено на создание нового совершенного оборудования, технологических процессов и систем организации производства, функционирование которых неразрывно связано с улучшением условий труда, ростом качества продукции, сокращением потребности в рабочей силе и с систематическим повышением прибыли.
Эффективность автоматизации прямо зависит от того, насколько рационально организован производственный процесс в целом, как комплексно и полно на всех звеньях технологической цепочки внедрены средства автоматизации, от того, насколько принятая система организации и управления производством позволяет принимать решения на низшем уровне (в целях ликвидации внеплановых простоев). Автоматизация требует рассматривать производственный процесс как единую систему.
Отработка технических решений по созданию автоматизированных технологических комплексов, по-видимому, должна вестись, прежде всего, применительно к серийному производству (оно составляет до 40 % общемашиностроительного производства), поскольку они могут быть применены также в массовом и крупносерийном производстве. Очевидно, что по мере совершенствования технических решений, разработанных для условий серийного производства, внедрения новых исходных средств автоматизации и элементной базы, появится возможность их использования и для автоматизации мелкосерийного производства. Таким образом, принятое направление на развитие автоматизации в серийном производстве не только будет способствовать подъему производительности труда в этой области, но и окажет существенное влияние на уровень мелкосерийного и массового производства.
Появление и развитие промышленных роботов, безусловно, явились одним из крупнейших достижений науки и техники последних лет. Они позволили расширить фронт работ по автоматизации технологических и вспомогательных процессов, открыли широкие перспективы создания автоматических систем машин для гибкого, переналаживаемого производства.
Одной из основных причин разработок и внедрения роботов является экономия средств. По сравнению с традиционными средствами автоматизации применение роботов обеспечивает большую гибкость технических и организационных решений, снижение сроков комплектации и запуска в производство автоматизированных станочных систем. По предварительным данным, использование роботов для автоматической установки и снятия деталей позволяет рабочему обслуживать от четырех до восьми металлорежущих, станков.
С экономическими вопросами, возникающими при применении роботов, тесно связан и социальный аспект их использования. При определении целесообразности применения роботов в том или ином случае (особенно при необходимости замены рабочего на участках с опасными, вредными для здоровья условиями труда) превалирующими должны быть интересы человека, его безопасность и удобство работы. Необходимо также учитывать и фактор непрерывного роста уровня общеобразовательной и специальной подготовки трудящихся. Роботы должны освободить человека от выполнения бездумной механической работы и скомпенсировать потребность в низкоквалифицированном труде. Таким образом, применение роботов в дальнейшем должно оказать существенное влияние (в числе прочих факторов научно-технической революции) на социальную структуру общества.
2. Станок мод. 1512Ф2
Токарно-карусельный одностоечный станок с ЧПУ мод. 1512Ф2 предназначен для обработки деталей сложной конфигурации с большим числом обрабатываемых поверхностей из черных и цветных металлов. Для обтачивания фасонных поверхностей станок может быть оснащен электрокопировальным устройством. Класс точности станка Н.
2.1. Техническая характеристика станка
| Наибольший диаметр обрабатываемых заготовок | 1250 мм |
| Наибольшая высота обрабатываемых заготовок | 900 мм |
| Число частот вращения планшайбы | 18 |
| Пределы частот вращения планшайбы | 5,0 – 1250 об/мин |
| Число подач | 18 |
| Диапазон подач бокового и вертикального суппортов | 0,035 – 12,5 мм/об |
| Скорости установочных перемещений | 5 – 1800 мм/мин |
| Регулирование подач | бесступенчатое |
| Пределы шагов нарезаемых резьб | 0,05 – 40 мм |
2.2. Система ЧПУ
Система ЧПУ предназначена для автоматического управления обоими суппортами станка при позиционировании или точении по прямым отрезкам, параллельным осям координат, и состоит из устройства ЧПУ типа П323М, датчиков обратной связи и соответствующего электрооборудования. Число управляемых координат равно четырем. Метод задания размеров – абсолютный, последовательно по двум координатам X и Y. Программа записывается на восьмидорожковой перфоленте, код ISO. Дискретность системы отсчета равна 0,01 мм. В системе предусмотрена коррекция на положение инструмента. По заданной программе в полуавтоматическом цикле можно обтачивать и растачивать цилиндрические поверхности, протачивать торцовые поверхности, прорезать канавки, сверлить, зенкеровать и развертывать центральные отверстия, а также протачивать торцовые поверхности с постоянно-ступенчатой скоростью резания. Система обеспечивает переключение в цикле 18 частот вращения планшайбы, 18 подач суппортов и ввод в работу девяти инструментов. Возможен режим преднабора координат положения инструмента и режим ручного управления.
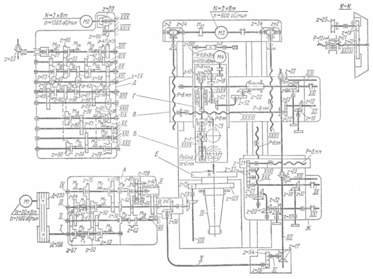
2.3. Компоновка, основные узлы и движения в станке
Станина 2 (рис. 1) имеет вертикальные направляющие, по которым перемещается поперечина 5, несущая вертикальный суппорт 4 с пятипозиционной револьверной головкой 3. На боковом суппорте 7 расположена четырехпозиционная резцедержавка 9. Коробки подач 6 и 8 вертикального и бокового суппортов одинаковы по конструкции. На планшайбе 1 устанавливают обрабатываемую заготовку и сообщают ей главное вращательное движение. Движения подач – горизонтальное и вертикальное перемещение верхнего и бокового суппортов. Вспомогательные движения: быстрые перемещения суппортов, перемещение поперечины и ее зажим, поворот револьверной головки.
Рис. 1. Общий вид станка 1512Ф2
2.4. Кинематика станка
Главное движение осуществляется от электродвигателя M1 (N = 30 кВт, n = 1460 об/мин) через клиноременную передачу со шкивами D = 230 мм и D = 266 мм и коробку скоростей, обеспечивающую 18 практических и теоретических значений частот вращения планшайбы, в результате переключения электромагнитных муфт М1–М7 и с помощью планетарного механизма.
Рис. 2. Кинематическая схема станка 1512Ф2
Вал II имеет три значения частот вращения, получаемых от переключения муфт M1, M2, M3; вал III – шесть значений частот вращения (переключают муфты M4 и M5) и вал IV – 12 значений частот вращения (переключают муфты M6 и M7). Для получения 12 низших значений частот вращения шпинделя выключают муфту M8 и включают муфты M9 и M10. При этом колесо z = 63 на оси VII затормаживается и через колесо z = 63 на валу VI останавливает колесо z = 87 планетарного механизма и соответственно его корпус с колесом z = 108. В этом случае передаточное отношение планетарного механизма равно 1/4. При выключенных муфтах M9 и M10 и включенной M8 планетарный механизм представляет собой одно целое и его передаточное отношение равно единице. При одновременном включении муфт M8, M9 и M10, замыкающих две различные кинематические цепи, образующие «замок», происходит торможение планшайбы (остальные муфты коробки скоростей выключены).
Уравнение кинематической цепи для минимальной частоты вращения шпинделя будет следующим:
Движения подач заимствуются от зубчатого колеса z = 27 на валу VI и передаются ходовым винтам через зубчатую пару z = 27–36, вал X колеса z = 36–54, z = 17–17, вал XII, через конические зубчатые колеса z = 23–23, вал XIII, коробки подач вертикального или бокового суппорта (конструкции коробок подач одинаковы). Поперечные салазки вертикального суппорта получают горизонтальную подачу от ходового винта XXXIII, а ползун – вертикальную подачу от винта XXXIV. Каретка бокового суппорта движется вертикально от винта XXX, а ползун – в горизонтальном направлении от винта XXXI. Коробки подач сообщают суппортам 18 рабочих подач и 18 установочных быстрых перемещений (мм/мин) в результате переключения электромагнитных муфт М17–М22, М24, М25. Движение передается с вала XIII на вал XIV через передачи 66–33 или 41–58 (включена муфта М24 или М25); с вала XIV на вал XV через передачи 27–73 или 33–67, 42–58 (включена муфта М20, или М21, или М22); с вала XV на вал XVII через зубчатые колеса z = 33–66, z = 19–90 (включена муфта М17) или z = 58–42–67 (включена муфта М18) или z = 33–66, z = 19–90, z = 39–69, z = 20–88 (включена муфта М19). К выходному валу XX с вала XVII вращение передается через зубчатые пары z = 39–69, z = 69–39, z = 39–77 (включена муфта М15) или z = 80–80, z = 39–77 (включена муфта М16); этим обеспечивается перемещение вправо-влево. Перемещение вверх или вниз получают переключением муфт М11 и М12. Выходному валу XXI от вала XVII вращение соответственно передается через зубчатые колеса z = 39–69–39 или z = 80–80 и далее передачу z = 39–77.
Валы XX или XXI коробки подач передают движение через ряд конических и цилиндрических пар ходовым винтам. Включение рабочей подачи осуществляется муфтой М23, а торможение – муфтами М13, М14.
Характеристики
Тип файла документ
Документы такого типа открываются такими программами, как Microsoft Office Word на компьютерах Windows, Apple Pages на компьютерах Mac, Open Office - бесплатная альтернатива на различных платформах, в том числе Linux. Наиболее простым и современным решением будут Google документы, так как открываются онлайн без скачивания прямо в браузере на любой платформе. Существуют российские качественные аналоги, например от Яндекса.
Будьте внимательны на мобильных устройствах, так как там используются упрощённый функционал даже в официальном приложении от Microsoft, поэтому для просмотра скачивайте PDF-версию. А если нужно редактировать файл, то используйте оригинальный файл.
Файлы такого типа обычно разбиты на страницы, а текст может быть форматированным (жирный, курсив, выбор шрифта, таблицы и т.п.), а также в него можно добавлять изображения. Формат идеально подходит для рефератов, докладов и РПЗ курсовых проектов, которые необходимо распечатать. Кстати перед печатью также сохраняйте файл в PDF, так как принтер может начудить со шрифтами.
















