ЛАБА№2 (977114)
Текст из файла
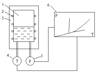
Описание экспериментальной установки.
1 – сосуд с влажным паром
2 – нихромовый нагреватель
3 – теплоизоляционная оболочка
4 – термопара
5 – датчик давления
6 – двухкоординатный самопишущий потенциометр
Расчеты.
-
определение удельного объема.
Для докритической изохоры
P1 = 160 Бар t1 = 232.5 C v1 = 0.0011959
P2 = 170 Бар t2 = 233.8 C v2 = 0.0011970
P3 = 180 Бар t3 = 234.8 C v3 = 0.0011976
Удельный объем докритической изохоры vдки = 0.0011970
0.0012
Для сверхкритической изохоры
P1 = 60 Бар t1 = 297.5 C v1 = 0.03580
P2 = 65 Бар t2 = 325 C v2 = 0.03596
P3 = 69 Бар t3 = 350 C v3 = 0.03594
Удельный объем сверхкритической изохоры vски = 0.0359
-
Определение массы воды (V = 300 см3 = 0.0003 м3)
Для ДКИ mдки = 0.25 кг
Для СКИ mски = 0.0084 кг
-
Для Р = 7 Бар, t = 165 С
Параметры в этой точке v’ = 0.0011082
, v” = 0.27274
-
расчет внутреннего давления
по уравнению Ван-дер-Ваальса
Характеристики
Тип файла документ
Документы такого типа открываются такими программами, как Microsoft Office Word на компьютерах Windows, Apple Pages на компьютерах Mac, Open Office - бесплатная альтернатива на различных платформах, в том числе Linux. Наиболее простым и современным решением будут Google документы, так как открываются онлайн без скачивания прямо в браузере на любой платформе. Существуют российские качественные аналоги, например от Яндекса.
Будьте внимательны на мобильных устройствах, так как там используются упрощённый функционал даже в официальном приложении от Microsoft, поэтому для просмотра скачивайте PDF-версию. А если нужно редактировать файл, то используйте оригинальный файл.
Файлы такого типа обычно разбиты на страницы, а текст может быть форматированным (жирный, курсив, выбор шрифта, таблицы и т.п.), а также в него можно добавлять изображения. Формат идеально подходит для рефератов, докладов и РПЗ курсовых проектов, которые необходимо распечатать. Кстати перед печатью также сохраняйте файл в PDF, так как принтер может начудить со шрифтами.
















