Курсовая (930713)

Файл №930713 Курсовая (Неизвестный вариант ДЗ 5)Курсовая (930713)2013-08-20СтудИзба
Просмтор этого файла доступен только зарегистрированным пользователям. Но у нас супер быстрая регистрация: достаточно только электронной почты!

Текст из файла

30


Содержание

Название пункта

Стр.

Описание схемы

4

1.

Расчет источника гармонических колебаний.

6

1.1.

Определить все токи, показания вольтметра и амперметра электромагнитной системы.

6

1.2.

Составить и рассчитать баланс мощностей.

8

1.3.

Записать мгновенные значения тока и напряжения первичной обмотки трансформатора ТР и построить их волновую диаграмму.

8

1.4.

Представить исходную схему ИГК относительно первичной обмотки трансформатора эквивалентным источником (напряжения или тока). Определить его параметры и значение тока в первичной обмотке трансформатора. Сравнить значение тока со значением, полученным в п. 1.1.

9

1.5.

Определить значения Mnq, Mnp, Lq, Lp ТР из условия, что индуктивность первичной обмотки Ln известна, U1=5В, U2=10В, а коэффициент магнитной связи обмоток k следует выбрать самостоятельно из указанного диапазона: 0,5 < k < 0,95 (n, p, q – номера индуктивностей ТР).

10

2.

Расчет четырехполюсника.

11

2.1.

Рассчитать токи и напряжения методом входного сопротивления (или входной проводимости), построить векторную диаграмму токов и напряжений.

11

2.2.

Записать мгновенные значения u1 = u3= uвх, iвх и uвых определить сдвиг по фазе между выходным и входным напряжениями, а так же отношение их действующих значений.

13

2.3.

Определить коэффициенты четырехполюсника в форме матрицы А, характеристические параметры, их численные значения для частоты ω ИГК. По известным коэффициентам матрицы А и входному напряжению uвх определить входной ток iвх и выходное напряжение uвых в режиме холостого хода на частоте ИГК.

13

2.4.

Определить, какое реактивное сопротивление нужно подключить к выходным зажимам четырехполюсника, чтобы uвх и iвх совпадали по фазе. Если при заданных значениях элементов схемы не удается получить требуемый результат (это должно быть теоретически обосновано), то для его достижения следует подключить реактивное сопротивление к входным зажимам параллельно четырехполюснику. В обоих случаях при этом необходимо определить входное сопротивление (проводимость), входной ток и добротность колебательного контура. Сравнить эти результаты с полученными в п.2.1

14

2.5

Определить передаточные функции четырехполюсника: ,

14

2.6

Определить и построить амплитудно- и фазочастотные характеристики. Используя частотные характеристики, определить uвых при заданном uвх. Сравнить результат с полученным в п.2.3

15

2.7

Построить годограф – линию семейства точек комплексной передаточной функции при разных частотах в диапазоне частот от 0 до ∞ на комплексной плоскости.

16

2.8

Определить и построить переходную и импульсную характеристики цепи для входного тока и выходного напряжения. Показать связь этих характеристик с передаточными функциями, АЧХ.

17

3.

Расчет переходных процессов классическим методом.

19

Переключатель Кл перевести в положение 2 в момент времени, когда входное напряжение , , т.е в момент начала положительного импульса напряжения . Это условие будет выполнено при равенстве аргумента входного напряжения , где k = 0, 1, 2, 3, …

3.1.

Рассчитать и построить графики изменения тока и напряжения четырехполюсника при подключении его к клеммам с напряжением с учетом запаса энергии в элементах цепи от предыдущего режима работы на интервале t классическим методом, где Т – период изменения напряжения .

19

3.2.

Рассчитать и построить графики напряжения на выходе и на емкостях, а также токи на входе и в индуктивностях в квазиустановившемся режиме на интервале методом припасовывания.

22

4.

Расчет установившихся значений напряжений и токов в электрических цепях при несинусоидальном воздействии

24

4.1

Рассчитать законы изменения тока и напряжения частотным методом, представив напряжение в виде ряда Фурье до пятой гармоники.

24

4.2.

Построить графики , , , в одном масштабе времени один под другим, где , и – суммарные мгновенные значения. Сравнить графики , с соответствующими в пп. 3.1, 3.2, сделать выводы.

25

4.3.

Определить действующие значения несинусоидальных токов и напряжений (см. п. 4.1), а также активную мощность, потребляемую четырехполюсником, реактивную мощность, коэффициенты формы кривых , , .

26

4.4

Заменить несинусоидальные кривые , эквивалентными синусоидами.

27

5.

Выводы.

28

4.

Список литературы.

30

Описание схемы:

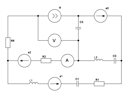
Рис 1.а Структурная схема электрической цепи

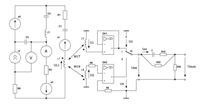
Рис. 1.б Общая функциональная схема

Предметом курсовой работы является исследование схемы электрической цепи, структурная и функциональная схемы которой показаны на рис. 1.а и 1.б, соответственно.

Схема источника гармонических колебаний состоит из источника ЭДС и тока одинаковой частоты и пассивных элементов разного характера, соединенных определенным образом (см. рис. 1.б).

Роль первичной обмотки линейного трансформатора (ТР) выполняет индуктивность L1, входящая в состав источника. При этом последовательно с индуктивностью не включен источник тока и ток в этой ветви не равен нулю.

Напряжение вторичной обмотки ТР подается на вход повторителя, собранного на операционном усилителе (ОУ) DA1. Ориентировочные параметры такого усилителя следующие МОм, Ом, , МГц, где – коэффициент усиления по напряжению, а – верхняя рабочая частота. Для работы ОУ к нему необходимо подвести напряжение питания В. В приведенных ниже расчетах характеристики ОУ идеализированы. При этом считается, что входная проводимость и выходное сопротивление равны нулю, а коэффициент усиления имеет бесконечно большое значение. Выходное напряжение повторителя , мощность входного сигнала равна нулю, а мощность выходного может принимать любое значение в зависимости от нагрузки.

Напряжение со вторичной обмотки ТР подается на инвертирующий вход компаратора – порогового элемента, преобразующего гармоническое (синусоидальное) колебание в разнополярные импульсы прямоугольной формы: В при , В при . Компаратор собран на ОУ DA2 с разомкнутой отрицательной обратной связью (ООС). В цепи без ООС коэффициент усиления ОУ оказывается чрезвычайно большим и синусоидальный сигнал преобразуется в прямоугольный. Следует обратить внимание, что напряжение и находятся в противофазе.

Токи во вторичных обмотках ТР для идеальных ОУ равны нулю, поэтому нагрузка трансформатора никакого влияния на активный двухполюсник не оказывает.

Переключатель Кл позволяет переключать заданную схему четырехполюсника либо к выходу повторителя, либо к выходу компаратора. Переключение из одного положения в другое происходит мгновенно. В исходном (начальном) состоянии переключатель Кл находится в положении 1 (см. рис. 1.б). Изменение положения переключателя вызывает в схеме четырехполюсника изменение режима работы и возникновение переходного процесса.

1.Расчет источника гармонических колебаний (ИГК)

Рис. 2.а Источник гармонических колебианий

Характеристики

Тип файла
Документ
Размер
1,67 Mb
Тип материала
Высшее учебное заведение

Тип файла документ

Документы такого типа открываются такими программами, как Microsoft Office Word на компьютерах Windows, Apple Pages на компьютерах Mac, Open Office - бесплатная альтернатива на различных платформах, в том числе Linux. Наиболее простым и современным решением будут Google документы, так как открываются онлайн без скачивания прямо в браузере на любой платформе. Существуют российские качественные аналоги, например от Яндекса.

Будьте внимательны на мобильных устройствах, так как там используются упрощённый функционал даже в официальном приложении от Microsoft, поэтому для просмотра скачивайте PDF-версию. А если нужно редактировать файл, то используйте оригинальный файл.

Файлы такого типа обычно разбиты на страницы, а текст может быть форматированным (жирный, курсив, выбор шрифта, таблицы и т.п.), а также в него можно добавлять изображения. Формат идеально подходит для рефератов, докладов и РПЗ курсовых проектов, которые необходимо распечатать. Кстати перед печатью также сохраняйте файл в PDF, так как принтер может начудить со шрифтами.

Список файлов курсовой работы

xz5
Pic
Схема1.spl
Схема10.spl
Схема2.spl
Схема3.spl
Схема4.spl
Схема5.spl
Схема6.spl
Схема7.spl
Схема8.spl
Схема9.spl
sPlan
sPlan_6.0.0.2_full_rus.exe
Курсовая.MCD
Свежие статьи
Популярно сейчас
Почему делать на заказ в разы дороже, чем купить готовую учебную работу на СтудИзбе? Наши учебные работы продаются каждый год, тогда как большинство заказов выполняются с нуля. Найдите подходящий учебный материал на СтудИзбе!
Ответы на популярные вопросы
Да! Наши авторы собирают и выкладывают те работы, которые сдаются в Вашем учебном заведении ежегодно и уже проверены преподавателями.
Да! У нас любой человек может выложить любую учебную работу и зарабатывать на её продажах! Но каждый учебный материал публикуется только после тщательной проверки администрацией.
Вернём деньги! А если быть более точными, то автору даётся немного времени на исправление, а если не исправит или выйдет время, то вернём деньги в полном объёме!
Да! На равне с готовыми студенческими работами у нас продаются услуги. Цены на услуги видны сразу, то есть Вам нужно только указать параметры и сразу можно оплачивать.
Отзывы студентов
Ставлю 10/10
Все нравится, очень удобный сайт, помогает в учебе. Кроме этого, можно заработать самому, выставляя готовые учебные материалы на продажу здесь. Рейтинги и отзывы на преподавателей очень помогают сориентироваться в начале нового семестра. Спасибо за такую функцию. Ставлю максимальную оценку.
Лучшая платформа для успешной сдачи сессии
Познакомился со СтудИзбой благодаря своему другу, очень нравится интерфейс, количество доступных файлов, цена, в общем, все прекрасно. Даже сам продаю какие-то свои работы.
Студизба ван лав ❤
Очень офигенный сайт для студентов. Много полезных учебных материалов. Пользуюсь студизбой с октября 2021 года. Серьёзных нареканий нет. Хотелось бы, что бы ввели подписочную модель и сделали материалы дешевле 300 рублей в рамках подписки бесплатными.
Отличный сайт
Лично меня всё устраивает - и покупка, и продажа; и цены, и возможность предпросмотра куска файла, и обилие бесплатных файлов (в подборках по авторам, читай, ВУЗам и факультетам). Есть определённые баги, но всё решаемо, да и администраторы реагируют в течение суток.
Маленький отзыв о большом помощнике!
Студизба спасает в те моменты, когда сроки горят, а работ накопилось достаточно. Довольно удобный сайт с простой навигацией и огромным количеством материалов.
Студ. Изба как крупнейший сборник работ для студентов
Тут дофига бывает всего полезного. Печально, что бывают предметы по которым даже одного бесплатного решения нет, но это скорее вопрос к студентам. В остальном всё здорово.
Спасательный островок
Если уже не успеваешь разобраться или застрял на каком-то задание поможет тебе быстро и недорого решить твою проблему.
Всё и так отлично
Всё очень удобно. Особенно круто, что есть система бонусов и можно выводить остатки денег. Очень много качественных бесплатных файлов.
Отзыв о системе "Студизба"
Отличная платформа для распространения работ, востребованных студентами. Хорошо налаженная и качественная работа сайта, огромная база заданий и аудитория.
Отличный помощник
Отличный сайт с кучей полезных файлов, позволяющий найти много методичек / учебников / отзывов о вузах и преподователях.
Отлично помогает студентам в любой момент для решения трудных и незамедлительных задач
Хотелось бы больше конкретной информации о преподавателях. А так в принципе хороший сайт, всегда им пользуюсь и ни разу не было желания прекратить. Хороший сайт для помощи студентам, удобный и приятный интерфейс. Из недостатков можно выделить только отсутствия небольшого количества файлов.
Спасибо за шикарный сайт
Великолепный сайт на котором студент за не большие деньги может найти помощь с дз, проектами курсовыми, лабораторными, а также узнать отзывы на преподавателей и бесплатно скачать пособия.
Популярные преподаватели
Добавляйте материалы
и зарабатывайте!
Продажи идут автоматически
7280
Авторов
на СтудИзбе
243
Средний доход
с одного платного файла
Обучение Подробнее