Лаба ТА 2021 финал (842000), страница 3
Текст из файла (страница 3)
Для ламинарного режима течения ТН, где число Nu∞ конвективной теплоотдачи не зависит от режима течения, а является функцией режима нагрева (q – const или Tст – const) и конфигурации канала, используются либо таблицы, либо графические зависимости [4] рисунок 4.
|
|
| Рисунок 4 – Значения критерия Нуссельта при ламинарном течении в трубах прямоугольного сечения с полностью стабилизированными профилями скорости и температуры: 1 – при постоянной тепловой нагрузке или постоянной разности температур; 2 – при постоянной температуре стенки |
Для оребренных трактов эффективный коэффициент теплоотдачи
определяется с учетом фактора параметров оребрения, где коэффициент оребрения определяется, например, известной зависимостью
где
;
.
Наконец величина nα может быть определена посредством решения известной задачи расчета температурного состояния стенки при ГУ III рода: αг,
и αх.эфф,
по уравнению
,
используя измеренные значения
и
.
С другой стороны коэффициент теплопередачи определяется по результатам эксперимента посредством известной зависимости
,
откуда
.
На основании этих аналитических связей согласно уравнению (1) могут быть рассчитаны истинные значения αг и αх для дальнейшего использования во вторичной обработке с учетом оценки возможных погрешностей оценки nα и nλ.
Если погрешность nλ весьма слабо сказывается на результатах, достаточно оценить ее для категории материалов типа медных сплавов (БРХ-08) или легированных сталей (типа 12Х18Н10Т), то погрешность оценки nα требует дополнительного анализа.
Анализ возможных погрешностей определения
и
, обусловленных погрешностью оценки nα выражаемой коэффициентом
, показывает следующее (рисунок 5).
В диапазоне nα = 0,1…0,4, характерном для пары ТН: газ-жидкость, погрешность оценки (занижения или завышения) nα по сравнению с истинным значением nα истин в 1,1…2 раза дает погрешность определения αг от 1 до 25%; а в диапазоне nα = 0,5…2, (соразмерность αг и αх) характерном, например, для пары ТН: газ-газ, аналогичная погрешность оценки nα дает уже погрешность определения αг от 5 до 65%.
|
|
| а) |
|
|
| б) |
| 1 – nα = 0,1 2 – nα = 0,4 3 – nα = 1 4 – nα = 2 |
| Рисунок 5 – Анализ погрешностей определения коэффициентов теплоотдачи: а) горячего ТН; б) холодного ТН |
В аналогичных условиях по диапазонам режимов и погрешностей оценки nα погрешность определения αх.эфф составит от 10 до 90% (при nα = 0,1…0,4) и от 2 до 30% (при nα = 0,5…2) соответственно. Последнее обстоятельство может быть использовано для непосредственного определения действительной эффективной теплоотдачи в тракте холодного ТН.
Таким образом, для определения
и искомой величины αх.эфф необходимо дополнительно производить измерения температуры газа
в тракте горячего ТН и расхода газа, как сумму компонентов топлива
.
Порядок проведения испытания заключается в следующем. Режим тепловой нагрузки объекта испытания устанавливается механиком путем регулирования расхода компонентов топлива и, соответственно соотношения компонентов в газогенераторе. Режим течения и теплообмена в тракте холодного теплоносителя регулируется его расходом с помощью дозаторов.
После включения приборов и подачи охладителя в объект испытания и в охлаждаемый ГГ устанавливается требуемый расход холодного теплоносителя на режиме испытания. Включается в работу ГГ и настраивается на первый режим испытания. После выхода на режим стационарного теплообмена, что можно проконтролировать по стабильным показаниям приборов, производится регистрация параметров. Испытания объекта производят на 3–5 режимах охлаждения, определяемых различными расходами холодного ТН при неизменном режиме нагрева. По окончании эксперимента приступают к обработке его результатов.
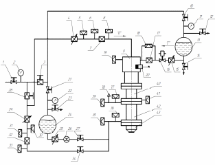
4 Описание экспериментальной установки и системы измерений
Экспериментальная установка выполнена на базе лабораторно-исследовательского стенда кафедры Э-1 и схематично представлена на рисунке 6.
В состав стенда входят:
-
газогенератор с системой подачи топлива, системой воспламенения и системой автономного охлаждения;
-
система подачи холодного теплоносителя в объект испытания;
-
система измерения.
|
|
| Рисунок 6 – Пневмо-гидравлическая схема экспериментальной установки |
Газогенератор (ГГ) 9 является источником высокотемпературного газового потока продуктов сгорания (ПС) 96% этилового спирта с воздухом, используемых в качестве горячего теплоносителя для нагрева подключенного к ГГ объекта испытания – модельного участка ТА – 42. Присоединение объекта испытания к ГГ выполняется посредством переходного стабилизирующего охлаждаемого участка 40, в котором предусмотрена возможность измерения температуры горячего ТН с помощью термопары 41 типа ХА. Вытеснительная система подачи топлива в ГГ снабжена агрегатами регулирования массовых расходов, соотношения компонентов и тепловой мощности ГГ. Система воспламенения спиртовоздушной смеси – электроискровая от двух авиационных свечей 20 для обеспечения надежного запуска. Охлаждение ГГ, переходного участка и объекта испытания – независимое.
Питание стенда воздухом происходит от баллонной системы высокого давления. Запорный вентиль 1 предназначен для прекращения доступа воздуха в магистрали стенда. Давление воздуха на входе в магистрали стенда контролируется с помощью манометра 2.
Система подачи холодного теплоносителя в объект испытания имеет две независимые линии – для охлаждения водой или воздухом.
Подача воды – вытеснительная из бака 24. В линии подачи воды предусмотрены дозатор точной настройки расхода 25, электронный расходомер 26, запорный вентиль 27 для прекращения подачи воды на объект испытания. Для прекращения наддува бака воды имеется запорный вентиль 21. Для сброса давления из бака воды предусмотрен вентиль 23.
На линии подачи воздуха – холодного ТН на объект испытаний установлены понижающий редуктор 28, дозирующий вентиль 29 для регулирования расхода охладителя, мерное сопло 32, запорный вентиль 34 для прекращения подачи воздуха на объект испытания.
Измерительная система стенда обеспечивает измерение параметров испытания по линии горячего ТН и по линии подачи холодного ТН.
По линии питания ГГ – горячего ТН производится измерение расхода окислителя (воздуха) и расхода горючего. Измерение расхода окислителя (воздуха) осуществляется расходомерным соплом (шайбой) 7 сверхкритического перепада (
) по показаниям датчика давления 6 перед шайбой
и по температуре воздуха перед шайбой
, измеряемой термопарой 5 типа ХК. Измерение расхода горючего
производится с помощью расходомерной шайбы 17 по перепаду давления, измеряемого с помощью датчика перепада давления 18.
Измерение расхода жидко-капельного холодного ТН
осуществляется с помощью расходомера FloNet 26. Измерение расхода газообразного холодного ТН – воздуха осуществляется с помощью расходомерной шайбы 32 сверхкритического перепада давления по показаниям датчика давления 31 перед шайбой
и по температуре воздуха перед шайбой
, измеряемой термопарой 30 типа ХК.
Измерение температуры горячего ТН (ПС газогенератора)
осуществляется на входе в объект испытания термопарой 41 типа ХА. Давление в камере ГГ
измеряется с помощью датчика давления 19.
Измерение давлений
и температур
холодного теплоносителя на входе и выходе из тракта охлаждения осуществляется датчиками давления 35 и 39 соответственно и термопарами типа ХК 36 и 37 соответственно.
Регистрация непрерывных показаний датчиков и приборов в процессе испытания осуществляется автоматически программно-измерительным комплексом (ПИК) MIC-200 дискретно с интервалом 0,1 с в табличной форме. Показания формируются массивом данных в табличном виде и представляются на экране монитора ПИК визуально в графическом виде в текущем времени испытания по всем измеряемым параметрам.
Градуировка показаний датчиков давления осуществляется с помощью образцовых манометров класса точности 0,4. Градуировка термопар осуществляется посредством эталонных таблиц ЭДС и образцовых измерений характерных температур (0С, 100С).
Градуировка прямых измерений жидких веществ (вода и 96% раствор этилового спирта) осуществляется по графическим характеристикам, полученным методом проливки в мерные ёмкости.
5. Методика обработки и представления результатов испытаний
5.1. Первичная обработка
Суть первичной обработки результатов испытаний заключается в преобразовании измеренных и зарегистрированных в программно-измерительном комплексе MIC-200 величин, получаемых в приборных, часто в условных единицах измерения, в натуральные физические величины, представляемые в нормативных единицах – обычно в системе СИ.
Измеряемые величины испытания представляются массивом числовых данных по всем измеренным параметрам в текущем времени испытания. Программно-измерительный комплекс MIC-200 обрабатывает и представляет их в табличном и визуально-графическом виде. В качестве примера приведён график изменения расхода охладителя по времени испытания (рисунок 7).
|
|
| Рисунок 7 – График изменения расхода охладителя |
По завершении испытания полученный массив данных записывается на съёмный носитель в формате Microsoft Excel (.xlsx), что позволяет проводить дальнейшую обработку результатов эксперимента на любых вычислительных средствах.
Обработка данных опыта начинается с запуска автоматической выборки из полного массива данных набора данных на конкретном режиме испытания в конкретный момент времени по всем параметрам по совокупности графиков. На основе проведенной выборки данных заполняется таблица 4.
Приборные показания прямых измерений параметров переводятся по известным правилам в их значения в системе СИ для дальнейшего использования в расчётах. Параметры, измеряемые косвенным путём и используемые во вторичной обработке, рассчитываются по приведенным ниже зависимостям.
Таблица 4. Первичные приборные данные
| Параметр | Значения | ||
| Режим 1 | Режим 2 | Режим 3 | |
| τ, c | |||
|
| |||
|
| |||
|
| |||
|
| |||
|
| |||
|
| |||
|
| |||
| pк, ати | |||
|
| |||
|
| |||
|
| |||
|
| |||
Расходы газообразных веществ (
и
) рассчитываются в режиме первичной обработки по приборным показаниям определяемых величин.
(воздух)
















