147621 (730525)
Текст из файла
СТАНЦИОННЫЕ РАЗВЕТВЛЕННЫЕ РЕЛЬСОВЫЕ ЦЕПИ
Содержание
1. Особенности и условия применения 3
2. Изоляция рельсовых цепей на стрелках 5
3. Изоляция рельсовых цепей на перекрестном съезде 8
4. Общие требования 10
5. Схемы включения рельсовых цепей без наложения сигнальных частот АРС 14
6. Схемы включения разветвленных рельсовых цепей с наложением сигнальных частот АРС 15
7. Особенности применения рельсовых цепей на аппаратуре БРЦ 19
1. Особенности и условия применения
Разветвленные рельсовые цепи применяют для контроля свободности стрелочных участков (секций) при установке маршрутов в системе электрической централизации.
Как правило, в разветвленную РЦ включается одна или две одиночных стрелки, а на парковых путях до трех стрелок или одна или две стрелки перекрестного съезда. Разветвленные РЦ изолируются друг от друга стыками для точной фиксации местонахождения поезда. Изолирующие стыки, определяющие одну границу участка, располагаются на расстоянии не менее 3,5 м за предельной рейкой (столбиком), а стыки, определяющие другую границу, размещают у концов рамных рельсов на неразветвленной части (рис.4.1, а).
Рис.4.1 Схемы разделения на изолированные участки станции
Стыки относят от предельной рейки или столбика для того, чтобы при остановке у стыков первой колесной пары подвижного состава его свешивающаяся часть не выходила за предельную рейку.
В условиях метрополитена во многих случаях изолирующие стыки на стрелочных участках не удается расположить с учетом вышеуказанного расстояния. В таких случаях стрелку и часть соединительных путей выделяют в самостоятельный негабаритный стрелочный участок с помощью негабаритных изолирующих стыков (рис.4.1, б). Свободность негабаритного участка проверяется при установке маршрутов по путям, для которых стрелочный участок является негабаритным.
При разделении станции на стрелочные и путевые изолированные участки исходят из условия одновременных передвижений по невраждебным маршрутам, а также с учетом рационального использования и обеспечения надежности работы устройств РЦ.
Расстановка изолирующих стыков, осуществленная по однониточному плану, переносится в схему полной изоляции путей, изображаемую в виде двухниточного плана станции. Двухниточный план разрабатывается для получения чередования мгновенных полярностей тока в смежных РЦ и обеспечения прохождения тягового тока по двух - и однониточным РЦ.
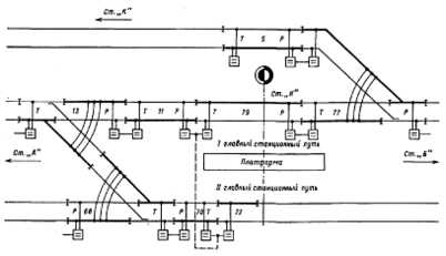
На примерной схеме полной изоляции путевых и стрелочных участков, расположенных по главным путям в зоне промежуточной станции с примыкающей ветвью (рис.4.2), показаны элементы двухниточного плана. Показаны изолирующие стыки, определяющие границы РЦ, а также стыки, устанавливаемые в разветвленных РЦ внутри стрелочного перевода и определяющие совместно со стрелочными соединителями схему изоляции ответвлений. Буквами Р и Т (или П) обозначены приемные (релейные) и питающие концы РЦ; показано подключение к рельсовой линии дроссель-трансформаторов и соединение средних выводов основных обмоток дроссель-трансформаторов смежных РЦ для пропуска тягового тока в обход изолирующих стыков, подключение междупутных рельсовых соединений (перемычек), а также чередование полярностей тока по каждую сторону изолирующих стыков в смежных РЦ и внутри каждой РЦ. Положительная полярность условно изображена утолщенной линией, отрицательная - тонкой.
Рис.4.2 Элементы двухниточного плана
На метрополитене в разветвленных РЦ применяют параллельную схему изоляции ответвлений. При использовании параллельной схемы изоляции изолирующие стыки устанавливают так, чтобы стрелочные соединители обтекались сигнальным током, что гарантирует контроль их исправности. Для этого приемник (путевое реле) РЦ следует подключать к рельсам, в которых имеются изолирующие стыки соединительных путей стрелочного перевода. На примерах разветвленных РЦ 13, 68 и 77 показаны варианты схемы изоляции, в которых обтекаемость стрелочных соединителей сигнальным током обеспечивается, когда путевые реле и изолирующие стыки внутри стрелочных переводов установлены по главному пути.
2. Изоляция рельсовых цепей на стрелках
Изоляция на стрелочных участках включает в себя изоляцию: остряков и рамных рельсов стрелки от деталей стрелочной гарнитуры, между соединительными путями стрелочного перевода, ответвлений с использованием параллельной схемы, а также изоляцию, определяющую границы стрелочного участка.
Изоляцию остряков стрелки от соединительных тяг стрелочной гарнитуры выполняют изолированием прикрепляемых к острию каждого остряка серег с помощью фибровых прокладок, втулок и шайб. Фундаментные угольники и крепежные угольники, прикрепляющие их к рамному рельсу, изолируют друг от друга также с помощью фибровых прокладок и надеваемых на болты фибровых втулок и шайб.
Для изоляции рельсов, связанных соединительными путями, на последних устанавливают изолирующие стыки. Для реализации параллельной схемы изоляции ответвлений к наружным рельсам соединительных путей подключают двух - или трехпроводный стрелочный соединитель. На примере схемы простейшей разветвленной РЦ, в которую входит только одна стрелка (рис.4.3), показаны варианты параллельной схемы изоляции, которые достигаются различной установкой изолирующих стыков внутри стрелочного перевода (по прямому или по боковому пути). Каждый вариант имеет особенности по обеспечению контроля исправности рельсовых нитей стрелочного участка.
Как правило, в разветвленных РЦ источник питания и приемник тока (путевое реле) включают по более "ответственному", т.е. главному пути. Если изолирующие стыки внутри стрелочного перевода устанавливаются по главному пути и цепь сигнального тока проходит через стрелочный соединитель, то обеспечивается контроль целостности рельсовых нитей ответвления А (главного пути), а ответвление Б (боковой путь), на котором отсутствует приемник, не контролируется (см. рис.4.3, а). Сигнальный ток в нитях ответвления Б не течет. Эти нити находятся под напряжением, и поэтому приемник ответвления А не фиксирует их обрыв. Для исключения этого недостатка на ответвлениях (см. рис.4.3,
6) устанавливают дополнительные приемники (путевые реле).
Дополнительные приемники устанавливают на ответвлениях, длина которых превышает 3 м, считая от центра стрелочного перевода до изолирующего стыка, а также на ответвлениях стрелочных участков, входящих в маршруты приема и отправления, кроме ответвления съездов и глухих пересечений.
В случаях примыкания разветвленной РЦ к главному пути, оборудованному рельсовыми цепями с наложением кодовых сигналов АРС, изолирующие стыки внутри стрелочного перевода устанавливают не по главному пути, а по ответвлению, к которому подключается дополнительный приемник (см. рис.4.3, в). Этим обеспечивается надежность действия устройств АРС по главному пути (ответвление А), а также контроль исправности рельсовых нитей ответвления Б и целостности стрелочного соединителя.
Рис.4.3 Схемы разветвленной рельсовой цепи а) – с одним приемником, установленным по главному пути;
б) – с приемниками на каждом ответвлении, изолирующие стыки внутри стрелочного перевода установлены по главному пути;
в) – с приемниками на каждом ответвлении, изолирующие стыки внутри стрелочного перевода установлены по ответвлению
В приведенных схемах изоляции разветвленных РЦ на стрелках обтекаемость сигнальным током рельсовой линии достигается не по всей длине рельсов, составляющих стрелочный перевод. Независимо от варианта подключения приемников РЦ к рельсовым нитям ответвлений не контролируется исправность отдельных рельсов соединительных путей и крестовины стрелочного перевода. Например, при наличии приемников на каждом ответвлении один из рельсов, уложенных между корнями остряков и усовиками крестовины, при любом построении внутренней изоляции стрелочного перевода оказывается не обтекаемым током. Рельсы соединительных путей, к которым прикреплены контррельсы крестовины, обтекаются током, однако вследствие указанного крепления также не имеют контроля повреждения. Неконтролируемость отдельных рельсов стрелочного перевода требует постоянного наблюдения за состоянием рельсов в его зоне.
3. Изоляция рельсовых цепей на перекрестном съезде
Изоляцию разветвленных РЦ, расположенных в зоне перекрестного съезда, выполняют в соответствии с правилами, которым следуют при изоляции РЦ на простых (одиночных) стрелках.
Остряки стрелок и рамные рельсы перекрестного съезда изолируют от деталей стрелочных гарнитур аналогично одиночным стрелкам. На ответвлениях съезда также применяют параллельную схему изоляции аналогично схеме изоляции одиночных стрелочных переводов.
Изоляция съезда имеет и свои особенности. На глухом пересечении (ромбе) устанавливают изолирующие стыки для разделения сходящихся в этом месте рельсовых нитей секций, которые примыкают к разным путям. Изоляцию внутри стрелочных переводов осуществляют одной и двумя парами изолирующих стыков.
На примерном перекрестном съезде, по которому организуются маршруты передвижения в оборотные тупики и обратно (рис.4.4, а), показан один из вариантов установки изолирующих стыков.
Рис.4.4 а. Схема изоляции разветвленных рельсовых цепей на перекрестном съезде с разбивкой на четыре секции
Внутри одних стрелочных переводов (стрелок 5 и 6) изолирующие стыки установлены только по боковому пути, а на других переводах (стрелках 3 и 4) одна пара стыков размещена по прямому пути, а другая - по боковому. При такой расстановке стыков на базе стрелок съезда получают четыре изолированных секции (5, 5а, 6 и 6а). Секции 5 и 6 включают в себя по два стрелочных перевода (соответственно стрелки 3, 5 и 4,6), а секции 5а и 6а представляют собой негабаритные стрелочные участки.
Секции 5а и 6а оборудуют двухниточными РЦ, секции 5 и 6 - однониточными. При подключении приемников РЦ в секциях 5 и 6 к рельсовым нитям по прямому пути отсутствует цепь обтекаемости сигнальным током стрелочных соединителей на приемных концах РЦ, а значит контроль исправности этих соединителей. Указанный вариант изоляции разветвленных РЦ съезда требует дублирования стрелочных соединителей.
Поскольку изоляция внутри двух переводов (стрелки 3 и 4) выполнена по двум направлениям, чередование мгновенных полярностей тока между негабаритными стрелочными участками 5а и 6а и секциями, смежными с ними (соответственно 5 и 6), по прямому пути не обеспечивается. Однако такое чередование полярностей в РЦ съезда допускают исходя из отсутствия требования по обеспечению контроля короткого замыкания изолирующих стыков, разграничивающих смежные секции, которые расположены по прямому пути (5 и 5а, а также 6 и 6а).
В РЦ съезда используют и другой вариант изоляции (рис.4.4,
6).
Рис.4.4 б. Схема изоляции разветвленных рельсовых цепей на перекрестном съезде с разбивкой на четыре секции
Подключением аппаратуры питающего и приемного концов РЦ к рельсовым нитям боковых путей достигается обтекаемость всех стрелочных соединителей сигнальным током. При таком варианте изоляции в зоне съезда организуют шесть изолированных секций. Из них секции, расположенные по границам съезда (секции 5, 5б, 6, 6б), оборудуют двухниточными РЦ, и секции, находящиеся в зоне съезда (5а и 6а), - однониточными.
Характеристики
Тип файла документ
Документы такого типа открываются такими программами, как Microsoft Office Word на компьютерах Windows, Apple Pages на компьютерах Mac, Open Office - бесплатная альтернатива на различных платформах, в том числе Linux. Наиболее простым и современным решением будут Google документы, так как открываются онлайн без скачивания прямо в браузере на любой платформе. Существуют российские качественные аналоги, например от Яндекса.
Будьте внимательны на мобильных устройствах, так как там используются упрощённый функционал даже в официальном приложении от Microsoft, поэтому для просмотра скачивайте PDF-версию. А если нужно редактировать файл, то используйте оригинальный файл.
Файлы такого типа обычно разбиты на страницы, а текст может быть форматированным (жирный, курсив, выбор шрифта, таблицы и т.п.), а также в него можно добавлять изображения. Формат идеально подходит для рефератов, докладов и РПЗ курсовых проектов, которые необходимо распечатать. Кстати перед печатью также сохраняйте файл в PDF, так как принтер может начудить со шрифтами.














