147621 (730525), страница 2
Текст из файла (страница 2)
На перекрестном съезде имеются рельсы, которые при разбивке съезда на изолированные стрелочные участки и установке по их концам питающей и приемной аппаратуры РЦ остаются вне контроля их повреждения. К ним относятся отдельные рельсы соединительных путей и крестовин стрелочных переводов, также рельсы и цельнолитые треугольники глухого пересечения.
4. Общие требования
В разветвленных РЦ размещение изолирующих стыков внутри стрелочных переводов и установка приборов по концам РЦ должны выполняться с учетом обтекания сигнальным током рамных рельсов стрелок и наибольшего числа рельсовых соединителей, а также уменьшения числа ответвлений, не обтекаемых током.
На стрелочных участках применяют те же типы РЦ, что и на путевых. Стрелочные участки, где ответвление примыкает к главным путям, должны быть оборудованы двухниточными РЦ и путевыми устройствами АРС. Двухниточные РЦ обеспечивают надежность действия устройств РЦ и АРС в условиях протекания по рельсовым нитям тягового тока. Применение на стрелочных участках однониточных РЦ допускается на парковых путях электродепо и на перекрестных съездах. При оборудовании разветвленных РЦ устройствами АРС изолирующие стыки внутри стрелочного перевода следует устанавливать в направлении движения с более низкими скоростями.
Питание двухниточных разветвленных РЦ осуществляют сигнальным током частотой 50 Гц. На приемных концах РЦ устанавливают фазочувствительные путевые реле.
На линиях, оборудованных БРЦ, в двухниточных разветвленных РЦ на приемных и питающих концах устанавливают соответствующую аппаратуру БРЦ.
Общее число приемников (путевых реле) в одной разветвленной РЦ не должно быть больше трех.
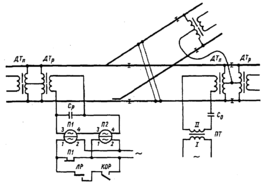
Для пропуска тягового тока в обход изолирующих стыков в двухниточных разветвленных РЦ должны включаться путевые дроссель-трансформаторы. В разветвленной РЦ допускается установка до трех дроссель-трансформаторов. При наличии в РЦ только двух дроссель-трансформаторов пропуск тягового тока со смежной РЦ, которая примыкает к не имеющему дроссель-трансформатор ответвлению, должен осуществляться по силовому кабелю большого сечения (тяговому соединителю) между средними выводами дроссель-трансформаторов РЦ двух путей (рис.4.5).
При переходе с одно - на двухниточную РЦ тяговый соединитель должен включаться между средним выводом дроссель-трансформатора (или дросселя) и тяговой нитью однониточной РЦ.
Особенности построения разветвленных РЦ, заключающиеся в наличии ответвлений, стрелочных соединителей и расположенных внутри стрелочных переводов изолирующих стыков, учитываются при регулировке основных режимов работы РЦ.
В нормальном режиме разветвленной РЦ, в которой путевое реле установлено на каждом ответвлении, напряжения на путевых обмотках путевых реле должны быть примерно равны. Напряжения могут быть выравнены путевыми регулируемыми резисторами, подключенными в ряде случаев на приемных концах РЦ. Такая регулировка вызывает изменение напряжений (по модулю и фазе) на всех путевых реле. Изменение сопротивления резистора приводит к изменению входного сопротивления приемного конца, что ведет, в свою очередь, к изменению шунтовой чувствительности РЦ. Некоторое неравенство напряжений на путевых реле можно допустить, если значение напряжения на каждом путевом реле находится в нормативных пределах, установленных для нормального режима рассматриваемой РЦ.
В шунтовом режиме разветвленной РЦ зависимость шунтовой чувствительности к нормативному шунту проявляется не только по ее длине, но и по нахождению шунта на ответвлениях. В разветвленной РЦ с одним путевым реле при нахождении поездного шунта на конце ответвления, не имеющего реле, шунтовой эффект ослабляется. Это происходит из-за того, что шунтирующее РЦ сопротивление является в данном случае суммарным сопротивлением поездного шунта и рельсовой линии указанного ответвления. При достаточно большой протяженности ответвления может не обеспечиться отпускание сектора путевого реле. При проверке шунтовой чувствительности разветвленной РЦ испытательный нормативный шунт следует обязательно накладывать на концы ответвлений, чтобы убедиться в исправном состоянии всех стыковых и стрелочных соединителей.
Для повышения надежности действия разветвленной РЦ путевые реле включают на всех ответвлениях. Общее путевое реле запитывается через последовательно соединенные фронтовые контакты всех индивидуальных путевых реле, включенных по концам ответвлений.
Повышается требование к значению сигнального тока АРС в рельсовой линии кодируемой разветвленной РЦ. Это вызвано тем, что на отдельных рельсовых участках ток АРС при прохождении подвижного состава по стрелке отсутствует или значительно снижается. Значение сигнального тока АРС в рельсовой линии должно быть на 30% выше нормативного.
На линиях, оборудованных системой АРС, при неустановленных маршрутах по разветвленным РЦ путевые генераторы сигналов АРС должны быть отключены от рельсовых цепей. В рельсовых линиях этих цепей сигнальные частоты АРС должны отсутствовать, а отключенные от РЦ генераторы должны вырабатывать ток сигнальной частоты 275 Гц. Передача в рельсовую линию РЦ одной из нескольких разрешающих сигнальных частот должна обеспечиваться при установке маршрута. При этом схемы разветвленных РЦ должны предусматривать подачу сигнала АРС во всех возможных направлениях движения поездов.
5. Схемы включения рельсовых цепей без наложения сигнальных частот АРС
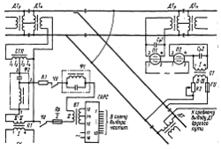
Простая разветвленная (стрелочная) РЦ с путевыми дроссель-трансформаторами ДТМ-0,17 и путевыми реле ДСР-2мп (рис.4.6) применяется на стрелочных участках, не оборудованных системой АРС.
Рис.4.6 Схема разветвленной двухниточной рельсовой цепи
Благодаря последовательному включению путевых обмоток реле П1 и П2 в РЦ достигается повышенное входное сопротивление приемного конца, что способствует улучшению шунтовой чувствительности РЦ. Местная обмотка реле П1 включена параллельно местной обмотке реле П2 через собственный фронтовой контакт, к которому параллельно подключены последовательно соединенные тыловой контакт линейного реле и фронтовой контакт огневого реле красного огня светофора. Местные обмотки с указанными зависимостями включаются в схемах разветвленных РЦ в связи с наличием светофоров, ограждающих стрелочные участки. При вступлении поезда на РЦ и обесточивании путевых обмоток реле П1 и П2 разомкнутым фронтовым контактом реле П1 размыкается цепь местной обмотки этого реле, что обеспечивает надежное отпускание сектора. В результате размыкания фронтового контакта реле П1 отключается питание линейного реле (на рис.4.6 не показано), управляющего лампами светофора, ограждающего данную РЦ, и переключающего светофор при проходе за него первой колесной пары с разрешающего показания на запрещающее. Сектор реле П1 не переходит в положение, соответствующее свободности пути при уходе поезда с РЦ до тех пор, пока не отпустит сектор линейное реле и не притянется якорь реле красного огня светофора, ограждающего следующий за данной РЦ участок маршрута движения. Выполнение этого условия необходимо для восстановления нормального, притянутого положения якорей путевых реле. Таким образом путевые реле контролируют работу линейных реле и при повреждении последних сами осуществляют ограждение поезда, выполняя функции линейного реле.
В схемах разветвленных РЦ, как и в неразветвленных РЦ, используется ряд отличающихся друг от друга способов включения местных и путевых обмоток путевых реле. Общим для разветвленных РЦ является включение конденсаторных блоков на питающем конце в качестве емкостного ограничителя тока и на приемном конце для компенсации индуктивного сопротивления и создания резонанса токов. В приведенной разветвленной РЦ на питающем и релейном концах включены конденсаторные блоки КБ-2. В качестве питающего трансформатора применен трансформатор СОБС-3АУ3.
Нормативное значение напряжения на путевых обмотках реле в нормальном режиме РЦ (55 В) должно устанавливаться переключением выводов (зажимов) на вторичной обмотке трансформатора ПТ.
6. Схемы включения разветвленных рельсовых цепей с наложением сигнальных частот АРС
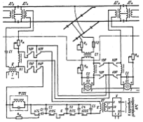
В разветвленной рельсовой цепи с наложением кодовых сигналов АРС на питающем конце в качестве путевого генератора сигналов АРС используется генератор ГАСМ-66 (рис.4.7). Кодирование осуществляется по главному пути с питающего конца РЦ. Для согласования аппаратуры рельсовой цепи с рельсовой линией на питающем конце установлен согласующий трансформатор СТП типа ПОБС-2А, включенный по схеме автотрансформатора с коэффициентом трансформации 2.
Рис.4.7 Схема разветвленной двухниточной РЦ с наложением сигналов АРС на питающем конце
Отличительной особенностью схемы является наличие дополнительных фильтров Ф1 и Ф2. Фильтр Ф1 типа ФР-1 представляет собой параллельный контур, создающий резонанс тока и имеющий достаточно большое сопротивление на частоте 50 Гц. Он состоит из реактора РОБС-3А и конденсаторного блока емкостью 70 мкФ, включенных параллельно. Фильтр Ф1 снижает утечку тока частотой 50 Гц во вторичную обмотку трансформатора ВТ. Д.ля сигнальных частот АРС фильтр Ф1 имеет малое сопротивление. Резистор R1, представляющий собой последовательное соединение четырех резисторов сопротивлением по 10 Ом, ограничивает ток в цепи вторичной обмотки трансформатора ВТ в шунтовом режиме РЦ.
Конденсаторный блок емкостью 30 мкФ фильтра Ф2, реактор РОБС-3А фильтра Ф2, катушки индуктивности путевого согласующего трансформатора СПТ и дополнительная обмотка дроссель-трансформатора ДТп типа ДТМ-0,17 составляют контур питающего конца РЦ, который создает резонанс напряжений для тока частотой 50 Гц. Этот контур повышает в 2-4 раза напряжение, поступающее со вторичной обмотки трансформатора ПТ. Реактор фильтра Ф2 уменьшает утечку тока сигнальной частоты АРС во вторичную обмотку трансформатора ПТ.
На каждом приемном конце включено путевое (П1, П2) реле ДСШ-2 с подключенным параллельно путевой обмотке конденсаторным блоком (Ср1 или Ср2). Конденсаторный блок и путевая обмотка реле создают контур резонанса токов. При свободности стрелочного участка значитёльно повышаются ток в путевой обмотке реле и сопротивление приемного конца. Благодаря увеличению сопротивления конца РЦ возрастает шунтовая чувствительность РЦ, что обеспечивает надежность работы РЦ в шунтовом режиме.
Путевое реле П1, установленное по главному пути, подключено к рельсовой линии через дроссель-трансформатор ДТр. Путевое реле П2 установлено по ответвлению для проверки свободности пути и целостности рельсовых нитей ответвления. Оно связано с рельсовыми нитями через путевой согласующий трансформатор СТР типа ПОБС-2АУЗ с коэффициентом трансформации 40. Вторичная обмотка трансформатора СТР подключена к рельсам через ограничивающий регулируемый резистор R2 сопротивлением 2,2 Ом и предохранитель FU на ток 10 А. Резистор R2 вместе с предохранителем FU служат для предотвращения намагничивания сердечника трансформатора СТР при асимметрии тягового тока и для выравнивания напряжений на путевых реле в нормальном режиме.
При централизованном размещении аппаратуры РЦ комплект путевых передающих устройств АРС дополняется фильтром сигналов АРС, состоящим из реактора РОБС-3А и набора конденсаторов С1 - С5 (рис.4.8).
Рис.4.8 Схема разветвленной двухниточной рельсовой цепи при централизованном размещении аппаратуры
Фильтр настраивается в резонанс по каждой частоте АРС в результате изменения емкости набора конденсаторов контактами частотно-управляющих реле У75, У125, У175, У225. Фильтр включен в качестве нагрузки на выходе усилителя У сигналов АРС типа ПУ1 как последовательный контур, создающий резонанс напряжений на одной из передаваемых частот. Напряжение кодового сигнала АРС снимается с реактора РОБС-3А. В контур фильтра последовательно с его элементами включен фильтр Ф225, настроенный на частоту 225 Гц для предотвращения попадания в рельсовую линию третьей гармоники сигнала частотой 75 Гц. При передаче сигнала другой частоты фильтр Ф225 шунтируется резистором Rш через тыловой контакт реле У75. Резистор Rш сопротивлением 10 Ом служит для искрогашения при переключениях контакта частотно-управляющего реле.
На вход усилителя У сигналы поступают от групповых устройств АРС, которые содержат путевые генераторы, настраиваемые с помощью схемы коммутации сигналов АРС на сигнальную частоту, соответствующую поездной ситуации на линии (на рис.4.8 генераторы и схема коммутации не показаны). При отсутствии групповых устройств усилитель У заменяется генератором ГАЛСМ-66, настраиваемым контактами частотно-управляющих реле У75, У125, У175 и У225. Нагрузочная цепь усилителя У подключается к одному из концов РЦ через контакты реле направления движения ЧУР, НУР.















