Met2_ATPOXP (728784), страница 5
Текст из файла (страница 5)
как объекта управления п0
Рис.10.
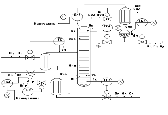
Типовая схема автоматизации процесса ректификации.
Рис.11.
Типовое решение автоматизации
процесса ректификации.
-
Регулирование.
-
Регулирование θв=f(cд) по подаче флегмы - косвенное регулирование показателя эффективности процесса cд.
-
Регулирование Pв по подаче хладоагента Gхл - обеспечивает материальный баланс по паровой фазе.
-
Регулирование hфл по отбору флегмы Gфл - обеспечивает материальный баланс по жидкой фазе верха колонны.
-
Регулирование hк по отбору кубового продукта Gк - обеспечивает материальный баланс по жидкой фазе низа колонны.
-
Стабилизация расхода питания Gп - обеспечивает:
-
материальный баланс по всему веществу,
-
снятие наиболее существенных возмущений,
-
заданное положение рабочей области колонны;
-
стабилизацию производительности установки.
-
Стабилизация расхода греющего пара Gгр - обеспечивает:
-
тепловой баланс установки;
-
стабилизацию Gy0 .
-
Регулирование θп0 по подаче Gт обеспечивает:
-
заданное положение рабочей линии;
-
эффективность процесса разделения;
-
тепловой баланс
-
Контроль.
-
Температуры и расходы всех исходных потоков.
-
Температуры - θв, θн, θкв, θкн, θп0.
-
Давление - Рв, Рн.
-
Уровень - hфл, hк.
-
Концентрации - сд или ск .
-
Сигнализация.
резкое снижение или прекращение подачи потока питания
.
7. Материалы к лекции №15
Автоматизация реакторных процессов (ч.1)
Упрощенная структурная схема химического реактора.
Рис.1.1.
-
Химический процесс (3) определяется:
-
уравнениями кинетики
-
взаимодействием гидродинамических, массообменных и тепловых процессов в аппарате,
-
от которых зависят концентрации реагентов, температура и давление Р реакторного процесса.
-
Химические превращения (3) приводят к изменению тепловых (2) и гидродинамических процессов (1) в реакторе.
-
Определение характера процессов, протекающих в реакторе, на основе анализа соотношения между скоростью химической реакции r и скоростью материального обмена rобм.
-
процесс идет в кинетической области;
-
скорость процесса определяет химическое взаимодействие;
-
массообмен не влияет на скорость химической реакции.
-
процесс идет в диффузионной области;
-
процесс характеризуется массообменом;
-
определяющей стадией является транспорт реагирующих веществ.
-
процесс идет в переходной области;
-
скорость процесса является сложной функцией реакционно-кинетических и диффузионных зависимостей.
Показатели эффективности реакторного процесса.
-
Степень превращения.
-
Степень превращения Un , представленная через мольные доли:
где n0 - число молей компонента в исходном потоке;
n - число молей компонента в реакционной смеси.
-
Степень превращения Um , представленная через массовые доли:
где m0 - масса компонента в исходном потоке;
m - масса компонента в реакционной смеси.
-
Факторы, влияющие на степень превращения:
-
и Р - температура и давление, влияют на смещение химического равновесия в реакции;
-
tр - продолжительность химической реакции;
-
С0 - концентрации исходных веществ;
-
подбор катализатора;
-
величина потока рециркуляции.
-
Выход продукта.
-
Определение выхода продукта Х:
где
mф - масса фактически полученного продукта;
mт - масса теоретически возможного количества продукта из данного исходного вещества.
-
Факторы, влияющие на выход продукта Х:
θ - температура;
Р - давление;
Сi - состав реакционной смеси;
tпр - время пребывания реакционной смеси в аппарате.
-
Выход продукта характеризует:
-
степень совершенства технологического процесса: чем ближе Х 1, тем ближе расходные коэффициенты к стехиометрическим;
-
экономические показатели технологического процесса: чем ближе Х 1, тем лучше экономические показатели реакторного процесса.
-
Избирательность химического процесса.
-
Избирательность химического процесса Из характеризует долю исходных веществ, превращенных в целевой продукт, по отношению к общему количеству химически превращенных исходных веществ:
где
- количество молей исходного продукта, превращенных в целевой продукт;
- количество молей химически превращенных исходных веществ.
-
Избирательность влияет на экономические показатели процесса.
-
Скорость химического процесса.
-
Скорость химического процесса - это количество вещества, которое реагирует или образуется в единицу времени в единице объема (или на единице поверхности):
где
определяемая для химических реакций как произведение концентраций компонентов в степенях, равных их стехиометрическим коэффициентам;
К - константа скорости реакции,
определяемая на основании уравнения Аррениуса.
-
Скорость процесса характеризует производительность химического реактора.
-
Основные факторы, влияющие на скорость реакции:
-
С0 - состав исходных реагентов;
-
θ - температура;
-
Р - давление.
Схема реактора непрерывного действия с мешалкой
с экзотермической реакцией 1-го порядка А В.
Рис.4.1.
-
Показатель эффективности реакторного процесса в общем случае - концентрация целевого продукта в реакционной смеси СВ .
-
Цель управления в общем случае:
-
Цель управления для данного процесса:
-
Обозначения на рис.4.1:
-
G0 , G , Gхл - массовые расходы исходного реагента, реакционной смеси и хладоагента, кг/с;
-
cp0 , cp , cpхл - удельные теплоемкости соответствующих потоков, дж/(кг*град);
-
- плотность реакционной смеси, кг/м3 ;
-
0 , , хл - температуры исходного реагента, реакционной смеси и хладоагента;
-
- концентрации компонента А в исходном реагенте и реакционной смеси, кг/кг;
-
V - объем реакционной смеси, м3 ;
-
h - уровень реакционной смеси, м;
-
Tср - среднее время пребывания реакционной массы в реакторе;
-
-H - тепловой эффект экзотермической реакции, дж/кг;
-
r - скорость химической реакции, кг/(м3*с).
Математическое описание реактора
на основе физико-химических особенностей процесса.
Стехиометрическое уравнение химической реакции.
-
Стехиометрическое уравнение химической реакции, характеризующее ее материальный баланс:
-
Стехиометрическое уравнение для данного реактора:
где i , i , , - стехиометрические коэффициенты, числа реагирующих молей компонентов процесса.
Уравнение кинетики химической реакции.
-
Результирующая скорость обратимой реакции:
где
ZА и ZВ - эмпирические коэффициенты;
ЕА и ЕВ - энергии активации.
-
Кинетика для реактора типа рис.4.1:
-
скорость прямого процесса:
-
скорость обратного процесса:
Уравнение гидродинамики процесса.
-
Уравнение гидродинамики процесса характеризует давление в потоке как сложную функцию:
где
x, z - координаты потока;
- ламинарная вязкость, характеризующая силы внутреннего трения;
k - турбулентная вязкость;
- плотность реакционной массы;
V - объем реакционной массы;
t - текущее время.
Материальный баланс реакторного процесса
по всему веществу.
Уравнение динамики:
где
-
На основе(1) и (2):
Материальный баланс реакторного процесса
по расходуемому веществу А.
Уравнение динамики:
где
I - изменение количества вещества А в реакторе в единицу времени;
II - количество вещества А, поступающего в реактор в единицу времени;
III - количество вещества А, отводимого из реактора в единицу времени;
IV - количество вещества А, расходующегося в реакторе на химическую реакцию в единицу времени, где V=S*h.
-
На основе (4) и (5):
Тепловой баланс реакторного процесса.
Уравнение динамики:
где
-
I - изменение количества тепла в реакторе в единицу времени;
-
II - количество тепла, поступающего в реактор с исходным реагентом в единицу времени;
-
III - количество тепла, отводимого из реактора с реакционной массой в единицу времени;
-
IV - количество тепла, выделяющегося в реакторе в результате химической реакции в единицу времени;
-
V - количество тепла, отводимого из реактора с хладоагентом в единицу времени.
-
На основании (7) и (8):
Информационная схема реактора на основе балансовой модели.
Рис.6.1.
8. Материалы к лекции №16
Автоматизация реакторных процессов (ч.2)
реакторного процесса в адиабатическом режиме.
Рис.1.1.
Влияние изменения температуры 0 на температуру реакторного процесса .
-
При изменении входной температуры 0 в пределах от 02 до 04 работа реактора осуществляется по петле гистерезиса D-A-B-C-D.
-
Участок статической характеристики А-3-С - путем изменения входной температуры не реализуется.
Возможные стационарные состояния реактора.
-
При 01 - одно устойчивое состояние в ()1, но температура в реакторе низкая и реакция идет слабо.
-
При 02 - два стационарных состояния в ()D и ()С:
-
()D - устойчивое состояние, но при низкой температуре;
-
()С - неустойчивое состояние с возвратом в ()D при уменьшении начальной температуры.
-
При 03-три стационарных состояния в ()2, ()3, ()4:
-
()2 - устойчивое состояние, но с низкой скоростью реакции;
-
()4 - устойчивое состояние, почти полное превращение реагентов, но реакция идет с высокой температурой – вне рабочего диапазона;
-
()3 - изменением начальной температуры не реализуется.
-
При 04 - два стационарных состояния в ()А и ()В:
-
()А - неустойчивое состояние, с проскоком в ()В при увеличении начальной температуры;
-
()В - устойчивое состояние, почти полное превращение реагентов, но реакция идет с высокой температурой – вне рабочего диапазона.
-
При 05 - одно устойчивое состояние в ()5, но температура в реакторе вне рабочего диапазона.
Зависимость статической характеристики
от концентрации С0 исходного реагента.














