Met2_ATPOXP (728784), страница 3
Текст из файла (страница 3)
Рис. 11.
-
Регулирование.
-
Регулирование сог по подаче абсорбента Gа - как показателя эффективности процесса абсорбции.
-
Регулирование давления верха колонны Рв = Рог по отбору обедненной газовой смеси Gог - для обеспечения материального баланса по газовой фазе.
-
Регулирование уровня hна по отбору насыщенного абсорбента Gна - для обеспечения материального баланса по жидкой фазе.
-
Регулирование температуры исходных материальных потоков газа г0 и абсорбента а0 по подаче хладоагентов Gхл1 и Gхл2 соответственно - для обеспечения теплового баланса установки.
-
Стабилизация расхода исходной газовой смеси Gг - для обеспечения заданной производительности установки.
-
Контроль.
-
расходы - Gг, Gа, Gог, Gна, Gхл1, Gхл2;
-
давление - Рв, Рн, Р;
-
уровень насыщенного абсорбента - hна;
-
концентрация - сог .
-
Сигнализация.
-
существенные отклонения сог от согзд ;
-
значительное повышение Рв > Рпред , при этом формируется сигнал «В схему защиты».
-
Система защиты.
По сигналу «В схему защиты» - открывается магистраль Gог, закрываются все остальные магистрали.
4. Материалы к лекции №12
Автоматизация процесса сушки
Основные параметры сушильного агента и материала, как влагоносителей.
Относительная влажность сушильного агента :
На основании уравнения Менделеева-Клапейрона можно получить :
Относительная влажность материала - это
отношение массы влаги Мвл к общей массе влажного материала М=Мсм + Мвл , или к массе абсолютно сухого материала Мсм:
-
Влажность, отнесенная ко всему веществу:
-
Влажность, отнесенная к массе абсолютно сухого материала:
Диаграммы равновесия при сушке.
На диаграмме принято 1* >2*>3*.
Рис.1.
Из диаграммы следует:
-
При * - эффективность сушки повышается.
Диаграмма *= f() при =const.
Рис.2.
-
На рис.2. приведены: 1 - диаграмма при 1; 2- диаграмма при 2;
-
-диаграмма при 3.
-
При условии, что 1 < 2 < 3
Диаграмма - равновесной и рабочей линий
процесса сушки при прямотоке Gм и Gса
(при различных температурах).
Рис.4.
-
На диаграмме представлены: 1 - Равновесная линия =f() при 1;
2 - Равновесная линия =f() при 2. 3 - Рабочая линия - .
-
На диаграмме принято: 2 > 1.
-
Из диаграммы рис.4 следует:
Кинетика процесса сушки.
-
Уравнение массопередачи 1-го периода сушки с постоянной скоростью (Т1 ):
где
-
К=са - коэффициент массоотдачи от поверхности контакта в газовую фазу;
-
- средняя движущая сила процесса по сушильному агенту, где
.
-
Уравнение массопередачи 2-го периода сушки с уменьшающейся скоростью (Т2 ):
где
-
К - коэффициент массопередачи от материала к поверхности контакта фаз;
Кривая скорости сушки.
Рис.5.
Возможны следующие соотношения периодов сушки:
-
Тсушки = Т1
-
Тсушки = Т2
-
Тсушки = Т1+ Т2.
-
При анализе равновесия мы рассмотрели процесс сушки, характеризующийся первым периодом и уравнением массопередачи (1).
Объект управления.
Схема барабанной сушилки прямоточного действия
-
- топка; 2 - смесительная камера; 3 - сушильный барабан;
-
- циклон; 6 - вентилятор
Рис.6.
Газообразное топливо Gт подается с первичным воздухом Gпв через горелки в топку 1, где сжигается для получения сушильного агента.
Формирование сушильного агента осуществляется в смесительной камере 2, куда подается вторичный воздух Gвв.
Влажный материал подается с помощью автоматического дозатора 7 в сушильный барабан 3. Барабан наклонно расположен и вращается со скоростью 4-5 об/мин, так что материал перемещается вдоль барабана и высушивается к моменту попадания в бункер 4 до определенной влажности см.
Сухой материал Gсм отгружается из бункера 4 автоматическим дозатором 7.
Отработанный сушильный агент Gса в циклоне 5 очищается от пыли и вентилятором 6 выводится из процесса.
Показатель эффективности процесса - влажность сухого материала см .
Цель управления процессом - поддержание см = смзд.
Структурная схема топки и смесительной камеры.
Рис.7.
-
Материальный баланс по газовой фазе.
Уравнение динамики:
Уравнение статики:
-
Тепловой баланс.
Уравнение динамики:
Уравнение статики:
Информационная схема топки
и смесительной камеры.
Рис.8.
-
Выводы по анализу топки и смесительной камеры как объекта управления:
Структурная схема сушильного барабана.
Рис.9.
Материальный баланс по твердой фазе.
-
Уравнение динамики:
где hм - высота слоя материала в барабане;
Sапп - сечение аппарата;
м - плотность материала;
Wмса - количество влаги, удаляемой в процессе сушки из материала в единицу времени, кг/с.
-
Уравнение статики:
-
На основании (5) и (6) можно принять:
-
В типовой схеме автоматизации стабилизируют Gвм и Gсм, что обеспечивает также стабилизацию hм
Материальный баланс по газовой фазе.
-
Уравнение динамики:
где
Мсаб - мольная масса сушильного агента в барабане,
кг/моль;
Рсаб - разрежение в барабане, Па;
саб - температура в барабане (по газовой фазе), К,
Vсаб - объем газовой фазы в барабане, м3.
-
Уравнение статики:
-
На основании (7) и (8) можно считать:
-
Предпочтительным управляющим воздействием является Gсавых.
Тепловой баланс в сушильном барабане.
-
Уравнение динамики:
-
В выражениях (9) и (10) принимаем:
r - удельная теплота испарения влаги , дж/кг.
-
На основании (9) и (10) можно принять:
где
Материальный баланс по количеству влаги в материале.
-
Уравнение динамики:
-
Из выражений (13) и (14) следует, что:
где Wмса - определяется уравнением массопередачи.
Материальный баланс по количеству влаги в сушильном агенте.
-
Уравнение динамики:
-
Из выражений (16) и (17) следует, что:
Материальный баланс по общему количеству влаги в процессе сушки.
-
Уравнение динамики:
-
На основании выражений (19) и (20) можно считать:
-
При анализе топки мы получили:
Из всех возможных управляющих воздействий, перечисленных в выражениях (21) и (22), для регулирования конечной влажности материала наиболее информативным является расход топлива Gт.
Информационная схема сушильного барабана.
Рис.10.
-
Возможные управляющие воздействия:
-
Возможные контролируемые возмущения:
-
Возможные неконтролируемые возмущения:
-
Возможные управляемые переменные:
-
Сушильный барабан является сложным многосвязным объектом.
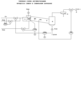
Типовая схема автоматизации процесса сушки.
Рис.11.
-
Регулирование.
-
Регулирование см по подаче топлива Gт - как показателя эффективности процесса сушки.
-
Регулирование соотношения расходов топлива Gт и первичного воздуха Gпв по подаче первичного воздуха
- для обеспечения эффективности сгорания топлива. -
Регулирование температуры сушильного агента на входе в барабан савх по подаче вторичного воздуха Gвв.
-
Регулирование разрежения в барабане Рсаб по отбору отработанного сушильного агента Gсавых - для для обеспечения материального баланса по газовой фазе.
-
Стабилизация расходов влажного и сухого материала Gвм и Gсм автоматическими дозаторами - для обеспечения материального баланса по твердой фазе.
-
Контроль.
-
Сигнализация.
-
существенные отклонения см от зд;
-
значительное повышение савх;
-
Незапланированное отключение привода, при этом формируется сигнал «В схему защиты».
-
Система защиты.
По сигналу «В схему защиты» - прекратить подачу материала и топлива в сушильный агрегат.
5. Материалы к лекции №13
Автоматизация процесса ректификации (ч.1)
Диаграмма равновесия «θ – x – y » при Р= const.
Рис.1.
-
Смесь двухкомпонентная: компонент А - низкокипящий; компонент В - высококипящий.
-
Диаграмма позволяет определять:
-
θx и θy - для любого состояния смеси при заданном Р;
-
x и y - для любой температуры смеси.
-
По данным диаграммы «θ – x – y » может быть построена диаграмма равновесия « x – y » при Р= const.
Диаграмма равновесия « x – y » при Р= const.
Рис.2.
-
На осях y и x откладывают значения yА и xА соответствующие 100% содержанию компонента А в паровой и жидкой фазах соответственно;
-
Диагональ ОА соответствует составам смеси yА = xА.
-
Расположение равновесной линии выше диагонали означает, что пары обогащены низкокипящим компонентом.
-
Чем ближе линия равновесия к диагонали, тем меньше разница составов жидкой и паровой фаз и тем труднее разделяется смесь при ректификации.
Схема колонны ректификации для математического
описания рабочих линий процесса.














