125316 (717569), страница 3
Текст из файла (страница 3)
Таблица 30
| Тара | Давление в автоклаве, МПа | Продолжительность, мин | ||
| нагревания | выдержки | охлаждения | ||
| Стеклянная банка: СКО 83-1. 1-82-500 | 0,15 | 15 | 10 | 15 |
| СКО 83-11. 1-82-1000 | 0,15 | 10 | 25 | 20 |
| Жестяная банка № 9 | 0,10 | 5 | 10 | 10 |
Гарантийный срок хранения концентрата квасного сусла после стерилизации при температуре 2-12°С 8 мес.
Приготовление концентрата кваса
Способы приготовления концентрата. Из концентрата квасного сусла приготовляют концентраты кваса, для чего его купажируют (смешивают) с сахарным сиропом, пищевыми кислотами, другими ингредиентами. Наибольшее распространение получили концентраты: кваса, Русского и Московского кваса.
Концентраты квасов готовят купажированием концентрата квасного сусла с необходимыми ингредиентами в закрытых эмалированных или из коррозиестойкой стали купажерах, снабженных мешалкой, паровой рубашкой или барботером для подогревания и перемешивания продукта.
В купажер при работающей мешалке вносят концентрат квасного сусла и воду до расчетного объема конечного продукта за вычетом объема сахарного сиропа, нагревают до 77—83°С и выдерживают 25— 35 мин для пастеризации. Затем добавляют сахарный сироп, молочную или лимонную кислоту, перемешивают 20—30 мин и в горячем виде передают на розлив.
Расход сырья для их приготовления указан в таблице 31.
Концентрация сухих веществ в концентратах квасов, приведенных в таблице, 70%.
Экстракт кваса для Русской окрошки готовят аналогично. При его приготовлении ККС купажируют с хреном, солью, петрушкой, дувеществ в готовом экстракте 65,5%.
Таблица 31
| Сырье, кг | Содержание | компонентов в 1 т готового концентрата | |
| кваса | Русского кваса | Московского кваса | |
| Сахар-песок | 490,62 | 408,5 | 481,07 |
| ккс | 290,46 | 395,9 | 281,0 |
| Мелочная кислота | 91,55-а | 72-а | |
| Лимонная кислота | 21,22-а | ||
Примечание: а — количество кислоты, вносимой с ККС.
Концентрат кваса можно готовить и другим способом. Сухой солод ржаной ферментированный и неферментированный измельчают. подают в заторный аппарат с половиной расчетного количества горячей воды температурой 54-56°С в соотношении 1:5, перемешивают в течение 10—15 мин, добавляют размолотый ячменный солод, на стаивают 1 ч. Вносят оставшуюся воду температурой 75-80°С, перемешивают 10-15 мин, настаивают 1 ч, затем охлаждают до 10—15°с и оставляют на 10-12 ч для отстаивания. После чего сусло декантируют в варочный аппарат с концентрацией сухих веществ 11%. В варочном аппарате сусло нагревают до 50-60°С, задают в него сахар, нагревают до кипения и кипятят 30 мин. К концу кипячения вносят колер и молочную кислоту. Уваривание концентрата кваса заканчивают при достижении массовой доли сухих веществ 57% и перекачивают его через ситчатый фильтр в сборник-мерник для хранения в течение не более 24 ч.
После декантации первого сусла квасную гущу заливают водой температурой 60-80°С, смесь перемешивают и оставляют в покое на 1 ч для настаивания и осветления. Полученное таким образом сусло второго съема концентрацией сухих веществ 8% декантируют и передают в варочный аппарат, где сгущают также до 57%.
Затем концентраты кваса, полученные из сусла первого и второго съемов, смешивают и передают на розлив с массовой долей сухих веществ 57% масс.
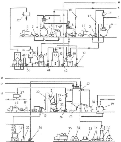
Технологическая схема приготовления кваса. На рис. 83 представлена технологическая схема кваса, приготовляемого из концентрата квасного сусла (ККС) методом брожения. По этой схеме концентрат квасного сусла, доставляемый на завод в автоцистернах 1, перекачивают насосом 2 через мерник 4 в сборник 3. При поступлении ККС в бочках 5 их устанавливают на поддон 6, ополаскивают горячей водой, и насосом 7 перекачивают концентрат через мерник 4 в сборник 3 для хранения.
Сахар жидкий, доставляемый в автоцистернах 11, насосом 2 через теплообменник 12 и мерник 14 подают в сборники 13, оснащенный бактерицидными лампами 15.
При поступлении на завод сахара-песка, затаренного в мешки 16, их снимают с автомашины на поддоны 18 и автопогрузчиком 19 перевозят на склад. По мере надобности сахар взвешивают на весах 19, загружают норией 20 в бункер 21 и подают в сироповарочный аппарат 22, куда предварительно налита вода. Готовый сахарный сироп насосом 24 перекачивают через фильтр-ловушку 23 и теплообменник 25 в сборник 17 для хранения.
Для приготовления квасного сусла насосом 2 ККС перекачивают через мерник 4 в сборник 8, где его разбавляют горячей водой до определенной концентрации и насосом 9 через теплообменник 10
направляют в бродильнокупажный аппарат 27. Сюда же из сборника 17 подают расчетное количество сахарного сиропа, из сборника 52— воду, а из аппарата 43—комбинированную дрожжевую и молочнокислую закваску.
Чистую культуру дрожжей готовят в аппаратах 41 и 40, а чистую культуру молочнокислых бактерий - в аппаратах 46 и 45. Из этих аппаратов чистые культуры дрожжей и молочнокислых бактерий перекачивают насосами 39 и 44 в аппарат 43 и далее — насосом 42 в упажнобродильный аппарат 27 на сбраживание.
Сброженное квасное сусло расхолаживают, выводят осевшие дрожжи в сборник 26, а в бродильнокупажный аппарат 27 вводят еще расчетное количество сахарного сиропа и колера. Колер готовят в Рис. 83. Аппаратурно-технологическая схема производства хлебного кваса
аппарате 38 и выгружают в сборник 37, где смешивают с расчетным количеством воды и насосом 36 подают в аппарат 27.
Купаж кваса тщательно перемешивают и направляют на розлив в предварительно вымытые на моечной установке 29 автоцистерны 28 или в изобарические фасовочные машины 31, на которых квас разливают в бочки. Порожние бочки доставляют на предприятие автомобилями 35, снимают с них и укладывают в штабели 34, а затем направляют на осмотр и мойку на машинах 33. Чистые бочки ополаскивают на шприцах 32 и падают на розлив.
Воду, используемую для технологических нужд, из промежуточного сборника 47 направляют в песочный фильтр 48, где она осветляется, и через сборник 49 насосом подается на керамические свечные фильтры 51 для тонкого фильтрования. Отфильтрованная вода поступает в сборник 52.
Данная схема предназначена для приготовления кваса из концентрата квасного сусла. При использовании квасных ржаных хлебцев или сухого кваса в схему дополнительно включают настойный аппарат с декантатором для снятия квасного сусла с осадка квасной гущи и сборник квасной гущи. Квасная гуща затем реализуется на корм скоту.
Приготовление сахарного сиропа
При получении хлебного кваса используют сахарный сироп концентрированный водный раствор сахара-песка, содержащий 60-65% сухих веществ. Готовят его в сироповарочных аппаратах.
Такой аппарат (рис. 84) представляет собой закрытый сосуд 4 цилиндрической формы со сферическим днищем 13 и плоской крышкой. Он изготовлен из листовой стали или меди, внутри покрыт полудой из пищевого олова. Второе сферическое днище 12 образует паровую рубашку, оборудованную штуцером 15 для отвода газов, манометром и предохранительным клапаном. Пар под давлением 0,3 МПа поступает в рубашку через штуцер 5, конденсат выводится через штуцер 11. Аппарат оснащен якорной мешалкой 7 с приводом 2. Вода подается в аппарат через штуцер 1, вторичный пар отводится через трубу 3. Готовый сироп спускают через штуцер 9, связанный с выпускным клапаном 8, штурвалом 14 и винтовым устройством 10 для управления клапаном 8. Аппарат установлен на трех опорах 6. Частот Рис. 84. Сироповарочный аппарат вращения мешалки 47 мин1.
Сахарный сироп готовят горячим и холодным способами. При приготовлении сиропа горячим способом в сироповарочный аппаат наливают воду и нагревают ее до кипения. Затем постепенно при непрерывном нагревании и размешивании вводят сахар. После го растворения сироп доводят до кипения, снимают образующуюся на поверхности пену (при уваривании сиропа в открытых аппаратах). Удаление пены обязательно, так как при розливе напитков в бутылки пена ухудшает их вкус и вызывает опалесценцию. Вместе с пеной удаляются и содержащиеся в сахаре загрязнения. Сироп кипятят при перемешивании в течение 30 мин для уничтожения слизеобразующих бактерий, более длительное кипячение может привести к ухудшению качества. Кипячение прекращают по достижении массовой доли сухих веществ в сиропе 60-65%. Горячий сироп фильтруют в патронных или других фильтрах. В качестве фильтрующих материалов используют белую фланель, шинельное сукно, бельтинг, шелковое и капроновое полотно. Допускается использование мешочных фильтров. Часто используют сетчатые фильтры-ловушки. Затем сахарный сироп охлаждают до 10-20°С в пластинчатых или противоточных трубчатых теплообменниках. В сиропе определяют содержание сухих веществ и направляют на хранение в эмалированные или алюминиевые сборники, оборудованные измерительными приборами. Далее сироп используют для приготовления купажных сиропов.
Сахарный сироп можно готовить и холодным способом. Для этого сахар растворяют в воде при температуре 60—70°С, фильтруют и охлаждают.
Расход сахара-песка на приготовление 100 дм3 65%-ного сиропа следующий.
Масса 100 дм3 65%-ного сиропа при плотности 1,319 кг/дм3 равна 131,9кг. В нем содержится (131,9-65)- 00=85,73 кг сахара и (131,9-35)-^ -100=46,17 кг воды.
При влажности стандартного сахара-песка 0,14% расход его на 100 дм3 сиропа составит 85,73+(85,73-0,14)-100=85,85 кг и расход воды (с учетом 10% испарения при кипячении сиропа) 46,17+ +(46,17.10)-100=50,8кг.
Приготовление колера
Колер - это кристаллический сахар, карамелизованный при высокой температуре. Для приготовления колера используют колероварочный аппарат (рис. 85), который состоит из двух цилиндров 3 и 4, внутри корпуса расположен тигель 2. Обогревается аппарат электрическим нагревателем 1. Двумя полуосями 8 аппарат опирается на стойки каркаса. С помощью шестерней 6 и 7, рукоятки 5 его можно поворачивать. Массу в аппарате перемешивают переносной мешалкой. Над аппаратом установлен вытяжной зонт. Аппараты, снабженные крышками, оснащают вытяжной трубой.
Рис. 85. Колероварочный аппарат
Вместимость аппарата должна быть в 4 раза больше объема расплавляемого в нем сахара.
Для приготовления колера в предварительно нагретый аппарат заливают 1-2% воды от массы загружаемого сахара и при работающей мешалке равномерно подают сахар. Смесь при перемешивании постепенно нагревают до 160-165°C, сахар начинает плавиться и приобретает темно-коричневый цвет. Затем нагревание прекращают и при перемешивании осторожно добавляют горячую воду температурой 75-90°С (около 8% к массе сахара), включают обогрев и при температуре 180-200°С выдерживают смесь до состояния, когда капля полученной массы, нанесенная на стекло, не будет растекаться. Готовый колер разбавляют водой и перегружают в сборник, где при работающей мешалке добавляют воду температурой 60-65°С для получения концентрации сухих веществ в колере 68-72%.
При уваривании колера нельзя допускать его обугливания, он должен полностью растворяться в воде. Выход колера составляет 105% к массе сахара. Потери сахара при приготовлении колера составляют 28-30%.
Колероварочные аппараты устанавливают в отдельном помещении или в изолированном месте сироповарочного отделения. При приготовлении колера обслуживающий персонал должен работать в фартуках, рукавицах и очках. Продолжительность одного цикла при готовления колера 3-4 ч















