148422 (692341)
Текст из файла
Размещено на http://www.allbest.ru/
Введение
тормоз технический ремонт обслуживание
Автомобильный транспорт в общей транспортной системе России имеет важное значение и занимает первое место в перевозке грузов. Автомобильным транспортом доставляют сырье на промышленные предприятия и вывозят готовые изделия, перевозят сельскохозяйственную продукцию. Большую роль играет автомобильный транспорт в обеспечении строительства жилых и производственных зданий, других сооружений. Важное значение имеет автомобильный транспорт и в перевозке пассажиров. Таким образом, нет ни одной отрасли хозяйства, где бы автомобиль не находил широкого применения.
Сегодня темпы роста экономики в России выше, чем в европейских странах, и дальнейшее развитие невозможно без обновления автомобильного парка. Последнее обстоятельство требует эффективного реформирования всей системы технического обслуживания, которая обеспечивает эксплуатацию, сервис и ремонт автомобиля в течение всего «жизненного цикла».
Для развития автосервисов имеют большое значение структура, динамика роста и прогноз увеличения количества автотранспорта в России
Интенсивный темп увеличения автопарка в России обусловлен возрастанием покупательской способности; ввозом новых и подержанных автомобилей из-за рубежа и увеличением сроков эксплуатации автомобилей. Это свидетельствует о необходимости качественного развития профессионального сервисного обслуживания на промышленной основе.
В последние десятилетия возросла необходимостью повышения эффективности тормозов, это связано с увеличением машин на дорогах. Безопасность движения автомобилей с высокими скоростями в значительной степени определяется эффективностью действия и безопасностью тормозов.
Наличие надежных тормозов позволяет увеличить среднюю скорость движения, а, следовательно, эффективность при эксплуатации автомобиля.
Следовательно, данная тема «Ремонт тормозной системы с пневматическим приводом» достаточно актуальна на современном этапе».
Для уменьшения скорости движения, остановки и удержания в неподвижном состоянии автомобили оборудуют тормозной системой. Тормозная система состоит из тормозного механизма и привода. В современных автомобилях применяют два типа тормозных механизмов: колесный и центральный.
Эффективность тормозного пути определяется по определенной оценке тормозного пути или временем движения автомобиля до полной остановки. Чем эффективнее действие тормозов, тем выше безопасная скорость, которую может допустить водитель, и тем выше скорость движения автомобиля на всем маршруте. Торможение необходимо не только для быстрой остановки автомобиля при внезапном появлении препятствий, но и как средство управления скоростью его движения.
Структура тормозного управления автомобиля и требования, предъявляемые к нему, обусловлены ГОСТ-22895–95 г.
Согласно этому стандарту тормозное управление должно состоять из четырех систем: рабочей, запасной, стояночной и вспомогательной. Системы могут иметь общие элементы, но не менее двух независимых органов управления.
Пневматический привод широко используется в тормозной системе тягачей, грузовых автомобилей средней и большой грузоподъемности и автобусов. В тормозной системе с пневматическим приводом тормозные механизмы включаются за счет использования энергии сжатого воздуха.
Целью данной экзаменационной работы является систематизация научных и практических знаний в области эксплуатации и ремонта тормозной системы с пневматическим приводом. В ней преследуется цель развитий инициативы и самостоятельности решений по тем или иным проблемам, возникающим в процессе эксплуатации и ремонта тормозов, изменению конструкции ненадежных узлов и элементов, применению альтернативных видов новых материалов, разработке новых методик испытаний и регулировок с целью получения улучшенных характеристик по надежности, долговечности и экономичности.
Основными задачами написания работы являются:
– основы обеспечения работоспособности тормозной системы;
– изучить устройство тормозной системы с пневматическим приводом;
– ознакомиться с перечнем выполняемых работ в объеме технического обслуживания для тормозов;
– основные нормативы безопасности;
– организация диагностических и регулировочных работ;
– рассмотреть методы и способы восстановления работоспособности тормозов;
– создать возможно быструю адаптацию на работе по специальности.
Материалом для написания письменной экзаменационной работы послужили научные исследования таких авторов как В.Л. Роговцев, А.Г. Пузанков, В.Д. Олфильев, учебная литература авторов Ю.М. Рудникова, Ю.Л. Засорина, В.М. Даговича, В.С. Калисекима, А.И. Манзона, Г.Е. Начума.
Письменная экзаменационная работа состоит из введения, 4 глав, заключения, списка использованных источников, приложений. Во введении показана цель написания письменной экзаменационной работы. Глава 1 посвящена устройству тормозной системы, во 2 главе описывается техническое обслуживание тормозов с пневматическим приводом, в 3 главе рассматривается ремонт тормозов. В заключении сформулированы основные выводы.
1. Устройство тормозной системы
1.1 Назначение тормозной системы
Тормозная система служит для снижения скорости и быстрой остановки автомобиля, а также для удержания его на месте при стоянке. Наличие надежных тормозов позволяет увеличить среднюю скорость движения, а, следовательно, эффективность при эксплуатации автомобиля.
К тормозной системе автомобиля предъявляются высокие требования. Она должна обеспечивать возможность быстрого снижения скорости и полной остановки автомобиля в различных условиях движения. На стоянках с продольным уклоном до 16% полностью груженый автомобиль должен надежно удерживаться тормозами от самопроизвольного перемещения. Современный автомобиль оборудуется рабочей, запасной, стояночной и вспомогательной тормозными системами.
Рабочая тормозная система служит для снижения скорости движения автомобиля вплоть до полной его остановки вне зависимости от его скорости, нагрузки и уклонов дороги.
Стояночная тормозная система служит для удержания неподвижного автомобиля на горизонтальном участке или уклоне дороги.
Запасная тормозная система предназначена для плавного снижения скорости движения автомобиля до остановки, в случаи отказа полной или частичной рабочей системы.
Вспомогательная система тормозов предназначена для поддержания постоянной скорости автомобиля, при движении его на затяжных спусках горных дорог, с целью снижения нагрузки на рабочею тормозную систему при длительном торможении.
Тормозная система прицепа, работающая в составе автопоезда, служит как и для снижения скорости движения прицепа, так и для автоматического торможения его при обрыве сцепки с тягачом.
Каждая тормозная система состоит из тормозных механизмов, которые обеспечивают затормаживание колес или вал трансмиссий, и тормозного привода приводящего в действие тормозной механизм. Тормозной механизм может быть колесный, трансмиссионный, барабанный и дисковый. Устройство тормозного механизма показано на рис. 1.1
Рис. 1.1. Тормозной механизм: 1 – ось колодки; 2 – суппорт; 3 – щиток; 4 – гайка оси; 5 – накладка осей колодок; 6 – чека оси колодки; 7 – колодка тормозная; 8 – пружина; 9 – накладка фрикционная; 10-кронштейн разжимного кулака; 11 – ось ролика; 12 – кулак разжимной; 13 – ролик; 14 – рычаг регулировочный
1.2 Устройство тормозной системы с пневматическим приводом
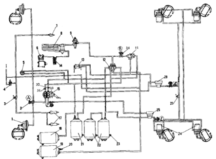
Устройство тормозной системы показано на рис. 1.2.
Источником сжатого воздуха в приводе является компрессор 9. Компрессор, регулятор давления 11, предохранитель 12 от замерзания конденсата, конденсационный ресивер 20 составляют питающую часть привода, из которой очищенный сжатый воздух под заданным давлением подается в необходимом количестве в остальные части пневматического тормозного привода и к другим потребителям сжатого воздуха.
Рис. 1.2 Схема пневматического привода тормозных механизмов автомобилей КамАЗ-53228
Пневматический тормозной привод разбит на автономные контуры, отделенные друг от друга защитными клапанами. Каждый контур действует независимо от других контуров, в том числе и при возникновении неисправностей. Пневматический тормозной привод состоит из пяти контуров, разделенных одним двойным и одним тройным защитными клапанами.
Контур I привода рабочих тормозных механизмов передней оси состоит из части тройного защитного клапана 17; ресивера 24 вместимостью 20 л с краном слива конденсата и датчиком 18 падения давления в ресивере, части двухстрелочного манометра 5; нижней секции двухсекционного тормозного крана 16; клапана 7 контрольного вывода (С); клапана 8 ограничения давления; двух тормозных камер 1; тормозных механизмов передней оси тягача; трубопроводов и шлангов между этими аппаратами.
Кроме того, в контур входит трубопровод от нижней секции тормозного крана 16 до клапана 81 управления тормозными системами прицепа с двухпроводным приводом.
Контур II привода рабочих тормозных механизмов задней тележки состоит из части тройного защитного клапана 17; ресиверов 22 общей вместимостью 40 л с кранами 19 слива конденсата и датчиком 18 падения давления в ресивере; части двухстрелочного манометра 5; верхней секции двухсекционного тормозного крана 16; клапана контрольного вывода (Д) автоматического регулятора тормозных сил 30 с упругим элементом; четырех тормозных камер 26; тормозных механизмов задней тележки (промежуточного и заднего мостов); трубопроводов и шланга между этими аппаратами. В контур входит также трубопровод от верхней секции тормозного крана 16 к клапану 31 управления тормозными механизмами с двухпроводным приводом.
Контур III привода механизмов запасной и стояночной тормозных систем, а также, комбинированного привода тормозных механизмов прицепа (полуприцепа) состоит из части двойного защитного клапана 13; двух ресиверов 25 общей вместимостью 40 л с краном 19 слива конденсата и датчиком 18 падения давления в ресиверах; двух клапанов 7 контрольного вывода (В и Е) ручного тормозного крана 2; ускорительного клапана 29; части двухмагистрального перепускного клапана 32; четырех пружинных энергоаккумуляторов 28 тормозных камер; датчика 27 падения давления в магистрали пружинных энергоаккумуляторов; клапана 31 управления тормозными механизмами прицепа с двухпроводным приводом; одинарного защитного клапана 35; клапана 34 управления тормозными механизмами прицепа с однопроводным приводом; трех разобщительных кранов 37 трех соединительных головок; головки 38 типа А однопроводного привода тормозных механизмов прицепа и двух головок 39 типа «Палм» двухпроводного привода тормозных механизмов прицепа; пневмоэлектрического датчика 33 «стопсигнала», трубопроводов и шлангов между этими аппаратами. Следует отметить, что пневмоэлектрический датчик 33 в контуре установлен таким образом, что он обеспечивает включение ламп «стоп-сигнала» при торможении автомобиля не только запасной (стояночной) тормозной системой, но и рабочей, а также в случае выхода из строя одного из контуров последней.
Контур IV привода вспомогательной тормозной системы и других потребителей не имеет своего ресивера и состоит из части двойного защитного клапана 13; пневматического крана 4; двух цилиндров 23 привода заслонок; цилиндра 10 привода рычага останова двигателя; пневмоэлектрического датчика 14; трубопроводов и шлангов между этими аппаратами.
От контура IV привода механизмов вспомогательной тормозной системы сжатый воздух поступает к дополнительным (не тормозным) потребителям; пневмосигналу, пневмогидравлическому усилителю сцепления, управлению агрегатами трансмиссии и пр.
Контур V привода аварийного растормаживания не имеет своего ресивера и исполнительных органов.
Он состоит из части тройного защитного клапана 17; пневматического крана 4; части двухмагистрального перепускного клапана 32; соединяющих аппараты трубопроводов и шлангов.
Пневматические тормозные приводы тягача и прицепа соединяют три магистрали: магистраль однопроводного привода, питающая и управляющая (тормозная) магистрали двухпроводного привода.
На седельных тягачах соединительные головки 38 и 39 находятся на концах трех гибких шлангов указанных магистралей, закрепленных на поддерживающей штанге. На бортовых автомобилях головки 38 и 39 установлены на задней поперечине рамы.
Для улучшения влагоотделения в питающей части тормозного привода автомобилей мод. 53212, 53213 на участке компрессор – регулятор давления дополнительно предусмотрен влагоотделитель, установленный на первой поперечине автомобиля в зоне интенсивного обдува.
С этой же целью на всех моделях автомобиля КамАЗ на участке предохранитель от замерзания – защитные клапаны предусмотрен конденсационный ресивер вместимостью 20 л. На самосвале 55111 отсутствует аппаратура управления тормозными механизмами прицепа, разобщительные краны, соединительные головки [3].
Характеристики
Тип файла документ
Документы такого типа открываются такими программами, как Microsoft Office Word на компьютерах Windows, Apple Pages на компьютерах Mac, Open Office - бесплатная альтернатива на различных платформах, в том числе Linux. Наиболее простым и современным решением будут Google документы, так как открываются онлайн без скачивания прямо в браузере на любой платформе. Существуют российские качественные аналоги, например от Яндекса.
Будьте внимательны на мобильных устройствах, так как там используются упрощённый функционал даже в официальном приложении от Microsoft, поэтому для просмотра скачивайте PDF-версию. А если нужно редактировать файл, то используйте оригинальный файл.
Файлы такого типа обычно разбиты на страницы, а текст может быть форматированным (жирный, курсив, выбор шрифта, таблицы и т.п.), а также в него можно добавлять изображения. Формат идеально подходит для рефератов, докладов и РПЗ курсовых проектов, которые необходимо распечатать. Кстати перед печатью также сохраняйте файл в PDF, так как принтер может начудить со шрифтами.
















