148193 (692248)
Текст из файла
Федеральное агентство по образованию РФ
Белгородский государственный технологический университет им. В.Г. Шухова
Кафедра механического оборудования
Курсовой проект
по дисциплине: "Основы оптимального проектирования"
Тема: " Определение оптимального режима работы машины и указание рекомендуемый диапазон технологических и конструктивных параметров многоковшового роторного траншейного экскаватора"
Выполнил:
студент группы МС-38
Ампилогов И.В.
Проверил:
Булгаков С.Б.
Белгород 2010
Содержание
Введение
1. Конструкция, принцип действия оборудования и его назначение
2. Расчет основных деталей и узлов
3. Расчёт основных технико-экономических показателей
4. Тестовый пример расчёта мощности и производительности
5. Методы, применяемые для определения оптимального режима работы
5.1 Определение максимума значения функции с помощью метода "золотого сечения"
5.2 Определение минимума значения функции с помощью метода Фибоначчи
6. Выводы и рекомендации
7. Список литературы
8. Приложение
Введение
Целью курсовой работы является определение оптимального режима работы машины или агрегата. В соответствии с поставленной целью нужно решить следующие задачи:
- Осуществить расчёт деталей, узлов и технико-экономических показателей оборудования (производительность и мощность).
- Выделить основные параметры, влияющие на работу данного оборудования .
- Определить максимальное значение производительности и минимальное значение потребляемой мощности.
- Указать рекомендуемые режимы работы описываемого оборудования.
1. Конструкция, принцип действия оборудования и его назначение
Многоковшовый экскаватор — землеройная машина с рабочим органом в виде ковшовой цепи или ковшового колеса, которому сообщаются движения и усилия, достаточные для отделения от массива, захвата и переноса грунта.
Главная особенность этих машин заключается в непрерывности рабочего процесса. Он осуществляется при совмещении двух или трех одновременных и непрерывных рабочих движений (вращательного или поступательного движения рабочего органа относительно машины и поступательного движения самой машины)
Основное назначение этих экскаваторов в строительстве — отрывка траншей и щелей под трубопроводы и линии связи, производство гидротехнических и мелиоративных земляных работ.
Преимущества многоковшовых экскаваторов по сравнению с одноковшовыми заключаются в их более высокой удельной производительности и меньшей стоимости производства работ. В нашей стране ими выполняют до 20% общего объема земляных работ. Однако многоковшовые уступают одноковшовым экскаваторам при работе в тяжелых грунтах, особенно при разработке грунтов с каменными включениями.
Роторный экскаватор — самоходная выемочно-погрузочная машина непрерывного действия на гусеничном или шагающе-рельсовом ходовом оборудовании с выдвижной или невыдвижной стрелой, выбирающая горную породу ковшами, укреплёнными на роторном колесе.
Характеристики роторных экскаваторов
-
диаметр роторных колёс — до 18м
-
вместимость ковша — до 12500л
-
производительность — более 10000м3/ч
-
высота разработки — до 50м
-
глубина копания — до 25м
Применение роторных экскаваторов
-
вскрышные и добычные работы верхним или нижним черпанием
-
удаления породы в отвал
-
селективная выемка маломощных пластов и разносортных пропластков полезного ископаемого
-
рытьё каналов и траншей
-
погрузка горной породы
-
транспортировка вскрышных пород и полезных ископаемых
-
складирование материалов
Рабочие инструменты роторных экскаваторов
-
ротор с приводом
-
стрела ротора с конвейером
-
кабина управления
-
надстройка
-
отвальная стрела с конвейером
-
поворотная платформа с приводом поворота экскаватора
-
опорно-поворотное устройства
-
ходового оборудования
Классификация роторных экскаваторов
-
вскрышные роторные экскаваторы
-
добычные роторные экскаваторы
Роторный траншейный экскаватор — землеройная машина с рабочим органом в виде ковшового колеса (ротора), вращающегося в плоскости, совпадающей с направлением рабочего перемещения всей машины или незначительно отклоняющейся от нее. Грунт, отделяемый от массива и захватываемый ковшами, поднимается в зону разгрузки, которая находится в верхней части ротора, перемещается в сторону от траншеи и укладывается в отвал ленточным конвейером или метателем.
По сравнению с цепными роторные траншейные экскаваторы отличаются более высоким КПД (нет цепей, работающих в абразивной среде) и, следовательно, меньшей энергоемкостью разработки грунта. При равной с цепным экскаватором массе роторный экскаватор производительнее, поскольку допускает более высокую скорость резания, обусловленную равномерностью вращения ротора, жестким креплением ковшей и лучшими условиями их опорожнения. Однако роторным рабочим органом можно отрывать траншеи не уже 0,15...0,2 м, тогда как цепным ширина траншеи (щели) может быть доведена до 0,05 м. Пределы глубины отрываемых траншей роторными экскаваторами несколько меньше, чем цепными.
Глубина отрываемых траншей определяется диаметром ротора. Увеличение глубины копания связано со значительным возрастанием диаметра и массы ротора и поэтому рациональный предел глубины копания для ЭТР не превышает 3 м. Передача энергии от дизеля тягача к основным исполнительным механизмам (роторному колесу, отвальному конвейеру, гусеничному движителю) и вспомогательному оборудованию (механизмам подъема рабочего органа и конвейера) осуществляется с помощью механической, гидравлической или электромеханической трансмиссии.
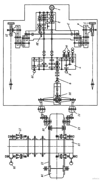
В трансмиссию тягача включен гидромеханический ходоуменьшитель для бесступенчатого регулирования рабочих скоростей движения машины при копании траншей. На тягаче установлена дополнительная рама 2 с размещенными на ней механизмами привода 7и подъема-опускания рабочего органа. Рама имеет две наклонные направляющие 14, по которым с помощью пары гидроцилиндров 3 и двух пластинчатых цепей 4 гидравлического подъемного механизма перемещаются ползуны 15 переднего конца рамы 8 рабочего органа при переводе его из транспортного положения в рабочее и наоборот. Подъем-опускание задней части рабочего органа (рис. 1, б) осуществляются парой гидроцилиндров 5, штоки которых шарнирно прикреплены к верхней части стоек 16, связанных с задним концом рамы 8 цепями 6. При копании траншеи задняя часть рабочего органа находится в подвешенном состоянии Установка откидной части ленточного конвейера в наклонное рабочее положение и опускание ее при транспортировке машины производятся гидроцилиндром 19 через полиспаст 17 с траверсой 18. Изменением угла наклона откидной части конвейера достигается различная дальность отброса грунта в сторону от траншеи.
Привод ходового устройства экскаватора при движении на рабочих скоростях осуществляется от гидромеханического ходоуменьшителя, включающего насос 8 переменной производительности, гидромотор 12 и понижающий редуктор. Гидрообъемный привод ходоуменьшителя выполнен по схеме гидронасос - гидромотор. Вращение от гидромотора через понижающие передачи раздаточного редуктора 7 передается сначала на средний, а затем на нижний валы, коробки передач 2 тягача, далее через коническую передачу 20, бортовые фрикционы 3 и бортовые редукторы 4 на ведущие звездочки 21 гусеничного движителя.
Скорость рабочего хода в диапазоне 10...300 м/ч регулируется изменением производительности насоса 8. При передвижении машины на транспортных скоростях (1,5...6,2 км/ч) крутящий момент от дизеля 1 передается ведущим звездочкам 21 гусениц 5 через главную муфту сцепления, тракторную коробку передач 2, коническую пару 20, бортовые редукторы 4 и фрикционы 3. Привод ротора 74осуществляется от вала отбора мощности тягача через раздаточный редуктор 7, конический редуктор 10 с дифференциальным механизмом, цепные шарнирные передачи 11 и консольные одноступенчатые редукторы 12. От редуктора 12 движение передается полувалам привода ротора, на которых закреплены приводные шестерни 18, зацепляющиеся с зубчатым венцом 15 ротора.
В трансмиссию привода ротора включена предохранительная муфта 9 предельного момента.
Роторное колесо может вращаться с двумя скоростями (0,13 и 0,16 с-1) вперед и с одной скоростью назад. Пониженная частота вращения ротора необходима при разработке талых грунтов с крупными каменистыми включениями и мерзлых грунтов. Привод верхнего и нижнего барабанов отвального конвейера 13 обеспечивается индивидуальными гидромоторами 16, питающимися через гидрораспределитель от насоса 6. Для натяжения ленты конвейера барабаны снабжены винтовыми натяжными устройствами 17.
По ходовому оборудованию роторные траншейные экскаваторы делятся на пневмоколесные, гусеничные и колесно-гусеничные. Более распространены гусеничные машины, обладающие лучшей проходимостью.
По способу соединения рабочего органа с тягачом эти машины подразделяют на навесные и полуприцепные. Последние имеют дополнительную пневмоколесную тележку, позволяющую снизить нагрузку на тягач от рабочего органа.
Для отрывки узких траншей и прорезания щелей в мерзлых грунтах вместо ковшового ротора применяют фрезерный. Для рытья траншей и каналов с откосами экскаватор оснащают дополнительными шнеками-фрезами и профилирующими ножами. Для этих же целей применяют экскаваторы с двумя наклонными роторами преимущественно фрезерного типа.
Конструктивной разновидностью роторных траншейных экскаваторов являются машины с переставным ротором. Возможность перестановок ротора позволяет отрывать траншеи у стен зданий, заборов, столбов и в других стесненных условиях.
Конструкции
Роторный траншейный экскаватор состоит из рабочего органа, тележки, отвального конвейера, или метателя, двигателя, механизмов управления, передаточных и подъемных механизмов, платформы и поддерживающих металлоконструкций.
Ковши 5 рабочего органа присоединены к колесу 9, расположенному внутри рамы 13. Вращательное движение колесу сообщается при помощи внутреннего зубчатого венца 12 и шестерни 11. Для фиксации вертикального положения ковшового колеса служат ролики 10. Внутри ковшового колеса, под прямым углом к плоскости его вращения, находится отвальный конвейер, или метатель, 4, опирающийся на раму. На отвальный конвейер грунт попадает под действием силы тяжести.
Рама ковшового колеса задним по ходу экскаватора концом с помощью колес 7 и подъемного гидроцилиндра 6 опирается о дно траншеи. Передний конец рамы соединен с гидроцилиндром 2 подъемного механизма. К раме ковшового колеса прикреплен зачистной башмак 8. На тележке экскаватора 15 находится платформа 14, на которой уставлены двигатель Д, механизмы системы управления У, гидропривод /. передаточные механизмы /, //, /// и рама 3, поддерживающая механизмы и конструкции экскаватора.
Ковши применяют, как правило, саморазгружающиеся, отрытые спереди и сверху. Болтами через проушины в боковых стенках они жестко прикрепляются к колесу.
Конструкции корпуса и козырька ковша роторного экскаватора аналогичны конструкциям цепного многоковшового траншеекопателя. Выпуклое очертание корпуса способствует лучшему заполнению и опорожнению ковша и, кроме того, повышает устойчивость ротора в забое.
Замена большого числа зубьев на роторе после их износа требует значительных затрат времени. Поэтому конструкцией зубьев должна предусматриваться возможно малая трудоемкость их установки или снятия. Для сокращения затрат времени на эти операции целесообразно применять двухсторонние зубья. Для отрывки узких щелей зубья крепятся непосредственно к дисковому ротору — фрезе.
Ковш роторного траншейного экскаватора:
а - крепление ковша на обечайке; б — режущая часть; 1 — зуб; 2 — козырек; 3 - обечайка; 4 — цепное днище; 5 — карман крепления зуба; 6 — зуб-уширитель.
Ширину траншеи можно изменять при смене ротора или установке зубьев-уширителей.
Колесо ротора состоит из двух колец, соединенных ковшами и образующих с ними жесткую конструкцию. На торцах колец укреплен зубчатый венец для сообщения ротору вращения. При двухрядном расположении ковшей посредине между двумя кольцами, несущими зубчатые венцы, устанавливается третье кольцо. Внутренняя поверхность зубчатого венца обычно является также беговой дорожкой для поддерживающих и направляющих роликов.
Ротор для отрывки узких траншей или прорезания щелей представляет собой сварной диск коробчатого сечения с зубодержателями. Благодаря последовательному боковому смещению зубодержателя и зубьев обеспечивается отрывка траншеи расчетной ширины. Зубчатые венцы ротора помещаются на обоих его торцах. Для очистки ротора от грунта и перемещения грунта на бермы траншеи служат специальные очистители и отвалообразователи.
Рама ротора — пространственная металлическая конструкция для удержания ротора в необходимом рабочем или транспортном положении. Она служит также опорой для отвального конвейера, механизма привода ротора и электродвигателя этого механизма у многодвигательных машин.
Характеристики
Тип файла документ
Документы такого типа открываются такими программами, как Microsoft Office Word на компьютерах Windows, Apple Pages на компьютерах Mac, Open Office - бесплатная альтернатива на различных платформах, в том числе Linux. Наиболее простым и современным решением будут Google документы, так как открываются онлайн без скачивания прямо в браузере на любой платформе. Существуют российские качественные аналоги, например от Яндекса.
Будьте внимательны на мобильных устройствах, так как там используются упрощённый функционал даже в официальном приложении от Microsoft, поэтому для просмотра скачивайте PDF-версию. А если нужно редактировать файл, то используйте оригинальный файл.
Файлы такого типа обычно разбиты на страницы, а текст может быть форматированным (жирный, курсив, выбор шрифта, таблицы и т.п.), а также в него можно добавлять изображения. Формат идеально подходит для рефератов, докладов и РПЗ курсовых проектов, которые необходимо распечатать. Кстати перед печатью также сохраняйте файл в PDF, так как принтер может начудить со шрифтами.
















