126275 (690989), страница 2
Текст из файла (страница 2)
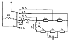
Перемикання границь вимірювання струмів в цій схемі виконується перемикачем.
Рис. 4. Принципові схеми електродинамічного амперметра
Особливістю електродинамічного амперметра є те, що його рамка живиться через спіральні пружини, які створюють обертовий момент протидії, але неспроможні витримати скільки-небудь значний струм. Саме тому рамку приєднано до шунта, створеного резисторами rш1 і rш2, так що більша частина вимірюваного струму проходить через шунт (при вмиканні на більшу границю вимірювань — через резистор rш1, а при вмиканні на меншу границю вимірювань — через резистори rш1 і rш2), в рамку ж відгалужується лише частина вимірюваного струму, допустима по нагріванню як для обмотки рамки Wp, так і для спіральних пружинок, що підводять до рамки струм. Послідовно з рамкою ввімкнено резистори rчк і rтк, які виконано з манганінового проводу, що має дуже малий температурний коефіцієнт опору. Ці резистори зменшують залежність величини струму рамки Ір від зміни величини опору рамки rр при її нагріві, незалежно від того, чим викликаний цей нагрів — чи зміною температури довкілля, чи проходженням через рамки струму Ір. Конденсатор Ск разом з резистором rчк є елементами частотної компенсації, яка забезпечує збіг показів амперметра при вимірах на постійному та змінному струмі.
Слід зауважити, що така проста схема компенсації похибки на змінному струмі від наявної індуктивності рамки буває ефективною при вимірах у досить широкому діапазоні зміни величини частоти джерела змінного струму (від кількох десятків до кількох сотень герц).
Феродинамічні амперметри, як і електродинамічні, мають одну чи дві нерухомі обмотки, розташовані на феромагнітному осерді (як показано на рис. 5), і рухому обмотку-рамку, яка живиться через пружинки, не розраховані на проходження по них значних струмів. Тому за схемою феродинамічні амперметри не відрізняються від електродинамічних. Перевагою феродинамічних амперметрів є їхня значно менша споживана потужність, більший обертовий момент і пов'язана з цим більша надійність у роботі. Вони також краще захищені від впливу зовнішніх магнітних полів.
Рис. 5. Вимірювальний механізм феродинамічної системи
2.2 Вольтметри й мілівольтметри
Вольтметр — це прилад для вимірювання ЕРС чи напруги в електричних колах. Він приєднується паралельно з устаткуванням, де бажано виміряти якусь з цих величин.
Вольтметри виконують на основі:
-
магнітоелектричних;
-
електродинамічних;
-
феродинамічних;
-
електромагнітних;
-
теплових;
-
електростатичних вимірювальних механізмів.
Магнітоелектричні вольтметри використовують для вимірів напруг постійного струму. Електродинамічні та електростатичні вольтметри можуть бути використані для вимірювань як на постійному, так і на змінному струмах. Електромагнітні й феродинамічні вольтметри при використанні відповідних матеріалів при їх виготовленні (наприклад, пермалою) та при відповідній технології обробки цих матеріалів також можуть бути використані як на постійному, так і на змінному струмах.
Обмотки вимірювальних механізмів вольтметрів магнітоелектричної, електродинамічної, феродинамічної та електромагнітної систем намагаються виконати з якомога більшою кількістю витків, щоб одержати відхилення покажчика вольтметра до кінцевої позначки шкали при можливо меншому значенні струму, споживаного обмоткою (чи обмотками) вимірювального механізму. Зменшення цього струму дасть змогу зменшити об'єм, масу і вартість приладу.
У всіх вольтметрів (за винятком електростатичних) послідовно з обмотками вимірювального механізму (а у теплових — послідовно з розжарюваним дротом) ввімкнено додатковий опір, виконаний у вигляді котушок чи пластин з обмоткою з тонкого проводу, що має великий питомий електричний опір та малий температурний коефіцієнт опору (це манганін чи константан). Цей додатковий опір змонтовано всередині корпуса вольтметра, поряд з вимірювальним механізмом, чи у частині об'єму корпуса, відокремленого від вимірювального механізму теплоізоляційною перегородкою для зменшення впливу тепла, що виділяється обмотками котушок чи пластин додаткового опору, на вимірювальний механізм.
Додаткові опори, які виконані на пластинах, мають сприятливі умови для охолодження, тому їхня обмотка може бути виконана дротом меншого діаметра, ніж обмотка котушкового додаткового опору. При цьому витрата дроту високого питомого опору буде значно меншою, ніж у котушкового додаткового опору. Це зменшує грошові витрати у виробництві таких опорів. Але ізоляційні пластини, що разом з накладеною на них обмоткою підлягають термічній обробці при температурах, близьких до 100 °С, часто розривають накладений на них з натягом дріт, через відмінні величини температурних коефіцієнтів лінійного розширення пластин і дроту. Через це котушкові додаткові опори слід визнати більш надійними і більш технологічними.
Стаціонарні вольтметри, які встановлюють на щитах і пультах управління, звичайно виготовляють кожний на одну певну величину номінальної напруги і градуюють безпосередньо в одиницях напруги (у вольтах). Якщо стаціонарні вольтметри призначені для використанні з вимірювальними трансформаторами напруги, то їх виконують на напругу повного відхилення 100 В, але шкалу градуюють згідно з напругою первинної обмотки вимірювального трансформатора напруги (частіш за все — у кіловольтах). При цьому на шкалі приладу обов'язково роблять напис, де вказують, з яким трансформатором напруги необхідно користуватися цим вольтметром.
Якщо стаціонарний вольтметр призначено для вимірів з окремим зовнішнім додатковим опором, його також градуюють згідно з наявністю цього опору, а на шкалі робиться попереджувальний напис про вихідні д^ні цього додаткового опору.
Рис. 6. Схема триграничного вольтметра
Переносні вольтметри у більшості випадків виготовляють на декілька границь вимірювання напруги. У цих вольтметрів є декілька внутрішніх додаткових опорів, що послідовно з'єднані як між собою, так і з обмоткою вимірювального механізму. Схему триграничного вольтметра, розрахованого на границі вимірювань 75... 150...300 В, зображено на рис. 6. Зазначимо, що додаткові опори, зображені на схемі RД1, RД2 і RД3, в дійсності можуть складатись із кількох котушок (кожний), одну з яких використовують для того, щоб можна було при виготовленні вольтметра підігнати величину загального опору приладу для кожної границі вимірювань до величини, вказаної на шкалі цього приладу.
Вольтметр перемикають для вимірювань при різних напругах шляхом приєднання одного провідника, що підводить напругу від місця вимірювання до відповідного затискача вольтметра.
Звичайно, для безпеки на час перемикання границь вимірів напруги контрольоване цим вольтметром електричне коло необхідно вимкнути з мережі. Щоб кожного разу цього не робити, у багатьох випадках вольтметри виконують з важільними чи кнопковими перемикачами границь вимірювання.
Вольтметри з перемикачами можуть мати дещо складнішу схему. Наприклад, при перемиканнях границь виміру напруги виникає можливість не тільки змінювати величину додаткових опорів, а ще й перемикати з послідовного на паралельне з'єднання секції котушок вимірювального механізму електродинамічних і електромагнітних вольтметрів. Саме для цього котушки цих приладів заздалегідь намотують двома (а то й трьома) проводами паралельно. Такі схеми дають можливість суттєво зменшити потужність, споживану приладом при вимірах відносно високих напруг, порівняно з вольтметрами, схеми яких схожі на схему, що наведена на рис. 6.
Мілівольтметри виконують за найпростішими схемами і частіше за все з однією границею вимірювань напруги. Створюють їх на основі магнітоелектричних вимірювальних механізмів для вимірів на постійному струмі.
Мілівольтметри змінного струму виконують як електронні прилади.
2.3 Амперметри і вольтметри для кіл підвищеної частоти
Для вимірювання струму на підвищених частотах (до 8000... 10 000 Гц) придатні також електромагнітні прилади. В Україні виробляли такі стаціонарні прилади на 1000, 2500 і 8000 Гц. За наявності у них феромагнітних пелюстків рухомої частини з тонкого пермалою, термічно обробленого у вакуумі чи відновлювальному середовищі, та при градуюванні їхніх шкал при струмі номінальної для них частоти, основна похибка цих приладів вкладається у межі, обумовлені їхнім класом точності (а це був клас 2,5).
Переносні амперметри електродинамічної системи також цілком придатні для вимірювань на підвищених частотах, але за наявності частотної компенсації, згідно з тим, як було розглянуто. Саме ці прилади використовують як зразкові при градуюванні та повірках стаціонарних приладів підвищеної частоти. Вибираючи зразковий прилад для вимірів на підвищеній частоті, слід орієнтуватися на позначення величини частоти на шкалі. Необхідно знати, що основна похибка приладу не повинна перевищувати значення, яке відповідає класу точності приладу лише на частоті чи у діапазоні частот, підкреслених рискою. Також треба враховувати, що при роботі приладу в діапазонах частот, позначених на шкалі, але не підкреслених (тобто у розширеному діапазоні частот), прилад може мати ще і додаткову похибку, що має не перевищувати величину похибки, зумовленої класом точності приладу. Тобто при роботі у розширеному діапазоні частот прилад може мати загальну величину похибки, вдвоє більшу за ту, що зумовлена класом точності приладу.
У колах змінного струму промислової та підвищеної частоти дуже часто застосовують випрямні прилади, що являють собою суміщення вимірювального механізму магнітоелектричної системи з напівпровідниковими випрямлячами. Ці прилади виконують комбінованими — здатними вимірювати, при відповідних переключеннях, ще й постійний струм і напругу.
Такі прилади, відомі під назвою «тестери», роблять багатограничними, їх широко застосовують у налагоджувально-ремонтних роботах.
Принципові схеми випрямних приладів, що вимірюють напругу змінного струму за допомогою магнітоелектричних вимірювальних механізмів, зображено на рис. 7.
На цьому рисунку схема (а) забезпечує однопівперіодне випрямлення струму, а схема (б і в) — двопівперіодне. Однопівперіодне випрямлення було б можливим за наявності випрямляча В1, але при цьому випрямляч необхідно розрахувати на повне значення вимірюваної напруги, якщо вимірювальний механізм з випрямлячем буде застосовано у схемі вольтметра. Наявність другого (зустрічного) випрямляча В2 дає можливість використати обидва випрямлячі на величину напруги всього у кілька вольт. Додаткові опори rД розширюють граниш вимірювання напруги.
Всім приладам з напівпровідниковими випрямлячами притаманні дві основні вади: залежність показів від величини температури та від величини частоти.
При підвищенні температури зменшуються величина опору напівпровідників та коефіцієнт випрямлення. При підвищенні частоти наявність ємності випрямлячів призводить до збільшення частки змінного струму, що, не випрямляючись, проходить повз запірний шар напівпровідника. Це зменшує коефіцієнт випрямлення (і показання приладу) зі збільшенням величини частоти.
Рис. 7. Принципові схеми випрямних приладів: а — з однопівперіодним випрямлячем; б, в — з двопівперіодним випрямлячем
Є багато схем температурної та частотної компенсації похибок у випрямних приладах. Компенсація полягає у вмиканні дротяних резисторів, виконаних з мідного проводу, в ділянки кола приладу, де необхідне збільшення опору при підвищенні температури довкілля, та у вмиканні котушок індуктивностей у ділянки, де необхідне збільшення загального опору при підвищенні частоти.
Але у багатьох випадках при створенні випрямних вимірювальних приладів не вдаються до складних схем частотної компенсації, а обмежують діапазон робочих частот величиною, що досягає 1500...2500 Гц, якщо клас приладу на змінному струмі не перевищує 2,5...4,0.
2.4 Цифрові вольтметри
Цифрові вольтметри, залежно від принципу перетворення вимірюваної напруги, поділяють на вольтметри прямого перетворення і вольтметри врівноважувального перетворення.















