126265 (690988), страница 7
Текст из файла (страница 7)
Ядром подсистемы СКУД служит контрольная панель ATS4000 (рис. 21). Максимальное число охранных зон в системе контроля доступа составляет 256. На плате контрольной панели есть 16 зон для подключения охранных датчиков и дополнительный разъем для подключения двух 8зонных расширителей. Базовым расширением охранных зон в системе контроля доступа является шина RS485, на которую подключаются адресные модули расширения. Максимальное расстояние между самыми удаленными модулями в системе контроля доступа составляет 1,5 км и может быть дополнительно расширено до 6 км с помощью изоляторов/повторителей. Линейка адресных модулей расширения включает модули на 4, 8 или от 8 до 32 охранных зон. В корпус адресного модуля ATS1201 системы контроля доступа устанавливаются до 3 зонных расширителей ATS1202, что дает расширение до 32 охранных зон. Дополнительно к адресному модулю системы контроля доступа расширения подключаются модули выходов на 16 выходов типа «Открытый коллектор», 4 или 8 реле. Таким образом, адресный модуль расширения представляет собой базовый элемент для построения охранной системы контроля доступа.
Рис. 21. Структурная схема ИСБ «Advisor MASTER»
Каждая контрольная панель системы контроля доступа поддерживает при помощи расширителей до 256 охранных зон. К каждой зоне можно подключить один охранный шлейф. У каждой зоны система контроля доступа идентифицирует 3 состояния: активное, пассивное и тампер. Система контроля доступа поддерживает до 67 типов охранных зон, например, «Кнопка с фиксацией». Активацию/деактивацию такой зоны выполняет подсистема охраны.
Может использоваться на посту дежурного охранника. Система также включает 16 независимых подсистем (разделов). Каждая охранная зона может быть приписана к любому разделу или нескольким разделам. Система контроля доступа Advisor MASTER позволяет легко организовать постановку на охрану зон, относящихся к общим помещениям (коридор, холл, лестница).
Для этого общие зоны приписываются одновременно к нескольким разделам.
При постановке всех этих разделов такие зоны автоматически встанут на охрану.
В системе Advisor MASTER все управление разделами можно осуществлять как с клавиатуры, так и со считывателя. Когда пользователь подносит к считывателю смарткарту, система контроля доступа открывает дверь и снимает раздел с охраны. Следующие пользователи только открывают картой дверь. Это упрощает пользование системой контроля доступа и уменьшает число ложных тревог. Пользователь может поставить раздел на охрану, если поднесет карту к считывателю системы контроля доступа 3 раза в течение 10 с.
Все базы данных хранятся непосредственно в памяти контрольной панели. Система контроля доступа поддерживает до 17 тыс. смарт-карт. Разделение прав пользователей реализовано в системе контроля доступа с помощью тревожных групп. Тревожная группа имеет набор прав и атрибутов, таких, как право ставить/снимать с охраны раздела системы контроля доступа, сбрасывать тревоги, управлять разделами в определенное время, право доступа к определенным пунктам меню с клавиатур и более 20 дополнительных функций. Эти права распространяются на всех пользователей группы в составе системы контроля доступа. К группе может быть отнесена клавиатура или считыватель. Различные клавиатуры или считыватели могут иметь разные права. Например, с клавиатуры из группы «Монтажник» можно будет только программировать систему контроля доступа, а с клавиатуры из группы «Пользователь» можно будет только управлять охранными функциями, но изменение настроек системы контроля доступа будет недоступно независимо от прав пользователя. Таких групп в системе контроля доступа может быть до 138.
Контрольная панель, сами клавиатуры и считыватели уже поддерживают функции контроля доступа. Каждый считыватель, клавиатура или модуль контроллера одной двери ATS1170 имеют вход для подключения кнопки запроса выхода и выход для управления замком двери. На контроллере ATS1170 этот выход релейный, на считывателях и клавиатурах типа «открытый коллектор». При поднесении смарт-карты или наборе ПИН-кода система контроля доступа «Advisor MASTER» производит авторизацию пользователя и проверку прав. В состав системы «Advisor MASTER» также входит интеллектуальный контроллер четырех дверей ATS1250, поддерживающий расширенные функции контроля доступа.
Контроллер ATS1250 предназначен для управления и контроля доступа через 4 двери (рис. 22). На плате контроллера есть 4 входа для подключения любых считывателей, поддерживающих формат Виганда. Это могут быть считыватели Aritech, считыватели других производителей или биометрические считыватели. На контроллере системы контроля доступа размещены 4 реле для управления замками дверей и 16 входов, к которым подключаются магнитные контакты от дверей, кнопки запроса выхода, зоны контроля состояния «Дверь открыта слишком долго». Магнитные контакты, используемые для функций контроля доступа, можно одновременно использовать в охранной системе.
С помощью локальной шины, к которой можно подключить еще 16 считывателей, клавиатур или модулей ATS1170, контроллер ATS1250 поддерживает до 20 считывателей. Проход через все 48 интеллектуальных дверей в системе «Advisor MASTER» контролируется функцией «Елобапьный Antipassack». Кроме этого система контроля доступа позволяет использовать «программный Antipassback», и тогда проход не запрещается, но делается соответствующее оповещение и запись в журнале событий. Контроллер позволяет осуществлять учет местонахождения пользователей, поддерживает функции «проход по карте + ПИНкод», авторизация по «двум картам» и «счетчик пользователей в регионе».
Рис. 22. Контроллер ATS1250
Контроллер хранит в памяти все базы данных и может работать автономно при аварийном отключении от контрольной панели системы контроля доступа. На системную шину данных RS485 контрольной панели ATS4000 можно подключить до 12 таких контроллеров (48 интеллектуальных дверей).
Как уже говорилось выше, интегрированная система «Advisor MASTER» предназначена не только для выполнения охранных функций и функций СКУД, но и для управления автоматикой в здании: кондиционированием, светом, вентиляцией на релейном уровне. Для этого в системе предусмотрен механизм флагов событий и макрологики.
Абсолютно все настройки системы контроля доступа можно сделать с клавиатуры, но удобнее использовать русифицированное ПО TITAN. С помощью ПО TITAN можно не только произвести все настройки системы контроля доступа, загрузить настройки удаленно в панель, но также вести мониторинг, осуществлять управление системой контроля доступа, проводить диагностику, программировать смарт-карты, управлять журналом событий и поддерживать графические планы помещений. С помощью средств диагностики можно не только проверить целостность системы «Advisor MASTER», журнала событий и баз данных, но также измерить сопротивление на охранных входах и оценить падение напряжения и ток в системной шине. При необходимости панели системы Advisor MASTER могут быть объединены в сеть. В один сегмент сети можно объединить 16 панелей и 4 таких сегмента подключить к одному компьютеру с ПО TITAN.
Система «Advisor MASTER» была сертифицирована в России в 2003 г.
3.3 ИСБ «ЦирконийС 2000»
«Цирконий-С 2000» многоуровневая интегрированная система управления доступом и охранной сигнализацией. Система предназначена для использования в качестве системной основы для создания централизованных комплексов безопасности средних и крупных объектов, в том числе расположенных на пространственно разнесенных территориях. Она обеспечивает разграничение и контроль доступа персонала внутри объекта, охрану периметров, расположенных на территории объекта зданий, сооружений, зон (помещений). Система «Цирконий-С 2000» имеет сертификат № РОСС RU.OC02.000268.
Комплекс безопасности объекта, построенный на базе системы «ЦирконийС2000», позволяет существенно улучшить эффективность охраны по предупреждению диверсий, хищений, саботажа, а также поддерживать на надлежащем уровне порядок в деятельности объекта, успешно решая важные задачи:
повышение трудовой и технологической дисциплины;
оперативное управление действиями персонала;
учет использования рабочего времени;
снижение вероятности появления чрезвычайных и аварийных ситуаций, повышение достоверности анализа причин их возникновения и эффективности работ по ликвидации последствий.
При создании централизованного комплекса безопасности на базе системы «ЦирконийС2000» охраняемый объект делится на участки по периметру и зоны по территории, зданиям, сооружениям. На каждом участке, в каждой зоне устанавливаются средства обнаружения (СО) на входе в зону и выходе из зоны средства контроля и управления доступом. Станционная часть системы, реализованная на основе локальной вычислительной сети, обеспечивает подачу команд управления на СО, средства управления и контроля доступом.
Для управления доступом каждому абоненту выдается карта-пропуск, которая используется как один из идентификаторов личности при проходе через точки доступа. Дополнительным идентификатором может служить набираемый сотрудником личный код, при необходимости может использоваться один из биометрических признаков (изображения кисти руки или отпечаток пальца) при подключении соответствующих устройств.
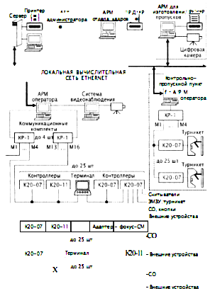
Система «ЦирконийС2000» является гибкой, архитектурно открытой системой с иерархическим распределением функций по компонентам нескольких уровней (рис. 23).
Каждое автоматизированное рабочее место (АРМ) специализировано на выполнение определенных функций за счет установки соответствующего ПО и настройки связей между составными частями системы. Число АРМ любого вида в системе не ограничено. Основой периферийной аппаратуры системы являются контроллеры, к которым подключаются считыватели пропусков, СО, кнопки экстренного вызова, отметки наряда, ЭМЗУ, турникеты, внешние устройства, управляемые релейными выходами контроллеров и т. д. Подключение контроллеров к станционной части системы осуществляется с помощью коммуникационных комплектов КР1, каждый из которых обеспечивает обмен информацией по четырем независимым магистралям длиной до 5 км каждая. Магистраль представляет собой одну витую пару кабеля ТПП или кабеля с аналогичными характеристиками. К каждой магистрали подключается до 25 контроллеров. Программное обеспечение АРМ оператора поддерживает работу до четырех комплектов КР1, т. е. до 400 контроллеров.
В системе используются контроллеры двух видов: К2007 с функциями контроля доступа и охранной сигнализации; К2011 с функциями охранной сигнализации.
Рис. 23. Структурная схема системы управления доступом и охранной сигнализацией «ЦирконийС2000»
При потере связи с АРМ оператора контроллеры работают автономно, накапливая сообщения в собственном внутреннем архиве. Контроллер К207 имеет внутреннюю базу данных на 10000 пропусков, используемую в автономном режиме для принятия решения о доступе абонентов.
Система обеспечивает возможность подключения ранее выпускаемых контроллеров К, К01, К02 системы «ЦирконийС». Вместо любого контроллера к магистрали можно подключать терминал или устройство отображения информации «Фокус-СМ», к которому, в свою очередь, подключаются до 16 СО.
Терминал представляет собой многофункциональное устройство, выполняющее в штатном режиме роль пульта управления для установки режимов охраны помещений, а при потере связи с АРМ оператора роль ведущего устройства, управляющего подключенными к нему контроллерами. Терминал содержит базу данных абонентов, имеющих право установки режимов охраны помещений. Двухуровневая идентификация абонента осуществляется по пропуску и паролю, набираемому на клавиатуре.
Для обеспечения совместной работы с внешними системами видео-наблюдения, пожарной безопасности, аварийной сигнализации и др. используются стандартные интерфейсы RS232, RS485, Ethernet 10/100 и соответствующие драйверы.
Программное обеспечение системы функционирует в среде Windows NT/2000 и содержит следующие модули:
«Конфигуратор» конфигурирование системы: состав, связи, режим ра
боты технических средств и их размещение на графических планах.
«Администратор» ведение базы данных абонентов, операторов рабочих мест, работа с архивом сообщений, формирование и печать отчетов.
«Оператор» обмен информацией с контроллерами, управление периферийной аппаратурой, архив сообщений, взаимодействие с внешними системами: система видеонаблюдения (СВН), СКУД «СекторМ» и др.
















