126250 (690981), страница 2
Текст из файла (страница 2)
Рис. 5 Принципиальная схема регулятора ПР 1.5-М1
Принцип действия основан на сравнении двух давлений Р3 и Рп.
Задатчик I и постоянный дроссель II предназначены для изменения давления в камере задания элемента сравнения IV. Задатчик I имеет пружину 1 и шариковый клапан 2, через который воздух из камеры В1 сбрасывается в камеру А1 и далее в атмосферу. Вращая ручку задатчика и изменяя усилие натяжения пружины 1, можно настраивать его выходное давление в пределах 0,02…0,14 МПа. Для контроля заданного значения параметра служит манометр М.
Настройка работы регулятора "на минимум" или "на максимум" выполняется поворотом диска III.
При настройке регулятора "на максимум" текущее значение измеряемого параметра в виде давления сжатого воздуха РП поступает в камеру В4 элемента сравнения IV. Заданное давление РЗ, установленное задатчиком I, подводится к камере Б4 элемента IV.
При работе регулятора "на минимум" заданное давление РЗ подается в камеру В4, а давление от измерительного блока РП – в камеру Б4. Сравнение происходит в трехмембранном элементе сравнения IV (пневматическом усилителе давления), который состоит из двух пневматических сопротивлений типа "сопло-заслонка" (сопла С1, С2 и шток мембранного блока) и мембранного блока, образующего вместе с корпусом глухие камеры. Мембранный блок содержит три эластичные мембраны, соединенные общим штоком, торцы которого и служат заслонками сопл.
Мембранный блок может перемещаться в вертикальном направлении. Его движение останавливается, когда торец штока упирается в сопло. Эффективные площади мембран 3, 5 равны друг другу и значительно меньше эффективной площади мембраны 4. Камеры А4 и Г4, в которых располагаются сопла, соединяются последовательно и образуют тем самым проточную камеру с двумя управляемыми пневматическими сопротивлениями. К соплу С1 подводится давление питания РПИТ, сопло С2 сообщается с атмосферой.
Усилитель мощности предназначен для повторения входного сигнала и усиления его по мощности (расходу воздуха). Усилители применяются в качестве выходных элементов в большинстве приборов, построенных из элементов УСЭППА.
В связи с тем, что в таком усилителе мембранный блок собран из грубых (менее чувствительных) мембран и не разгружен от действия посторонних усилий, повторение сигнала осуществляется со значительной статической ошибкой (до 5 % от стандартного диапазона пневматических сигналов). В то же время большие проходные сечения шариковых клапанов обеспечивают усилителю высокие динамические свойства. [5]
В данном разделе были рассмотрены позиционные регуляторы: МРЩПр-54; Двухпозиционный регулятор: дилатометрический термометр с контактной системой; Позиционный регулятор уровня; Двухпозиционный регулятор температуры; ПР 1.5-М1.
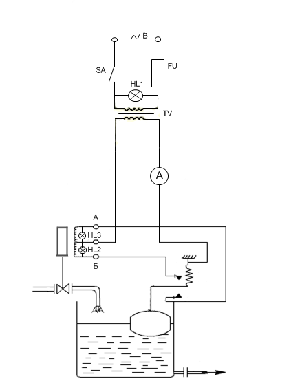
2. ПРОЕКТИРОВАНИЕ ПРИНЦИПИАЛЬНОЙ СХЕМЫ СТЕНДА
Для проектирования принципиальной схемы стенда берется за базовую: схема изображенная на рис. 3, рассмотренная в I разделе.
Для того чтобы этот регулятор можно было использовать в лабораторных условиях в базовую схему добавляем следующие элементы:
1) Тумблер (SA)- для подачи напряжения на стенд.
2) Сигнальная лампа (HL1)- для наличия или отсутствия напряжения на стенде.
3) Предохранитель (FU)- для защиты стенда от скачков напряжения.
4) Трансформатор (TV)- для понижения напряжения.
5) Амперметр(A)- для уведомления о наличии тока в цепи.
6) Задатчик уровня(L заданное)- для изменения заданного значения уровня, путём одновременного перемещения двух жёстко сцепленных между собой контактов.
7) Сигнальная лампа (HL2)-для уведомления о превышении заданного значения уровня.
8)Сигнальная лампа (HL3)-для уведомления о снижении текущего значения ниже заданного.
9) Ёмкость с водопроводной водой- для обеспечения условий проведения лабораторного исследования, которое находится перед исполнительным устройством и в неё обеспечивается сбор вытекающей жидкости из объекта регулирования. Также в ёмкости имеется механический индикатор уровня жидкости.
На лицевой панели изображены приборы:
Тумблер, лампа, предохранитель, задатчик, шкала амперметра, лампы «много-мало».
ЛИЦЕВАЯ ПАНЕЛЬ СТЕНДА
3. МЕТОДИКА ВЫПОЛНЕНИЯ ЛАБОРАТОРНОЙ РАБОТЫ
позиционный регулятор проектирование
«Исследование позиционного регулятора уровня»
ЦЕЛЬ РАБОТЫ:
1) Закрепить на практике знания работы регулятора с дистанционной передачей посредством диференциально- трансформаторного передающего преобразователя.
2) Построить временную характеристику и по ней сделать вывод о свойствах регулятора.
ПОРЯДОК ВЫПОЛНЕНИЯ РАБОТЫ:
1) Перед началом выполнения работы необходимо проверить, чтобы тумблер включения находился в положении «выкл.», а ручка задатчика выставлена на «0». При включении системы амперметр, показывающий наличие тока в цепи должен показывать «0» .
2) Ручкой задатчика задать заданное значение до 12 л.
3)Включить тумблер «сеть», загорится сигнальная лампа НL1, засечь время.
4) Снимать показания Lтек через каждые 10 секунд до момента, когда текущее значение сравняется с заданным. Данные заносить в таблицу.
5) Отключить подачу напряжения.
6) Ручкой задатчика задать заданное значение 4 литра.
7) Включить тумблер «сеть», загорится сигнальная лампа НL1 начать отсчёт времени.
8) Повторить пункт №4
| t, сек | 0 | 10 | 20 | 30 | 40 | 50 | 60 |
| Lтек, л |
9) Построить временные характеристики при разных значениях Lзад.
10) Определить показатели качества временных характеристик и сравнить их между собой.
11) Сделать вывод о работе регулятора и качестве его регулирования.
4. РАСЧЕТ НАДЕЖНОСТИ ПРОЕКТИРУЕМОГО СТЕНДА
Надежность - способность любого изделия, в том числе приборов и средств автоматизации, сохранять свои характеристики в заданных пределах в течение заданного промежутка времени.
Работоспособность - это состояние изделия, при котором оно способно выполнять заданные функции с заданными параметрами.
Отказ - событие, которое заключается в нарушении работоспособности прибора.
Безотказность - это свойство изделия сохранять работоспособность в течение некоторого времени без вынужденных перерывов
1)
светодиод – (3шт.)
2)
элект. маг – (1 шт.)
3)
конт– (1 шт.)
4)
пруж. – (1 шт.)
5)
предохр. – (1 шт.)
6)
рукоят. – (2 шт.)
7)
тумбл. – (1 шт.)
8)
трансф. – (1 шт.)
9)
амперм. – (1 шт.)
10)
оси – (3 шт.)
1. По таблице определить интенсивность отказа каждого элемента спроектированной схемы стенда.
светодиод = 0,2∙10-6 (1/ч)
элект. Маг = 0,5∙10-6 (1/ч)
конт. = 0,5∙10-6 (1/ч)
пруж. = 0,35∙10-6 (1/ч)
предохр. = 0,5∙10-6 (1/ч)
рукоят. = 0,075∙10-6 (1/ч)
тумбл. = 0,4∙10-6 (1/ч)
трансф .= 0,2∙10-6 (1/ч)
амперм. = 0,75∙10-6 (1/ч)
оси = 0,35∙10-6 ∙6 (1/ч)
2. Определить интенсивность отказа всех элементов стенда
= (0,4+(0,2∙3)+0,5+0,2+0,75+(0,075∙2)+0,35+(0,35∙3)+0,5+0,5)∙10-6 = 5∙10-6 (1/ч)
= 5∙10-6 (1/ч)
3. Определить интенсивность отказа всех элементов стенда с учетом монтажа:
с = R •
, где R=1,2- коэффициент монтажа
с = 5∙1,2 = 6∙10-6
с =0,000006 (1/ч)
4. Определение среднего времени наработки на отказ: Тср = 1/
с
Тср = 1/0,000006 = 166666,67 час
Среднее время наработки на отказ составляет 166666,67 часов или 19 лет 1 месяц.
5. Определить вероятность безотказной работы в течение 1000 часов:
P1000 =
P1000 = 1 – 0,000006∙1000 = 99,4%
Вывод: таким образом, расчеты показали, что среднее время наработки на отказ стенда до первой поломки составило 19лет 1 месяц, а вероятность работы стенда без каких- либо изменений в в течении 1000 часов составило 99,4%.
ВЫВОД
В данном курсовом проекте были рассмотрены позиционные регуляторы:
- Трехпозиционный регулятор модификации МРЩПр-54
- Двухпозиционный регулятор: дилатометрический термометр с контактной системой.
- Позиционный регулятор уровня
- Двухпозиционный регулятор температуры
- Регулятор модификации ПР 1.5-М1
На базе позиционного регулятора уровня была спроектирована принципиальная схема и лицевая панель стенда для исследования свойств данного регулятора.
Также были разработаны методические указания для проведения лабораторной работы на спроектированном стенде. На основании этих разработок можно определить свойства и показатели качества работы спроектированного регулятора. Также в данной курсовой работе были произведены расчеты надежности стенда и по данным расчетам выяснили, что среднее время наработки на отказ стенда до первой поломки составило 19лет 1месяц, а вероятность работы стенда без каких- либо изменений в течении 1000 часов составило 99,4%. Эти результаты расчёта дают примерное представление о пригодности спроектированного стенда на практике.
ЛИТЕРАТУРА И НОРМАТИВНО- ТЕХНИЧЕСКАЯ ДОКУМЕНТАЦИЯ
1) Круг Е.К «Электрические регуляторы промышленной автоматики»- М.: Химия, 1962 г.
2) Шарков А.А, Притыко Г.М, Палюх Б.В «Автоматическое регулирование и регуляторы.» -М.: Химия 1990г.
3) Мелюшев Ю.К «Основы автоматики и автоматизации химических производств»-М.: Машиностроение, 1970г.
4) Кошарский «Автоматические приборы, регулирование и автоматические системы»
5) Конспект по дисциплине «Автоматическое управление» за 2009- 2010 у.г. ОХМК студента гр А- 317 Колесникова К. А
Размещено на Allbest.ru















