125020 (690239)
Текст из файла
Реферат
Пояснительная записка содержит 48 листов, 5 таблиц, 4 рисунка, 9 использованных источника.
Объектом проектирования является выпарная установка СВО-3 для очистки радиоактивных сточных вод на Балаковской АЭС.
Цель данного проекта - анализ существующей на Балаковской АЭС системы очистки трапных вод, возможности её реконструкции с целью использования для переработки трапных вод с шести энергоблоков, при этом обеспечивая высокие технико-экономические показатели и необходимую степень очистки радиоактивных вод.
выпарная установка, спецводоочистка, трапные воды, жидкие радиоактивные отходы, дистилляция, срок окупаемости, экономический эффект
Содержание
Введение
-
Назначение и область применения установки
-
Обоснование и описание выбранной теплотехнологической схемы и конструкции основного оборудования
2.1 Технико-экономическое обоснование проекта
3. Теплотехнические расчеты
-
Материальный баланс выпарной установки
-
Тепловой баланс выпарной установки
-
Тепловой баланс выпарного аппарата
-
Тепловой баланс доупаривателя
3.3 Расчет коэффициентов теплопередачи
3.3.1 Расчет коэффициента теплопередачи выпарного аппарата
3.3.2 Расчет коэффициента теплопередачи доупаривателя
-
Расчет дефлегматора сдувок
-
Расчет конденсатора-дегазатора
-
Расчет конденсатора
3.5.2 Расчет испарителя
-
Расчет охладителя конденсата
3.6 Анализ теплотехнических расчетов
4. КИП и автоматизация
Заключение
Список использованных источников
Введение
Производство электроэнергии на АЭС неизбежно связано с образованием большого количества радионуклидов, которые, попадая в воду поверхностных и грунтовых источников, разносятся на большое расстояние, загрязняя почву, траву, сельскохозяйственные культуры, рыбу. Многие растения и живые организмы обладают избирательной способностью к поглощению и накоплению некоторых долгоживущих радионуклидов. Употребление этих продуктов сельскохозяйственными животными и человеком приводит, в конечном счете, к поступлению радионуклидов в организм человека.
В процессе эксплуатации АЭС образуются твердые, жидкие и газообразные радиоактивные отходы и среды, являющиеся источниками ионизирующих излучений. Для АЭС характерны низкоактивные (3,710-93,710-11 Бк/л) и среднеактивные (10-1010-12Бк/л) отходы. Для исключения их пагубного влияния на окружающую среду при сооружении АЭС большое внимание уделяется безопасности работы энергоблоков. Для этого в здании спецкорпуса сооружают установку спецводоочистки (СВО), работа которой основана на методе дистилляции.
Дистилляция - один из наиболее эффективных методов обработки радиоактивных вод, дающий наибольший коэффициент очистки и не требующий затраты реагентов. Жидкие радиоактивные отходы (ЖРО) при обработке воды с использованием дистилляции имеют минимальный объем по сравнению с другими методами, что делает ее выгодной для окончательной обработки жидких отходов перед захоронением.
Радиоактивные среды проходят очистку и переработку на установках СВО с целью возврата дистиллята в технологический цикл. Кубовый остаток (высокосолевые радиоактивные растворы) направляется в хранилище.
В настоящее время на Балаковской АЭС действуют 4 энергоблока. В будущем планируется строительство и ввод в эксплуатацию энергоблоков № 5 и № 6, в связи с чем возникает необходимость сооружения дополнительной установки СВО для очистки сточных вод возведенных энергоблоков.
Одновременно с этим ставится задача минимального вложения финансовых средств.
В данном проекте рассматривается возможность реконструкции существующей на Балаковской АЭС установки СВО-3 и использования её для очистки сточных (трапных) вод с шести энергоблоков Балаковской АЭС, тем самым снижая затраты на возведение и эксплуатацию дополнительной установки СВО для очистки трапных вод с энергоблоков № 5 и № 6.
1. Назначение и область применения установки
Система переработки трапных вод (установка СВО-3) предназначена для очистки трапных вод от механических примесей, радионуклидов, солей с целью возврата дистиллята в технологический процесс.
Трапные воды включают в себя:
-неорганизованные протечки 1-го контура (протечки технологического оборудования на пол производственных помещений);
-воды дезактивации оборудования и стен помещений (сильно засоленные бросы (до 10г/л, в среднем 5г/л));
-сбросы лабораторий;
-
регенерационные воды после регенерации и взрыхления ионообменных фильтров всех установок спецводоочистки;
-
возвратные воды из промежуточного узла хранения ЖРО (декантат после гидровыгрузки сорбентов из фильтров спецводоочистки);
-
воды с радиоактивностью выше ПДК.
Система СВО-3 состоит из трех групп оборудования:
а) узел сбора и подачи трапных вод на переработку;
б) узел с выпарной установкой;
в) узел доочистки дистиллята.
СВО-3 предназначена для решения следующих задач:
-
прием и подготовка осветленных трапных вод;
-
подача трапных вод на выпарные установки для их переработки;
-
переработка трапных вод путем упаривания до кубового остатка и очистка получающегося дистиллята;
-
подача кубового остатка на хранение в баки;
-
хранение и подача очищенного дистиллята в реакторные отделения блоков, на собственные нужды спецкорпуса, на подпитку брызгального бассейна.
В связи с высоким солесодержанием трапных вод для их переработки применяют метод дистилляции, так как по сравнению с другими методами очистки вод, этот метод наиболее экономичен из-за значительного уменьшения количества жидких и твердых радиоактивных отходов подвергаемых захоронению.
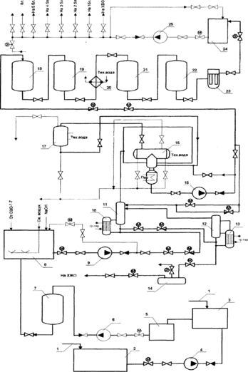
2. Обоснование и описание выбранной теплотехнологической схемы и конструкции основного оборудования
Описание системы спецводоочистки
Трапные воды спецкорпуса (1) поступают в приямок трапных вод (2) спецкорпуса либо непосредственно в бак-отстойник трапных вод (З) (рисунок 2.1.1). Из приямка трапных вод самовсасывающие насосы (4) направляют трапные воды на отстой в бак-отстойник, который используется как промежуточная емкость для отделения грубодисперсных примесей.
Затем трапные воды поступают в бак декантата (5), откуда насосами декантата (6) направляются на фильтры предочистки трапных вод (7) для отделения механических примесей с целью улучшения условий работы баков трапных вод (8) и выпарной установки. В качестве фильтрующего материала в фильтрах используется катионит, что обеспечивает эффективное удаление мелкодисперсной взвеси как из кислых, так и из щелочных растворов. Катионитовая загрузка хорошо взрыхляется и освобождается от мелкодисперсной взвеси, а также надежно транспортируется вместе с постоянно накапливаемыми дисперсными тяжелыми фракциями.
В баки трапных вод поступает вода, прошедшая предварительную очистку в баке-отстойнике и на механических фильтрах узла предочистки; промывочные воды с установок СВО-1-7.
Баки трапных вод предназначены для сбора трапных вод всех энергоблоков АЭС. Предусмотрена установка трех баков трапных вод. Трапные воды одного бака перерабатываются на выпарной установке, трапные воды второго бака - контролируются по активности, общему солесодержанию, рН, содержанию различных ионов, окисляемости, третий бак - заполняется.
Трапные воды характеризуются высокой засоленностью (до 10г/дм ), поэтому очистка ведется в три этапа:
1) дистилляция вод в выпарном аппарате и доупаривателе;
2) конденсация получаемого вторичного пара с одновременной дегазацией образующегося дистиллята;
3) очистка дистиллята на обезмасливающих (угольных) и ионообменных фильтрах.
При переработке трапных вод на выпарной установке следует поддерживать щелочной режим (рН=10,5-11,0). Это определяется следующими причинами:
1) необходимостью снижения опасности образования накипных отложений на поверхности нагрева выпарного аппарата, состоящих из смеси солей кальция СаSO4, СаSiO3, СаСОз с примесью продуктов коррозии и боратов;
2) необходимостью увеличения степени очистки трапной воды отрадионуклидов;
-
необходимостью снижения степени загрязнения дистиллята углекислотой, снижения хлоридной коррозии;
-
необходимостью повышения допустимой степени упаривания растворов доупаривателя;
-
необходимостью перевода борной кислоты, попадающей в трапные воды, в бораты щелочных металлов, обладающих меньшей летучестью и большей растворимостью, чем борная кислота.
Подщелачивание исходной воды производится 5%-ным раствором едкого натра. При повышенной жесткости исходной воды едкий натр вводится совместно с 1%-ным раствором карбоната натрия Na2СОз. Для проведения коагуляции в выпарной аппарат дозируется раствор азотнокислого кальция Са(NO3)2.
Подготовленная трапная вода для очистки из баков трапных вод насосами осветленных трапных вод (9) подается через теплообменник и через нижнюю перепускную трубу в нижнюю часть трубного пространства греющей камеры выпарного аппарата (ВА)(10), поднимается по трубкам до рабочего уровня, нагревается до температуры насыщения и частично испаряется. В межтрубное пространство подается греющий пар давлением 2,5 кгс/см.
Процесс упаривания трапных вод имеет две ступени, что позволяет обеспечить высокие теплотехнические характеристики и снизить общую поверхность теплообмена установки, а также получить вторичный пар высокого качества.
Рисунок 2.1.1 - Принципиальная схема переработки трапных вод СВО-3
Паро-газо-водяная смесь через верхнюю перепускную трубу попадает в сепаратор (11) выпарного аппарата, в котором в результате резкого снижения скорости движения происходит объемная сепарация основной массы капель воды. В результате их укрупнения и слияния вода стекает в нижнюю часть сепаратора и по нижней перепускной трубе возвращается в греющую камеру.
Вторичный пар поднимается вверх и проходит через жалюзийный отбойник, на котором в результате многократного изменения направления потока пара происходит дальнейшее отделение капель влаги из пара. При этом влагосодержание пара снижается на 85%.
После прохождения жалюзийного отбойника пар промывается на барботажной тарелке посредством барботажа через непрерывно обновляющийся, за счет стекающей флегмы с насадки из колец Рашига, слой воды, чем обеспечивается первая ступень промывки. С барботажной тарелки вода сливается в нижнюю часть аппарата и смешивается с концентратом. Верхний конец трубки выступает над тарелкой на 50 мм, чем обеспечивается постоянный уровень воды на тарелке.
Вторая ступень промывки пара в ВА осуществляется на насадке из колец Рашига. В верхнюю часть насадки подается промывочная вода - флегма.
В качестве флегмы используется часть конденсата вторичного пара, отводимого в ВА насосами дегазированной воды (16).
Нижняя часть насадки постоянно залита водой, слой которой регулируется путем перетока избытка флегмы через выносной гидрозатвор - на барботажную тарелку.
При увеличении вязкости упариваемого раствора может происходить вспенивание промывочной воды на барботажной тарелке, что вызывает значительное загрязнение пара. Гашение пены достигается увеличением расхода флегмы или подачей на барботажную тарелку 1% раствора пеногасителя, который разрушает пену посредством уменьшения поверхностного натяжения паровых пузырьков.
Упаренный раствор постепенно самотеком перетекает из ВА в доупариватель (12). Такое перетекание достигается более низким расположением доупаривателя.
В доупаривателе раствор дополнительно упаривается. При достижении солесодержания 200-400г/л производится слив кубового остатка самотеком в монжюс (14), откуда сжатым воздухом давлением 6 кгс/см выгружается в емкости кубового остатка промежуточного узла хранения жидких отходов (ХЖО).
Сброс кубового остатка происходит автоматически по температурной депрессии - увеличению температуры кипения концентрата над температурой насыщения при рабочем давлении в доупаривателе.
Генерируемый пар проходит очистку на каплеотбойной колонке и жалюзийном отбойнике сепаратора доупаривателя и подается под барботажную тарелку выпарного аппарата.
Подача пара осуществляется путем поддержания в доупаривателе более высокого давления, чем в выпарном аппарате.
Из сепаратора выпарного аппарата 90% осушенного и промытого пара поступает в межтрубное пространство горизонтального кожухотрубного теплообменника конденсатора - дегазатора (15), где происходит его конденсация, обеспечивая первую ступень дегазации. По трубкам этого теплообменника циркулирует охлаждающая вода.
Конденсат пара падает струями вниз, промываясь во время движения свежими порциями пара, скапливается внизу на дырчатом листе и по центральному патрубку переливается через дегазационную колонку в конденсатосборник конденсатора - дегазатора.
Оставшиеся 10% пара из ВА через патрубок подаются под дырчатый лист конденсатора и барботируют через слой скапливающегося дистиллята, обеспечивая вторую ступень дегазации.
Третья ступень дегазации обеспечивается посредством кипения воды в конденсатосборнике. Источником тепла является греющий пар, который подается в змеевик испарителя конденсатосборника.
Характеристики
Тип файла документ
Документы такого типа открываются такими программами, как Microsoft Office Word на компьютерах Windows, Apple Pages на компьютерах Mac, Open Office - бесплатная альтернатива на различных платформах, в том числе Linux. Наиболее простым и современным решением будут Google документы, так как открываются онлайн без скачивания прямо в браузере на любой платформе. Существуют российские качественные аналоги, например от Яндекса.
Будьте внимательны на мобильных устройствах, так как там используются упрощённый функционал даже в официальном приложении от Microsoft, поэтому для просмотра скачивайте PDF-версию. А если нужно редактировать файл, то используйте оригинальный файл.
Файлы такого типа обычно разбиты на страницы, а текст может быть форматированным (жирный, курсив, выбор шрифта, таблицы и т.п.), а также в него можно добавлять изображения. Формат идеально подходит для рефератов, докладов и РПЗ курсовых проектов, которые необходимо распечатать. Кстати перед печатью также сохраняйте файл в PDF, так как принтер может начудить со шрифтами.















