124462 (690019), страница 4
Текст из файла (страница 4)
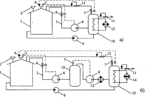
Варианты принципиальных схем конденсационно-компрессорных систем УЛФ, в которых совмещаются компримирование газовой смеси и ее охлаждение, приведены на рис. 15.
Рисунок 15 - Конденсационно-компрессорные системы УЛФ: а—с охлаждением сжатой газовой смеси; б—то же с двухступенчатым сжатием; 1 —резервуар с бензином; 2—дыхательный клапан; 3 — газовая обвязка; 4—датчик вакуума; 5—датчик давления; 6, 7—отсечные клапаны; 8—компрессор; 9—насос; 10, 15—емкость; 11—регулятор давления типа «до себя»; 12—холодильник; 13—регулятор давления типа «после себя»; 14—подогреватель; 15—емкость для конденсата
В первом случае (рис. 15 а) схема с целью интенсификации конденсатообразования дополнена теплообменником (встроенным в емкость 10), в который поступает хладагент из холодильника 12. Во втором случае (рис. 15 6) компримирование выполняется в две ступени с промежуточным отбором конденсата в емкости 10 и охлаждением газовой смеси после второй ступени сжатия в холодильнике 12. В результате подобной обработки большая часть газообразных углеводородов конденсируется. Для сбора конденсата служат емкости 10, 15. Чтобы обеспечить возможность заполнения ГП резервуара при снижении давления в нем углеводородным газом, емкость 15 снабжена подогревателем, который обеспечивает быстрое испарение конденсата.
3 Выбор технических средств сокращения потерь нефтепродуктов от испарения
Различные технические средства не только сокращают потери от испарения в разной степени, но и имеют разную стоимость. В рыночных условиях выбор технических средств сокращения потерь от испарения следует производить по максимальной величине чистого дисконтного дохода, равного
где σн - обобщенная цена 1 т нефтепродукта; Si, 3i Ki — сокращение потерь, эксплуатационные затраты и капитальные вложения при применении рассматриваемого технического средства в i-м году; G — годовые потери нефтепродукта от испарения на рассматриваемом объекте; Е—норматив приведения (дисконта); N—продолжительность внедрения средств сокращения потерь, лет.
Поделив левую и правую часть (2) на σn G, получим безразмерный критерий выбора средств сокращения потерь нефтепродуктов от испарения
где θi—совокупные затраты на сокращение потерь 1 т нефтепродукта в i-м году, θi = Эi+ Ki; Эi , Кi — эксплуатационные и капитальные затраты на рассматриваемое средство в i-м году.
Если средство сокращения потерь внедряется за 1 год, то формула (2) принимает вид
Внедрять следует то техническое средство сокращения потерь, для которого величина Ка -критерия в условиях рассматриваемой нефтебазы является наибольшей.
Расчет сокращения потерь
Сокращение потерь, достигаемое при применении различных технических средств, в значительной степени зависит от номинальной вместимости резервуара, коэффициента его оборачиваемости и„6 и ряда других факторов. Для определения величин S необходимо пользоваться оригинальной методикой [2]. Однако для оценочных расчетов можно воспользоваться упрощенными зависимостями, полученными обработкой величин S, найденных по методике для условий г. Уфы.
Сокращение потерь при применении дисков-отражателей описывается выражением (в долях)
где й(ь , als, а2,, а3, —числовые коэффициенты, зависящие от типа резервуара (табл. 1).
Таблица 1—Величины коэффициентов в формуле
Отрицательные величины Sd, вычисленные по формуле (4) в области низких коэффициентов оборачиваемости, свидетельствуют о бесполезности применения дисков-отражателей в данных условиях.
Сокращение потерь бензинов, достигаемое при применении понтонов, может быть оценено по формуле (в долях)
где Ьа„ bls, b2s - постоянные числовые коэффициенты, зависящие от номинальной вместимости резервуара и коэффициента оборачиваемости (менее 10 или более).
Сведения о величинах Ь0„ bls, Ь2, приведены в табл. 3.24.
Таблица 2 —Величины коэффициентов в формуле для понтонов с затвором РУМ-2
Для других типов затворов к величине Sn, найденной по формуле (3.68), вводятся понижающие коэффициенты: для РУМ-1 его величина равна 0,8, а для бельтингового—0,6.
При применении плавающих крыш в одинаковых условиях с понтонами сокращение потерь от испарения Sm меньше, чем при применении понтонов: при номинальном объеме резервуаров 1000 м3 и меньше—на 7...10 %, при 2000 м3< Vном 10000 м3—на 1...2.
Сокращение потерь, обеспечиваемое при применении газовой обвязки 5го при операциях со стабильными углеводородными жидкостями с температурой менее 25 °С, может быть принято равным Кс • 100 %. Значения коэффициента совпадения операций Кс для каждой конкретной группы резервуаров определяются по журналам оперативного учета, диспетчерским листам и т. п. по формуле (6).
При операциях с легкоиспаряющимися нефтепродуктами в условиях температур больших чем 25 °С, необходимо принимать Sa= 100 • Ксэф.
При применении систем улавливания легких фракций (УЛФ) достигаемое сокращение потерь зависит от многих факторов и может быть рассчитано только по специальным методикам.
Список использованных источников
-
Борьба с потерями нефти и нефтепродуктов при их транспортировке и хранении / Ф.Ф.Абузова, И.С. Бронштейн, В.Н.Новоселов и др. – М.: Недра, 1981. – 248 с.
-
Коршак А.А. Современные средства сокращения потерь бензинов от испарения. – Уфа: ДизайнПолиграфСервис, 2001. – 144 с.
-
Коршак А.А. Ресурсосберегающие методы и технологии при транспортировке и хранении нефти и нефтепродуктов. - Уфа: ДизайнПолиграфСервис, 2006. – 192 с.
-
Правила технической эксплуатации нефтебаз. – М.: Недра, 1986. – 168 с.
-
Проектирование и эксплуатация нефтебаз /С.Г.Едигаров, В.М.Михайлов, А.Д.Прохоров и др. – М.: Недра, 1982. – 280 с.
-
Резервуар для легкоиспаряющихся жидкостей / М.А. Ельгаников// Открытия. Изобретения. – 1990. - № 46. – С. 85.
-
Система улавливания паров бензина, выбрасываемых в атмосферу при наливе железнодорожных цистерн / А.С.Шабаев и др. //Транспорт и хранение нефтепродуктов и углеводородного сырья. – 1981.- № 5. – С. 24-26.
















