124462 (690019), страница 2
Текст из файла (страница 2)
Испытания других типов защитных эмульсий выявили еще один недостаток: при опорожнении резервуаров в случае низкого уровня взлива нефтепродукта защитная эмульсия захватывается образующейся воронкой, вследствие чего забиваются насосы и фильтры.
1.3.2 Микрошарики
Микрошарики из пластмасс также служат для уменьшения поверхности испарения нефтепродуктов. Они представляют собой микросферы диаметром
от 10 до 250 мк, изготовленные из фенольно-формальдегидных или карбомид-ных смол и заполненные инертным газом—азотом.
Проведенные в лабораторных и промышленных условиях испытания показали [1], что микрошарики, плавающие на поверхности нефти или бензина слоем толщиной 20...25 мм сокращают потери от испарения по сравнению с потерями из резервуаров с незащищенной поверхностью: бензинов — на 35...50 %, нефти—на 80 %. При этом используемый объем резервуаров с различной конструкцией кровли не уменьшается.
В то же время были выявлены и недостатки применения микрошариков: их унос из резервуаров вместе с откачиваемым нефтепродуктом, а также налипание на стенки резервуара. По этим причинам они не нашли применения.
1.3.3 Понтоны
Понтоном называется жесткое плавающее покрытие, помещаемое в резервуар со стационарной кровлей с целью уменьшения скорости насыщения ГП парами нефтепродуктов (рис. 4).
Конструктивно понтон представляет собой жесткую газонепроницаемую конструкцию в форме диска, закрывающую не менее 90 % поверхности нефтепродукта и снабженную затвором, уплотняющим кольцевой зазор между диском и стенкой резервуара. По материалу, из которого изготовлен диск, различают металлические и синтетические понтоны.
Рисунок 4 - Резервуар с металлическим понтоном: 1 — настил понтона;
2 — металлические короба-сегменты; 3—уплотняющие затворы металлического понтона и направляющих; 4 — труба для ручного отбора проб; 5 — кожух пробоотборника ПСМ; 6 — опорные стойки
Типы металлических понтонов приведены на рис. 5:
1) чашеобразные однодечные;
2) однодечные с периферийным открытым коробом, разделенным на отсеки;
3) однодечные с периферийным закрытым коробом, разделенным на отсеки;
4) двудечные, разделенные на отсеки.
Рисунок 5 - Основные типы металлических понтонов: а—чашеобразный однодечный; б—однодечный с периферийным открытым коробом, разделенным на отсеки; в—однодечный с периферийным закрытым коробом, разделенным на отсеки; г—двудечный, разделенный на отсеки
Нетрудно заметить, что в порядке упоминания металлоемкость понтонов возрастает. Но одновременно увеличивается их непотопляемость.
Синтетические понтоны значительно менее металлоемки. Они разнообразны по конструкции. Например, понтон, разработанный ВНИИСПТиефть (ныне ИПТЭР) состоит из кольца жесткости, на которое натянута сетка, служащая основой для ковра из газонепроницаемой полиамидной пленки. Плавучесть данной конструкции обеспечивается поплавками, выполненными из химически стойкого к нефтепродуктам пленочного пенопласта.
Получили распространение и синтетические понтоны из пенополиуретана (ППУ). Понтон конструкции СКБ «Транснефтеавтоматика», например, включает периферийное кольцо, обеспечивающее прочность и жесткость в месте крепления кольцевого затвора, центральную часть, несущее кольцо с эластичным вкладышем, формирующее борт понтона и позволяющее закрепить затвор. Для предотвращения насыщения ППУ нефтепродуктом, его поверхность покрывается полиуретановым латексом, а для придания поверхности понтона токопроводящих свойств - саженаполненным латексом.
Понтон «Coverblot» компании «Larosch Buyj» изготавливают из панелей жесткого пенопласта, облицованных с обеих сторон алюминиевым листом. Панели скрепляют болтами с помощью зажимных планок.
Независимо от конструкции все понтоны должны быть заземлены (чтобы избежать разрядов статического электричества), снабжены направляющими (чтобы предотвратить вращение конструкции под воздействием струй нефтепродукта), а также опорами (чтобы обеспечить возможность зачистки и ремонта днища).
Одним из важнейших узлов любого понтона является уплотняющий кольцевой затвор, т. к. именно от качества герметизации зазора между газонепроницаемым «диском» и стенкой резервуара в значительной степени зависит достигаемая величина сокращения потерь нефтепродукта от испарения.
Согласно [4] при применении понтонов сокращение потерь нефтепродуктов от испарения составляет 80. ..90 %. В [5] отмечается, что понтоны сокращают потери от «больших дыханий» на 80 % и на 70 % от «малых».
1.3.4 Плавающие крыши
Плавающие крыши (ПК) в отличие от понтонов применяются в резервуарах, не имеющих стационарной кровли (рис. 6). В связи с этим их конструкция несколько отличается от конструкции понтонов.
Рисунок 6 - Резервуар с плавающей крышей: 1 —приемо-раздаточный патрубок с хлопушкой; 2—запасной трос хлопушки; 3—кольца жесткости; 4—стенка резервуара; 5—кольцевая площадка жесткости; 6—огневой предохранитель; 7—трубопровод раствора пены; 8—опорные стойки плавающей крыши; 9—водоприемник атмосферных осадков; 10—сухопровод орошения стенки резервуара; 11—плавающая крыша; 12 — опорная ферма; 13—катучая лестница; 14 — бортик удерживания пены; 15 — опорная ферма; 16—периферийный кольцевой понтон плавающей крыши; 17—уплотнитель (затвор) плавающей крыши; 18—переходная площадка; 19—шахтная лестница; 20—трубчатая направляющая плавающей крыши; 21—дренажная система; 22—днище резервуара
Прежде всего, отсутствие стационарной кровли диктует необходимость изготовления коробов обязательно герметичными. Для удобства удаления осадков, выпавших на ПК, последняя должна иметь листовой настил с уклоном к центру. Дождевая вода с ПК отводится через дренажную систему либо из шарнирно-сочлененных, либо из гибких гофрированных груб.
Для спуска на поверхность ПК служит передвижная (катучая) лестница, конструкция которой обеспечивает горизонтальное расположение ступенек при любом положении крыши. Верхним концом катучая лестница шарнирно опирается на переходную площадку, соединенную с шахтной лестницей, по которой персонал поднимается на резервуар. Нижний конец передвижной лестницы снабжен катками и перемещается по специальным рельсам, уложенным на поверхности ПК. По мере опускания плавающей крыши и передвижения лестницы угол ее подъема изменяется от 5 до 50 градусов.
С целью усиления жесткости верхней части корпуса резервуара с плавающей крышей вдоль верхнего пояса монтируют кольцевую площадку для сохранения устойчивости и восприятия ветровой нагрузки.
Для удаления паровоздушной смеси и газов из-под плавающей крыши на ней установлен предохранительный клапан.
Основные типы применяемых в настоящее время ПК приведены на рис. 7:
а) однодечная;
б) однодечная с центральным поплавком;
в) однодечная с ребрами жесткости;
г) однодечная с поплавками;
д) двудечная.
Рисунок 7 - Основные типы применяемых плавающих крыш: а)—однодечная; б) однодечная с центральным поплавком; в—однодечная с ребрами жесткости; г—однодечная с поплавками; д—двудечная; 1 —закрытый кольцевой короб; 2—листовой настил; 3—центральный поплавок; 4—ребра жесткости; 5—поплавок; 6—радиальная переборка; 7—кольцевая переборка
2 Применение систем улавливания легких фракций
Системой улавливания легких фракций (УЛФ) называется совокупность технологического оборудования, обеспечивающего отбор и утилизацию легких фракций нефти и нефтепродуктов при повышении давления в газовом пространстве резервуаров до того, как произойдет их «выдох» в атмосферу. Под утилизацией в данном случае понимается либо накопление ПВС с целью последующего ее возврата в ГП резервуаров (поэтому простейшей системой УЛФ является ГУ С), либо отделение углеводородов от нее, либо реализация смеси потребителям.
Несмотря на многообразие применяемых и заявленных в качестве изобретений конструкций систем УЛФ, их можно объединить в несколько групп, описание данных систем нами предельно упрощено, чтобы, с одной стороны, упростить восприятие, а с другой—уменьшить объем информации за счет объединения схем систем УЛФ, различающихся только второстепенными деталями.
2.1 Адсорбционные и абсорбционные системы УЛФ
С 20-х годов известен углеадсорбционный метод улавливания углеводородов, нашедший применение для получения газового бензина из нефтяного газа. Процесс осуществляется по следующей схеме: 1) насыщение (адсорбция) угля углеводородами; 2) отгонка (десорбция) поглощенных фракций перегретым водяным паром; 3) сушка активированного угля нагретым до 120... 130 °С воздухом; 4) охлаждение холодным воздухом.
Как показали исследования, наибольший отбор пропан-бутановой фракции из газовой смеси достигается при температуре угля 20...24 °С и его остаточной влажности 1 ...7 % . Однако содержание воздуха в газе снижает эффективность метода.
Рисунок 8 - Адсорбционная система УЛФ: 1 —резервуар с бензином; 2—дыхательный клапан; 3 — газовая обвязка; 4 — адсорбер; 5—регулятор давления типа «до себя»; 6 — холодильник; 7—конденсатосборник; 8—насос для откачки конденсата
В адсорбционной системе фирмы «Dow Chemical» роль адсорбента выполняет шариковая сополимерная насадка (рис. 8). Диаметр шариков около 2 мм, удельная площадь поверхности контакта 400 м2/г. Адсорбент обладает гидрофобными свойствами, и поэтому молекулы органических веществ прочно удерживаются на нем под действием вандер-ваальсовых сил. Теплота адсорбции невелика, поэтому регенерация насадки (десорбция органических веществ) осуществляется при ее продувке воздухом, нагретым острым паром.
Для адсорбера характерны простота, надежность и безопасность работы. Предусмотрено регулирование температуры в двух точках в зависимости от режима работы аппарата. Средства автоматики размещены в отдельном герметизированном блоке и не зависят от сложной системы контроля и управления резервуаром.
Размеры адсорбера зависят от объема ГП резервуара. При точном объеме закачки, равном 190 м3, они составляют: диаметр—1,2 м, высота — 2,4 м. Масса адсорбера 907 кг, линейная скорость потока через насадку во время заполнения резервуара—0,35 м/мин, а во время опорожнения 0,17.
Однако из-за низкой пропускной способности и необходимости дополнительных затрат на десорбцию адсорбционные системы улавливания паров нефтепродуктов не получили широкого применения на практике.
Для извлечения паров бензина из смеси, вытесняемой в атмосферу при наливе цистерн, специалистами ВНИИУС [7] также предложен сорбционный метод с использованием в качестве адсорбента пористых полимеров. Установка сорбционной очистки рассчитана на улавливание углеводородов при расходе паровоздушной смеси, равном 1350 м3/ч. Ориентировочные характеристики сорбционной колонны таковы:
Десорбция поглощенных углеводородов производится паром при давлении 0,3 МПа. Пары бензина и воды при температуре не менее 105 °С выводятся из адсорбера в холодильник, где происходит конденсация основной части водяных паров. После отделения капельной влаги в сепараторе паровая фаза снова конденсируется в холодильнике и повторно сепарируется. Рекуперированный бензин насосом откачивается в цистерну или резервуар с товарным бензином
По данным авторов, достигаемая степень очистки паровоздушной смеси от углеводородов составляет 90 %. Однако для этого требуется достаточно сложное аппаратное оформление. Кроме того, необходимость периодического вывода колонны на регенерацию и охлаждение адсорбента обуславливает потребность в увеличении их числа сверх расчетного, по крайней мере, в 1,5 раза.
Адсорбционная система УЛФ, разработанная фирмой «Hightron corporation» (США), отличается оригинальным способом регистрации адсорбента. Отключенный после насыщения адсорбента адсорбер подвергается вакуумированию с помощью вакуум-насоса. Отогнанная таким образом смесь газообразных углеводородов подается в адсорбер, где орошается бензином, отбираемым из резервуара. Фирма утверждает, что таким образом обеспечивается степень улавливания паров бензина равная 90...98 %, или около 2 л нефтепродукта из 1м3 ПВС.
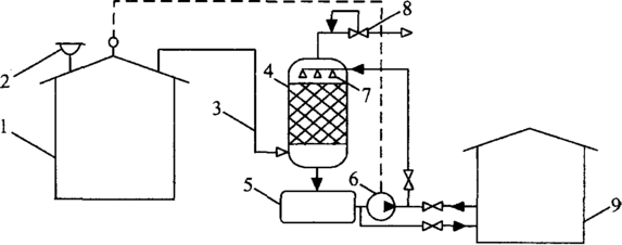
Наряду с адсорбционными получили распространение и абсорбционные системы УЛФ. Их принципиальная схема приведена на рис. 9. Она включает резервуар с бензином 1, снабженный дыхательным клапаном 2, который посредством газовой обвязки 3 связан с абсорбером 4. При повышении давления в ГП резервуара паровоздушная смесь поступает в нижнюю часть абсорбера и движется вверх по каналам, образованным в нем специальными насадками (кольца Ришига и т. п.). Навстречу ПВС, сверху вниз, движется абсорбент— низколетучий поглотитель (керосин, дизельное топливо и т. п.). Для этого абсорбент из емкости 5 забирается насосом 6 и распыляется через форсунки 7. На поверхности насадок образуется тонкая пленка абсорбента, которая поглощает углеводороды из ПВС. В абсорбере поддерживается противодавление с помощью регулятора давления 8 типа «до себя». Отработанный (насыщенный) абсорбент периодически сбрасывается в емкость 9 и проходит регенерацию (на рисунке не показана).
Рисунок 9 -Абсорбционная система УЛФ: 1 —резервуар с бензином; 2—дыхательный клапан; 3— газовая обвязка; 4—абсорбер; 5—емкость дата абсорбента; 6—насос; 7—форсунки; 8—регулятор давления типа «до себя»; 9—емкость для отработанного (насыщенного) абсорбента; 10—датчик давления
Дыхательный клапан 2 здесь и далее играет роль предохранительного. Степень отбора углеводородов абсорбентом из ПВС (степень улавливания) зависит от соотношения расходов «жидкость-газ», а также линейной скорости фаз. При благоприятных условиях она составляет около 60%.
Вместе с тем, чтобы насос 6 не работал непрерывно, абсорбционная система УЛФ оснащается датчиком 10, который подает сигнал включения насоса при избыточном давлении в ГП около 1000 Па, а впоследствии отключает его. Достаточно сложной и энергоемкой является система регенерации абсорбента. Все это ведет к удорожанию рассматриваемой системы.
















